Fórum témák

» Több friss téma
Fórum » Kapcsolóüzemű táp autóba Hi-Fi-hez
Lapozás: OK   129 / 148
(#) emmzolee válasza attirush hozzászólására (») Jan 17, 2013 /
 
Próbáld ki vele.
(#) attirush válasza emmzolee hozzászólására (») Jan 17, 2013 /
 
Nincs mivel terhelni a végfokot!
(#) emmzolee válasza attirush hozzászólására (») Jan 17, 2013 /
 
Akkor mihez csinálod?
(#) attirush válasza attirush hozzászólására (») Jan 17, 2013 /
 
Csak 50W hangszóróm van egyenlőre.
(#) emmzolee válasza attirush hozzászólására (») Jan 17, 2013 /
 
Akkor büntesd azzal addig is.
(#) attirush válasza emmzolee hozzászólására (») Jan 17, 2013 /
 
Gyűjtöm a zsét,mert a 200W 8-om gangszóró nem olcsó!(nekem)
(#) emmzolee válasza attirush hozzászólására (») Jan 17, 2013 /
 
ok.
(#) attirush válasza emmzolee hozzászólására (») Jan 17, 2013 /
 
Nem szeretném kinyírni! Köszönök mindent!!!!
(#) emmzolee válasza attirush hozzászólására (») Jan 17, 2013 /
 
Nincs mit.
(#) villanyipi hozzászólása Jan 18, 2013 /
 
Üdv!
építeni szeretnék egy erőlködőt autóba illetve kettőt egyet magamnak egyet szívességből, találtam egy egyszerü inverter kapcsolást táplálásra, és a Tali-tól rendelnék hozzá vasmagot és ferrit rudat, de nem találom a megrendelésről semmi leírást.
Ezt a feltüntetett email címre kéne elküldeni oly formában például:
Ha toroid gyűrű és ferrit rúd kell emailbe elküldöm ezt:
1041-1480-22-3
1051-3070-20-9
??
Előre is köszönöm a segítséget!

inverter.jpg
    
(#) emmzolee válasza villanyipi hozzászólására (») Jan 19, 2013 /
 
Ezt ne építsd meg, mert ez egy őskövület. Ilyen tápokta találtak ki rengeted cél íc.t TL494 SG3525, megy ilyenek. Azokhoz is találsz rajzot és sokkal jobbak mint ez.
A kérdésed voltaképpen mi is? Nem tudok rájönni.
A Talinál degeneráltak kezelik a levelezést. Nekem soha nem válaszoltak normálisan. Aztán telefonálgattam és ha nagy nehezen fölvették, akkor sem beszélt az ember nyomon. Én inkább nem szenvedek velük. Olyan mint ha a piacon kéne egy kínainak elmondani mit akarsz. Na nee!
Inkább keresd meg itt a fórumon priviben a lorylaci -t Ő szokott vásárolni sok cuccot és ha valakinek kell, el is ad.

Különben amit kinéztél nem is lenne jó erre a célra. Inkább M2TNC anyagot válassz vagy más gyártótól hasonló minőségű cuccot.
Az első magod keresztmetszete Ae=111 Ilyen magot kitermelhetsz rossz pc tápból is csak az nem toroid, hanem E mag.
A ferrit rúd helyett szintén a pc tápból ki szedheted a sárga nagy toroid magot. Az bisztos megfelelő lesz oda.
Szerintem így sokkal olcsóbban megúszod mintha vennél.

Milyen kimenő feszre és teljesítményre van szükséged?
(#) Ge Lee válasza villanyipi hozzászólására (») Jan 19, 2013 /
 
Amellett hogy részben csatlakozom az előttem szólóhoz, nem igazán értem hogy miért akarsz ilyet építeni. Hirdettem itt a fórumon gyárit 6000Ft-ért ami hibátlan, benne van a táp meg a 4 csatornás végfok, csatlakozók, kezelőszervek, alu doboz stb (persze ezt azt árat is sokallták, fele ennyiért megvették volna ezért még megvan). Ennyi pénzből talán a tápot tudod megépíteni, és akkor még hol a többi...

Taliékkal kapcsolatban pedig konkrétummal kell zaklatni a Litavecz urat és akkor segít. Ha nagy teljesítmény kell, akkor 60x30x20-as méretű M2TNC anyagú gyűrűt kérjél tőle (kb. 1500Ft). Ha 150-250W is elég, akkor pedig 36x23x15-öst. Talán van a kettő közt is valami méret, de erre már nem emlékszem. A vezérlést pedig az UCC2808, TL494, vagy SG35xx IC-k valamelyikével kell megcsinálni, azt a rajzot amit csatoltál felejtsd el.
A hozzászólás módosítva: Jan 19, 2013
(#) villanyipi válasza emmzolee hozzászólására (») Jan 19, 2013 /
 
Üdv ezt ni szeretném megépíteni ehhez ha jól rémlik a datasheet +-25 V kellene kissé túlméretezve hogy ne legyen túl nagy hűtés igénye, ehhez milyen kapcsolást javasolnál konkrétan ami pc tápból kinyerhető vasakkal működne?
Köszi előre is!
(#) Geri86 válasza villanyipi hozzászólására (») Jan 19, 2013 /
 
Ha egyszerűek kellenek ezekkel is lehet próbálkozni, toroiddal is meg pc vassal is.
A hozzászólás módosítva: Jan 19, 2013
(#) villanyipi válasza Geri86 hozzászólására (») Jan 19, 2013 /
 
Ehhez hol találhatok képletet amivel kiszámolhatom a trafóra vonatkozó adatokat?Menetszám magtípus és a többi
Jó tudom fárasztó vagyok de első inverterem lesz és nem akarok elsőre próbálkozás és félreszámolgatás miatt erdőtüzet okozni a műhelyemben
(#) emmzolee válasza villanyipi hozzászólására (») Jan 19, 2013 /
 
Igen a PC vasból ki tudsz könnyedén szedni 200W-ot. Az meg több is mint elég 2 olyan végfokhoz amit építeni akarsz.
(#) emmzolee válasza villanyipi hozzászólására (») Jan 19, 2013 /
 
Itt egy jó hely. Egyszerű. B=0,17T fölé ne menj. mert nem fogja bírni a mag. Mondjuk 50KHz-nél.

SKORI trafó méretezője
(#) Geri86 válasza emmzolee hozzászólására (») Jan 19, 2013 /
 
Megelőztél emmzolee én is SKORIT ajánlottam volna. Lehet bagatell kérdés de a trafó primer oldalán az áramerősséget, hogyan méretezzük? Kapcsolóüzemű tápoknál 5A/mm2 -es áramsűrűséggel mindig számolhatunk?
A hozzászólás módosítva: Jan 19, 2013
(#) Ge Lee válasza Geri86 hozzászólására (») Jan 19, 2013 /
 
Hűtéstől, kiviteltől, felhasználástól függ. Egy gyűrű esetében simán megengedhető 6-8A/mm2 is, hegesztőben meg még több, tehát 4-5-el simán számolhatsz.
(#) emmzolee válasza Geri86 hozzászólására (») Jan 19, 2013 /
 
Igen annyival mindig számolhatsz. Ha marad még hely a trafón, akkor lehet még tekerni rá huzalt, mert annál kisebb lesz a réz veszteség. De az is lehet, hogy még az 5A/mm2 sem fér rá. Akkor meg kevesebbet tekerj. Ez a trafó betekercselhetőségétől függ. Ha ventivel hűtöd a cuccot folyamatosan, akkor 10A/mm2-ig el lehet menni.
A hozzászólás módosítva: Jan 19, 2013
(#) Geri86 hozzászólása Jan 20, 2013 /
 
Egy PC trafó áttekeréséhez számolgattam. Kérdezném, hogy jók a számolt adatok? 280 wattal számoltam 50 kHz-el.

Primer(2x13.5V):
2x4 menet 29 szál 0.3mm

Szekunder(2x40V):
2x11 menet 10 szál 0.3mm
(#) Geri86 válasza Geri86 hozzászólására (») Jan 20, 2013 /
 
Az alábbi rajzhoz készítettem egy nyákot, rá néznétek, hogy jó-e? Köszi.
(#) emmzolee válasza Geri86 hozzászólására (») Jan 20, 2013 /
 
Az csak egy dolog.
A nagyáramú résznél a lehető legrövidebb vezetősávok alkalmazhatóak.

Törekedj a csillagpontos táp ellátásra. Tehát. Az ic, a dupla tranyós fetmeghajtó, és a fetek 1 ponton érintkezzenek. egymással. Ne egymás után következzenek. Így nem lesz durva potenciál különbség ami a vezetősávon esik le, amitől aztán nem zárna le rendesen az egyik fet és füst.
(#) Geri86 válasza emmzolee hozzászólására (») Jan 21, 2013 /
 
Aha értem amit mondasz, de nem tudnál esetleg egy képet vagy rajzot mutatni azért példának? Köszi.
(#) granpa válasza Geri86 hozzászólására (») Jan 21, 2013 /
 
A téma képei közt szétnézel, kiválasztasz néhány nyákrajzot (olyanokról, ami a kívánalmaidhoz hasonlít), annak alapján csinálsz nyáktervet, itt bemutatod, és elbírálják (segítenek; ha kell, hol javítsd). Minden áramkör egyedi (hacsak nem utánépítés 1-1), ezért magadnak kell tervezni.
A hozzászólás módosítva: Jan 21, 2013
(#) emmzolee válasza granpa hozzászólására (») Jan 21, 2013 /
 
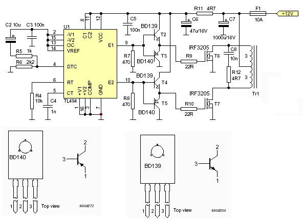
Pl itt van egy nyákterv, ahol minden rendesen a helyére került. Figyelve a gate vezetősávok rövidségére és fetek vezetékelésére. Vannak benne hidegítő kondik.
Direkt nem autós változatot tettem be hanem 230-asat. Így majd tényleg a fórum segítségével meg lehet tanulni mire kell figyelni.
Azt kell mondjam, hogy vagy 2-3 éve én is ebben a cipőben jártam és ugyan így elmondták itt. Esetleg keress vissza a hozzászólásaimra. Azt is elmondták, és a nyáktervemen bejelölték, hogy mik a hibák, és mire figyeljek oda.
Szánj rá 1 napot. Nézz utána itt a topicban, aztán csinálj egy tervet. Aztán ki lesz kupálva. Remélem más is segít majd, mert én sem vagyok profi és nem is mindig vagyok itt.
A hozzászólás módosítva: Jan 21, 2013
(#) granpa válasza emmzolee hozzászólására (») Jan 21, 2013 /
 
Ezt 'Gery88'-nak írtad!
A hozzászólás módosítva: Jan 21, 2013
(#) emmzolee válasza granpa hozzászólására (») Jan 21, 2013 /
 
Na ja.
(#) Geri86 válasza emmzolee hozzászólására (») Jan 21, 2013 /
 
Köszönöm szépen mindkettőtök segítségét.
(#) attirush hozzászólása Jan 21, 2013 /
 
Üdv!

Tud valaki segíteni,hogy hogy is kéne átkötni a PC trafót?Ami nekem van az gyárilag így van bekötve.

TRAFÓ.jpg
    
Következő: »»   129 / 148
Bejelentkezés

Belépés

Hirdetés
XDT.hu
Az oldalon sütiket használunk a helyes működéshez. Bővebb információt az adatvédelmi szabályzatban olvashatsz. Megértettem