Fórum témák

» Több friss téma
Fórum » Szobatermosztát bekötése
Lapozás: OK   33 / 133
(#) pjg válasza Meto hozzászólására (») Feb 6, 2014 /
 
Bármelyik olcsó, mechanikus termosztát jó neked. Csak az a fontos, hogy 3 vezetékes legyen. Amelyiken van jelzőlámpa, éjszakai/nappali kapcsoló az biztosan az.
A hozzászólás módosítva: Feb 6, 2014
(#) Meto válasza pjg hozzászólására (») Feb 6, 2014 /
 
Köszönöm!

A kábelek színében segítenél még? Úgy értem melyik miért felelős. Kék a 0 gondolom, a zöld-sárga a föld, a barna a fázis? Vagy tévedek?
(#) pjg válasza Meto hozzászólására (») Feb 6, 2014 /
 
Ezt nem tudom. Ki kell mérni. Az biztos, hogy kint van a fázis is és a nulla is. A harmadik a kapcsolt szál.
(#) VIM válasza Meto hozzászólására (») Feb 6, 2014 /
 
Szia! ILYEN típusú vezérlő van beépítve? a képe A kazán paneljén kell megnézni melyik szín hová van kötve a panelon ábrázolt termosztátrajz pontjaira. Az új termosztát bekötéséhez pedig ezt kell majd alapul venni a bekötéskor, hogy melyik színt hová kell majd abban kötni. Pl.: PT-102 ez ugyan olyan mint az elődje és kellően érzékeny is ahhoz, hogy ne legyen túl nagy kapcsolási különbség (0,4Cfok).
A hozzászólás módosítva: Feb 6, 2014
(#) Meto válasza VIM hozzászólására (») Feb 6, 2014 /
 
Hoppá, köszi!
A vezérlőt nem tudom, de meg fogom nézni.
(#) Meto válasza VIM hozzászólására (») Feb 10, 2014 /
 
Üdv!

Kicseréltem a termosztátot PT-102-re, de sajnos nem oldotta meg a problémám. Ma reggel 26.6C fok volt, annak ellenére, hogy kb. 23C fok volt beállítva. Laikus feltételezésem, hogy maga a kazánhoz bekötött vezérlő elektronika a hibás. Ha van esetleg valakinek tapasztalata, hogy mit lehet ellenőrizni, megnézni, akkor megköszönném ha megosztaná velem.

Lefotóztam a kazán alján látható kapcsolót, ill. a kazán őrlángja körüli részt.

Köszönöm
A hozzászólás módosítva: Feb 10, 2014
(#) VIM válasza Meto hozzászólására (») Feb 10, 2014 /
 
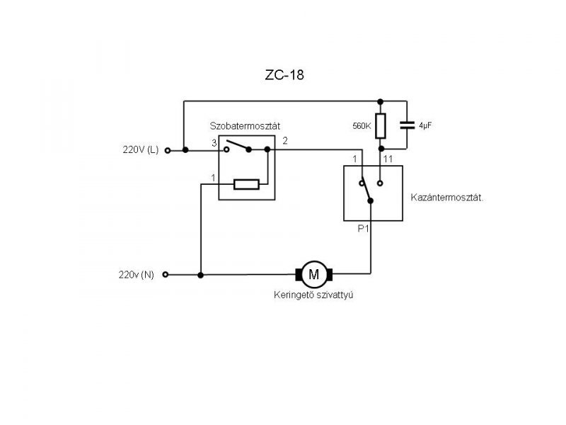
Szia! A termosztátra nem kapcsolt ki a kazán? Ebben a vezérlőben csak egy kondenzátor van ami az utókeringést hivatott levezényelni, valószínű, hogy az átvezet és nem kapcsol ki a kazánod. Ilyen a vezérlő belseje és ez a kapcsolási rajza.
(#) Meto válasza VIM hozzászólására (») Feb 11, 2014 /
 
Mit jelent az, hogy "az átvezet és nem kapcsol ki a kazánod"?
Mit tehetünk hogy ez megoldódjon?
(#) Meto válasza VIM hozzászólására (») Feb 11, 2014 /
 
A szobatermosztátra időnként kikapcsol, időnként nem, illetve időnként nem nem kapcsol be se.
Amikor ez történik, a csatolt képen látható kapcsolót tekergetem, és így már engedelmeskedik
(#) VIM válasza Meto hozzászólására (») Feb 11, 2014 /
 
Sajnos ez akkor a kazántermosztát hibája. Cseréje kellő odafigyeléssel és óvatossággal elvégezhető sk. is, ha így felvállalod a termosztát garanciáját.
(#) Meto válasza VIM hozzászólására (») Feb 12, 2014 /
 
Lehetséges, hogy garanciális még? Szerintem legalább 20 éves kazánról van szó.
Bonyolult kicserélni? Van esetleg valahol valamilyen leírást ezt illetően?
(#) Bala1979 hozzászólása Feb 12, 2014 /
 
Sziasztok,

egy olyan problémával kapcsolatban kérnék segítő választ, hogy adott egy Vaillant VRT40 típusú szobatermosztát, amelynek 7-8-9 vezetékeit teljesen más sorrendben kötik be a kazán 7-8-9-es aljzatába, az okozhat-e olyan károsodást a termosztátban, amitől tönkre megy a relé, vagy bármilyen más elektronikai rész benne?
(#) increduluszoltan hozzászólása Feb 18, 2014 /
 
Sziasztok! Két kazánt szeretnénk egy rádiós szobatermosztáttal vezérelni...egy villanykazánt,illetve egy Termo Amica PAB ECO 4 gázkazánt..természetesen egyszerre csak egy menne...ilyenkor a másik kikapcsolt álapotban van.
A villanykazán 220 voltos jelet ad a termosztátnak,a Termo Amica?
Sorba szeretnén kötni,lerelézve,mert még egy mágnesszelep is menne róla,ami a fűtés vizoldalát szabályozná a megfelelő kazán fele..
Ha valamit nem jól irtam,bocs,a villanyszerelőnek szeretnék segíteni,mert nem túl kreatív!
Esetleg egy kapcsolási rajzot tudna valaki skiccelni,illetve a kazán jelérteke érdekelne,nehogy gondot okozzunk! Köszönöm a türelmeteket!
Ja és 2vezeték megy a termosztátba..
A hozzászólás módosítva: Feb 18, 2014
(#) increduluszoltan válasza Szpisti hozzászólására (») Feb 18, 2014 /
 
Nem lehetséges,hogy a manual gombbal bekapcsolta,és ilyenkor nem reagál az adóra..kézzel kell kikapcsolni is,aztán tudja parosítani a radiós részt.
(#) VIM válasza increduluszoltan hozzászólására (») Feb 18, 2014 / 1
 
Szia! Olvasd el ITT a linket, hátha megfelel valamelyik kapcsolási forma. .... a padló megy?
(#) increduluszoltan hozzászólása Feb 18, 2014 /
 
Computherm Q7RF egy évíg működött rendesen,de most 3 héten belül harmadszor vesztette el a jelet..
lehet szoftver frissíteni rajta,vagy vezetékkel fixre kötni?
Mert a nők otthon nemigen tudnak vele mit kezdeni,ha nincs fűtés..
(#) increduluszoltan válasza VIM hozzászólására (») Feb 18, 2014 /
 
Szia!
Működik,amennyit tudok róla!Köszönöm a segítséget!
Most az itthonit próbáljuk rendbe szedni!
(#) proli007 válasza increduluszoltan hozzászólására (») Feb 18, 2014 / 1
 
Hello! Az elemeket nem ártana megnézni benne. De mit szeretnél rövidre zárni a rádióhullámokat? Egyébként a vevő részen van kezelőszerv, ahol manuálisan is bekapcsolható. Ha ez sem megy, akkor meg kell nézni a vevőben benne a melák sárga kondi kapacitását.. üdv!
(#) increduluszoltan válasza proli007 hozzászólására (») Feb 18, 2014 /
 
Elemet cseréltem benne..
Az adót szeretném a vevővel össze vezetékelni,ha lehet!..nálam nem nagy a lakás,és mind két egység egy helységben van..
Kicsi baba van,és már többször elvesztette a jelet a két egység,és hideg volt..tudom,hogy lehet manuálisan is ki-be kapcsolni,de a hölgyeknek nem egyszerű elmagyarázni..
(#) proli007 válasza increduluszoltan hozzászólására (») Feb 18, 2014 /
 
Hello! Akkor lehet sokkal jobban jársz, ha veszel egy olyant ami nem rádiós, és bekötöd. Mert van amivel lehet kísérletezni, de egy használati eszköz nem ilyen.. üdv!
(#) increduluszoltan válasza proli007 hozzászólására (») Feb 18, 2014 /
 
Okay...de miután ez már megvan,azért bátorkodtam a te szavaiddal,kisérletezni..
első körben nem szerettem volna venni egy másikat,hiszen nem annyira olcsó kütyük ezek..
(#) proba válasza increduluszoltan hozzászólására (») Feb 18, 2014 /
 
Ahogy Proli írta elemcsere, ezután ha még mindig rossz lehet felülbírálni a mobilozási szokásokat.Tesóméknál a mellé tett mobil okozta a fentebbi hibát.
(#) increduluszoltan válasza proba hozzászólására (») Feb 18, 2014 /
 
értem..majd kikérdezem a családot a telefonokról..
(#) Bakman válasza increduluszoltan hozzászólására (») Feb 18, 2014 /
 
A használati utasításában le van írva, hogyan lehet az adót és a vevőt összepárosítani, valószínűleg csak ennyi kell.
(#) increduluszoltan válasza Bakman hozzászólására (») Feb 19, 2014 /
 
Valahogy elkavarodtunk az eredeti kérdésemtől!
Nem az a gond,hogy nem tudok olvasni,hiszen mint írtam,többször egymás után elvesztette a jelet a készülék adó,és vevője..Összepárosítottam őket,ment valameddig..
Szimplán arra voltam kíváncsi,hogy megoldható-e a meglévő dolgok vezetékkel való összekötése,hogy ne legyen ez a gond...több fórumon hasonló problémákról számoltak be..
Gondoltam,mielött veszek egy másik termosztátot,rákérdezek..szép napot..
(#) Teaway válasza increduluszoltan hozzászólására (») Feb 23, 2014 /
 
"mind két egység egy helységben van"

Átmeneti megoldásként tedd egymás mellé őket. HA így sem jó, akkor azt kell tenned, amit korábban írtak.
(#) increduluszoltan válasza Teaway hozzászólására (») Feb 28, 2014 /
 
Köszönöm a türelmet,és a hozzászólásokat..sajnos a dolog nem oldódott meg,ma ismét villogott a zöld led..
Akkor ezek szerint nem marad más,vennem kell egy újat,és csere..olvastam,hogy van szoftver frissített változat..legfeljebb évente nem elemet,hanem termosztátot cserélünk..
(#) rasonyi hozzászólása Márc 3, 2014 /
 
Sziasztok!
Megtudná írni nekem valaki, hogy a TERMO ÖV Color 35-ös gázkazánnak hány voltos szobatermosztát vezérlő áramköre van? Új szobatermosztátot keresek hozzá, és jó lenne tudni, hogy nagy vagy kisáramú...
Köszönöm
(#) VIM válasza rasonyi hozzászólására (») Márc 3, 2014 /
 
Szia! Ehhez a típushoz egy záró kontaktussal rendelkező termosztátfajta köthető be. Az érintkezőin 230V feszültség fog záródni a saját szivattyújának és védelmi egységeinek a táplálásához. A záró kontaktussal rendelkező termosztátok kontaktusait maximum 3A-ra szokták méretezni, hogy az induktív jellegű szivattyút is (a beépített nagyságrendben) biztonsággal tudja kapcsolni.
(#) rasonyi hozzászólása Márc 3, 2014 /
 
Köszi a választ!
Akkor ezek szerint egy alábbi termosztát nem köthető a TERMO ÖV COLOR 35-ömhöz:

Filtrete™ 3M-50 Wi-Fi Thermostat
http://www.radiothermostat.com/filtrete/guides/3M-50-Installation-2...10.pdf

Szerintetek van olyan wifis termosztát ami jó hozzá?

Köszönöm
Következő: »»   33 / 133
Bejelentkezés

Belépés

Hirdetés
XDT.hu
Az oldalon sütiket használunk a helyes működéshez. Bővebb információt az adatvédelmi szabályzatban olvashatsz. Megértettem