Fórum témák

» Több friss téma
Cikkek » Technics SU-V500 erősítő átalakítása
Technics SU-V500 erősítő átalakítása
Szerző: Dokee72, idő: Máj 26, 2016, Olvasva: 16465, Oldal olvasási idő: kb. 1 perc
Lapozás: OK   3 / 4

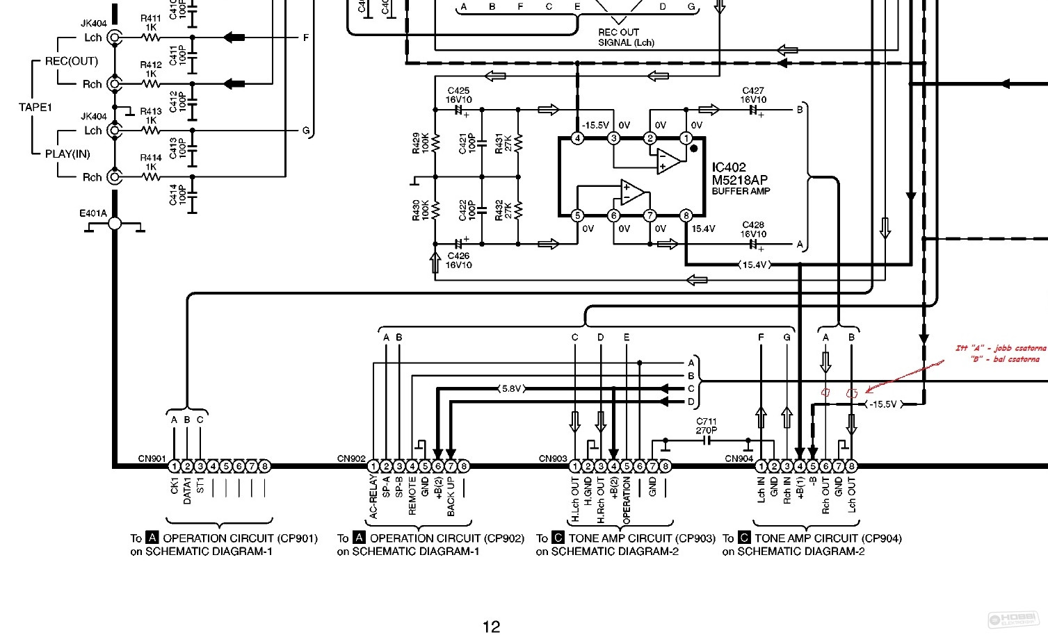
Térjünk vissza oda, ahová a legjobb lenne beiktatni az equalizer-t!

Úgy gondoltam, hogy rögtön a bemenetválasztó modul utáni buffer erősítő után kellene, még a hangerőszabályozás előtt, megcsapolni. Ez látszik, ha vissztekintünk a [PDF 12.oldal] lap aljára a csatlakozó (CP904) 6-8-as pontok előtt. (1-ábra) Nagy előny, hogy ez a szakasz megtalálható a NYÁK-lapon, áthidalásként [PDF 17.oldal] lap alja. A NYÁK alján, középtájon, a csatlakozó (CN902) felett lehet látni három, egyforma áthidalást. Ide kel beiktatni (forrasztani) a sztereo (2 ér + árnyékolás) kábeleket úgy, hogy a két szélső áthidaló huzalt elcsípjük (megszakítjuk) (2. ábra). Vigyázat, mert a NYÁK-terv fólia oldal! A valóságban mi meg az alkatrész oldalt látjuk (1. ábra).
A következő képre részletesen (3. ábra) ráírtam, ill. rajzoltam, hogyan csináltam.
A bal oldali kivezetés lesz az előfok kimenete, a jobb oldali kivezetés pedig a végfok bemenete.
Az EQ bemenetére kell majd az előfok kimenetét, a kimenetét pedig a végfok bemenetére kel majd csatlakoztatni.

Végül az erősítő hátlapjára bele kel faragni a 4-es RCA aljzatokat, amely - ha a hátuljábol kiszedjük az összes csavart - könnyedén lejön. Így már könnyü megrajzolni és megmunkálni (2. ábra). Ezt követően rá kel még forrasztani az árnyékolt kábeleket.
Mindenképpen használjunk árnyékolt kábeleket (2 ér + árnyékolás), mert e nélkül zajos lenne a hangzás, így viszont változatlanul csendes marad.


A cikk még nem ért véget, lapozz!
Következő: »»   3 / 4
Értékeléshez bejelentkezés szükséges!
Bejelentkezés

Belépés

Hirdetés
XDT.hu
Az oldalon sütiket használunk a helyes működéshez. Bővebb információt az adatvédelmi szabályzatban olvashatsz. Megértettem