Fórum témák
» Több friss téma |
Fórum » 230volt kapcsolása vízcsökkenéskor
Témaindító: csikosgabi, idő: Feb 24, 2007
Témakörök:
Sziasztok.
Ha van már ilyen téma akkor bocs (használtam a kersesőt). Kérdés: szeretnék egy olyan áramkört csinálni mely 220volt áramot kapcsolna ha egy tartájba egy bizonyos szint alá súlyedne a vízszint(ez egy szivattyút hozna működésbe).Ha pedig egy bizonyo szintet meghaladna akkor kikapcsolná az áramot(a szivattyú feltöltötte a tartályt).Az én elképzelésem hogy a vezérlés pl.:12voltal működne és egy relét kapcsolna az meg a 220-at. Köszönöm a válaszokat előre is!!!
ez már megvan neki tudtommal, de a hangsúly a kikapcsoláson van. Szerintem neki egy sima fli-flop áramkörre van szükség, meg egy relére...Ma, legkésőb holnap megpróbálok összehozni egy áramkört.
és ezt hogy kötöd kapcsolóra?ez csak ledekkel jelez...szerintem.
Létezik úszókapcsoló, a csökkenéstv. növekedést (szintjét) neked kell egyszer belőni, utána automatikus. Jaj bocs a csikosgabi-nak szól a mondókám
Hali!
Egyszer építettünk egy hasonló szerkezetet, csak annyi volt a különbség, hogy az egy medence töltő elektronika volt, és maga a víztározó fala nem volt jó testnek! Ezért a leghosszabb elektróda volt a test, a középső a megengedett párolgási szint, (tehát ha a középsőt már nem éri víz akkor bekapcsol a töltés) a harmadik pedig a töltési szint (ahogy víz éri a harmadik legrövidebbet kikapcsolja a töltést). A vezérlést ha jól emlékszem pic-kel csináltuk, de szerintem ÉS kapuval is meglehet oldani! Az egészet műgyantába öntöttük!
Kerestem én is a keresővel:
http://www.hobbielektronika.hu/forum/topic_1355.html
Hello!
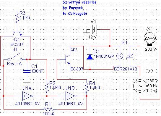
Mellékelem az általam vélt megoldást. Ez úgy működik, hogy ha 5V-ot kap az R3-as ellenállás(az amelyiknek az egyik vége szabad), akkor kapcsol. Tehát: -Az áramkörben a szivattyú állapotát Te is megváltoztathatod(a nyomógombbal), és az áramkör is(a vízszintmérő által). Így ha feltöltötted vízzel a tartályt, a nyomógombbal(igen nem kapcsoló, hanem nyomógomb kell!) újra üzembe helyezheted a szivattyú, ami leáll, ha a megadott érték alá süllyed a vízszint. -Megfelelő nagyságú/terhelhetőségű relét kell használnod.(5V-24V közöttit, ettől függ a V1 feszültsége) Lehet, hogy elég ha 5V-ot kapcsolsz a tartályra és egyetlen elektródát belelógatsz a folyadékba amit az R3-ra kötsz, de lehet el kell hagyni az R3-at. Ezt majd megmondják az okosabbak. Remélem segíthettem, ha nem, egy kis gyakorlásnak akkor is jó volt ez a tervezés. --Fureszk--Kép: Hivatkozás
Norberto segített rávilágítani a tényre, hogy ezzel a kapcsolással csak a MAX értéket lehet érzékelni.
:yes: :yes: pontosan
hopsz.
Szerintem jó a rajz csak jó lenne ha nem csak fél automata lenne.
az X1 a szivattyúm lenne??
igen az X1 a szivattyúd. A rajzzal még megpróbálok valamit kezdeni. De fontos kérdés, hogy megfelel-e neked az, hogy áramot vezetsz a vízbe?
hát igen ennél valami egyszerűbbet keresek...
ha bár az az 5volt az nem sok
amíg nem üt addig csak lennne már automata...
csak azt nem tudom megoldani, hogy ha a fölső elektróda is kap áramot, akkor egy pillanatra megszakadjon a tartályon levő 5V.
Néha a legszimplább megoldás a legjobb,uszókával és két mikrokapcsolóval. Nálam bevélt. A biztonságért a felsőszint érzékelő MK megdupláztam.
hát.......
talán...
Én meg egy ilyet képzeltem...
Most nézem, a felső szintérzékelőhöz is becopyztam az invertert - oda nem kell!
valamikor javítottam egy házilag épített áramkört. Eredetileg viztartály töltésére szolgált csak át volt alakitva a kimenet forditotra. Az volt a feladata hogy a pincébe felgyülemlett vizet kiszivatyüzza. mikor a víz elért egy szintet a rele behüzott és mikor lesülyedt egy másikra akkor elengedett. 3 elektródal érzékelt közös-magas-alacson Ha jól emlékszem volt egy 555 benne és néhány alkatrész
Miután kicseréltem minden alkatrészt kiderült hogy felcserélték a két szint kábelét és azért nem müködött helyesen Megpróbálom elöásni a kapcsolást
Most csinál az ismerősöm, ilyen félét. Csak ő nem vízes szivíttyűt, hanem levegőpára értékeset. Szóval ha eléri a levegő páratartalma a 90°%-ot akkor behúz egy relé, bekapcsol egy ventillátort, ami kiszívja a levegőt. Majd megkérdezem tőle, hogy csnálja.
először megpróbálom ezt
aztán malyd látjuk
remélem segíthettem! és csak óvatosan a kapcsolással! Én terveztem :ijedt:
Bár már megoldottnak látom a topicot, szerintem is az úszós megoldás a jó, valamint egyszerű is, nem kell hozzá semmilyen segédáramkör, csak a 230 V, az is a tartályon kívül. Egy pillepalack az úszó ami rúddal van kombinálva egy villamossági tömszelencével. A rúd pedig kétsarkú OMRON-végálláskapcsolóra hat. Ez megfordítható, aszerint, hogy be vagy kikapcs tartozik a minimumhoz.
Üdv: McG
Jól gondolom, hogy egy szivattyút ha bedugok a konnektorba és alapból működik, majd ezt szeretném vízszinttől függően kapcsolni ki és be, akkor kell két darab úszókapcsoló, amit csak belekötök az áramkörbe, mint egy sima kapcsolót és az egyik be, a másik kikapcsolja? Ha igen, akkor abban segítsetek, hogy hogyan spóroljak meg 4000 ft-ot a két vízszintkapcsoló árán? Magyarul hogyan tudok csinálni egy vízhatlan lebegő valamit áramot nem vezethetek a vízbe, mert megdöglenek a halaim), ami megszakít egy áramkört vagy összekapcsol attól függően hogy mekkora vízszint?
|
Bejelentkezés
Hirdetés |








Miután kicseréltem minden alkatrészt kiderült hogy felcserélték a két szint kábelét és azért nem müködött helyesen
Megpróbálom elöásni a kapcsolást 