Fórum témák

» Több friss téma
Fórum » APC Smart ups 700 javítása
Lapozás: OK   1 / 1
(#) tacsy69 hozzászólása Szept 29, 2007 /
 
Sziasztok!
A hozzáértők segítségét szeretném kérni a következőben: Sikerült hozzájutnom egy APC smart ups 700-as szünetmenteshez, viszont semmire sem reagál ha bedugom a hálózatba(nem "pittyeg", ledek nem vilagítanak)!
Ha valakinek lenne vmi ötlete vagy javaslata, hogy hogyan induljak el a hibakeresésbe azt mindenképp megköszönném!

(#) Dudus válasza tacsy69 hozzászólására (») Szept 29, 2007 /
 
Biztosíték nem ugrott ki? Hátul van visszanyomható "fajta"
(#) tacsy69 válasza Dudus hozzászólására (») Szept 29, 2007 /
 
Nem, a többi biztit is már kimértem, azoknak semmi baja!
(#) mezoadmin hozzászólása Okt 3, 2007 /
 
Nekem meg egy elektronikus rajzra lenne szuksegem, ha valiki tudna segiteni nagyon halas lennek, egy linkre vagy barmire ami elvezetne egy rajzhoz!
(#) tacsy69 válasza mezoadmin hozzászólására (») Okt 3, 2007 /
 
szia, ehez a tipushoz kéne rajz?
(#) mezoadmin válasza tacsy69 hozzászólására (») Okt 3, 2007 /
 
Szia, nem a Smart-Ups 1400- hoz kellene
Koszi elore a segitsegedet
(#) proba válasza mezoadmin hozzászólására (») Dec 11, 2007 / 1
 
fileshare.eshop.bg itt eleg sok ups rajz van.(nem www)
(#) pista91 hozzászólása Aug 14, 2009 /
 
Sziasztok!

Néhány hete kaptam egy APC Smart-UPS 420-t, azzal az indokkal hogy rossz és kezdjek vele amit akarok. Hazavittem, kipróbáltam, működött...
2 hét folyamatos használat után egyszer csak vadul elkezdtek benne kattogni a relék, és a visszajelző LED-ek szépen villogtak. Ezután elkezdtem méregetni a kijövő feszültséget, és azt figyeltem meg, hogy ha hidegen indítom (azaz hálózat nélkül, tisztán aksiról), akkor működik szépen (attól eltekintve hogy multiméterrel mérve a kijövő fesz 180-190V, de eddig ezzel működött rendesen). Viszont akkor, amikor csatlakoztatom a hálózathoz, egyszerűen képtelen áttérni arra. Ismét heves relékattogás miközben a túlterheltség jelző LED minden relékattanáskor felvillan, ami azért furcsa, mert a kimenet az terheletlen. A multiméter szerint, akkor amikor próbál átkapcsolni, akkor akár 400-500V (!) impulzusok is kijöhetnek belőle... Ezután kb. 10-20 sec-múlva sikerül átállnia hálózati táplálásra, és onnantól kezdve nincs vele gond. Hálózatról aksira minden gond nélkül átkapcsol, csak a visszakapcsolással van probléma, de érdekes módon azzal sem mindig, kb az esetek 80%-ban.
Valakinek van ötlete, hogy mi lehet a baj? Vagy hol kéne keresnem? Minden ötletet szívesen fogadok!

Segítségeteket előre is köszönöm!
(#) spgabor hozzászólása Márc 11, 2013 /
 
Sziaszok!

Van esetleg valakinek egy kapcsolási rajza az APC Smart 700 UPS-hez?

Köszi! Üdv:spgabor
A hozzászólás módosítva: Márc 11, 2013
(#) eyess válasza spgabor hozzászólására (») Márc 11, 2013 /
 
Nekem van egy működő darab , de annyit tudok, hogy aksi nélkül nem indul be.És az akkunak is lenni kell valamennyi töltöttségnek , mert csak akkor éled fel a saját elektronikája.Ha van benne aksi , és nem indul , akkor azt hiszem a power gomb folyamatos nyomása mellett , amíg át tud kapcsolni , és üzemben marad kell tartani a gombot.
Valahol lehet rajz is van talán meg kellene keresni.
Egyébként mi a baja ?
A hozzászólás módosítva: Márc 11, 2013
(#) zolika60 válasza spgabor hozzászólására (») Márc 11, 2013 /
 
Talán itt (kettővel visszább) van a megoldás. Nem olyan hosszadalmas még ez a topic, hogy akár az egészet ne lehetne elolvasni.
(#) spgabor válasza eyess hozzászólására (») Márc 11, 2013 /
 
Egyszerűen nem csinál semmit. Szétszedtem de még a trafóig sem jut el a 220, ezért valami komolyabb bajra gondolok. De kipróbálom, amit írtál.
(#) spgabor válasza zolika60 hozzászólására (») Márc 11, 2013 /
 
a hivatkozott oldalon nem találtam rajzot
(#) spgabor válasza spgabor hozzászólására (») Márc 13, 2013 / 1
 
Közben találtam kapcsolási rajzot, ezért ez már tárgytalan.
Viszont ami érdekelne, hogy az APC Smart 700 UPS hogy reagál arra, ha nincs rádugva akksi, vagy hibás az akksi? Sípol, mint az újabbak, vagy egyáltalán reagál valahogy rá?

Köszi és üdv:
spgabor
(#) gordonfreemN válasza zolika60 hozzászólására (») Márc 13, 2013 /
 
semmi.
A hozzászólás módosítva: Márc 13, 2013
(#) BEMcorp hozzászólása Máj 27, 2013 /
 
Sziasztok!

Nekem is szükségem lenne egy APC Smart UPS 700 -as rajzra.
Sajnos sikeresen összezártam egy pillanatra az akksit (+24V) és a burkolatot.
Így most azt csinálja, hogy bekapcsolás után jól mutatja az akku szintjét, kb 3-4 mp-ig, aztán hirtelen túlterhelést mutat (mind az akksin, mind a kimeneten).
Minden ötletet szívesen veszek, hogy hol kereshetem a hibát.
(#) Warloxk hozzászólása Okt 27, 2014 /
 
Sziasztok!

Van ketto APC Smart UPS-em az egyik 750VA a masik 1500VA.
A 750VA-ban 2db 12V 7.2Ah akksi van, az 1500VA-ban viszont 4db.
A kerdesem az volna, hogy mind a ketto mukodik 2 illetve 4 darab akksival is?
Tehat rakhatok 4db akksit a 750VA-ba es rakhatok 2 darabot az 1500VA-ba?

Koszonom,
Peter
(#) micimacko válasza Warloxk hozzászólására (») Okt 27, 2014 /
 
Szia!

a 750-es 24V-ról üzemel, az 1500-as pedig 48V-ról (mármint akkufesz...).
Tehát nem.
(#) Warloxk válasza micimacko hozzászólására (») Okt 27, 2014 /
 
Szia!

Koszonom a valaszt.
(#) Imremester hozzászólása Nov 7, 2015 /
 
Már vagy egy éves az előző válasz, de inkább leírom az én véleményem az előző felvetett kérdésre, mivel szerintem nem 48 voltos az 1500as.

APC Smart UPS sorozat 700, 750, 1000, 1250, 1400, 1500 az mindegyik 24 voltos.
Van belőle rack kivitel szerverekhez meg a "sima" dobozos fajta asztali pc-hez.

Az asztali PCkhez való típusoknál eddig én csak két aksis változatot láttam. ezek itt sorba vannak kötve.
A rack kivitelüek közül eddig csak a 2Umagasak kerültek a kezembe. Itt a hely miatt kisebb aksik vannak benne, de nem 2 hanem 4. két aksi sorba, másik két aksi sorba majd ezek párhuzamosan. Aksiknál két-két biztosíték van.

Tudtommal az 1500VA-s a legnagyobb APC szünetmentes, ami még 24 volttal megy.
Itt szoktam aksi infót nézelődni:

http://upsakku.hu/akkucsere/


Ha valaki berhel ilyen UPSt, és esetleg rackes kivitel elsőnek javítson egy gyári hibát:
A nagy kondi negatív lábikájára kössön egy vastag vezetéket, aminek a másik felére tegyen egy szemes sarut. Azt csavarozza oda az UPS házára. Pl az 1500VA-s rack kivitelnél hátul van egy test-föld csavar, ami a nyák negatívjára húzza a házat. De a nyák vékony és tekervényes fóliáján keresztül. Ha valakinek külső akkupakja van, és szintén a negatív ott is földön van (pl rack szekrény) akkor amikor bontja a csatlakozást előfordulhat, hogy a pluszt még megkapja a csatin de a negatív már bontva van. Ebben a pillanatban a vékony nyákfólián megy az X*10 amper. Ezután nem érdemes javítani az UPS-t. Ha a plusz bekötést megcsináljátok, ilyen hiba nem lesz.
(#) levaitamas hozzászólása Nov 28, 2016 /
 
Sziasztok!
APC Smart 700-as évente megeszi az akkupakkját. Az előzőt 2015.10.22-én cseréltem 12V/7Ah-s Ultracell akkukra. Ez máig bírta, olyan forróak voltak az akksik, hogy nem bírtam megfogni. Egy asztali PC és egy switch működik róla. Áramszünetek nagyon ritkák. Miért fordul elő ez a hiba minden évben? Túl magas lenne a töltőáram?
Gyári állapotú, nem volt javítva csak az akkukat cserélgetem éves szinten.
(#) erbe válasza levaitamas hozzászólására (») Nov 28, 2016 /
 
Zárlatos lehet a töltésszabályzó tranzisztor és túltölti.
(#) Joe_001 válasza levaitamas hozzászólására (») Nov 28, 2016 /
 
Szia!
Töltőfesz?
(#) levaitamas hozzászólása Nov 28, 2016 /
 
Üdv mindkettőtöknek!
Töltőfeszt még nem sikerült mérnem. Akku nélkül csak addig működik, amíg nem akarja tesztelni a pakkot, ekkor kikapcsol. Veszek két új akksit és megmérem (áramot is!).
erbe: igaz orosz manuált találtam, de ez alapján szerinted melyik pozíciószámú tranzisztor lehet a töltésért felelős?
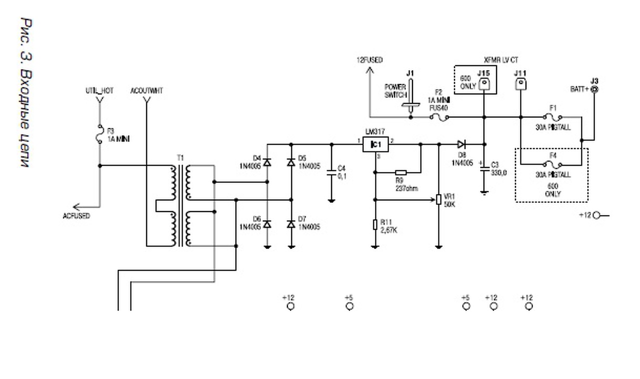
(#) erbe válasza levaitamas hozzászólására (») Nov 28, 2016 / 1
 
A "RISZ 3 ..." jelölésű rajzon van egy LM317-es. Gyanítom, zárlatos. Ha nem, akkor 1,5 A a max. töltőárama. A töltőfeszültség a VR1 jelű 50 k Ohm-os potméterrel állítható. A szükséges érték az akku oldalán szokott lenni. 13,8-13,9 V (a kisebb a két egymás alatt feltüntetett értékből). Szerintem a töltőtrafó is tüzesedik.
A hozzászólás módosítva: Nov 28, 2016
(#) Tomy666 hozzászólása Szept 7, 2018 /
 
Sziasztok!

A kérdésem az lenne hogy a szóban forgó APC Smart-UPS 700 típusú tápegységet lehet úgy módosítani hogy 1 db 12v-os autó akkuról működjön
Keringető szivattyút szeretnék róla működtetni aminek tiszta szinuszos kimenetre van szüksége, viszont az egyakkus szünetmentesekben nem találtam ilyet. 12v 30Ah-ás fűnyírótraktor akkuról szeretném táplálni.
Megoldható szerintetek?
Előre is köszönöm a segítséget!
(#) merlingerin válasza Tomy666 hozzászólására (») Szept 7, 2018 /
 
Szia!

Egyértelműen nem. A trafó tekercselése nem megfelelő, a uC összes a/d-je 24V-ra van beállítva, a töltés... Stb...
Következő: »»   1 / 1
Bejelentkezés

Belépés

Hirdetés
XDT.hu
Az oldalon sütiket használunk a helyes működéshez. Bővebb információt az adatvédelmi szabályzatban olvashatsz. Megértettem