Fórum témák
» Több friss téma |
Hát nem tudom.. Mivel tegnap este elolvastam, hogy a kék, negatív kienet az érzékelőn, meg amúgy is pont kész lett csütörtökön a doboz, bevittem a műhelybe, és megcsináltam a riasztót, meg aztán a dobozt fejeztem be. Annak már csak egy szép fényes fekete porfestés, és egy fehér minta kell rá, és mehet a biciklire.
![]() A riasztóba, a műveleti erősítő után lévő diódának az anódjára kötöttem, egy másik diódának az anódját, a katódját pedig az érzékelőre. Gyönyörűen működik, előzőleg az volt a baj, hogy a katódra kötöttem, és ezért nem érezte a jelet, amit az érzékelő küldött. Egyszóval kész a bestia Annyi változtatást még csináltam, az erősebb hang érdekében, hogy egy másik szirénát is belekötöttem, amit még anno, egy BMW-ből szedtünk ki, mert nem tudott kommunikálni, az adó és a vevő rész, így kukába végezte volna.Ezt inkább kimentettem, és most jól jött. A műhely, kb kétszer akkora, mint a házunk, 5 kocsiállás van, ebből 2 emelő, 1 akna, meg két sima. A lényeg, hogy működik, ahogy először mondtad, a diódám anódját az áramköri dióda anódjára kellett kötnöm, és ennyi kellett. A csipogás megszűnt, működik tökéletesen, csak a távirányító jelét néha rosszul veszi, és nem kapcsol ki riaszztás közben, de 5 az 1-hez hogy ez előforduljon. Talán csak forrasztás hiba, elvégre mégis 10 éves kütyü. esetleg cserélek pár kondit, nem-e azok száradtak ki, aztán majd meglátjuk, hogy sikerül. A segítségedet nagyon köszönöm, nélküle nem hiszem hogy ment volna. Üdv.: Jax Idézet: „mehet a biciklire” Ahha, ezt eddig nem írtad! Nem semmi... Rakj fel majd képet! ![]() Örülök, hogy sikerült. Üdv Inhouse
Sok a bicikli lopás, a rendőrök meg annyit mondanak, lopjunk magunknak... Sajnos már nővérem biciklijét is elvitték, és egy-két haveromét is, a tesco elől, lezártan.. Pedig kamerákkal figyelik. Nem szeretném, ha az enyém is erre a sorsra jutna, elvégre, magam építettem, csak a váza az eredeti. Annyit dolgoztam rajta, hogy már többet ér, mint az életem.
Persze, természetesen 2 féle védelem lesz rajta, ezért kellett a plusz érzékelő.Riaszt akkor is, ha ráül az ülésre valaki (bele lesz fúrva az ülésbe a légnyomás érzékelő, és ha elég érzékenyre állítom, akkor érzi majd, ha ráül valaki, z tesztelve lett) a másik védelem, a saját beépített érzékelője, a dobozban, ha valaki megrázza, vagy erősebb ütés éri, átveszi a bicikli rezgéseit, és riaszt. Eleinte lámpaként szerettem volna megcsinálni, mert van egy izzója is az áramkörnek, de aztán mivel túl bufli lett volna a kormányon, és amúgyis felesleges fogyasztó lett volna, kivettem az áramkörből, és majd az ülés alá, a váz, és a csomagtartó közé lesz felrakva. Így külsőre elég nagy, mondhatni felér a doboz mérete egy számítógéppel, mivel a méretei: 150 széles, 140 magas, 62 mély, de az ülés alatt, beszorítva beleolvad a cangliba. Alig várom, hogy elkészüljön a festés, de mire sikerül felépíteni, addig még legalább egy hét eltelik. Mégegyszer köszi ![]() Még szerencsére van egy másik, ugyan ilyen riasztóm, azt megpróbálom átalakítani, hogy ne csak ki-be kapcsolgasson a riasztó 1 gombbal, hanem másik 3-mal még reléket tudjak üzemeltetni, például központizárat vezérelni. (egyik gombbal egy relé, a +-, a másik gombbal, a másik relé -+ a baloldali ajtónak, az meg irányítja a többi zárat) a 4. gomb meg lehetne az önindító kapcsolója, ha kijövök a boltból, de nem szállok még be, egy gombnyomásra elindul az autó, ha üresbe van, mondjuk télen, és legalább akkor be is fűti az utasteret.
Úristen ezen kiigazodni O.O De már nagyjából megvan. A távirányítóba csak megfelelő irányba kell beépíteni néhány diódát, és 3 nyomógombot, a vevőegységből meg csak vezetéken kell kihúzni az IC lábakat
aztán utánna egy tranzisztor, egy ellenállás, meg egy led, és mehet a próba, ha minden klaffol, akkor lehet relésre tervezni
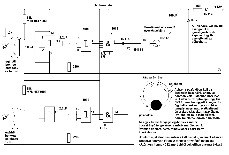
Van itt fenn valahol a motoros riasztó topicban egy rajzom, ami jó lett volna neked. 2 tengelyes mozgásérzékelő pc-s egérből.
Üdv Inhouse
Na azt ha megtalálod, belinkelnéd nekem?
![]() Érdekel, hogy oldottad meg. ![]() van egy rakat görgős egerem, még egy plusz érzékelőt is belerakhatnék, a nagyobb biztonságért, Amúgy nekem is van még egy érzékelőm, egy induktív érzékelő, ha egy centire elhalad mellette egy vas darab, akkor tranzisztorként küld jelet. Régebben azt akartam vele, hogy a hajtókart figyeltetni, ha egyszer körbefordul, és elhalad az érzékelő mellett, akkor küldi a jelet a riasztónak. Csak aztán az lett belőlle, hogy mégse, mert az érzékelő többet ér mint maga a bicikli... kb 15e.... és bedobozolni se nagyon tudnám, amúgy meg elég jó kis kütyü lett volna.
Közben a freeweb megszűnt ingyenes lenni, az oldalam átköltözött az ultrawebre. Ha tőlem származó linket néz valaki, az inhouse.fw.hu-t, vagy a freeweb.hu/inhouse-t, inhouse.uw.hu-ra kell cserélni, a többi marad, elvileg minden ugyanúgy van.
Ezt a képet valamiért nem engedi linkelni, majd csinálok ezekhez is egy oldalt, addig is, feltöltöm. ez a motorriasztós topic, innen nézd át, itt is egyből biciklire kellett közben rájöttem, így engedi Üdv Inhouse
Hát hallod, ez nem semmi..
Tudsz valamit. Annyi csak, hogy ez mozgásérzékelő lenne? Vagy a kerék tengelyénél kellene rögzíteni, és azt figyelné?
Mozgásérzékelő, dőlésérzékelő...csak mozgatásra jelez, mindegy, hogyan áll a moror/kerékpár.
A réstárcsa szélére van rögzítve egy ólomgolyó, ez alapból a gravitáció miatt beállítja a kereket (a golyó alsó pozícióba kerül). Mindegy, hogy mekkora dőléssel rakod le a motort/biciklit, persze adott határok között, de ez azért nem gond. A réstárcsa szabadon tud forogni a tengelyén. Ha megmozdul a motor/kerékpár, a golyó miatt kimozdul a tárcsa a nyugalmi helyzetből, és az optokapu változást érzékel, az ic átalakítja és kapcsol, amit akarsz. A tárcsa/optokapu páros nem az egér görgetőjéből, hanem a golyós egerek x-y irányt érzékelő részéből van. Üdv Inhouse
Kedves Kollégák!
Adott egy ES-80+ tipusú autóriasztó. Hibajelenség a következő: A távirányítója csak nagy közelségből működik... Autón kívülről nem nagyon megy... Távirányítóban az elem új... Ötleteket várok. Köszi mindenkinek. Egy kapcsolási rajz sokat segítene
Ez nagyon jó.
Tetszik az ötlet. Ha meglennének az IC-k, meg is építeném + védelemnek. Már csak az kéne a biciklire, hogy ha ráül a tolvaj nyerít egyet, és ledobja, vagy egy medvecsapda az ülésbe.. akkor már lophatatlan lenne ![]() 1000 köszi!
Régen a Keménykalap és krumpliorr című ifjúsági filmben volt talán... egy kis rázató a biciklin...
Üdv Inhouse ![]() Hááát.. képtelenség ebből a játékszerből komoly kütyüt csinálni... Annyira kicsi a hely a távirányítóba, és ugye kétoldalú panel, hogy nincs az a forrasztópáka, amivel belehetne gyömöszölni azt a 9 diódát, meg 3 nyomógombot... :\ Még a vevőegységgel nem lenne gond, csak vezeték, és kint van, egy másik nyákon, de a távirányító esélytelen egy ekkora bufli pákával, mint az enyém.. Igaz, hogy tűhegyű, de még mindíg olyan vastag a vége, hogy mindent szétéget körülötte. :\ Kár, pedig nagyon egyszerű lenne, még azzal se kell törődni, hogy milyen irányba kössem a diódákat, mert az is meg van jelölve... Nna mind 1, egy próbát megért. Remélhetőleg a héten elkészül a riasztó doboz fényezése, úgy hogy csak mű gyanta kell a vízhatlansághoz, és meget a canglira.
Elkészült a doboz!
Ahogy ígértem, pár képet feldobok, de még sajnos nincs felépítve a biciklire. azt majd holnap, ha meglesz a tömítőgyűrű, meg ha az ülést kitudom fúrni. Amúgy jól működik, cseppe halk a doboz miatt, de épp eléggé szól ahhoz, hogy észre lehessen venni. A dobozba kerül a táp is, 3db sorba kapcsolt laposelem, mérés szerint, pár × 10 órát kibírna, velük az áramkör, ha a szirénák folyamatosan vinnyognának, szóval reméljük bír egy kis időt. Azon gondolkoztam, hogy kaptam egy ötletet, hogy egy dinamót rakjak fel a biciklire, és építsek hozzá egy fesz. szabályzót, azzal töltsem majd az akkumulátort, amit ha beválik a kütyü, teszek rá. Szerinted van értelme? Vagy jobban mondva inkább kivitelezhető? Üdv.: Jax
Abból, amit eddig ráköltöttél és amit még rá akarsz, már lehetne lassan venni egy új biciklit...
![]() Kerékpáron a dörzshajtású dinamó egy igen elavult cucc, gyakorlatliag én betiltanám, csak agydinamót engednék a gyártóknak rátenni, persze úgy, hogy ne legyen a mostani irreális áron számolva...egy barátom most rakatott utólag a biciklijére, újra kellett hozzá küllőztetni, új vezeték, új lámpa előre/hátra, 11000Ft... Régebben láttam egy érdekes megoldást, sajnos a konkurencia elérte, hogy ne gyártsák tovább...elérhető árú volt és nem kellett újraküllőzni. Egy korong szerű cucc volt, csak a kereket kellett kivenni, rácsúsztatni a tengelyre, kerék vissza, rögzítés és egy pöcköt ha beakasztottál a küllők közé működött, ha nem, nem. Üdv Inhouse Hát.. Már maga a riasztó többet érne.. De egy fillért se költöttem az egészre, csak az elemekre, meg az érzékelőre, összesen 2 rubellt.Jézusosm... :\ Tényleg az agydinamó lenne a legjobb, de azért... egy 4 Ah-s akku, 3000, + még a dinamó, új küllőzéssel, még legalább 8-9000.. Azt már nem éri meg, viszont így isten tudja meddig bírja az a 3 db elem, és ha egy hónapot bír, szerintem az jó. akkor már 1 év alatt vissza hozná az árát. :\ Elég idegesítő az ilyen.. nem könnyű dönteni. Na majd meglátjuk, hogy hány hét/hónapig fut az elemekkel... Mellesleg, a riasztó felszerelve, és gyönyörűen riasztott minden alkalommal, elég megnyomni kétujjal az ülést. Képet szerintem majd holnap töltök fel. Remélem a fagy nem nyírja ki. Üdv.: Jax
Lehet, hogy hónapokig is bírja majd az elemekkel, mérd meg a nyugalmi áramfelvételét. A többi a riasztások számától függ majd.
Az ujjal való érintésre bekapcsolás nem túl érzékeny? Nehogy átess a ló túloldalára, és a forgalom zajától/rezgéseitől állandóan riasszon egy forgalmas környéken... Üdv Inhouse
Annyira nem érzékeny, maximum ha egy kamion kürtje szólna, közvetlen mellette, mivel az ülésbe a műanyag, a szivacs, és a gumi borítás a külső zajokat leárnyékolja, csak a közvetlen érintkezéseket tudja érzékelni. Épp annyira érzi, hogy ha ütés éri az ülést, vagy közepes nyomás, (5-6 kg..) akkor beriaszt.
Hát nem tudom, már egyy teljes riasztást nem bír végig, mert annyira leesik a tápfeszültség, hogy egyszerűen 2-3 másodperc után kikapcsol az egész, utánna ha megszűnt a terhelés, vissza kapcsol, de már nincs aktiválva. Valószínűleg a - fokok zabálják ennyire az elemeket. :\ Akkumulátor kell ide, elemekkel nem érek el sokat. ![]() Üdv.: Jax
Nem tudom, mennyire jófajta elemek, de lehet, hogy bébi, vagy góliát kell, ha a xeruza kevés. Az akkuknak van önkisülésük is, amiatt is maradhatsz védelem nélkül.
Mindenképpen jó lenne egy feszültség visszajelzés, egy komparátor egy villogó LED-el, adott feszültség alatt. Megnézni, hogy melyik egység mennyit fogyaszt és megpróbálni minimalizálni, tudod, mint az Apollo űrhajónál! Üdv Inhouse
3 db panasonic 4,5v-os laposelem
Hogy jelentkezik ez az önkisülés? Mikor, milyen esetbe, és miből veszi észre az ember? Nem lenne rosz az a jelző, de az is plusz fogyasztó lenne, és mind amellett úgy nézne ki a bicikli, mint egy űrhajó belseje. csak a pirosgomb hiányzik, a "Ne nyomd meg!!!" felirattal. ![]() Egyébként a nyugalmi áramfelvételét, még a felépítés előtt lemértem, és 20mA volt, riasztás közbe, amikor vinnyogott, 380mA. Üdv.: Jax Idézet: „3 db panasonic 4,5v-os laposelem” Az egy vagyon lehet, nem is láttam mostanában már laposelemet... Majd minden akkunak van önkisülése. Egy feltöltött normál ceruzaakku is lemerül néhány hét fiókban tárolás után is...lehet már kapni erre kevésbé hajlamosakat is, valami noname fehéreket kaptam fatertól. Először szkeptikus voltam velük kapcsolatban, de valóban jónak tűnnek. Üdv Inhouse
Egy 1000-es volt...
![]() Ezek teljesen meghaltak, a feszültségük 0.00V.. :\ Főnököm, valami szünetmentes tápról beszélt, akkumulátorba.. (ilyenról még nem hallotttam eddig, de bizots..) Egy ezzel kapcsolatos kérdés. Van egy Nokia 5230-am, de ezeknek a telefonoknak, típus hibájuk, hogy egy normális éjszakai töltés után, (23:00-8:00) iszonyatosan felmelegedik az akkujuk, és 10:00-kor már ki is kapcsol. Ha egy másik frssen töltött akkut rakunk bele se kapcsol be, csak akkor, ha újra töltőre rakjuk. Vissza adtam garanciával már az elején, két hétig valami mocskot használtam, és vissza kaptam azzal, hogy nincs baja.. (Ennyit a T-mobile-ról...) Ennek van valami köze, az önkisüléshez? Üdv.: Jax
Elég durva lenne itt önkisülésre gondolni...
![]() Üdv Inhouse
.
Idézet: „lehet már kapni erre kevésbé hajlamosakat is, valami noname fehéreket kaptam fatertól.” Nem valami Eneloop vagy mi volt ráírva azokra a nónémekre?
Matsushima MHR-3UG Low self-discharge AA, typ: 2100mAh, min: 2000mAh
Üdv Inhouse
De akkor mi lehet a baj? :\
Mitől forr fel magától, egy éjszakás töltés után, aztán kapcsol ki 2 óra alatt? Már csak a hiba okozója érdekelne, megjavítani úgyse tudom.. :S Üdv.: Jax
A teljesen feltöltött akkut megmérheted, adott, neki megfelelő terheléssel adott idő alatt kell leessen a feszültségnek adott értékre. Van valahol az egyik akkus topicban erre példa, keresd meg... Ha az akku tudja amit kell, akkor valami lemeríti, és mivel ez nem lehet más, mint a telefon, bezárult a kör.
Az akku nem forrhat töltés közben, elég precíz töltésük van, főleg a LiIon akkuknak. Üdv Inhouse
Értelek!
De sajnos így van, töltés közben, akár 40-50 °C-os is lehet, de amikor csak simán a zsebemben forr, képes elérni azt a hőmérsékletet, amit már emberi kéz, nehezen tud elviselni (60-80°C) Köszi, akkor majd oda is írok. Jó hogy eszembe juttattad, mert ez a dolog, már régóta piszkálja a csőröm, csak sose jutott eszembe rákérdezni. Üdv.: Jax
Hello! Van egy riasztóm bicskakulcsos,de nem találok hozzá kapcsolási rajzoz márkát nem tudok ha tudtok segítsetek! Elöre is köszönöm!
Szia. márkát meg kapcsolási rajzot nem hiszem hogy tudunk adni, de attól segíthetünk a bekötésben. A fekete kábel a földelés, a mellette levő piros pedig minden bizonnyal a +12V-ra megy ha van rajta biztosíték. Próbáld meg először ezeket bekötni. Ha megvan akkor meg kell nézni hogy melyik megy villogókhoz és szirénához. Az amelyik villogókhoz megy azon is szokott lenni biztosíték. De egy próbalámpával vagy multiméterrel megtudod nézni hogy melyik hova megy. Melyik vezetékeken van még biztosíték? Ha jól látom a piros melletti két lilán is van. Szóval sztem az lesz a villogó.
|
Bejelentkezés
Hirdetés |
















