Fórum témák

» Több friss téma
Fórum » Erősítő mindig és mindig
Mielőtt kérdezel, a következő két dolgot ellenőrizd! I. A helyes tápfeszültségek megléte. II. A kimeneten van-e egyenfeszültség. Élesztés.
Lapozás: OK   1999 / 2566
(#) szikorapéter hozzászólása Jún 6, 2017 /
 
Sziasztok. A minap nekiálltam egy hangláda aktív erősítőjének javításába. Az erősítő érkezett csak láda nem,de doksi semmi,de ez is lassan fél éve... gondoltam ránézek ha már itt van.
Fura volt hogy kaptam hozzá még egy komplett panelt (kivéve a végrész TIP35-36 párosait és a meghajtó tranyókat), így először vizsgáltam meg az elméletben 300W-os erősítőt. A hátán van egy 250VA-es 70V -os szekunderű trafó.
Már akkor tudtam hogy valami nem stimmel mivel a panel kettős tápfeszhez van kialakítva első ránézésre. Mivel az eredeti panel meg volt főzve (TL072 szétrobbant) így a panel komplett cseréje mellet döntöttem. Ki is cseréltem,de az erősítő csak akkor hajlandó kicsit is megszólalni ha a gain potmétert maxra tekerem,akkor is recsegve szól mintha "erőlködve" menne át a hang rajta.

A nyáklapon találtam egy telefonszámot gondoltam felhívom. Mint végül kiderült ez egy régebbi project 0 szériás erősítői közül való,de sajnos már a doksit a fejlesztője se tudja hol van. Érdemes volna nekifeküdni és visszafejteni a rajzot?
Ha jól láttam 2 helyen ellenőrzi a hőmegfutást, van CLIP led benne, és egy gain rész. Mivel egyszerűnek tűnik,és az előállítása sem volna nehéz,így gondolkoztam rajta hogy beleállok a legyártásába, persze csak a 0. darab megjavítása esetén. Érdemes volna beleállni ebbe a projectbe? Ha minden jól megy cikket írnék belőle,az alkotója tiszteletére.
(#) granpa válasza szikorapéter hozzászólására (») Jún 6, 2017 /
 
Tanulásnak biztos jó lesz. Ha meg elég egyszerű, a kezdőknek lehet jó indulás.
(#) szikorapéter válasza granpa hozzászólására (») Jún 6, 2017 /
 
Annyira nem egyszerű,talán annyiból "könnyű" hogy egy oldalas a panel így nem tart hónapokig a keresgélés rajta. Minden esetre ha sikerül visszafejteni a kapcsolást már a javítás sem lesz nagy kunszt.
(#) tothbela válasza zotya1983 hozzászólására (») Jún 6, 2017 / 1
 
Kicsit el kellett mennem összerakni bútort.

Legjobb megszabadulni a zénerektől. A Hestore csak 1 félét dobott ki használható tranyóból, a BC640 típust. Ez sem az igazi, de minél komolyabb a feltétel, annál kevesebb a lehetőség. MPSA92 is használható lenne, de azokat illene párba válogatni, meg a bemeneti és a visszacsatoló hálózat ellenállásait és kondenzátorait változtatni kellene. 2SA992 éppen jó lenne, de ezek a japán tranyók nekem is csak bontásból vannak. Ha nincs alkatrész, akkor kell trükközni ilyen zéneresdivel. Vagy jöhet a kaszkód.
(#) martin66789 válasza reloop hozzászólására (») Jún 7, 2017 /
 
Ezen a hibajelenséget lehet valahogyan orvosmlolni?
(#) mykymokus hozzászólása Jún 7, 2017 /
 
Sziasztok. Lenne egy erősítőm, nem tudom rendesen meghajtani. IN után van egy 2,2uf kondi. A 33K ellenállást kicseréltem 220K, a bemeneti ellenállások 4,7K helyett 1K így se változott. Hol tudnám az erősítést változtatni. Köszönöm. csatoltam az általam elkészített vázlatrajzot.

reloop.jpg
    
(#) tothbela válasza mykymokus hozzászólására (») Jún 7, 2017 /
 
Gondolom az oldalsó sorcsatira megy a hangerő poti is. Az erősítést az R34/R35 hányadosa határozza meg. Az R34 értéke nincs feltüntetve, az R35 értéke meg számomra bizonytalan, talán 1kohm. Kellene az R34 értéke, meg hogy mi a jelforrás. Lehet játszani az erősítéssel, persze nem a végtelenségig. Megeshet, hogy kell elé egy szint illesztő.
(#) mykymokus válasza tothbela hozzászólására (») Jún 7, 2017 /
 
R34=30K R35=1K valamiért az lemaradt a rajzról lehet már este volt nagyon
Melyiket lenne érdemesebb módosítani s mennyivel? Jelforrás Reloop USB40 keverőpult vagy sima asztali CD, Telefon, mindennel próbáltam ezekkel nincs gond más végfokot szépen hajt (Ágota 1200 DS) Az alsó csatlakozó csak simán 50k potméterre megy, meg pár ledre az előlapon.
A hozzászólás módosítva: Jún 7, 2017
(#) tothbela válasza mykymokus hozzászólására (») Jún 7, 2017 /
 
Azokat a 4,7 k-kat, meg a 33k-t nyugodtan visszarakhatod, mert az jó volt oda. Nem tudom mekkora tápról ment az erősítő, de közel 1V, vagy több mint 1V kelhetett neki. Ezt pedig sem a CD, sem a telefon nem fogja kivezérelni. A keverőről most nem tudok mit mondani, mert nem ismerem.
Az erősítést növelheted az R35 csökkentésével. Tehetsz az eredetivel párhuzamosan még egy 1k-t.
Arra viszont figyelni kell, hogy ha egy végfok erősítését módosítod (növeled), nőhet az alapzaj, meg a torzítás is.

Jelenleg 31X-es vagyis 30 dB körüli az erősítés. Az R35 500 ohmra csökkentésével 61X-esre vagyis 36 dB-re nő. Én legfeljebb 100X-osra, vagyis 40dB-re növelném az erősítést, ami azt jelenti, hogy 300 (330) ohmra cserélném az R35-öt. Ettől nagyobb módosítás már valószínű hallható minőségromláshoz vezetne, ezért ezt is csak fogamat szíva ajánlom.

Amennyiben lehetőséged van rá, építs egy 10X-es (20dB) erősítésű kis fokozatot a hangerő poti elé.
(#) mykymokus válasza tothbela hozzászólására (») Jún 7, 2017 /
 
Köszönöm kipróbálom később. R35-el sorban levő 100uf kondi nem lehet a ludas ? kiszáradás vagy valami hasonlóra gondolok. Gyári, nem is olcsó erősítőről beszélünk elképzelhető hogy így adták ki ? Olcsó kategóriás erősítő is érzékenyebb sokkal. Megírom mi lett a végeredmény Köszönöm a gyors HELP et
(#) mykymokus válasza mykymokus hozzászólására (») Jún 7, 2017 /
 
Kipróbáltam 1K párhuzamosan az 1K-val és lőn világosság remeg a gatya. Köszönöm
(#) reloop válasza martin66789 hozzászólására (») Jún 7, 2017 /
 
Próbáld ki, hogy az erősítőhöz tartozó PC táp ne kapjon közvetlen védőföldet!
(#) tothbela válasza mykymokus hozzászólására (») Jún 7, 2017 /
 
Megpróbálhatod a kondival párhuzamosan kötni 10-100µF-ot, az is lehet bűnös. Az hogy minőségi erősítő, az nem jelenti azt, hogy nagy az érzékenysége. Az érzékenység az csak két ellenállás aránya, a minőség (meg a megbízhatóság) az sok egyéb következménye.

Nem tudom milyen műszerparkkal rendelkezel, de konkrét mérés lenne a legcélravezetőbb.
(#) mykymokus válasza tothbela hozzászólására (») Jún 8, 2017 /
 
Műszerparkom annyira nincs ez igy tökéletesen megfelelő lett.
(#) Peti98 hozzászólása Jún 9, 2017 /
 
Sziasztok! Segítségre szorulok, gondoltam megkérdezem itt is. Van egy Onkyo TX-SV373 típusú erősítőm. Tegnap délelőtt zenét hallgattam róla, majd kikapcsoltam, délután szinté szerettem volna, de nem jött össze. Bekapcsol, de a relé miatt egyből le is tilt és kikapcsol. A biztosítékok jók benne.
(#) bozsokiandras hozzászólása Jún 9, 2017 /
 
Sziasztok!
Ebay-en és kínai webshopokban kapható tda végfokkal szerelt bluetoothos erősítő modulokkal mik a tapasztalatok?
Tápot milyet érdemes használni? Neten keresgélve láttam hogy sokan kapcsolóüzemű táppal használják. Ez nem zavar be a hangminőségbe?
(#) latyakosa válasza Peti98 hozzászólására (») Jún 10, 2017 /
 
Kérdés melyik relé miatt kapcsol le, a hangszóró védő (második kattanás) vagy Standby/Power (első után azonnal) ? A hangszórókat leválasztva is ugyanezt produkálja ?
Az erősítő kimeneteken egyenfeszültség mérhető (bent a relék előtt nézd meg). Elektrotanyán találsz hozzá szerviz dokumentumot.
(#) latyakosa válasza bozsokiandras hozzászólására (») Jún 10, 2017 /
 
A d osztályú tda-khoz jó a kapcsolóüzemű táp is.
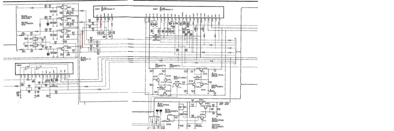
(#) latyakosa hozzászólása Jún 10, 2017 /
 
Technics erősítőben lakik egy RSN307M44A-P nevű 4 csatornás erősítő modul.
A 4 csatorna közül az egyik lassan oszcillál. A szerviz könyvből kimásoltam az erősítő és környezetét, a pirossal jelölt jobb csatorna produkálja a jelenséget, e miatt a védelem nem kapcsolja a reléket.
A csatornához tartozó passzíve elemeket átmértem, hibásat nem találtam, illetve forrasztási vagy kontakt hibát sem.
Esetleg ötlet mi zavarhatja működést ? A kimenet ingadozása eléri a 30V-t csúcstól csúcsig.
(#) didyman válasza latyakosa hozzászólására (») Jún 10, 2017 /
 
A bemeneten is jelen van az oszcilláció? Elég jelentős DC összetevője van, nem csoda, hogy a védelem nem kapcsol. Elég kényesek ezek a tokok, ha kizártad minden más hibáját, lehet, hogy érdemes a kalap alá benézni, szerencsés esetben találsz elvált lábat (hirtelen nem emlékszem, hogy ponthegesztett, vagy forrasztott, de mindkét esetben lehet forrasztható). A szétszedése nekem úgy sikerül, hogy be szoktam rakni mélyhűtőbe, majd a tokot feszíteni a lyukaknál (nem kell nagyon nagy erővel) és kocogtatni közben.
(#) zotya1983 válasza latyakosa hozzászólására (») Jún 10, 2017 /
 
Nekem ugyanez volt mikor az egyik láb egyszerűen elégett a tokon belül.Ezekben a kapufeszültségeket is a tokon belül oldják meg így a védelem sem indul ha nincs meg a megfelelő feszültség.Én a hajszáleret megforrasztottam,aztán gyorsan eladtam,mivel maga a tok drágább volt mint amit ér az erősítő
(#) Peti98 válasza latyakosa hozzászólására (») Jún 10, 2017 /
 
Az első után kapcsol le, úgy is próbáltam, hogy le volt kötve minden.
(#) latyakosa válasza didyman hozzászólására (») Jún 10, 2017 /
 
A q603 emitterén nincs az oszcilláció meg, az ic bemenetére a visszacsatoláson keresztül vissza jut, de más lábakon is mérhető a hatása (pl 12-s dc láb). Milyen egyebb okokat érdemes még vizsgálni? Tápfesz, pufferek, környékén egyértelmüen hibás alkatrészt vagy hibára utaló okot nem találtam.
(#) latyakosa válasza Peti98 hozzászólására (») Jún 10, 2017 /
 
Nézz szét a végfok(ok) környékén zárlatos alkatrészt keresve, vagy olyan végfok kimenetet ami DC-t ad a kimenetén.
(#) latyakosa válasza zotya1983 hozzászólására (») Jún 10, 2017 /
 
Izgalmas lesz kibontani . Holnapra kiderül sikerült-e műtét.
(#) Peti98 válasza latyakosa hozzászólására (») Jún 10, 2017 /
 
Végfok kimenetet nem tudok mérni, mert odáig nem jut el áram se, de majd a panelen szétnézek.
(#) krysn95 hozzászólása Jún 10, 2017 /
 
Sziasztok!

Totál laikusként volna szükségem egy 220 ohm 1W-os műterhelésre.
Tudtok segíteni, hogy a képeken lévő nyákokon van-e olyan ami nekem kell és ha igen melyik az?

köszönöm!

linkelve is hátha úgy jobban látszik
http://www.kepfeltoltes.eu/view.php?filename=395WP_20170610_14_13_42_P.jpg

http://www.kepfeltoltes.eu/view.php?filename=717WP_20170610_14_14_09_P.jpg

http://www.kepfeltoltes.eu/view.php?filename=101WP_20170610_14_14_28_P.jpg

http://www.kepfeltoltes.eu/view.php?filename=132WP_20170610_14_14_42_P.jpg
A hozzászólás módosítva: Jún 10, 2017
(#) latyakosa válasza latyakosa hozzászólására (») Jún 10, 2017 /
 
Nos még ma kiműtöttem a vég ic-t a helyéről, megvolt a mélyhűtő-s szakasz is, kibontottam a tokjából is. Hibát nem találtam a belső kötésekben. Összeraktam és most működik, jól szól.
Köszönöm az ötleteket!
Az ic-t lefotóztam belülről azért:
A hozzászólás módosítva: Jún 10, 2017
(#) latyakosa válasza krysn95 hozzászólására (») Jún 10, 2017 /
 
Keress 1k ohm-s ellenállásokat (barna, fekete, piros, arany csíkokkal), 4 db-t párhuzamosan kötve kb 250 ohm-t kapsz (vagy 5 db esetén 200 ohm-t)
(#) zotya1983 hozzászólása Jún 10, 2017 /
 
képSziasztok!Ez a bd139 nyugalmi mod nyák
így felvasalható ahogy van?Vagy tükrözni kellett volna?
Ugyanis nem stimmelnek a lábkiosztások
A hozzászólás módosítva: Jún 10, 2017

Nyugáll.lay6
    
Következő: »»   1999 / 2566
Bejelentkezés

Belépés

Hirdetés
XDT.hu
Az oldalon sütiket használunk a helyes működéshez. Bővebb információt az adatvédelmi szabályzatban olvashatsz. Megértettem