Fórum témák
» Több friss téma |
Azt már tudom hogy tranzisztor ,de mivel tudnám helyettesíteni ?
Gondolom az adatai ismeretlenek, tehát az áramköri környezet alapján kell helyettesíteni.
Én azt szoktam mondani: minden tranzisztor egyforma - néhány kikötéssel: - NPN helyére NPN kell, - régi germánium helyére sokszor nem jó a szilícium, - kibírja az adott helyen a feszültséget, - elbírja azt az áramot ami ott fellép - el tudja fűteni azt a teljesítményt amit kell. Egyes esetekben még: - elég legyen az erősítése, - kellően nagy legyen a határfrekvenciája - lehetőség szerint passzoljon a helyre, ne kelljen drótozni. A hozzászólás módosítva: Szept 23, 2013
Na lehet, hogy találtam valamit! Szerinted ez: http://www.hqelektronika.hu/product.php?pn=swn0050 jó lehet?
Az eredeti: http://kepfeltoltes.hu/view/130923/DSCF5458_www.kepfeltoltes.hu_.jpg http://kepfeltoltes.hu/view/130923/DSCF5459_www.kepfeltoltes.hu_.jpg http://kepfeltoltes.hu/view/130923/DSCF5461_www.kepfeltoltes.hu_.jpg http://kepfeltoltes.hu/view/130923/DSCF5464_www.kepfeltoltes.hu_.jpg http://kepfeltoltes.hu/view/130923/DSCF5462_www.kepfeltoltes.hu_.jpg
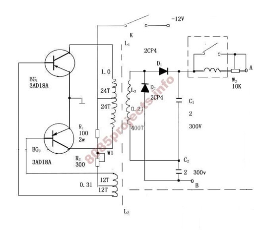
Értem ! Ez egyébként egy egyszerű inverter ! Itt a rajz hátha tudsz segíteni milyen alkatrészekkel lehetne helyettesíteni ! A feszültség duplázó ne tévesszen meg mert az nekem nem kell , csak az alap váltóáram ! Üdv!
A hozzászólás módosítva: Szept 24, 2013
Elég primitív kapcsolás, de nyilván működött...
Teljesítménytől függően választhatsz rengeteg típus közül - ez az amit írtam: pont egy alkatrészre nem kényes kapcsolás ez. A G a típusban valószínűleg germániumra utal, de itt nyugodtan működhet Si eszközzel is, pl: BD250-nel. Sőt, NPN-esre is átfordítható, csak a tápfesz polaritását kell felcserélni.
Minél erősebbet szeretnék csinálni ! Ha esetleg segítenél abban hogy melyik típus legyen benne azt nagyon megköszönném !
Itt az a kérdés merül fel, mekkora a trafód? Milyen frekvencián működik?
Végülis mi a célod a kimenettel?
Nem tudom mire lehet képes , de a cél 230v 50hz 500W ! Nem szeretnék vásárolni invertert mert egyrészt nem olcsó, másrészt az építés öröme ! A trafót is megtekerem magamnak .
Nos, ezzel a kapcsolással nem kísérleteznék ilyen teljesítményre - azt hittem valamit helyettesíteni akarsz - és így már nem ebbe a témába tartozik.
Van inverteres kérdésekkel foglalkozó téma: beírod a keresőnkbe, hogy "inverter" és választhatsz. Egy a sok közül
Elég borsos ára van...illetve ezt neked kell eldönteni, hogy megpróbálkozol-e vele ~1500 magyar királyi forintért. Csak a lábkiosztást a meglévőn ellenőrizd mielőtt bevásárolsz...
Én a helyedben először azért a 30Ft-os nyomógombbal megnézném, igaz azzal vacakolni kell -szétszedni, belepróbálni, összerakni, ragasztani, stb- de ez egy ilyen hobbi...
sziasztok
Azt szeretnem kerdezni hogy ezek mijen alkatreszek ahogy lattam olyan led felesegek de igazabol mik es mire hasznalhatoak??? A hozzászólás módosítva: Szept 24, 2013
Késes (legtöbbször autóban használt) olvadó biztosítékok.
ha rövidzárt mérsz a két sarun, jók. Ha szakadást, akkor már kiégtek.
Biztosítékok. A színek jelölik az értéküket.
Hogyhogy szakadast mar megmertem es sipolt a muszer! akkor kiegtek?
Ha sípol, akkor nincs szakadás, tehát jók.
Menyi az ertekuk es mire lehet hasznalni oket?
Elméletileg szemből rá van írva az értéke , amperben.
Mire is lehetne használni egy biztosítékot? Hát talán arra, hogy megvédjen egy adott áramkört a túláramtól. A kék 15A-es, a zöld pedig 20A-es.
Igen helyettesíteni szeretném a két tranzisztort ! Egyébként elírtam .mert 50W az az 500 .!
Szerinted a 2n3055 megfelelne a célra
12V 500W az 42A! Kettővel semmikép, négy db-bal rövid üzemidővel talán.
De mit kezdesz a kimeneti négyszögjellel? Mert az eredeti egyenirányítva van, az is lehet, hogy 4..500Hz-en ment.
Ma megépítettem ! Tranzisztornak BD911-et használtam , tökéletesen működik csak a potméter szerepét nem értem ! Ha letekerem búg a trafó ha feltekerem elhallgat , de a feszültség nem változik 225v .
Üdv! SSF7509 Mosfet-et mivel tudok helyettesíteni ??? S.O.S
Milyen tokozású? SMD 8 lábú akkor duál és IRF7509
Sziasztok
A tv távirányitómba ez el törött. Mi ez ? OCR9 3.64WTD a típusa. De nem tudom be azonosítani. Sőt helyetesítőt sem találok.
Kerámia rezonátor beépített kapacitásokkal, vélhetően 3.64 MHz frekvenciával.
Segítsetek kérek egy ic bekötésében. Minden segítséget köszönök.
A hozzászólás módosítva: Szept 28, 2013
Hell! "egy ic bekötésében" Amúgy ez alatt, mit értesz?
üdv! |
Bejelentkezés
Hirdetés |








Szerinted a 






