Fórum témák
» Több friss téma |
Szia. Értem akkor egyszerűbb az A oszlopnál bekötni mint a vezérlőre kötni, sikerült megtalálnom a tükörmozgató kapcsolóhoz tartozó kábeleket, már be is kötöttem.
Ahogy olvasgattam a központi záras főrumot azon azt találtam, hogy a központi zár motor vezetékei helyett csupán a motor mikrokapcsolójának szálaira kell záró illetve nyitó jelet adó vezetékeket kötni. Ami nem világos eddig, hogy a testnek jelölt vezetékeket lehet egyben a kasznihoz kötni, vagy azokat a motor testeléséhez kell kötni?
Modul bekötve, kasznira kötöttem a testeket, a barna/fehér a fehér/feketéhez, a barna/fekete a fehérhez hogy helyes legyen a zárás nyitás funkciója. A narancs és a narancs/ fekete valamint a rózsaszínt(pink) a csomagtér nyitó motor vezérlő kimenet jelenleg nincs bekötve.
Köszi a segítséget.
Sziasztók!
2004-es évjáratú a Ignisem.És egy olyan problémát csinál nekem mostanában hogy indításnál egy kattogó hang jön ki a műszerfal alól.Az akksi szerintem még az eredeti benne.A kis zöld led világit rajta de gondolom ez nem irány mutató.A kérdésem az hogy most jött el az ideje egy akksi cserének vagy vigyem szervizbe mert nagy lehet a baj?Persze a kattogás a indítás után elmúlik. Segítséget előre is köszönöm szépen!!!!
Sziasztok!
Egy Suzuki Swift Gls-em van, g13BB motorkódos. Nogyon érdekes jelenséget produkál. Az akkumulátor állásában lemerült, eddig kétszer is. Először arra gondoltam, hogy akksit kell cserélnem. De töltőre téve nagyon jól vette a töltést. Mikor visszatettem, majdnem 5 ampert mértem a levett testkábel és a negatív akkusaru között. Nem volt gyújtáson az autó! Ami még érdekesebb, hogy az autó mellett állva, a pozitív saru és a kezembe fogott multiméterrel (tehát a talaj) között 5-9 voltot mértem. Ez mitől lehet? Valahol zárlat van?
Valami fogyasztó be van kapcsolva. Például nincs benne egy félig halott riasztó? Persze lehet zárlat is. Lakatosnál nem volt mostanában a jármű? Kideríteni úgy tudod a hiba helyét, hogy lekapcsolt gyújtásnál, bekötött árammérővel szép sorban veszed ki a biztosítékokat és amelyik kivételénél lecsökken az áram azon a körön kell nyomozni. Ha minden fogyasztó le van kapcsolva az üresjárati fogyasztás nem lehet több, mint néhány tíz mA.
Kipróbáltam amit írtál. A műszerfal alatti biztosítéktábával nincs baj, viszont a motortérben lévő, a szervízkönyv szerint "csoportbiztosíték (gyújtás)" nevű biztosíték kivételekor az 5 amper leesett 1-re. A kulcs nem volt a kapcsolóban. Kb egy éve volt lakatosnál az autó. Valami a gyújtásnál lesz rossz? Pedig most nehézkesen, de elimdult az autó, úgy hogy tegnap este lett visszatéve a feltöltött akksi. Zárlat akkor kizárva?
A zárlat nincs kizárva. De még tovább kell keresned, mert az 1A is sok. Azon a környéken nézném meg a kábelköteget ahol a lakatos mester dolgozott. Gyakran előfordul, hogy megpörkölik a kábelköteget. Több vezeték is megsérülhet ilyenkor és sokszor nem azonnal jelentkeznek a bajok.
Sziasztok, ugyan nem teljesen elektronika, de hogyan csináljak 16 cm-es hangszórónak ajtópanelt? 2001, elektromos ablak, tükör, 3 ajtó. Úgy szeretném hogy a zseb is megmaradjon.
Sziasztok!
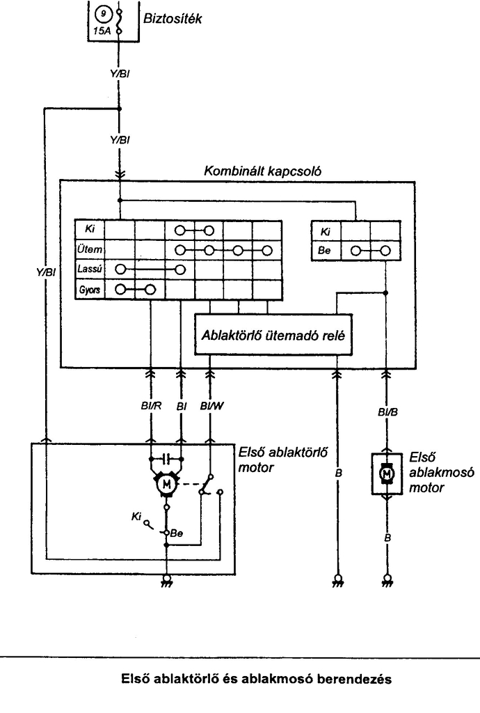
Van egy 96' os swift-em.Problémám az volna,hogy az ablaktörlő kapcsoló az "első" (szakaszos) állásban ha bekapcsolom kb. negyedig töröl és meg áll (kikapcsol) ha lekattintom folyamatos törlésre "második" állásba akkor gond nélkül megy,illetve a "harmadik" állásban (gyors) törlésben is megy.De néha van hogy az "első" (szakaszos) törlés is működik ha katingatom fel-le,gondolom érintkezés hiba lehet a bajusz kapcsolóban vagy csak maga az ablaktörlő kapcsoló lehet rossz. Van aki már találkozott hasonló problémával ? Válaszokat előre is köszönöm.
A szakaszos törlésnek csak egy impulzust ad a relé és a végállás kapcsolónak kéne befejeznie az ütemet. Azt vizsgálnám meg a helyedben.
Köszönöm a választ.Őszintén bevallom nem nagyon értek ezekhez a dolgokhoz.És először itt szerettem volna kis infot meg tudni mielött esetleg egy villamosságis szakival meg nézetem.De esetleg ezt tudnám sajátmaham is orvosolni ,hogy nézzem meg a vég állás kapcsolót.Ezt hogyan tudnám?
Szia! Ez az egység benne van a bajuszban és ott nem érintkezik. Ha megpróbálod szétszedni, nagyon figyelj oda mit honnan vettél ki.
A végállás kapcsoló, a motorban van. A fogaskeréken vannak az érintkezők. Azt nem tudom, hogy a Suzukin szétszedhető-e simán csavarhúzóval, vagy fúrni kell a szegecseket, de biztosan ott található. A rajzon is ez látszik.
A hozzászólás módosítva: Jan 21, 2016
Szia! Azt mondja:
Idézet: .... akkor a motor végállás működik, mert ezek a fokozatok zavarmentesek. Mivel az ütemadóval kezd az ablaktörlés így az eléggé igénybe van véve a kapcsolások gyakoriságánál. „ha lekattintom folyamatos törlésre "második" állásba akkor gond nélkül megy,illetve a "harmadik" állásban (gyors) törlésben is megy.” Idézet: gondolom belső kontakt hiba lehet így 20 év után. „De néha van hogy az "első" (szakaszos) törlés is működik ha katingatom fel-le,” ( akép bal oldalán látszik az ütemadó elektronika, két csavar rögzíti a helyén) A hozzászólás módosítva: Jan 22, 2016
A másik két állásban folyamatos a motor áramellátása amíg le nem kapcsolod. Tehát azok mennek a végállás kapcsoló nélkül is. Legfeljebb kikapcsolásnál nem a helyén áll meg a lapát. Ettől függetlenül lehet az a hiba is amit te mondasz.
Köszönöm a válaszokat,hát igen van több lehetőség is ahogy olvasgatom.Megpróbálok szép sorba menni a dolgokkal ,hátha jutok valamire.Aztán ha semmi ,akkor a 20 éves problémával csak a csere lessz a megoldás szerintem.
Sziasztok!Van egy 93-as 1000-es swiftem.A problémám a következő:Ha beindítom,egyfolytában világít a motor check lámpa!Kivillogtattam.3villanás szünet 1villanás.Ez ismétlődik.Ha tudjátok,ez a kód milyen problémát jelent kérlek SEGÍTSETEK!
Szia! Akkor ez ugye a 31 volna.
Szia!
A nagykönyv szerint "abszolut-nyomás" érzékelő MAP-szenzor hiba. Üdv: Gábor
Üdv! A csatolt képen bejelöltem, melyik az. Néz meg a hozzá menő csövet, nem lyukas-e?
Sziasztok!
2008-as Suzuki Swift GLX, ködfényszóró probléma. Az a bajom, hogy mikor felkapcsolom a kis helyzetjelzőket a ködfényszóró is bekapcsol, pedig nincs bekapcsolva a ködlámpa, amit csak a első fényszórók bekapcsolása után lehet bekapcsolni. Hátul a ködzárófény helyesen működik. Vegyek új kapcsolót? Jó volna tudni, hogy a kapcsolóra menő vezetékek közül melyik színű vezeték megy a relére, ha tudnátok ebben is segíteni. Köszönettel, Sándor A hozzászólás módosítva: Feb 11, 2016
Szia! A világítási rajzok ITT vannak és a benne lévő link is segítségedre lehet. Ha ettől több kellene, majd nézek még rajzot de szerintem kórmánykapcsoló probléma lesz.
Szia!
Érdekes jelenség, remélem a rajz segít. Üdv: Gábor
Sziasztok!
Segítséget ,tanácsot szeretnék kérni.'96 os swift sedán központi záram rakoncátlankodik.Kattog .Bezárom a kulcsal és már 1 perc után kinyit,bezár.Majd pihen kicsit és megint újra kezdi. Mi lehet a hiba oka? A bal hátsó vezetékeit már elvágtam. Köszönöm.
Sziasztok!
27 fórum oldal végigolvasása után sem találom a megoldást. 2002-es 5 ajtós swift glx. Nem elektromos kapcsolási rajzra lenne szükségem, hanem vezetékezési rajz kellene. Tudtok ebben segíteni? Előre is köszi
Sziasztok!
Olyan kérdésem lenne, hogy suzuki swift gl 1.0-ban hol tudnám az akkuról a (+)-t átvezetni a "tűzfalon"? Egy képet/PDF-et valaki tudna küldeni nekem? Vagy el tudná mondani merre pontosan? Csomagtartóba kéne az erősítőhöz. Köszönöm ![]() Autós erősítőhöz kéne 10mm2 vastagságú pozitív kábelhez. A hozzászólás módosítva: Ápr 24, 2016
Szia!
A szervizkönyvben kerestem, hogy pontosan merre van de nem találtam. Ha emlékeim nem csalnak a motortérbe benézel és bal középen kell látnod egy kb 10 cm átmérőjű gumi dugót. Ebben már mennek át vezetékek, mellettük áthúzható. Az utólagos szigetelésre figyelj. Üdv: Gábor
Szervusztok!
Segítséget szeretnék kérni, hátha valaki tud megnyugtató választ adni, vagy megúszhatok így egy komolyabb hibát - javítást. Adott egy 1999-es Suzuki Swift 1.0 (klímás). Mostanában hajlamos -a hőfokmérő szerint- főzni a motort. Amennyiben közúton rendesen használom, nincs semmi probléma. Voltam vele autószerelőnél is, ő sem talált semmi riasztót. Hideg indítástól a termosztát, a motorhőfok mérő és persze maga az autó is, teszi a dolgát. Középállásnál, alapjáraton járatva a ventilátor is elindul, tehát tényleg látszólag semmi gond. Viszont, amikor már üzemmeleg motorral hazaérkezem, s a garázsba állás előtt még pöfög kicsit, a vízhőfok mutató alkalmanként elmegy majdnem a pirosig. Ilyenkor a hűtőventilátor nem kapcsol be. Aztán van, hogy leállítom, s olyan is, amikor végül mégis beindul, s ilyenkor azonnal le is hűti a műszer szerint. Egy alkalommal így tesztelve 2x bekapcsolt a venti, 3. alkalommal nem. A kérdés, hogy szabad -e így biztonsággal használni, esetleg tud -e valaki hasonló hibáról, mire lehet számítani? Talán relé, vezérlés, jeladó/k, vízpumpa, (a termosztát most lett cserélve, hűtő-hűtővíz is rendben)? Azt is szívesen venném, ha valaki röviden elmagyarázná nekem, miként, melyik műszer-egységek közreműködésével szabályozza a motorvíz hőmérsékletét ez az autó. Köszönöm! Horváth Csongor
Szia! Hát ugye az évjárat az nem mostani és ebből kifolyólag talán nem pontosak már az érzékelők kapcsolási és "mérési" értékei a relé ill. a motorvezérlő számára. A műszert azt egy NTC hajtja meg a ventillátort pedig egy hőfokkapcsoló kapcsolja be a ventillátor reléjén keresztül. A hőfokmérő NTC-je az kettős értékű, a másik érték az kell a klímához, mármint a motorvezérlőnek, hogy tudja mikor kell majd a ventillátor motort kapcsolni.
|
Bejelentkezés
Hirdetés |





( akép bal oldalán látszik az ütemadó elektronika, két csavar rögzíti a helyén) 






