Fórum témák
» Több friss téma |
Mielőtt kérdezel, a következő két dolgot ellenőrizd!
I. A helyes tápfeszültségek megléte.
II. A kimeneten van-e egyenfeszültség.
Élesztés.
Szia! Nem tudom ki mondta neked hogy a preamplifier output (előerősítő kimenet) sáv korlátolt, de én úgy hiszem hapronak van igaza. A bass out csatlakozó lenne az ami neked kell. De egyszerűen köss erre a kimenetre egy erősítőt és kiderül. :yes:
üdv!
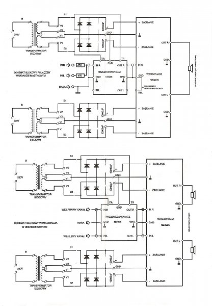
valaki épitette meg már ezt a kapcsolást? ha igen akkor volt vele baj? vagy ment elsőre kell valamit változtatni vagy igy jo ahogy a rajz van? még várom a 100pf et és az 56r 2w ot hozzá de a többi már kész 2 db ilyet szeretnék hidban használni. menniyre müködöképes?
miért valami gond van vele? csak mert 2db alaktrész kell már bele csak és ha nem muszály nem szedem szét mert sok munka volt.
azért is kérdezem hogy müködik e?
Igen a kapcsolás működőképes, de nem túl jó hangminőségű az elterjedtebb, favorizált végfokokhoz képest. (ezért nem ajánlotta szabi83.)
Szia!
Ha jól csináltad működni fog, remélem nem hamis BD-ket vettél bele, mert akkor nem lesz hosszú életű! Viszont nincs benne rövidzárvédelem, ezért nem árt mellé egy hangszóró védő kapcsolás!
persze azt rakok minden erösitömbe anélkül nem is élesztem.
nem st tranyok azokkal szivtam 4évig folyomatosan és sosem jöttem rá miért, aztán késöbb olvastam hogy az st nem is gyártja akkor jöttem rá ISC -t raktam bele az már dübörög pár erölködömben és még csak 2 párat cseréltem de azt sem azért mert magátol ment tönkre hanem mert egy örült haver nekiált kicsit piásan sörre valot számolni a végfok felett és még nyitott volt mert nem volt benne a kivezérlés jelzö de hallgattam, persze ami bele esett csinált egy kellemes rövidzárat -47v és a 249c bázis közt... hangzásra meg annyi a lényeg hogy csak közép frekire kell és 2db ilyet akarok hidba rátenni.
sziasztok.
Készülőben van a quad 405 öm és amint a képen látjátok már a végfok összerakva, élesztve van. Kérdésem az hogy volt itthon ez a hűtő amit rajta láttok, szerintetek elég ez rá mert ebben a témában tanácstalan vagyok. válaszokat előre is köszi.
udv,
Attol fugg mire akarod hasznalni a vegfokot. Ha otthoni zenehallgatasra amikor nincs nagy kivezerlesen az erosito csak neha-neha felveszed kicsit a hangerot, akkor tokeletesen eleg lesz ez a hutoborda is. Ha bulizni akarsz vele, akkor nagyobb kell. Amugy bulira nem is ajanlanam, mert ha jol latom (de lehet h. tevedek) BD249C-250C parossal epitetted meg. Ezek a tranyok nem igazan alkalmasak ebbe az erositobe, hacsak ez a kisebb, 40W-os valtozata az eredetinek. Egyebkent a 80-as evek elejen nagy durranas volt ez az erosito de manapsag azert mar van jobb is a Quad405-nel
Ha már QUAD-405...
Épp most mértem meg az enyém szinuszos teljesítményét 50Hz-es szinusz jellel. Az eredményt digit multival feszültség és áramerősség méréssel határoztam meg 9 és 4,5 ohmos terhelésnél. Ja meg szkóppal. Állítólag ez nem a legpontosabb, de hozzávetőleges értékre azért csak jó. névlegesen 300VA a trafóm teljesítménye, +-50V tápfesz áll rendelkezésemre, és 2X 5 X 4700µF kondi a táp szűrése. 9ohmon 95W szinusz, 4,5 ohmon 150W szinusz. 1,7V kellett a teljes kivezérléséhez. Privát véleményem, hogy ma is tök jó ez a quad. Én nagyobb bordát tennék rá mindenképpen.. Bár ha alacsony tápról járatod, akkor tán elég ez is, és igen a végtranyókat cseréld ki normális típusra, ami nem BD és asszem ez a hamis belőle.
látni jól látod de ez az urbános verzió és két bd 249 el van összerakva, igazából ezt használnám itthon is meg bulikon is, nem tudom úgy elég lenne e a borda ha rápakolnák egy 8x8 as szabályzott ventit ?
esetleg tipp hogy melyik végtranyó típus az amelyik bírná a kiképzést ?
megépítettem a TDA7294 erősítőt és gerjed mint az atom. mit csináljak? dobjam jó messzire?
Helosztok minden erosito maniasnak,nekem van egy erositom.A neve Fisher CA874 Studio Standard.Nemtudok ra kapcsolasi rajzot szerezni.Tranzistoros es a zenei teljesitmenye kb 2x200 watt korul van.Elvolt romolva az eloerosito es a taviranyitast vezerlo proci benne.De sikerult megjavitani,de szeretnem lemasolni es epiteni egy ugyan ilyet hogy parba legyenek.De a neten semmi seged eszkozt nemtalalok hozza.Ha barkinek van ilyen erositoje es valami hozzaszolasa akkor orommel vennem ha irna.En is szivesen segitek erosito epitessel kapcsolatos kerdesekben.Eloreis koszonom a segitseget es a hozzaszolasokat
a TDA7294 nagyon jo vegfok csak az a hatranya hogy ha nincs minden a kapcsolas lapon egyhelyre lefoldelve akkor gerjed.Muszaj a bevezeto jelet jol arnyekolt vezetekkel huzni es a nyak lapon is mindenhol a jelet vezeto ut mellet huzni kell a testet is(GND) t.Nemtudom a te esetedben milyen a nyak tervezese de ha erdekel nekem van egy bevalt tervem ehez a vegfokhoz.Ja es majd elfelejtettem fontos a jol filterezett tap forras.Legalabb 2x4700 mikros elektrolites es 2x 100n os kondenzator szugseges ahoz hogy jol mukodhessen.
táp probléma volt. 18 volttal táplálom de meg se nyikkan. most nem gerjed de nem is szól. még a végfok se melegszik.megnézném a te kapcsolásod. köszi!
ez az: Bővebben: Link
Igaz, ha nincs megfelelően szűrt tápod hozzá, akkor addig-addig gerjedhet szegényke, míg egyszercsak elpukkan. Nálam volt már ilyen anno, akkor tanultam meg, hogy a nagy puffer elkok mellé mindig kell tenni kis MKT kondit is, ami a nagyfrekis gerjedést hivatott megszüntetni. Csak a békesség kedvéért. megépítem, bekapcsolom jó, hallgatom, sokáig, jó, eljön érte a megrendelő, bekapcsolom neki, puff, a TDA7294 függőlegesen félbe tört, szóval ilyet tud okozni a nagyfrekis gerjedés...
Aham. Nemtom az enyémmel mi lehet a baj. Már jó a trafó jó az áramkör. mindent 3szor végignéztem de mégse szól. asszem hagyom csinálok egy st151-et
ehhez akkor elég a 2x28 voltos trafó vagy lehet kicsit nagyobb is? vagy hogy kell ezt számolni hogy egyenirányítva mennyi lesz a kimeneten?
Szia! Nem tudom ki mondta neked hogy a preamplifier output (előerősítő kimenet) sáv korlátolt, de én úgy hiszem hapronak van igaza.
Úgy vágja a pre out kimenetet ahogy az első hangszórók be vannak állítva. Szóval ha beállítom az elsőket 80 hzre akkor az az alattit fogja kiküldeni a subra.
Akkor ez egy igazán figyelemre méltó erősítő! Mi a típusa?
Harman/Kardon Avr 135 6.1-es házimozi erősítő.
Nagyabol minden bekotes egyforma,nekem van egy kicsit atalakitott verziom.Az eredeti egy megvasarolhato kit bol van de nekemis volt problemam a gerjedessel.Elvileg ennek az ic nek +-10 volton mar mennie kellene de meg nemprobaltam ilyen alacsony feszen,de +- 20 on tuti megy mert azt mar probaltam.Csatolok egy kapcs rajzot ezen az egy dolog amit atkell alakitani az az,hogy az R5 re 22 kilos ellenalast kell tenni es a mute t meg a standbyt alandora kel bekotni a plusszba.Ha bekapcsolaskor kopogna nagyon a hangszoro akkor pedig a standby kondenzatort nagyobb kapacitasra kell cserelni.Ezzel lehet bealitani a vegfok kapcsolasi idejet.Minel nagyobb a kondi kapacitasa annal kissebb a koppanas mert kesleltetve van a kivezetes kapcsolasa.Ha meg mindig zug a tapforrasba a 100 nanos kondik melle be lehet iktatni egy 10 nanosatis,hogy szelesebb koru frekvenciaban filterezzen.Nekem ezekkel az apro atalakitassokal megoldodtak a problemaim azota mar 10 ilyen vegfokot epitettem es mind hibatlanul megy.Mar epitettem tda7294 es tranzisztor kombinacioban is es nagyon tuti.Nyugodtan hasznalhato+-29 voltig terhelten merve de csak egyedul bekotve mar hidban max 37 et ajanlok.Amugy 40 voltot +- ban kibirnak de akkor mar nagyon erzekenyek az en tapasztalataim szerint.Idealis a +-38 volt.Es jo nagy hutoborda mert ezek az icek asztan futonek rendesen.Remelem hogy segitettem valamicsket.
Ha nemszol szerintem a stand by nemkap eleg feszultseget az ellenalason keresztul. A valtoarambol egyeniranyitott feszultseget kilehet egzszeruen szamolni.Megkell szorozni a trafobol kimeno valto aram nagysagat 1,4 el es megkapod a pontos eredmenyt.De peldaul ha csak dioda van akkor kissebb lessz a kimeno feszultseg ,de ha a dioda utan van kondenzator is akkor ervenyes ez az 1,4 el szorzos dolog.peldaul AC 26 volt x 1,4 az pont 36,4 ami alkalmas a TDA7294 re,meg hid bekotesben is.
Ja a max tapfeszultseg erteket elirtam,nem +- 29 hanam +-39 volt a legtobb.
Üdv.Lenne egy kérdésem tudom hogy nem ide tartozik meg így nem is lehet átfogó véleményt nyilvánítani,de azért kiváncsi vagyok a véleményetekre...Szóval kinéztem egy pár erősítőt a hirdetésekből és ebben kérnék egy kis segítséget hogy szerintetek melyiket érdemesebb megvennem.A készülékek
Denon PMA720,Pioneer A-550R,Technics SU-V55A,Onkyo A8940...
Szerintem a technicsek jo gepek,en aszt vennek vagy pedig denont.A pioneer,onkyo,hitachi meg hasonlok mind ugyan az csak mas marka nevvel.
Nekem volt Denon erősítőm. Masszív kis gépek.
Onkyoval nyomom itthon. Az igaz, hogy nem egy bulierősítő, de hát a hangminőség miatt vettem...
hahooo,valamelyikotoknek van esetleg Fisher CA874 es erositoje?Ha van jolenne ha irna mert erdekel a tema.Elore is koszz
Én így a denon vagy az onkyo mellett döntenék, de egy picivel a denon felé billen nálam a mérleg.
Technics nekem alapba nem kéne, pioneer ezen kategóriájának meg nem tetszik a hangja. Ha teheted hallgasd meg mindet, de ezt már páran elmondták. Gyakorlatilag szerintem minden válasz fölösleges a kérdésedre, mert ez totál szubjektív dolog. És kb.ra egy kutya mindegyik mindegyik ugyanolyan kommersz márka mindegyik ugyanott készül, stb.... Nekem ez szimpatikus, neked meg lehet az. |
Bejelentkezés
Hirdetés |












ehhez akkor elég a 2x28 voltos trafó vagy lehet kicsit nagyobb is? vagy hogy kell ezt számolni hogy egyenirányítva mennyi lesz a kimeneten? 



Denon PMA720,Pioneer A-550R,Technics SU-V55A,Onkyo A8940... 




