Fórum témák
» Több friss téma |
Mielőtt kérdezel, a következő két dolgot ellenőrizd!
I. A helyes tápfeszültségek megléte.
II. A kimeneten van-e egyenfeszültség.
Élesztés.
Én se tanultam elektronikát! Ezért volt egy óra. Ha tanultam volna biztos hamarabb meg lett volna csinálva.
Sokszor megbántam már, hogy nem annak tanultam
Sziasztok!
Lenne egy olyan kérdésem, hogy van e itt olyan, aki a videoton erősítőkkel/ rádiókkal kapcsolatban mélyrenyúló múltja van. Konkrétan egy RA6380 S és egy RA6350 S lenne szó, és ennek is a végfokjáról. Tud valaki segíteni? Már egy másik topicba írtam, de nem jött segítség gondoltam azért, mert épp rajtam nem tud segíteni, aki azt olvassa, szóval csak ezért kérdezem meg itt is. köszi: lewi Idézet: Ehhez semmi mélyrenyúlló múltra nincs szükség ? Egy sima egyszerű tranzisztoros végfok van benne szóval mi a gondod vele ? „mélyrenyúló múltja van. Konkrétan egy RA6380 S és egy RA6350 S lenne szó, és ennek is a végfokjáról.”
Sziasztok!
Régóta olvasom a fórumot, nagyon sok okos dolgot olvastam, sokat tanultam, bár eddig nem szóltam hozzá.Az lenne a kérdésem, hogy valaki tud- e valamit erről a végfokról?Működőképes lehet, esetleg valaki megépítette-e már.800W FET
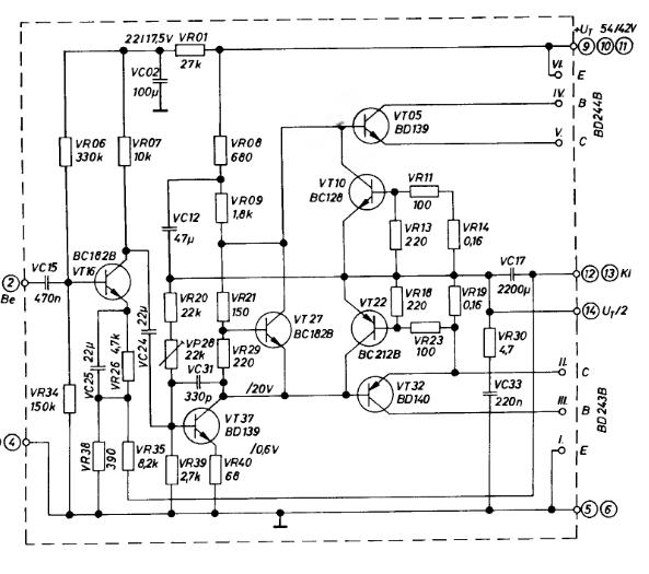
A végfok elfüstölt, és újra szeretném építeni. A fennakadásom ott van, hogy egy 6350 es a munkadarabom, de ami benne van végfokpanel, az a 6380 as végfokja. ezt azért gondolom, mert mind2 kapcsolási rajza megvan, és a tranzisztorok számából egyértelműen kiderül, hogy a 2 közül melyik is. A kérdésem, hogy az okozhatja e a sokszori elfüstölést, hogy a másik panel van benne? továbbá, ha újraépítem az eredeti kapcsolás alapján, akkor milyen méréseket kell elvégeznem? és a kacsolásban szereplő BD 243 as és 244 es tranzisztorból A jelűm van a kapcsolásban (6380) szereplő B helyett. utóbbi okoz e fennakadást? És ezeken felül még egy apró probléma: van benne 2db 2W os ellenállás, ami most van benne, arra az van írva, hogy 0.47Kohm de a kapcsolásban 0.16 van. a kapcsolást csatolom. És még valami: a potival mit kell állítani, azt hogyan kell beállítani, és ha a fóliakondikból nem kaptam axiálosat, hanem, csak sima műanyagtokost, ez használható ugyan úgy?
remélem nem túl sok a kérdés: ) köszi szépen mindent előre is: lewi
Jó kis végfok lehet. Viszonylag egyszerű és olcsó félvezetőkből van. Egyetlen nehézség az utánépítésben, a végfetek gondos összeválogatása. A leírás alapján elég kicsi toleranciát engednek meg. Válogatatlan fetekkel nem szabad kipróbálni.
Én inkább a 600-as n-mos véget fogom megépíteni, mert abba irfp450-ek kellenek, melyeknek alapból elég kicsi a szórásuk és már van hír a fórumon a sikeres utánépítéséről.
Nagyjából ugyanezt építettem meg még régebben, csak kisebb tápfeszre, kevesebb fettel. Jónak tartom, de a hangja nem valami szép (fémes, kásás, amolyan "fetes" hangja van) főleg a mély tartományban, és védelem sincs benne. Létezik gyáriban is: Australian Monitor AM1600 néven, a rajza is fent van valahol a neten. Ha nem a szép hangzás a cél akkor olcsó és jó kis végfok.
Itt láthatod, miért lenne jobb a B, mint az A (feszültségtűrés).
Köszi!
Az előző doksi nekem is megvolt, elolvastam. Valószínűleg veszek majd B jelű tranzisztort, mivel van még más alkatrész, ami szintén nincs. ÁM felmerült még egy kérdés. A táp részénél van egy egyenirányító, ezt érdemes cserélni? Picit viseltesnek tűnik. Továbbá hallottam, hogy érdemes cserélni az elkókat is. ez valóban így van? ha az eredetileg belerakott 4700u - kondit nagyobbra cserélem, az javíthat valamit? ![]() köszi: lewi
A diódahidat kicserélheted, vannak már jobban terhelhető darabok is. Az elkót 6800-10000 µF -re érdemes növelni.
Szia! Köszi a választ.Rákeresek a 600-asra.
Szia! Igazából mély szekcióra kellene. A védelem hiánya engem is bosszant, körbenézek hátha van valami hasonló komplett doksi valami nagy teljesítményű végfokról. Köszi, Laci
Ha csak szubra kell akkor a Vf2 is jó választás. Lehet belőle 4-500W-osat is építeni, de ennek az az ára hogy csak 1-2 kHz-ig lesz jó.
Hi !
Így ránézésre, nem túl jó ötlet ezt a kapcsolást újraépíteni. Ha mégis, annak egy oka lehet: A múlt tisztelete, egy retro erősítő helyreállításával. A következő problémákat látom: - a rajz szerintem nem jó. A BD244B Collektorát össze kelle kötni VR11 és VR14 közös pontjával. Ez is valami Gyurkovics könyvből van ? - a 0,47 kOhm nagyon nem jó érték, hiszen az 470 Ohm. A 0,47 Ohm egy jó érték lenne, de akkor a kapcsolás kb. 1/3-ad akkora teljesítmény leadására képes csak, mint a 0,16-al. Viszont lehet, hogy éppen a 0,16 Ohm-ot kellene lecserélni 0,47 Ohm-ra, és akkor nem égne le az erőlködő. - szerencsés lenne a BD244B emittere és bázisa közé kötni egy egy pár száz Ohm-os Ellenállást (470-680 Ohm). ...És természetesen ugyan így a BD243B B-E közé is. - a VP28-al a 14-es kivezetésen kell beállítani pontosan a tápfeszültség felét. Tehát, ha a tápfeszültséged megmérve mondjuk 52V, akkor a 14-es kivezetésen 26V-ot kell beállítani a VP28-al. - szerencsés lenne a VR29-et kicserélni egy 470 Ohm-os trimmer potméterre. Ezze lehet beállítani a nyugalmi áramot, ami valahol 20-100 mA között jó. Vigyázat!!! A trimmert, bekapcsolás előtt, maximális állsba kell tekerni (hogy 470 Ohm legyen a két kivezetése között, mert különben az erőszítő azonnal elszállhat.) Ez a 470 Ohm-ot folyamatosan csökkenteve lehet növelni a nyugalmi áramot.
Sziasztok!!!
Közeledik az érettségi és lehet vmi munkát csinálni a sulinkban. Én már eldöntöttem, hogy egy gitárerősítő lesz . Nézegettem a szebbnél szebb kapcsolásokat és egyelőre még filózok a csöves és tranzisztoros között, vagyis az előfok biztosan csöves lenne csak a végfokot még nemtudom eldönteni.![]() Szóval a segítségeteket szeretném kérni a döntésben. Köszi!!!
Nagyon szépen köszönöm a tanácsokat. A bc 182 es tranzisztort cserélem, mivel az egész panelt újra csinálom. És ma úgy döntöttem, hogy a másik panelt is újraépítem, így a különbségek elenyészőek lesznek.
![]() ha az alkatrészeket beforrasztottam, és következik a beállítás, akor majd még jelzem hogy sikeredett! Köszönöm szépen még egyszer: lewi
Sziasztok! Szimmetrikus, egyenirányítás után +- 16 voltos, 40 VA-es trafóhoz milyen sztereo erősítőt javasoltok? Mekkora pufferekkel? Köszi!
Jah, még annyit szerettem volna ideírni, hogy hidalva 8ohmra kijön 24-30w is talán. Nem tudom, mennyire terhelhető túl a trafód, mennyit esik a feszültség, stb.
Így legalább van választék TDA, LM, FET-es, csöveset meg a csöves topicban találsz De ahhoz még kell egy két trafó...Puffer: ha nem sajnálod a pénzt, akkor simán mehet bele 2x10,000uF, ekkora feszültségre nem is olyan drága, de megelégszik 2x4700µF-dal is. Csak legyen velük párhuzamosan 100nF hidegítésnek.
Nos az az igazság, hogy elkezdtem összeírni az alkatrészeket, és átnéztem még egyszer, amit írtál! És a következők merültek fel: amit írtál arról az ellenállásról, konkrétan a VR19 és VR14 azok 2W-os ellenállások, és most nekem 0.15Ohm-os ellenállásom van erre. (még nincs beépítve) Ha nem jó az a 0.15Ohm, akkor milyet vegyek inkább? Aztán, az összes ellenállás 1/4 W os, ez ugye jó teljesítményű? Meg, amit írtál a VR29, az is biztos, hogy nagyobb teljesítményű volt, mint 1/4 W, mivel az egyel nagyobb méret volt a többinél, erre biztos hogy egy trimmert rakjak be? vagy esetleg nagyobb teljesítményű trimmerek is vannak? Ha igen, akkor mekkora teljesítményű kell? És ha ezzel a nyugalmi áramot állítom be, akkor azt mi szerint állítsam be? Mit csinál ez a nyugalmi áram? Miért jó, ha alacsony, vagy épp magas? Amit mondtál még, hogy a BD244B b-e lába közé egy párszáz ohm os ellenállást rakjak be, ennek mekkora teljesítménye legyen? Ezt mi szerint válasszam meg?
És ezzel ki is fújt az este óta felmerült kérdések sora. ![]() nagyon szépen köszönöm az eddigi segítséged is: lewi
Idézet: Hmmm... pedig akárhogy számolom, azon több, mint 2W keletkezhet. Én 5W-ot tennék be. „a VR19 és VR14 azok 2W-os ellenállások” Vagy... a próba idejére köss sorba a 2-2db 0,15 Ohm-ot. Ekkor persze a kivehető teljesítmény kisebb lesz, de annak is kisebb lesz az esélye, hogy még a próbálkozásod alatt elszáll a végtranzisztor. Nem számoltam végig az összes ellenállás teljesítményét. Ha gyárilag olyat tettek be, akkor bizzunk benne, hogy elég. A VR29-en keletkező teljesítmény <2,5mW ! Kérlek, számolj utána ! 8.osztály, Ohm törvény... Ha fiatalabb vagy kérlek jelezd, mert akkor lassabban és türelmesebben próbálom magyarázni. A nyugalmi áram az, ami a végtranzisztorokon folyik, amikor az erősítő ugyan be van kapcsolva, de nem szól rajta semmi. Hogy miért és hogyan... ahhoz legalább egy alapfokú könyvet el kellene olvasnod. A fórum, és a türelmem kevés hozzá. A lényeg, hogy a lehető legkisebb értéken kell tartani, hogy a végtranzisztorok ne melegedjenek feleslegesen. A legkisebb értéket úgy tudod beállítani (műszer nélkül), hogy VR29-et (VP29-et) maximumra állítod, mint már írtam. A bemenetre zenét adsz, de nagyon-nagyon kis hangerőn. Ha minden rendben, akkor egy nagyon torz hangot fogsz hallani ! Ezután nagyon-nagyon óvatosan VP29 értékét elkezded csökkenteni. Közben a zene elkezd kitisztulni. Ha a VP29 kb. fél állásánál sem kezd tisztulni a hang, akkor állj meg, tapogasd meg a végtranzsiztorokat, nem melegszenek-e? A tekerés közben folyamatosan ellenőrizd a 14-es ponton a fél tápfeszültség értékét. Ha eltér, akkor próbáld VP28-al megint bállítani. Ha nagyon eltér, akkor valami gáz van, megint ellenőrizni kell mindent. Persze mindent nagyon lassan és óvatosan kell állítani. Ha ennyire kezdő vagy akkor nem is jó ilyen nagy teljesítményű (és magas tápfeszültségű) erősítővel játszani... Jobb lenne egy kisebbel kísérletezni. A BD-k bázis-emittere közé szintén elég egy 0,25W-os.
Kicsinek nem mondanám magam, bár egy kifejlett példány sem vagyok. Elektrotechnikát sem tanulok, sokkal inkább magasépítészetet. Idén fogok étrettségizni.. Ezen kis kitérő után: Elmondásaid alapján én a 0.15Ω helyett inkább egy 0.20-25Ω al próbálokznék. Inkább rád hallgatok, és egy 5W os ellenállást rakok be, és nem a régi ellenállás méretéből következtetnék.
bevallom egyetlen ellenállás teljesítményét nem számoltam át, mivel nem tudom. (természetesen ohm törvényét ismerem, de azt nem tudom, hogy hol milyen erősségű, mekkora áram folyik) Szeretem nagyobb fába vágni a fejszém, mint kéne, mert ilyenkor van egy kis versengés önmagamba, hogy valahogy oldjam meg. Szóval köszönök szépen mindent, ha valami kérdés még felmerül, akor még írok.. ![]() lewi
Sziasztok!
Ferritgyűrűt hova érdemes tenni? Kaptam egy párat, és érdekelne, hogy hova lenne érdemes betenni a mélynyomóba. (csatolom a bekötési rajzát a leendő mélynyomómnak, amit már ebben a topikban segítettek összeállítani/köszi szépen/)
Gondoltam nem-e jól jön zavarvédelem gyanánt, mondjuk a tápkábeleken, de lehet, hogy nem kell, csak egy ötlet volt.
Ha nincsenek problémák vele akkor felesleges
OK. Így minden világos.
Ezt azért fontos tisztázni, mert akkor megpróbálunk ennek fgyelembevételével segíteni. Egyébként aki Ohm törvényét ismeri, az már félig elsajátította a szakmát. Még azt kell tudni, hogy: P=UxI, valamint, hogy egy szilícium félvezető P-N átmenetén kb. 0,65V esik. Így a tudásod már közel jár a teljeshez... Ha most azt hiszed viccelek, ugratlak, tévedsz. Majd meglátod... :yes: Én pont ugyan így tanultam az kőműves szakmát: - Ha lelógatok egy féltéglát egy spárgán, az mindíg a függőleges irányt mutatja. E mellé kell építeni a falat. - Ha kihúzunk a Józsival egy spárgát, az mindíg egyenes lesz. E mellé kell építeni a falat. - Ha egyenesen tartok a vízmértéket, akkor a buborék mindíg középen lesz. Ez alá kell építeni a falat. - Egy háznál pont ugyan úgy kell egymásra rakni a téglákat, mint egy tyúkólnál, csak több ideig tart a dolog. Ezt már a szomszéd bácsi mondta úgy 40 évvel ez előtt, aki egyébként újságíró-kertészmérnök volt, és tyúkólat épített... Ezzel a tudással felvértezve építettem fel én is a házamat. ... és az erősítő javításhoz sokkal kevesebb tudomány kell... ! Ha kérdésed van, írj bátran. |
Bejelentkezés
Hirdetés |




gondoltam azért, mert épp rajtam nem tud segíteni, aki azt olvassa, szóval csak ezért kérdezem meg itt is. 




. Nézegettem a szebbnél szebb kapcsolásokat és egyelőre még filózok a csöves és tranzisztoros között, vagyis az előfok biztosan csöves lenne csak a végfokot még nemtudom eldönteni.






