Fórum témák
» Több friss téma |
Fórum » ZC-18 kazán
Témaindító: szabó valéria, idő: Feb 3, 2008
Témakörök:
Üdv!
Hát elég sokáig nem is tudtam foglalkozni a dolgokkal, eddig helyetesitettem egy kis szénnel és fával a meleget! Mindent kipróbáltam , ahogy írtad, de nincs változás.De viszont ma a szomszédom pont erre hivta fel a figyelmemet, hogy neki is ugyanezek a jelenségek voltak és azt javasolta, hogy cseréljem le a termoelem gyújtóeletrodját, mert neki is kiéget , és ez okozta a próblémát.Most még ezt is megpróbálom aztán már ha ez se jó akkor feladom! Mindenesetre köszi!
A termoelem gyújtóelektródájának kiégését azóta sem értem, mellesleg...
Üdv!
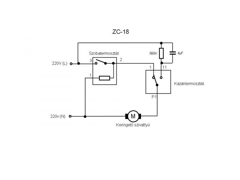
A következő problémával fordulnék hozzátok: Adott szüleimnél egy C18-as kazán, hozzá az ősrégi analóg termosztáttal (jó öreg tekerős), amit szeretnének lecserélni egy korszerűbb digitálisra. A gond a bekötéssel van. Az új ha jól gondolom, nem csinál mást csak egy fázist kapcsol, vagyis fázis be - kapcsolt fázis vissza, aztán kész is. A régin is látom a beérkező fázist (csatlakozó széle) , azt is tudtam mérni, hogy "fűtés" állásban hol küldi vissza azt ( csatlakozó közepe), de mit csinál a harmadik vezeték, ami a csati másik szélére volt bekötve és hova kössem azt a szálat az új termosztátba? Előre is köszi a segítséget! Dávid
A harmadik vezeték a "nulla" az új termosztátba nem kell, sőt nem is szabad bekötnöd, zárlatot okozhat!
A régi termosztát az éjszakai üzemben használta egy ellenállás fűtésére így kb. 4 fokkal alacsonyabb hőmérsékleten futtatta a kazánt. Figyelmesen olvasva a topikot korrekt bekötési rajzot is találsz!
Üdv!
A modern digitális szobatermosztát bekötése előtt,feltétlenül ellenőrizd a terhelhetőségét! Nem biztos hogy elbírja közvetlenül a C-18-as induló áramát.A C-18-asnál a szobatermosztát közvetlenül a szivattyút indítja.Egy segédrelével a probléma áthidalható.
Köszönöm a segítséget!!
Hajónapló, kiegészités
![]() Ezen felül a régi termosztátokba (mármint a jobbakba) azért is kellett bekötni a nullát, mert amikor bekapcsolt akkor még egy ellenállás is volt a szelence alatt, ami úgynevezett "előfűtést" biztositott. Igy hamarabb lekapcsolt és sokkal kisebb ingadozással (hiszterézis) történt a szobahőmérséklet tartása. Gyakorlatilag szabályosan bekötve kevesebb mint 1 fok, (névlegesen 0.5), mig nélküle akár 4..5 fokot is ingadozhatott a hőmérséklet. Ez annó tipikus hiba volt, mert aki felszerelte a termosztátot és bekötötte a cirkót gyakran nem kötötte be nullát. Igy is látszólag teljesen jó volt minden csak éppen egy idő után az a 4...5 fok kezdett zavaró lenni a lakók számára és elkezdődött az egymásra mutogatás... A korszerű digitális termosztátokban az "előfűtést" már az algoritmus biztositja, igy elegendő a két vezeték is. Sőt, a jobbaknál már paraméterezni is lehet, de én még olyan viz/gáz/központifűtés/villanyszerelőt nem láttam aki erről egyáltalán tudott volna, nemhogy beállitani... Lesanak és Trafógyárosnak pedig igaza van.
Sziasztok !
zc 18 , olyat csinál ,hogy nem kapcsol le amikor a termosztát kikapcsol . Az alsó tekerővel eddig meg tudtam állítani de most már arra sem reagál olyankor. A hiba akkor jelentkezik ha 22° fölé van véve a termosztát. Most nyomozok szaki után de 1 kis segítség addig is jól jönne ![]() Már 2x cserélték benne a kondit , és lehet most is az a baja . Ha azzal lenne gond azt .hogy tudom megállapítani és milyen kell bele mert amikor cserélték akkor is találgatás volt?
A kondi elvileg 4µF-os, de ez függhet a keringtető szivattyúdtól. Biztos, hogy jó a szobatermosztátod?
Szia!
Nem semmi ez a gyorsaság ![]() a termosztát kapcsol szépen ( a régi fajta tekerős) csak amikor kb 22 ° fölé visszük akkor van gond . Eddig havonta 1x de ma már 2x ![]() az alsó állítót ,h kell belőni ?
Ami a kazánon van alsó állító? Azzal elvileg a fűtővíz hőmérsékletét tudod beállítani (60-70 fok). Picit feljebb találsz egy kapcsolási rajzot. Ha termosztátban található állítóra gondolsz, azzal a pontos hőmérsékletet lehet(ett) belőni (hitelesítés) vagy a hiszterézisét (kapcsolási pontok) lehet beállítani. (Már nem emlékszem pontosan.)
Ez a 22 fok feletti hőfoknál dolog kicsit gyanús. Ez inkább valami termosztát mechanikai hiba, lehet, hogy fölötte már nincs benne elég erő, hogy szétkapcsolja az érintkezőket. A nappali/éjszakai kapcsoló milyen állásban van? Ha átkapcsolod van változás?
Nalunk szinten szornyu hangokat adott ki a WILO markaju szivattyu ami fuggoleges helyzetbe volt felszerelve.A szerelo azt mondta,hogy ki kell cserelni ujra mivel kikopott a csapagy.Elzartam a ket csapot a szivattyun es kicsavaroztam az atlos helyzetbe elhelyezkedo imbusz csavart ami a sztatort tartja.A sztatort elforditottam 180 fokkal es felerositettem az imbusz csavarokkal.Most varom ,hogy ebben a helyzetbe is kikopjon a csapagy.Ennek mar harom eve...
Kaptam az este 1 2,2-es Kondít (az volt benne eddig is)
Azt mondta a gázos ,h biztos az a baja . Most úgy ahogy jónak tűnik. Most tesztelem Már 1x nem kapcsolt le de alul vettem vissza ( vagy adtam rá ? ) 1 kicsit és akkor meg állt. Azt mondta ,h próbáljam lehúzni a középső vezetékét az alsó termosztátnak , akkor megszünik a fél fordulat és akkor meg áll ha a szoba termosztát lekapcsol.Este már ide ér remélhetőleg, és átnézi. Kösz a segítséget. Most ha vissza veszem a termosztátot akkor 1ből le áll és felmegy a víz 60ról 70re , az alsót balra fordítva vissza gyújt ( vezeték nincs lehúzva) normális ez ?
Normális. Valószínűleg a kondival lesz a gond. A kondival az utókeringtetés "sebességét" állítod be. Viszont az utókeringtetés sebessége hatással van a víznyomásra, az pedig vezérli a főégő gázmennyiségét. Tehát ha magas az utókeringtetésed sebessége, akkor nem fog leállni a gázégőd. És mivel az utókeringtetésed a szobatermosztát elé van kötve villamosan, ezért nincs is rá hatással.
A hőmérséklet emelkedés azért van, mert most nincs utókeringtetésed, ezért ha a szobatermosztát lekapcsol, akkor a meleg hőcserélőben még tovább melegszik a víz. (Nem tudom, hogy mennyire érthető, ahogy leírtam). Az utókeringtetéses egységet (kondi+ellenállás) elvileg ki lehetne cserélni egy teljesítményszabályozó modulra (olyan mint a lámpákhoz a fényerőszabályozó) és akkor be tudod lőni pontosan azt az utókeringtetési sebességet amire a főégő még nem gyújt be.
Értek mindent
![]() Neked ez szakmád v csak lelkes amatőr vagy ? Én autószerelő vagyok ,van 1 kis műszaki érzékem de ez a kazán nekem kinai. Még az alsó csavaró (termosztát ? ) nem világos teljesen , h azt mikor és hogy kell belőni. Lényegében eddig jól működött. Amikor ezt csinálta mindíg csak a kondit cserélték
Lelkes amatőr vagyok
Illetve mikor saját kazánom lett alaposan átbogarásztam, mert sajnos szeretek mindent magam szerelgetni és nem várni a szakira. :yes: Az alsó termosztáttal a fűtővíz hőfokát lehet beállítani (általában 60-70 C javasolnak) amikor fűti a vizet akkor azon picit állítgatva és a hőmérőt lesve (egyik irányba csökken a hőfok, másikba nő).Ha gondolod át tudok küldeni egy leírást a kazánokról, ha érdekel, hogy működik. (Ezek a régi kazánok elég egyszerűek és könnyebb az élet, ha az ember picit érti, hogy mi történik bennük). Illetve itt egy link: Bővebben: Link
Azt még elfelejtettem, hogy esetleg az is befolyásolhatja ezt a nem alszik el a láng dolgot, hogy mennyire vannak kinyitva a radiátoraid, mert ezek is hatással vannak a fűtővíz áramlására és így a gázégő szabályozására is.
(Nekem például a régi nagy átmérőjű csöves és régi vasradiátoros rendszer át lett szerelve rézcsöves+lemezradiátoros rendszerre. Ezért mivel megváltoztak az áramlási és nyomásviszonyok a rendszerben, nem megy az utókeringtetés, mert a nagyobb rendszernyomás nem engedi elaludni a lángot a szobatermosztát kikapcsolása esetén sem.) Még egy link: Bővebben: Link
Apránként jutnak eszembe a dolgok
![]() Az alsó tekerő beállítása: feltekered maximumra, majd mikor elkezd fűteni, nézed a hőmérőt. Amikor eléri a kívánt értéket, akkor lassan elkezded visszafelé tekerni és egy pontnál ki fog aludni a láng és kész.
Igen. Felcsavarva, hogy biztos jó sokáig melegítse a vizet.
kb 22° van , felvettem 24 °-ra , eltekerem balra , kattan de a fűtés nem változik ( vízhőmérő 60° )
A fűtés nem változikon mit értesz? Megy a gázégő? A szobatermosztátot feltekerheted maximumra is, hogy biztosan menjen a gázégő.
Szia!
Az első oldalt végig olvastad már ebben a témában? Még nem késő. (szorul a tömszelence)
Hú... bonyolítom a dolgot
))24°-ra vettem a sz.termosztátot. 68° a víz , megy a gázégő. az alsó gombot forgatom jobbra-balra , kattan 1-et de a kazán fűt tovább , abszolút nem változik semmi. Ha a sz.termosztát lekapcsol akkor fog le állni a fűtés ( ha az alsó gomb jobbra van tekerve) bocs az értetlenkedésemért de most nincs időm bele ásni magam a témába de ígérem bepótolom. 19-re ígérte a gázos ,h jön
Innen, az oldal aljáig tessék elolvasni mindent.
Lehet bennem van a hiba de nem tudom mire gondolsz
Megnézte az este
![]() Ki kell savazni mert nem eléggé meleg a visszatérő ![]() Ha ettől sem áll helyre akkor keresgél tovább . Megértettem az elvet is , most már világos a működése:-XD Fél fordulaton kapcsolja a gázt amit nem volna szabad , és ez a megnövekedett nyomásnak köszönhető ( talán) VIM arra akart kitérni, hogy a nyomás kapcsoló (amit az előremenő és a visszatérő vizág közötti nyomás kapcsol) ha szorul, akkor esetleg mikor a nyomás különbség megszünik (már csak az utókeringtetés megy vagy az sem) a szorulás miatt nyitva marad a gázszelep és a láng tovább ég. |
Bejelentkezés
Hirdetés |








(egyik irányba csökken a hőfok, másikba nő).