Fórum témák
» Több friss téma |
Sziasztok.
Nem tudna valaki egy kapcsolási rajzot mutatni ezekről a kamu szintező elektronikákról? 9.000-et sajnálok kiadni rá,szerintem párszás forintos cucc az egész. Köszi.
Semmi konkrétumot nem adtál meg, ez "egy rajz":
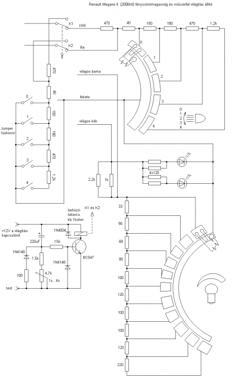
Renault Megane-hoz bólintás A fájlmellékletben pedig benne van a Renault Megane szintállító visszarajzolása is. Üdv Inhouse
A gif-et meg sem jeleníti, 969Byte lesz, a png-t átméretezi és a kisebb fájl lesz 22k helyett 153k...
Üdv Inhouse
Ha a rendőr megállít, mert messziről látja, hogy utólag beszerelt xenonod van, a legkevesebb lesz, hogy van-e magasságállító. Amit kérni fog: Átalakítási engedély? magasságállító van-e? Lámpamosó van-e?
Legjobb esetben 30000 Huf lesz a helyszíni bírság, rosszabb esetben viheted a kocsit műszakira.
Egyébként igazad van. Attól pörög a fórum, ha van miről beszélni, vitázni
Csak gondoltam, jó ha tudja az illető, a magasságállító nem oszt, nem szoroz.
Most ha azt sérelmezem, hogy egy vakkantás sem jön erre a kérdezőtől, akkor velem van a baj? 2 órája is járt itt, meg előtte is...eléggé kedvét szegik az embernek azok , akik bevágnak egy kérdést, kapnak rá egy választ, majd tojnak az egészre... :no:
Persze csak szerintem. Üdv Inhouse
Üdv uraim. Bányásztam ma egy kicsit a kocsim fényszóró magasság állításában. Viszont szükségem lenne egy kis segítségre. Kellene csinálnom egy kis áramkört hozzá. Szükségem lenne egy olyan kapcsolásra ami ha megkapja a +12 voltot akkor meghúz egy relét ami úgy 5sec időre marad behúzva utána elenged viszont a +12 továbbra is rajta marad a kapcsoláson. És ez minden bekapcsolásnál így működne.
Az lenne a cél ha felkapcsolom a lámpát behúz a relé és leviszi alsó végállásba a lámpatestet ami olyan 3sec. ott marad egy picit(2sec) majd elenged a relé és visszaáll a lámpatest a kézi vezérlővel beállított értékre (0,1,2,3) Ha ismét felkapcsolom akkor kezdené megint, húz a relé és így tovább. Ebben a kis áramkörben kérnék segítséget mert én nem tudom megszerkeszteni csak a kész rajzot megvalósítani. A relével már tudnám kapcsolni a mozgató motorokat 2 végállás közt. viszont minél kevesebb alkatrészből kellene hogy álljon mert nem sok hely van a műszerfalban. Egy 99-es civic-ben végezné a dolgát a dolog. Ötletek? Előre is köszönöm.
Monostabil multivibrátor 5 másodpercre időzítve.
Egészségedre.
Azért kértem rajzban segítséget mert nem tudom megtervezni. Nekem az elektronika tényleg csak a hobbim. Nem tanultam csak anyit amit innen a fórumról magamba szívtam. Így nem mond semmit amit írtál.
Azt már tudod, hogy mit is kapcsolsz a relével?
ez 1...4s-ig megy, de egy kis alakítással megy az 5s is Üdv Inhouse
Gondoltam azt a két szót be tudod írni a keresőbe, ami kész rajzok tömkelegével fog meglepni.Például itt van egy:
Persze.
Egy ellenálláson keresztül beáll alsó végállásra a fényszóró. Ha pedig elenged a relé vissza áll a belső magasság állító által beállított értékre. Már egy relé és nyomógomb segítségével teszteltem és tökéletes. Csak a gomb helyett kell az időzített kapcsolás. Nem tudom más autókban hogy de az enyémben csak ellenállást állítok a belső gyári magasság állítóval.
Amit én láttam, azokban is így megy.
Láttad a linket az egyszerű időzítőmről? Üdv Inhouse
Olvasta. És akkor láttam csak hogy ugyan azt leírtam amit te is.
Az pont tökéletes lessz nekem. Köszönöm.
Van viszonylag olcsó, és remek gyári megoldás erre a problémára. Én vettem egyet, jól működik. A Can-bus-os autóknál a beépítése kicsit bonyolultabb, mivel kell a vezérlő modulnak sebesség jel is, ( WEG jel ) és ezt a can-ről csak speciális modul használatával lehet kinyerni, ami + egy 20-as. De hagyományos autókhoz kiváló, egyszerű beépíteni. Itt a link: http://www.dt-xenon.hu/automatikus_lampaszintezo_771?utm_source=olc...t_link
NEM KAPHATÓ!
Kifutás dátuma: 2019-07-27
Amire válaszoltál annak dátuma meg 2013.05.12
|
Bejelentkezés
Hirdetés |





Csak gondoltam, jó ha tudja az illető, a magasságállító nem oszt, nem szoroz. 

