Fórum témák
» Több friss téma |
Hellósztok! Beag apt 100 végfokpanelról egy sárga szinű kimenő jel van hogy a legcélszerűbb erre 2db 8ohm os hangfalat kötni? Előre is köszi!
Parhuzamosan a 2db 8 ohmos. Igy eredo kb 4 ohm lesz. A ket hangfal + kivezetese megy a vegfokpanelen oda ahol a sarga vezetek volt a - pedig a testre(fekete vezetek).
Nekem egy érdekes kérdésem lenne de csak kíváncsiságból.
Van az a burkolt 2x23V-os toroid ami az apt100-ban van. Ez oké ez van nekem is de láttam olyant ami 4x42-vagy akárhány voltos. Az melyik készülékében volt a beag-nak? Üssenek meg nemtudom pedig volt már a kezemben egy rahedli beag cucc de nem jövök rá. Múltkor láttam a vaterán olyan trafót de már nincs fönt ezért nem tudom megmutatni de szinte ugyanaz volt a kinézete csak 4 szekunderes volt és az eladó szerint 4x42V. Vagy ő írt marhaságot rá de a 4 szekunder megfogott. Vagy volt sztereó apt is?
Szia!
Az én apt-m ben 2*41voltos van, de én is láttam olyat amiben 4*23voltos szintén ugyanez a burkolt toroid volt sőt szokott fenn lenni a neten is néha 4szeres kivezetésü,,bár 4*41voltosat még nem láttam... Ezek csak az én tapasztalataim.. üdv
Én tegnap vettem egy 4*23V-ost, ami jóval nagyobb teljesítményű mint 300VA, és ez is egy ősi BEAG erősítőben volt. Szerintem is az a magyarázat hogy az nem APT 100-as, hanem más BEAG erősítő trafója lehet, mert a kivitel az ugyanaz, de a feszültségek, és a teljesítmények eltérőek mint az én esetemben.
Hellósztok valaki eltudja nekem mondani hogy lehet összekötni kétdarab beag apt100 ast? vagy egyáltalán lehet vagy egy másik fajta erősítővel? Előre is köszi!
Hello!
Hát azt azért leírhattad volna milyen célból, nem debár? Egyébként legfeljebb a 230-as dugókat érdemes összekötni. Szerintem örülj, míg működik, és ne kösd sehová. (Ráadásul még , "másik fajta erősítővel"....) üdv! proli007
EBE 5310 es 250W os vegfok trafoja volt az a 4 szekunderes.
APT 100 ba nekem elso dolgom lenne egy hangfalvedelem-koppanasgatlot beepiteni. Ha meghibasodik, altalaba kiul a tapfesz egy resze a kimenetre, ezt a hangfalak nemnagyon dijazzak. Legtobbszor bekapcsolasnal szoktak elszallni, ha a 100 voltos trafon keresztul hajtod a rendszert. A bekapcsolaskor keletkezo hirtelen nagy aramlokes miatt a trafo "visszarug" a vegfoknak. Trafo nelkul stabilabb az erosito, de ekkor ugye a DC fesz siman kijuthat a hangfalra.
Hello!
Hol érdemes körülnézni egy ilyen "visszarúgás-elleni" áramkör kapcsolási rajza után. Köszi.
Az elso APT-mbe en ezen az oldalon talalhato rajzot epitettem meg:
http://skory.gylcomp.hu/quad405/quad405.html Van egy sokkal egyszerubb is, upc1237es icvel, majd elokeresem aztis.
Hellósztok!
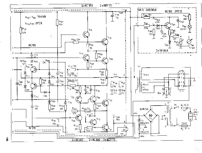
Kérlek benneteket valaki hátha tudna nekem segíteni! Beag apt 100 as végfokomnak lett baja a hangfal enyhén búgó hangot ad ki, kimenetén -14 voltot mértem (100 voltos rendszer kiiktatva) ja és az egész csak +-29 voltal megy. Rákötöm a hangfalat és a R 143 as ellenállás füstölni kezd! Ha valaki tud kérem segítsen nekem hogy honnan és hogyan induljak el rajta! Előre is köszönöm!
Helló!
Szerintem az alsó végtranzisztorok közül elszállt az egyik. Mért ki az alsó oldali tranzisztorokat. Mind a 6-ot, ami ott van.
Helló Gr89!
Azokat kicseréltem az összeset az enyhén búgó hang az megszünt de a kimeneten most is -14volt van semmi mást nem veszek rajta észre csak ha kötök rá hangfalat akkor a R143 as füstölni kezd
Csak a végtranzisztort cserélted, vagy a meghajtókat is?
Hello!
- Gondolj bele, hogy az R143-on csak 600..800mV lehet, mert a tranyó bázis-emitter feszültsége nem lehet több. Ez csak 11mW-ot jelentene, tehát nem melegedhetne semennyire. Ha melegszik, akkor már nincs ott a tranyó bázisa (valami szakadt) - Amíg a kimeneten feszültség van, a világért sem szabad hangszórókat rátenni! - Egyébként, ha csak +-29V a tápfesz, elég felesleges a végfokban a kaszkád megoldás. Ezt a feszültséget a 2db 2N3055 is elviszi, és akkor sokkal jobb a végfok hatásfoka, mint így. - Ha nem tudod megmérni az tranyókat, akkor általában csak az összes cseréje szokott segíteni, mert egy hibás esetén elviszi a többit is. - Méregethetnél is. A T121 kollektorában a minusz táp felének, A T120 kollektorában 0V-nak, a T119 kollektorán plusz táp felének, a T118 kollektorán a plusz tápnak kell lenni. Az R145, R143, R137, R136 ellenállásokon 600..700mV-nak. üdv! proli007
Gr89!
Kicseréltem mindent de a legutolsó eredmény az amit utoljára leírtam
Üdv Proli007!
Utána méregetek amiket javasoltál jaaés előre is köszi a segítséget! Azt hogy gondolod hogy két 3055 ös is elviszi? Mert annyira nem értek hozzá és úgyjobb lenne a hatásfoka is? Csak először ehez meg kellene javítani
Hello!
- Nem tudom az erősítődben ténylegesen milyen végtranyók vannak, de a 60V-ot neccesen ugyan, de elvinné a tranyó. (Ha a 2*29V terhelés mentes állapotban nem több.) - A két végtranzisztor pont a tápfeszültség miatt (+-52V) lett sorba kötve (kaszkád). Viszont így a vezérlése elég macerás, és a maradék feszültsége is sokkal több, mint ha nem lenne soros kapcsolásban. Tekintve, hogy a teljesítmény a feszültséggel négyzetes összefüggésben van, nem mindegy, mekkora a veszteségi feszültség a végfokon. üdv! proli007
Üdv Proli!
Mértem a kollektorokat T121: -28,7 T120: -13 T119: -9 T118: +29
2n 3055-ösök vannak benne. Ezt akkor valami úton módon meglehet oldani 2 vel is? Milyen átalakítás szükséges hozzá?
Hello!
Nagyon úgy néz ki, hogy a T121 nyitva van. Vagy rossz a tranyó, vagy a T117-T113 hibás. A T113 bázisában kb. -13V-nak kellene lenni. Az R141-en kb. 0,65V-nak. Az R144-en kb. 1,2V-nak, Az R145-ön 0,6V-nak. (Átalakításról, majd később..) üdv! proli007
T113 bázisa: -23
R141: 4,70 R144: 0,01 R145: 0,01
Hello!
- Ha az R145-ön és az R144-en nincs feszültség, akkor a T121 és T117 tranyóknak zárva kellene lenni. Viszont nálad a T121 kollektorában majdnem minusz táp van. Következtetés képen a T120-nek C-E között zárlatosnak kell lenni. - Ha a T113 bázis-emittere közti ellenálláson 4,7V van, akkor a tranyó bázis-emittere szakadt. (Kivétel, ha a bázis pozitívabb mint az emitter, mert akkor jogosan lenne zárva a T113.) üdv! proli007
Ma délután segítettem neki a tranzisztorok kimérésében és írta, hogy két BC300-as zárlatosnak bizonyult. Kivette az összes tranyót és kiméregette. :yes: Szóval, hogy melyik volt az a zárlatos senki sem tudja.
Hello!
Na Ja! Erre való, a savas filctoll. Egyébként a BC300-ak elég megbízhatatlanok, sokkal jobb helyette egy BD139-140. üdv! proli007 |
Bejelentkezés
Hirdetés |











