Fórum témák
» Több friss téma |
Fórum » Inverteres hegesztőtrafó
Ebay-ről jön, 3500Ft 4db postával együtt. ha megjön és kipróbálom, akkor beszámolok az eredményről, ha érdekel valakit.
Sziasztok!
Boldog Békés Karácsonyt kívánok mindenkinek és családjaitoknak Szeretettel :kalap:
Szivesen olvasnánk a beszámolód 3-4 képpel együtt!
Köszi!
Sziasztok.Azért mert karácsony van - hegeszteni lehet - legföjebb atzt hiszik nagy-nagy csillagszóró!
Helló.Nekem már megvolt a csillagszóró,Colt130 as elszólta magát.Csökkentett táppal rendben,soros égővel rendben,soros égő nélkül,elszólta magát.Úgy vettem észre az SG3525 soft start részével van probléma.Az IGBT vezérlést táp ráadásakor,egyből ráadja mielőtt a kondiknál lévő relé átkapcsolna volna.vagyis a kondi még fel sem tötődött a vezérlés már rajta van.Nincs késleltetés.Tubi ha tudnál valamit mondani,vagy valaki.
Colt130....? Szerintem a hiba ott volt , hogy túl sok western filmet néztél az ünnep napok alatt .
[OFF] Újra szól a hatlövetű...
Ez miért baj? Az enyémben pl. egyáltalán nincs soft start a vezérlésben.
Szia,
hol a link a rajzról? Az nélkül nehéz rálátni a problémára...
Valami gond biztosan van a vezérléseddel!
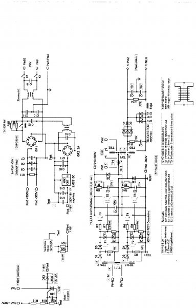
Nekem két ilyen gépem van már és mind kettő jól működik, nagyon jól! A vezérlés rákapcsolás késleltetés is jól működik! Én segéd tápnak trafót használok nem az eredeti kapcsoló üzeműt Viper 50-nel! A relé áramkörét 2x470K-15K-47µF helyett 100µF-TL431 a vezérlés kapcsolja! Ide teszem az általam készített vezérlés panel tervét ami kivan próbálva! A relé áramkör a +300 Voltról kap tápot ez a nagy áramú résznél lett elhelyezve a vezérlés nem tartalmazza! Talán lehet egy elkötés hibád is! ![]() Nem tudom melyik kapcsolásod van, ami szerint építetted? Az eredeti rajzon két hiba is van! Egy testelési és egy a T3 trafó II-III tekercse fel van cserélve a tekercs adatoknál (a II tekercs a III-as)! A testelés R13 33 Ohm-R16 150 Ohm közös pontja testen kell legyen!
Szia.Földobnád pdf-ben - vista megy a gépemen-köszi.
R15 200Ohm trimmer közép állásba! Az SG 3525 16-os lábán 5,1 Voltnak kell lenni!
Be szkenneltem az álltalam készített gép végfok, táp, relé áramkör, venti áramkör rajzát! Az ehez tartozó vezérlés nyákterv jó! A vezérlés kapcsolási rajza még most készül az ehhez a végfokhoz illeszkedő rajzzal! De így is látható, hogy mi hova tartozik! Nézd át és hasonlítsd össze a tiéddel!
[/quote]Szia.Földobnád pdf-ben - vista megy a gépemen-köszi.[quote]
Le kell menteni és Layout 5.0 val megnyitni
Az R13-16testn van ahogy a nyák terven is van.Én is külön traforól hajtom,a lágyindítás külön késleltetve,a fő és segéd áramkör negativja nincs összekötve.Azt még nem mondtam hogy soros izzoról próbálva bekapcsolásnál mig a kondik fel nem töltödtek,a fő trafó cicergett.Mintha a kitöltés nulla közelébe leesne egy pillanatra.A rajzot átnézem,köszönöm.
A fő és segéd táp negativját össze kell kötni, különben nem húz meg a relé!
Az eredeti rajzon is így van és az jó! Közös test! ![]() A" lágyinditás külön késleltetve" ezt, hogy érted?
A T3 II tekercse a rajz szerint 1menet 1mm CuZ huzalból, de ez függ a trafó anyagától és méretétől!
Ha lassan emeled majd az áramerősséget figyelj oda, mert kb 100A nál, ha zizeg vagy fura hangja van az ívnek akkor 2 menetre kell emelni a T3 II tekercsét! Az R15 trimmer potit menet közbe ne állítsad, csak lekapcsolt gépnél! Ezzel állítod a max kimenő áramerősséget! Ha megvan a kívánt érték (nem tudom mennyit akarsz) akkor mérd meg a trimmert és tegyél be helyette fix értékű ellenállást! A kapcsolásban szerepel egy-két alkatrész R20/1,21K-R21/1,21M-R23/9,76K Ezek így is legyenek! Lehet kapni pár fillérbe kerülnek! A Hő védelemhez, az áramváltóhoz,és a frekihez van közük! A frekié nem annyira fontos 9,76K ezzel 57KHz a freki, de nem gond, ha kevesebb vagy több valamivel! A cicergés valószínűen azért van a pufferek feltöltődése alatt, mert bekapcsoláskor azonnal indul a vezérlés is! Nincs késleltetés! A korábbiakban leírtak alapján ez megfog szűnni és csak akkor lesz vezérlés, ha már a késleltetés megfelelően működni fog! :yes: 15V táp megvan? Az SG3525 16-os lábán 5,1V van?
Hát hogy külön csináltam egy két tranyos lágyinditást,nem a vezérlöpanelrol indul.De akkor nem kell összekötni a fő és segédtáp negativját ha jol gondolom? Nem is volt összekötve.Szét kaptam,mindkét oldalt kiment egy-egy IGBt most 1-1 el próbálom,a meghajtás sem a rajz szerinti volt,bár tökéletes jelalakot produkált.Most a rajz szerinti meghajtás rakom bele.A T3 trafon a 2-es tekercset ellentétesen kell tekerni az 1-3 hoz képest ha jól értelmezem?
A freki megvan,57Khz körül,a hővédelme lepróbáltam,kb 80 foknál kapcsol,a táp megvan,2x15voltos trafó,egyikröl a lágyindítás,venti a másik a vezérlés.A kettes tekercs két menet.Rakom össze és próba.
Ja a 16 os lábon megvan az 5,09 volt.
A késleltetést az eredeti rajz alapján csináld meg! A relé áramkörnek +300V hoz is köze van 2x470K-15K-100µF/100V-TL431 tirisztor! A relén a segédtáp 15 voltja van, de a negativot a tirisztoron keresztül kapja meg, ha az SG 3525 vezérlés elindul!
A negatívok közösek!
Honnan veszed, hogy ellentétesen kell tekerni a T3 II tekercsét? Semmit nem kell ellentétesen tekerni!
Be ne kapcsold amíg ezeket nem tisztáztuk le! Meg a többit!
Na akkor ezt el..tam.Lehet azért cicergett a trafó?Ha az SG3525 egyből indul,és inditja a lágy indítót,akkor amit csináltam indítást az is ugyan úgy müködik.Vagy a rajz szerint tiltva van az SG kimenete mig a relé meg nem húz?
Úgy csináld ahogy a rajzon van! Ha már működik, kísérletezni ráérsz később
Rendben úgy lesz.Kisérlet későbbre halasztva.
Na csak kibogarásztam a lágy indítás SG tiltást.Mig a relé meg nem húz,addig az R15 ön pozitiv fesz van tiltja az SG oszciját, a T2 kersztül,a relé meghúz,negativ fesz,és engedi.Na ez nálam nem volt bekötve és ezért indult egyből.Ezt a késleltetést kerestem előző szólásaimba.Jellemző rám hogy akkor nézem át a dolgokat tüzetesebben,mikor nem,vagy nem úgy működnek mint kellenének.(egy kis önkritika)
Milyen ferrit magot használsz a fő trafónak, fojtónak
E-65 16/4 menet főtrafó,folytó meg egy gyáribol kiszerelt E-55 12mikrohenris.Bocs Tubi de csak egy gyors kisérlet azért lett mert nem akartam a lágyidító áramkört átalakítani,na összekötöttem a két segédtáp pozitívját a relé negativjárol meg a jelet rákötöttem az R15 re és már működik is a késleltetett SG indítás.Megcsináltam az eredeti IGBt meghajtást,rákötve elég szép tullövések vannak,igbt nélkül jó a jel.
Most nézem a főtrafót,csak a kezdet véget kell felcserélni.
Jó lenne látni azokat a túl lövéseket
A hő védelem is működik így is? Letiltja a vezérlést? Felteszem a végfok kapcsit újból ami Tina progival meg nyitható és kurzorral az alkatrészekre mutatva azok értékei is láthatók vagy a kapcsolás modosítható 16/4 menettel mekkora az üresjárati fesz.? Majd mérd meg légyszi! az enyéim 16/5 készültek így 65V! :smoke: |
Bejelentkezés
Hirdetés |












