Fórum témák
» Több friss téma |
Hello.
Nekem egy nagyon egyszerű, de megbízható 12V - 1200mAh akkumulátorhoz (zselés) kellene töltő kapcsolási rajz. Ha tudnátok segíteni, azt tisztelettel fogadnám. Köszönöm. üdv mindenkinek!
Itt van egy állítható hiszterézisű töltő rajza. Mint a be mind kikapcsolási feszültsg tetszölegesen beállítható
12V Zselés akkunál 13.7-14.7 ajánlanak nálam a saját készítésű riasztomnál tartja a feszültséget évek óta. Az 555 IC stabilizált tápfesz igényel a referencia feszültség miatt. Ha bonyolítani akarod a dolgot akkora az áramkorlátózó R1 helyére betehetsz LM 317 áramgenerátoros IC-t. A három IC 220Ft.
sziasztok
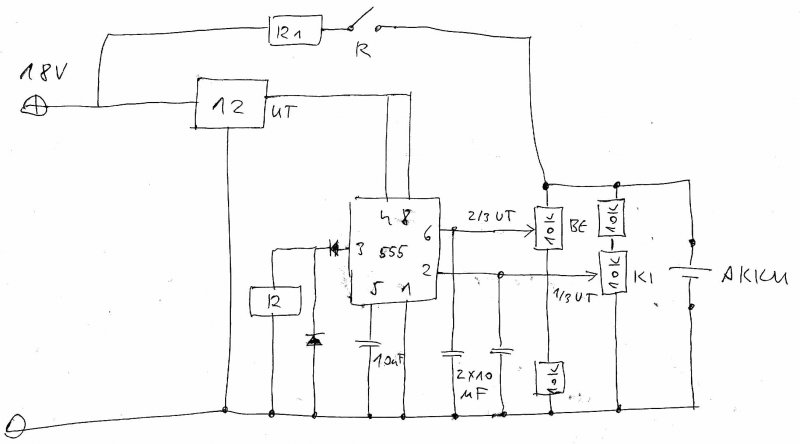
elektromos kerékpárhoz kellene töltőt csinálnom. 3db aksi van sorba kötve. az akkumulátorokról ezeket tudom: 12 V 12 Ah (GP12120 F2) stanby use: 13,5 -13,8 cycle use: 14,4-15,0 initial current: 3,6A max. a töltőárama gondolom 1,2A, ha jól értelmeztem, amiket olvastam. Gyakorlatilag nekem jó volna egy egyszerűbb kapcsolás is. csak ahogy az L300-as adatlapját nézegettem, max 30V-os tápfeszt visel el. Van valami ötletetek? Javaslatotok?
Mivel nem jutottam jobb ötletre, ezért keresgéltem, és találtam egy majdnem ideális kapcsolást, csak át kellene alakítani.
Vicsys által az oldalon publikált rajzot kellene 12V helyett 3 * 12V-ra átrajzolni/alakítani/számolni. Ehhez kellene a segítségetek. A töltési feszültség 38-39V az esetemben?
Mihez kell a 9V-os táp? Mert a kapcsolási rajzon sehol nem látom bekötve.
Azt írtad, egyszerű töltő. A kötött ólomsavas akkuk meglehetősen igénytelenek a töltésre, ez az alkalmazás tekintetében egy jó pont. Klatty Ezen a linken az LM317 adatlapja található. Említ két alkalmazást akkutöltőre, amik nagyon egyszerűek és kis gondolkodással alkalmasak a feladatra, nekünk a 7. oldalon, a 8-as ábra kell. Az adatlap említi, hogy 37V a maximális Ube-Uki. Nem kell megijedni, ha nem zárod rövidre és nem lesz cellazárt mindhárom akku egyszerre, akkor ezt sose fogja megközelíteni az IC. Áramerőssége a saját zárlati árama lesz, a drop kb. 3V, ehhez lehet méretezni a szükséges tápfeszt, mégpedig úgy, hogy az akkuk 13,8V-os feszültségénél éppen elég legyen (javaslom ezt az értéket az akkuk élettartama érdekében nem túllépni ekkora töltőáramnál!), ezzel a hatásfokot maximalizáljuk. Az IC kimeneti feszültségét beállítő két ellenállással állítható be a feszültség maximuma. A megoldást sok UPS is használja, egészen drága modellek is. A töltő áramgenerátoros (pontos értéke a gyári szórás miatt nincs és nem is érdemes gondolkozni rajta, Rs ellenállással ha szükséges, lehet maximalizálni), a töltés vége felé feszültséggenerátoros jelleget vesz fel. Egyszerű zener diódás-LED-es megoldással a töltés végét ki lehet jelezni (vagy akár az Rs ellenállással párhuzamosan kötött LED-del is.
Hali!
Tudna valaki segíteni 12V-os 30Ah zselés aksi höz tultöltés védelem? Hogy lehet meg álapítani hogy hány amper van benne?
Szia
A 9voltos táp a digitális műszerhez kellett, de elhagyható. Nos, azt írod: "ehhez lehet méretezni a szükséges tápfeszt, mégpedig úgy, hogy az akkuk 13,8V-os feszültségénél éppen elég legyen (javaslom ezt az értéket az akkuk élettartama érdekében nem túllépni ekkora töltőáramnál!)" Tehát a soros kapcsolás miatt ezt a feszültséget nem kell 3-al beszoroznom? (41,4V) Vagy nekem még valami nem világos? 3V-ot esik a feszültség minden egyes akkumulátoron a töltéskor? És ha a töltés végét nem csak kijelezni szeretném, Hanem át akarom olyankor kapcsolni csepptöltésre, akkor milyen trükköt vessek be? Amúgy az előző kapcsolás: Vicsys kapcsolása
Értelemszerűen akkunként számolod a 13,8V-ot. A drop az IC maradékfeszültsége, tehát a 41,4V-hoz adod hozzá egyszer, így egy terhelten 45V DC-t produkáló tápegységre lesz szükséged. A csepptöltés nagyon egyszerű, egy ellenállás párhuzamosan az IC-vel.
Sziasztok,
nem tudna valaki segíteni, hogy akkumulátorokról friss szakirodalmat hol találok? A NiCd és a zárt ,rekombinációs ólomakkuról kellene infó. kösz és üdv.
helló
van egy 12V/5,7Ah-ás zselés akkum. ha rákötöm a töltőt akkor nem csinál semmit. a töltő ampermérője ugyanúgy nullán van és az akku sem töltődik. másik töltővel is próbáltam de semmi. mi lehet egy ilyennek a baja?
Mekkora feszültséget mérsz az akksin?
Az már biztosan döglött. Ha huzamosabb ideig töltetlenül áll, akkor elszulfátosodik, és használhatatlanná válik. Vidd el oda, ahol az ilyen hulladékot gyűjtik, ne dobd a szemétbe.
Igen, egyrészt ez a hiba, amit Potyo mond, másrészt pedig az, hogy azoknak az akkutöltőknek muszáj, hogy a kimenetükön érzékeljék az akkut (lehetőleg nem mélykisült állapotban) ahhoz, hogy elindítsák a töltést. De ezt ellenőrizheted is, ha bekapcsolod a töltőt, és rámérsz a kimenetére, 0V-ot fogsz mérni.
Sziasztok
Szeretnék venni egy zselés munkaakkumulátort csónakmotorhoz, de néztem és elég drágák a zselés akkumulátorhoz való tőltők. Ezt a 12v-os 78ah zselés akkumulátort föl lehet tölteni egy sima savas aksihoz való töltővel?
Sziasztok!
Vettem egy 12V 5Ah-s banner zselés akkumulátort. 3600Ft ért vettem. Nekem 13.8V-os feszültségem lenne, amit egy benzinmotor töltőtekercsén lévő feszültség stabilizátorral állítok elő. Ha az akkumulátor feszültsége 13.8V nál kevesebb akkor tölti, ha egyforma a feszültség, nem folyik áram. Eddig OK. De kérdésem az, hogy ezt az akkumulátort, így lehet-e tölteni károsodás nélkül, vagy más kapcsolás után kell néznem ? Ami megfogott a leírásban: Idézet: „A Stand by Bull Bloc GiV akkumulátorokat csak speciális, feszültségvezérelt töltőkészülékkel szabad tölteni. A hagyományos töltőkészülékek rövid időn belül tönkretehetik az akkumulátorokat.” A hagyományos töltőkészülék, nem tudom milyen lehet. Hogy tölt satöbbi :no: Bővebben: Leírás Előre is Szabi
Sziasztok!
Nekem is hasonló problémám van, csak éppen annyi h még kezdő is vagyok mellékesen... A következőt szeretném megoldani: Kerékpár-dinamóról (névlegesen 6V 3W) szeretnék egy akksit tölteni, ami képes legalább 5V 350 mA leadására stabilan (de csak akkor ha bekapcsolom, tehát mégiscsak időszakosan pl este, ugyanis egyenletes világítást szeretnék.) A kérdésem: -mekkora akksit vegyek -milyen töltésvezérlést használjak a biciklizéskor egyenetlen teljesítményű dinamóhoz? Jó lenne ha nem töltené túl az akksit. A csatolt rajz talán segít nektek egy kicsit.. Előre is köszi: Egy hobbielektronikás biciklis budapesti (fijagtr)
A biciklidinamó nem épp az a szerkezet, amivel az akkut kellene tölteni. Másrészt ne ólomakkut vegyél, hanem NiMH vagy Li-ion akkut, azok kisebb tömegben tudják azt az energiamennyiséget tárolni, mint az ólomakku. Már vannak 3000mAh-s NiMH akkuk, négy ilyennel nyolc órát tudsz világítani egy feltöltéssel, ha 350mA a lámpád. Éjszakára meg bedugod feltölteni.
Úgy kell tölteni hogy a töltőáram soha nem menjen 1-1,5A fölé. A 13,8V az a feszültség, amit rajta lehet hagyni feszgenerátoros üzemmódban.
szóval az áramot kell lekorlátozni, legegyszerűbb egy izzót berakni (nem lineáris karakterisztikája miatt jobb, mint egy ellenállás). Az izzót a stabilizátor és az akku közé kellene tenni, ezesetben korlátozott a generátorból kivehető teljesítmény! Célszerű 12V os izzót betenni, így esetleges rövidzárnál nem ég ki. P izzó= (13,8-Uakku min)*Itöltő max pl: 12V 6W Ha minden energiára szükség van a generátorból akkor nagyon bonyolódnak a dolgok.
Szia!
A te akkudat nem ismerem, de nekem most van itthon 4-5 fajta zselés, azok alapján: -Ha fix feszültségre kötöd, ami 13.5-13.8V(egy akkunál volt 13.6-13.8V), nem kell semmilyen áramkorlátozás, mehet direktbe a feszültségre. -Ciklikus töltésnél 14.7-15V-ig 0.3-04C van megadva maximális töltőáramnak. Remélem tudtam segíteni. Idézet: „-Ha fix feszültségre kötöd, ami 13.5-13.8V(egy akkunál volt 13.6-13.8V), nem kell semmilyen áramkorlátozás, mehet direktbe a feszültségre. ” Ez lesz nálam is
Sziasztok!
Van nekem egy áramforrásom aminek a munkaponti feszültsége 13,4V Munkaponti árama 0,9A (1,1A maximum) Ezzel mekkora kapacitású akkumulátort tölthetek maximum (úgy értem egy pl. 10aH aksit 1/10 vagy 1/20 áramerőséggel kell tölteni)? Illetve töltőnek elég az is amit mellékeltem, vagy azért illene valami rendes töltőáramkört építeni neki?
Szia!
Én úgy tudom hogy általában 1/10 el kell tölteni
Akár 1000Ah-s akkut is tölthetsz vele.
Sziasztok!
Lehet, hogy hülyeség lesz a kérdés, de van nekem egy hagyományos akksitöltőm (mellékelve), ami 14,4-15 volttal tölt és egy 12Volt 12Ah zselés akkumulátorom. Nos a kérdés az, hogy meg lehet-e azt oldani, hogy egy fogyasztó soros vagy párhuzamos kapcsolásával lecsökkenteni az akkutöltő feszültségét 13,5-13,8 voltra? Mert ahogy olvastam 14,4-15 volttal nem lehet tölteni zselés akksikat ha meg is oldható mennyire fogja ezt díjazni az akksi?
Ha ciklikus üzemben használod az akkut (ezt nem írtad), akkor töltheted 14.4V-ig.
Hirtelen izzó jutott eszembe. Azon is esik valamennyi feszültség. Egy 100W-os izzó kb.42Ohm ellenállású hidegen.
4 órát kell 14,4V-tal tölteni, utána 13,5-13,8V, ameddig akarod.
14,4V-tal a felitatott elektrolitos akku "pezseg", ezért ne hagyd rajta napokig, mert elpezsgi az elektrolit víztartalmát. Áramkorlátozásra használj izzókat. 6V-tól 230V ig bármilyen izzó használható, a megfelelőt kísérletezéssel kell kiválasztani. Így 7A-ről 0,5A-re csökkentem az áramerősséget.
Max 15V, ha jól értem.
A megoldás: soros dióda, ami bírja az adott maximális áramot. Ez máris lekap 0,7V-ot a tápból. Így lesz belőle 13,7V-14,3V.
Üdv mindenkinek
Segítségeteket szeretném kérni abba, hogy van egy régi tönkrement házimozim és az egyik kis hangszórójába bele szeretnék építeni egy tda2030-as erősítőt, hogy telóra rálehessen kötni, és aksiról menne. Van 12v-os aksim, csak töltőm nincsen hozzá. Ez még nem lenne baj , mert rálehet kötni pc tápra, aztán megy is, de kellene egy kapcsolás ami jelzi ha feltöltött, és lehetőleg akkor le is állítaná a töltést amikor készen van, de ez elhanyagolható. Ha megoldható, akkor ne legyen valami drága és túlbonyolított. Előre is köszi a segítséget. |
Bejelentkezés
Hirdetés |






Hogy tölt satöbbi :no:


ha meg is oldható mennyire fogja ezt díjazni az akksi?





