Fórum témák
» Több friss téma |
Hello! Köszönöm! Módosítottam amiket írtál, és még 1 hibát találtam benne a bemenet testre húzó ellenállása nem volt jó helyre kötve. Van még egy 47 µF-os kondi a tápnál az nem baj ha messzire van? Máshol nem nagyon van helye csak ott.
Hello!
A 47nF-nak legjobb helye az első és a második 555 között lenne, mert azok TotemPole kimenetei rángatják a tápot. De ha nem fér oda, akkor itt is megfelelő ahol van. üdv! proli007
Most, hogy mondod hol lenne a legjobb helyen, így lehet hogy mégis csak lesz helye az első 555 reset (4) lába mellett jobbról elfér minden változtatás nélkül, egy kis darab nyákmeghosszabbítás beiktatásával.
Üdv! Kokozo
Uraim! Hihetetlen, amikre figyeltek. Bár valószínű, hogy nekem azért ilyen érdekes dolog ez, mert ezt a kész áramkört is nehezen hoznám össze. Nyáktervezéssel már próbálkoztam régebben, de sajnos azon kívül, hogy pár programot sikerült innen onnan letölteni, nem jutottam sokra. Ez főleg azért volt, mert mikor feltettem a gépemre, hiába volt ott , ha fogalmam sem volt hogy kell elkezdeni egy ilyen munkát. Ez van. Majd talán egyszer valaki megmutatja és én is tudni fogom valamennyire. Mondjuk attól tartok, az alapvető, vagy nem alapvető ismeretek hiányában nem igazán kellene komolyabb áramkört tervezgetni, hátha paneltűz lesz a vége.
![]() Mind szép és jó, amit ti itt ketten összehoztatok nekem eddig, de sajnos én nem hiszem hogy univerzális nyákra meg tudom csinálni. Persze nem azzal van a probléma, hogy nem tudom megcsinálni, mert ugye csak idő és odafigyelés kérdése. Inkább az az én problémám, hogy a teszt során, ami az ideiglenes kivitelezés célja lenne, nem biztos hogy kiderülne részemről, hogy min kell még módosítani? Azt lehet hogy könnyen kitudnám deríteni, hogy füstöl vagy nem füstöl, de többet nem hiszem. Ezen okból nem tudom,hogy nem dolgoztok-e hiába. Kicsit elanyátlanodtam ez miatt, de megpróbálom összeszedni magam. Az lenne jó, ha létezne olyan teszt. amivel produkálni lehetne a jelet és lehetne teszteln, hogy miképp módo A szelepen dolgoztam éjjel a munkahelyemen. meg kellett oldani, hogy csöveket lehessen rá csatlakoztatni, mert gyárilag nem úgy volt tervezve. Gyárilag a szívócső oldalára van két csavarral fogatva. Most két csavarral egy alumíniumlapra lesz fogatva, amin már lesz csatlakozási lehetőség.
Szia! Nem lehet hogy elég lenne azt a részt kibővíteni ahol a szelep nyit zár? Mert ha csak kevés benzint/levegőt enged max kinyitott helyzetnél is akkor ez is megoldhatná a problémát. Mert azt írtad szabályoz csak nem eleget, nem tudom hogy néz ki amit elzár de tuti lehetne babrálni rajta hogy megfelelő mennyiségig tudjon szabályozni.
Szia! Ezt a megoldást alapjában véve a klíma miatt kellett kitalálnom. Ha az eredeti szelepet megbabrálom, akkor klíma nélkül alternálni fog az alapjáratom. Vagy csak simán sokkal magasabb lesz az alapjárat. Már egyébként babráltam, de visszaállítható módon. Sajnos szükség volt a visszaállításra, mert nem volt jó. Ha keresztmetszetet akarok növelni, akkor ezzel a gyári szabályozással mindenképp emelkedik az alapjárat. Kellene, hogy az alapjárati szelep karakterisztikáját megváltoztassam. Ezt pedig nem lehet másképp, csak úgy ha benne a rugót kicserélem gyengébbre. Viszont akkor az ECU programjába is bele kellene nyúlni, mert ő az erős rugóhoz van hangolva. Nem tudom érthetően írtam le?
Az előbbiek miatt szeretném a levegő többletet úgy megoldani, hogy a klímával egyidőben kapcsolódjon be az utólagos rendszer. Egész pontosan a kompresszorral. Így csak akkor segít rá, ha szükséges és ha még szabályozható is lesz, akkor a mindenkori igény szerint állíthatom. Ha egyszerűbb megoldás felé gondolkodunk, akkor még az jutott eszembe, hogy esetleg meg lehetne próbálni, hogy a másod szelepet nem vonni be a motorvezérlésébe, csak simán egy LM350-es áramkörről potival beállítani fixre és egy többlet levegőt adni a motornak. A szabályozás meg továbbra is a gyári szelep feladata maradna. Ha elég lenne, akkor nekem ez is megfelelne. Csak nem tudni mennyire elég, mert nagy terhelésen az alapjárat stabilizálására valószínűleg nagyobb változásokkal kell reagálni.
Értem. B verzió , mi lenne ha a klíma bekapcsolásakor egy kis mágnesszelepet is kapcsolnál ami egy vékony csövön plusz levegőt biztosít a fordulat függvényében. Ha leesik pl 900 alá a fordulat akkor nyitna addig nem és ha elérne egy másik fordulatot pl 1000 kikapcsolna?
Tulajdonképp lehet hogy ez is elég lenne. Ha csak a fordulatszám kívánatlan leesésekor rányitna a szelep, nekem az is jó lenne. Viszont mindenképp ezt az alapjárati szelepet kell bekötni, mert kell hogy változtathassam a plusz levegő mennyiségét. Erre azért van szükség, mert klíma terhelés függő a probléma mértéke is. Viszont, ha a fordulat leesésekori kapcsolást meg lehetne úgy oldani, hogy állítható legyen a vészes fordulatszám amikor bekapcsol a szelep, az lenne az igazi. Aszelep nyitásának mértékét egy egyszerű feszültséggenerátorral is meg lehetne oldani. Nem?
Hozzáteszem, nagyon tetszik proli007 megoldása, mert nagyon professzionálisnak tűnik. Ha valaki meg tudná mondani, hogy így tényleg jó is, akkor tuti meg is csinálom. Elvégre két kocsimon is kipróbálhatnám. Bevittem a rajzot a munkahelyemre és megmutattam a villanyszerelő munkatársaknak. Mondhatom, hogy jól rá is cuppantak. Már kezdték is volna összeszedni hozzá a bontott alkatrészeket. Öröm volt nézni a lelkességüket. Alig tudtam lelőni őket, hogy ez még csak elméleti síkon létezik, várjunk vele.
Hello!
Gondolom ilyesmire gondolsz. (Ez csak egyszerű vázlat a szimulációhoz. Nincs még Ford/fesz átalakító, és limiter. ) üdv! proli07
Üdv!
Nem volt időm végigolvasgatni a hozzászólásokat, de a lényeg az az, hogy ha gyári a klíma és a motorvezérlés nem volt cserélve, akkor ott valami nem stimmel. Az ECU-nak alapból tudnia kéne állítani egy szintig a befecskendezést alapjárati fordulaton is, ha megnövekedik a terhelés. De ha mindenképpen te akarsz esetleg tudnék utána állítani szoftveresen. Ehhez ki kéne olvasnod a motorvezérlés programját és elküldeni nekem. Ha érdekel, privátba keress meg! Üdv!
Nagyon köszönöm a sok törődést és fáradozásotokat!
Közben ma én is tettem az ügy előre haladásáért. Méregettem. Mértem kitöltéseket, feszültségeket. Testet, stb. Nagyon gyorsan késő este lett, ha nem baj, akkor inkább holnapra halasztom a beszámolót. Minden esetre érdekes dolgokat láttam. Sajnos reggel 4-kor kelek, muszáj picit aludnom is. Jó éjszakát!
Szia! Én már felvetettem ezt a lehetőséget de nem jött be. "Makacs" a tulaj. Háromféle kompresszorral is említi az adatbázis és mindegyikhez más nyomásértékek és töltésmennyiségek tartoznak (Matsushita, Saden, Nippondenso). Nekem az a meglátásom, hogy a klímával kellene kezdeni a probléma megoldását. Egy "jó" klímás megmondja, mit kell kicserélni ( ill. javítani) ahhoz, hogy a klíma optimális terhelést jelentsen a motor számára.
Makacs vagyok, mert meg szeretném csinálni amit kigondoltam. De többször is említettem, hogy mindenképp másik oldalról is meg akarom támadni a problémát. Az egyik hogy a klímahűtőt kicseréljem, a másik pedig hogy teszek fel egy komolyabb klíma ventilátort a hűtő elé. Mindkettővel az a célom, hogy a nyári tűző forróságban is elégségessé tegyem a hő leadást. Pillanatnyilag ugyanis az a probléma, hogy a nyomás megemelkedik a rendszerben és ettől nehezebben forog a kompresszor. Nem szorul, nem csapágyas, hanem nagyobb nyomáson jobban megfogja a közeg. Amint "enyhül" a forróság, annak mértékében megszűnni látszik a probléma. Most így ebben az őszi nyapsütéses időben, amikor még meleg lenne a kocsiban mikor beszállunk, észre sem lehet venni hogy bekapcsolt a kompresszor. Amit a 3 kompresszor fajtáról írtál, az rendben. Nekem sajnos Matsutsita van. Ez lapátos kompresszor sajnos.
A plusz szelepet azért szeretném mindenképp, mert ugyan hiszem hogy a klímahűtő csere segíteni fog a problémán, de szerintem nem lesz 100%-os megoldás az igazán klímás időszakokban. Országúton lehet hogy tök jó lesz, de a várost átszelve lehet hogy kell majd egy kis segítség. Molnarp-nek írtam és megkérdeztem tőle, miképp lehetne szoftveresen segíteni a kocsimon, de még nem válaszolt. Ez elől sem zárkózom el teljesen, de azért nem minden áron szeretnék mélyen belenyúlni a gyári programba.
Sziasztok!
Most elsősorban azoknak az uraknak tartozom információval, akik a többek által rossz megoldásnak számító projektemet eddig és esetleg a későbbiekben is támogatják. Mint ahogy tegnap írtam is, hozzájutottam mérési eredményekhez, amit most meg szeretnék osztani veletek. Megmértem az alapjárati szelep feszültségeit, a testhez való viszonyát, frekvenciáját, kitöltési viszonyokat különböző üzemmódokban és megmértem a gyújtáselosztóban lévő fordulatszámmal kapcsolatba hozható jeladók ellenállásait és feszültségeit szintén különböző üzemmódokban. Kezdeném is, mert megint csak késő van és ma mindenképp meg szeretném írni. Az alapjárati szelep két kivezetése egyáltalán nincs kapcsolatban a testtel. Gyújtás bekapcsolása nélkül nincs feszültség egyik száján sem. Gyújtást rákapcsolva viszont érdekeset mértem. Az egyik szálon 10,66 V, a másikon pedig 11,24 V Megmértem a kettő közti frekvenciát is, ami lehet hogy csak számomra megdöbbentő, nem tudom lehet-e hinni a műszeremnek, az e freki: 488Hz Így nyugalmi állapotban a kitöltési tényező 10,61% Beindítva a motort a frekvencia 505-493Hz között mozog. A kitöltési tényező 43%, de nem teljesen meleg a motor. Később ahogy melegedett a motor 29%-ot mértem és a teljesen meleg motornál lement egészen20%-ig. Ez alá nem ment Mikor beindításkor 43%-ot mértem, akkor bekapcsolva elektromos fogyasztókat 2%-kkal emelkedett a kitöltési tényező. A 29%-os kitöltést méregetve már elég meleg volt a motor. Ilyenkor a klímát bekapcsolva Őrült sokat nem emelkedett,de az üzemi nyomást emelve úgy hogy a klíma ventilátort kiiktattam, 52%-ig sikerült feltornázni a kitöltési tényezőt. Ez mind alapjáraton volt, mikor még nem állt le a motor, tehát nem igazánsikerült ledemóznomazt az üzemi körülményt, ami nyáron van. Bár, ha gázt adtam ilyenkor és hirtelen elvettem volna végleg, akkor lehet hogy néha megállt volna. Ennyit tudok az alapjárati szelep jeléről. Megmondom őszintén, hogy kicsit keveslem a maximum kitöltési tényezőt, de a feszültséget meg sokallom, mert én úgy olvastam,hogy 6 Volt megy ki. Akkor mégsem. Mindegy, a mi projektünknek lehet hogy jobb, mert nem kell leredukálni a feszültséget. (Vagy nem jobb?) Jeladók. 3db jeladó van az elosztóban, plusz az ECU-tól jön a gyújtás jel. Ez utóbbi számomra tabu, mert abba nem nyúlunk bele. A Hondának szerintem érzékeny pontja a gyújtás. Egyszer megszívtam vele, mert gyertyák nélkül kapattam fel az olajat önindítózva. Eredmény kicsit vegyes érzelmekkel zárult. Az olaj szépen megjött, ez volt a jó. A gyertyák többé nem szikráztak, mert agyonvágattam a trafót, vagy a gyújtásmodult. Mind a kettőt kicseréltem. Szóval az érzékelők: Ellenállása Feszültség alapjáraton max. fordulat körül Az 1.--435ohm......... 50mV- 70mV 250mV 2.--450ohm......... 93mV-119mV 350mV 3.--452ohm.......... 40mV Nem mérhető(ugrál) Testen nincs egyik sem, feszültség nincs egyiken sem. Ennyi.
Sziasztok, bocsánat, megint belevau-vau. Volt pár hondám. Volt karburátoros, alapjárati motorral. Sosem volt gondom az alapjárattal. Az 1.4i-s Civic erejéből vett el érezhetően, de alapjárati gond nem volt. Ezért gondoltam, hogy a gyári cuccának is tudnia kell kezelni a klíma pluszterhelését. De sok sikert a dologhoz, remélem sikerül megoldani.
Hello!
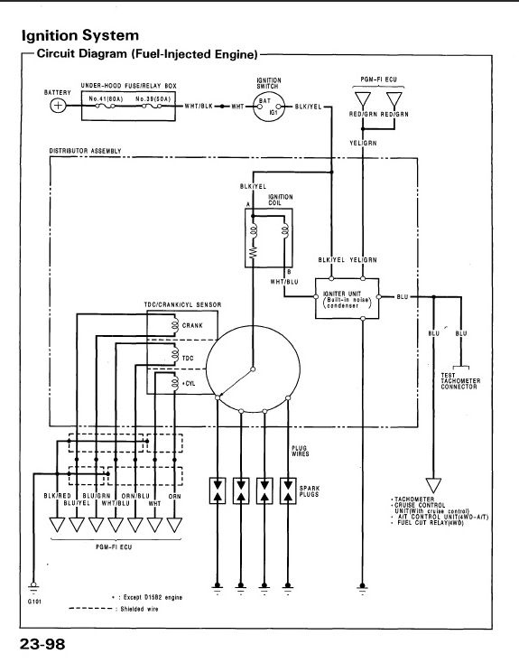
Innen a "Jeladók."-tól nem értem. Ha jó a sejtésem, itt három induktív gyújtásjeladó van? Mert néztem Honda rajzokat (avatatlan nem sokat lát a béna rajzokból) ott mintha kettő lenne. De ha ez tényleg induktív, akkor a feszültségmérésnek sok értelme nincs, mert a pulzusszámnak kell arányosnak lenni a fordulattal, nem a feszültségnek. ellenállása meg tök mindegy, attól függ "mennyi drót van a tekercsen".. üdv! proli007 A hozzászólás módosítva: Szept 27, 2012
Szia! Nem tudtam kellhet-e az ellenállás érték, és mivel úgy azonosítottam be a Két-Két szálak összetartozását kogy köztük szakadást, vagy ellenállást mértem, gondoltam miért ne írhatnám mindjárt fel a papírra. Gondoltam hogy nem lesz elég nekünk hogy mekkora feszültség jön ki, de mivel azt írtad, hogy illeszteni kell az áramkört, ami felhasználja a jelet, ezért szerintem meg kellett mérnem. Mivel azt írtad, hogy a fő kérdés az impulzusok száma, ezért nem tudom hogy sírjak-e vagy nevessek. Sírnék, mert nem tudom hogy kell azt megmérnem, vagy egyáltalán meg tudom-e mérni. Hacsak a frekvencia mérés segítségével nem? Másrészt akár örülhetek is, mert az érintett fordulatszám tartományra eső impulzusokat a szegmensek számának tudatában ki is számolhatjuk. Biztos hogy induktív jeladók vannak az elosztóban! A szegmensek is mágnesesek és légrést kell állítani összeszereléskor. Már ha szét kell szedni. Betettem egy rajzot, amin a Civic gyújtása van lerajzolva. Az elosztó karikájától balra rajzolja a 3db induktív jeladót.
1.Crank sensor, Holtpont jeladó -4 szegmenses 2.TDC sensor Fordulatszám jeladó- sok szegmenses 3.CYL sensor Henger jeladó- 1 szegmenses. Ez utóbbi csak az 1-es hengerről ad jelet. Nem tudom milyen Honda rajzokat nézel, de nem lepődök meg ha esetleg két jeladót látsz. Az én Civicem egy vezérmű tengelyes, ezért minden érzékelő az elosztóba van építve. A DOHC motorokban viszont pl. CRX motor, ott két vezérmű tengely van és a kipufogó tengelyére is tettek egy jeladót. Ez a henger jeladó., 1 szegmenses. Egyébként nics jelentősége hogy kitették a harmadik jeladót. Egyszerűen kihasználták a helyet és ennyi.
Hello!
Legcélszerűbb, a TDC szenzor jelét nézni. De látok ott a rajzon egy tacho teszt kimeneti csatlakozót. Ha van ilyen, akkor ott sokkal értelmesebb lenne a jelet levenni, akár impulzus, akár analóg jel van ott. Főleg, hogy a jeladó mid két vezeték az ECU-ba megy és "nincs kapcsolata a GND-vel" ahogy írod. (Elsőnek szerintem nagyobb a valószínűsége.) Hogy én mit nézek, az egy dolog, mert azt sem tudom, mit keresek, hol nézzem és mit.. üdv! poroli007
Az utolsó szürke mondatodra reagálva: Nem rosszindulatból írtam amit írtam, csak megmagyaráztam hogy valószínűleg jól látod a te rajzodon a két érzékelőt, csak rossz rajzot nézel. Semmi jelentősége, mert úgyis ugyanaz a megoldás bármit választunk.
azt a tacho teszt csatit meg utána járom mire való jó?
Én sem ilyen-olyan indulatból írtam, hanem ez a valóság.. Mivel a gépjárműből engem kb. annyi érdekel, hogy hol a tanksapka, meg van-e pénzem benzinre. De ha nem muszáj, nem is ülök bele.
A hozzászólás módosítva: Szept 27, 2012
Szia! Állítólag diagnosztikai célra készült a csati. Méghozzá azért, mert nem volt régen mindenkinek gyújtókábelre csatolható stroboszkópja és innen vezérelték előgyújtás állításakor. Tehát, elvileg használható a test csati az áramkörünkhöz, bár nem tudom higyjek-e ennek az információnak.
Kérdés: Akkor most hogyan legyen? Megcsináljam az áramkört amit az alapjárati szelepről vezérelve készítettél nekem? Vagy menjünk rá a fordulatszám jel dologra és rendszertől külön tegyek fel egy olyan áramkört? Mit javasolsz?
Hello!
Elsőként az kell eldöntened, hogy miképpen szeretnéd, hogy működjön a szelep. Ha ezt egyszerű szavakkal megfogalmazod, akkor kitaláljuk, hogyan legyen megoldva. Természetesen tudom, hogy a működés még hígfolyós, nem is gondoltam arra, hogy egyből tutira lehetne menni. De valamilyen irányból elsőre meg kell közelíteni a problémát. Szóval csak semmi elektronika meg "tudományosodás", egyszerű paraszt logikával fogalmazd meg, mire gondolsz a működtetést illetően. Azzal megyünk a legtöbbre. Ha van rá lehetőség, kösd be a szelepet, és egy tápból adj neki egyenáramot. Próbáld meg, hogy mit tesz a fordulattal a gép, ha ráadsz egy kis villanyt a szelepre. Mérd meg a szelep áramfelvételét. Nézd meg, hogy ha a klímát bekapcsolod, mennyi villany kell a szelepnek, hogy visszaálljon a fordulat. Szóval mérni ilyeneket kellene. Aztán hogy az eredeti szelep nyitásával arányosan működjön a másodszelep, vagy a fordulatot próbálja visszaállítani, a jó megoldás talán kiderül a mérésekből. üdv! proli007
Rendben. Akkor a következő lesz amit teszek. Pillanatnyilag dolgozom a szelep alkalmassá tételén ahhoz, hogy két megfelelő levegőcsövet tudjak rácsatlakoztatni. Már elkészült egy alumínium tömb, ami felfogatható a szelepre. Ennek két furatába kell még egy-egy csőcsatlakozót esztergálnom, amire jönnek majd a csövek. Igyekszem jövőhéten elkészíteni. Utána mechanikusan beszerelem a kocsiba. Lehet hogy összedobok egy LM350-es áramkört, amit potival tudok állítani és bekötöm. Ha ez megvan, megláthatjuk hogy viselkedik a plusz szelepre a motor? Egyáltalán mennyire alkalmas a szelep a célra? Ha meg vagyok, akkor az adatok birtokában újra jelentkezem. Egyetlen bibi lehet, hogy már nincs nyár és nem tudom produkálni magát a problémát, csak részlegesen. De azért valamennyire biztosan futja majd.
Addig is mindent köszönök! honda130
Hello!
Megoldás, hajszárító a hőérzékelőnél.. üdv! proli007
Szia!
Hogy ne látszódjon elhagyatottnak a projekt. Elkészült a beépítésre szánt alapjárati szelep. Készítettem egy olyan alumínium konzolt, amit két csavarral kell felerősíteni a szelepre és erre csatlakozik majd a két levegő cső. Már csak be kellene építeni a rendszerbe. Ehhez még kell pár gumicső, amit szerintem autóbontóban fogok beszerezni. Jó lenne olyan csövet szeretni, ami keresztmetszetben is és kialakításában is úgy stimmel a kocsimba, mintha gyári lenne. Nem szeretem a túl ideiglenes megoldásokat, mert ha netán működik, akkor hajlamos az ember úgy felejteni sokáig. Ezen kívül készítettem hétvégén egy LM350-es áramkört némi hűtéssel és voltmérővel. Erről fogom kipróbálni a cuccot. Szóval, hasznos volt a pár nap, amíg csend volt.
Hello!
Nagyon komolyra fogtad a dolgot. Vagy is teleplécet készítettél a elektro-pneumatikus szelephez.. ![]() De ha már ilyen komoly a dolog, akkor miért nem készítettél egy közdarabot a két szelepnek, vagy is közös teleplécet, nem kellene csövezni. Mert gondolom, az eredeti szelep, hasonlóan van felfogatva a blokkra, vagy mit tudom én mire.. (Mert én nem szoktam nyitogatni a motorház tetőt,- mert félek még fényt kap..) üdv! proli007 A hozzászólás módosítva: Okt 2, 2012
Hát akinek új kocsija van, az nem nyitogatja a motorháztetőt.
Gondolom. Nekem sajnos csak két 20 éves Hondám van, aminek időnként mindenképp fel kell nyitni a motorterét. Igen, hazudnék, ha azt mondanám, hogy nem gondoltam a közös felfogatásra. Úgy lehetne megoldani, hogy szembefordítom a két szelepet és a közdarabba két olyan járatot készíteni, ami gyakorlatilag "Y" alakba kettéágazik. Azért ez nem lett volna könnyű és minimum 4-cm-rel távolodni kellett volna a szelepekkel a szívócsőtől. Sajnos úgy nagyon közel lennénk már a tűzfalhoz. Lehet hogy el sem férnénk a kasznitól.
Hello! Az az új, nyáron volt 11 éves.. üdv! proli007
A hozzászólás módosítva: Okt 3, 2012
Közben elgondolkodtam amit írtál a közös felfogatásról. Végül is meg tudtam volna csinálni, csak kicsit jobban át kellett volna gondolni. Viszont nem bizonyult volna jó megoldásnak, mert a Hondán érdekesen van megcsinálva az alapjárati rendszer. A motor szívócsövén elhelyezkedő pillangószelep el van látva egy nagy alapjárati csavarral. Ezt a csavart kitekerve több, betekerve kevesebb levegőt adunk alapjáraton a motornak. De van egy buktatós része a dolognak. A levegő csatornának a folytatása a mi alapjárati szelepünk. Gyakorlatilag a csavarral az alapjárati szelep által kihasználható levegő mennyiséget állítom. Ez azt jelenti, hogy hiába tennék a mágnesszelep mellé még egyet, ha a rendelkezésre álló levegő mennyiséget nem változtathatom. Márpedig nem változtathatom, mert ha változtatnám, akkor ugyan megváltozhatna a max. terhelésnél felhasznált levegő, de valószínűleg a klíma kikapcsolt állapotában sok lenne az egy szelepre jutó levegő is. Valószínűleg megemelné az alapjáratot és alternálna az alapjárat. Az ECU ugyanis 1500 fordulat felett ha nem boldogul a szelep segítségével a motor alapjáratának stabilizálásával, akkor kikapcsolja az injektorokat. Persze ettől leesik a fordulat és azonnal vissza is kapcsolja. Újra megemelkedik, kikapcsol, visszaesik, bekapcsol......
A hozzászólás módosítva: Okt 4, 2012
|
Bejelentkezés
Hirdetés |














Gondolom. Nekem sajnos csak két 20 éves Hondám van, aminek időnként mindenképp fel kell nyitni a motorterét. 




