Fórum témák
» Több friss téma |
Helló mindenki!
A csatolmányban lévő triakos teljesítményszabályzóval küzdök. Mivel nem kaptam megfelelő triakot (TIC206-ost) csak jóval többet bírót (BTB26-600) nem igazán akar működni, vagyis az utolsó1/3-ban kezd szabályozni. Ha valaki meg tudná mondaní mekkora potit tegyek az 1Mohm helyett és hogyan számoljuk ki nagyon tudnák örülni neki. A poti helyett ellenállások lennének és egy 4-állású kapcsoló 1-15%,2-40%,3-70%,4-100%. Gondoltam trimmerre csak jelenleg 25Km-et utazni.... Ráadásul arrafele nincs más dolgom. Köszi a segítségeket!
Helló
Ezek a triakok (BTA BTB) közvetlen digitális meghajtásra készültek nem mindegyik szereti a diak gyújtást. Keres egy hagyományos típust.
Szia!
Lehet kapni, de kereshetsz más, hasonló paraméterű, érzékeny gyújtású típust is.
Szia!
Köszönöm, hogy reagáltál. Igazából itt már én is megtaláltam, csak szerintem itt 5db alatt nem szállítanak és a postaköltség sem lenne túl kedvező. Nekem van sok bontott alkatrészem, ezért érdekelt, hogy lehet-e helyettesíteni, mert lehet, hogy találnék itthon. Mely paramétereiknek kell egyezniük?
A feszültsége legalább akkora legyen, az árama szintén és a minimális gyújtóáram se legyen több, mint az erdetinek.
Lista
Nagyon szépen köszönöm, átnézem a listát, remélem találok megfelelőt.
Szép napot!
Szép napot!
Ezen a rajzon található TP212-es tirisztort mivel tudnám helyettesíteni? Előre is köszönöm a segítséget! mhatalyak
Sziasztok! Karácsony közeledtével előkerülnek lassan a polcról a tavalyi fényfűzérek.... Ezzel kapcsolatban van egy kis problémám. Adott egy fényfüzért villogtató vezérlő elektronika, ezzel szeretnék villogtatni egy-egy nagyobb teljesítményű fénytömlőt (olyan 2 * 350-400W). Viszont az elektronikám triakja max 0.6A-ert bír el. Mellékelem a vezérlő elektronika kapcsolási rajzát. Annyit sikerült megtudnom a titokzatos triakról (YCR006), hogy a gate árama max 0.2mA lehet. Egy érzékeny triakkal (vagy tirisztorral, hisz egyen írányított feszültséget kapcsol ) kellene kiváltani. Én proli007 fórumtársunk javaslatán gondolkodom, történetesen a TIC106N tirisztoron. Szerintetek behelyettesítve az eredeti kapcsolásba, itt is működhetne?
Sziasztok!
Nem tudjátok, hogy a kt 207/600 triac mivel helyettesíthető? A válaszokat előre is köszönöm! * A hozzászólás módosítva: Dec 3, 2012
Szia!
Ez egy 5A, 600V-os triak. Válassz helyette egy legalább 600V-os, 10-16 amperes típust.
Hello!
Egy BT 136-600 E -vel lehet helyettesíteni, de a lábkiosztást ellenőrizni kell, mert ha jól emlékszem a KT-nek középen van a Gate lába, a BT-nek meg jobboldalon. (Szemből, ha a lábak feléd néznek.) üdv! proli007
Sziasztok !
Nekem is lenne problémám, egy ismerősömnek kiment a mosógépéből : FT0107 triak ( 400V / 1 A / 7mA) mivel tudnám helyettesíteni ? Aki tud segítsen ! Köszönöm !
Sziasztok!
Segitséget kérnék,a képet látható tirisztorok helyett használhatok BT151/650r-t?Ha igen mit kellene változtatnom még? Válaszokat előre is köszönöm! Üdv.:Tamás
Hello!
Használhatsz és szerintem nem kell változtatni semmit. De ha jól emlékszem a fiúk már használtak ilyen tirisztort, ugyan erre, csak másik topikban, ahol a feszültség szabályozásról van szó. üdv!
Hello!
Köszönöm a gyors választ! Üdv.:Tamás
Sziasztok! Azt szeretném megkérdezni, hogy BT151-es tirisztort lehet-e valami más tirisztorral helyettesíteni? Előre is köszönöm.
Hátha találok esetleg itthon olyat...
Sziasztok! Az lenne a kérdésem hogy, a C106D1 tirisztort milyennel tudnám helyettesíteni?
Fényorgonába kellene. Köszönöm előre is a segítséget.
Szia! Köszönöm a válaszod. A lábkiosztása ugyan az?
Az nem baj ha 2db tic206-ost teszek bele meg 1db c106d1-et? A hozzászólás módosítva: Ápr 27, 2014
Helo. Ha egy kapcsolásban adott egy 50A tirisztor,és nincs kéznél ugyanilyen.., lehet-e kisebb értékű vagyis (amperes) -et tenni helyébe?? például 5 darab 10A párhuzamosan???Köszönöm szépen.
Kedves Fórumtársak.
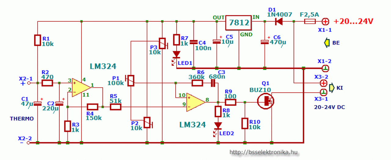
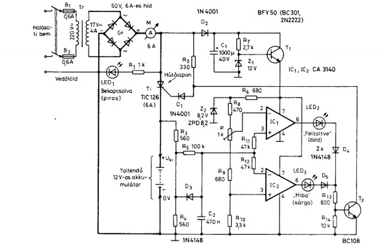
Lenne egy problémám, de nem tudom ide tartozik, vagy sem (attól függ mi a hiba). Szeretném megépíteni a mellékelt akkumulátor töltőt. Viszont 3 dolgot változtatnék rajta. Nagyobb szekunder áramú trafót tennék bele (kb.10A) a 4A helyett. Ez miatt szükségessé válik az áramkorlátozás (MTZ és motorkp. aksit is töltenék vele), és ráadásul a szabályzó tirisztort ki kellene cserélni triakra, történetesen egy BTA26-os típusra (mert ebből sok van, a tirisztort meg vennem kellene). Nos, ameddig eljutottam.A triak bekötését kisakkoztam. (G=G, K=A1, A=A2). A gate áram a triaknál nagyobb, de kipróbálva az eredeti ellenállással képes begyújtani. A töltő rajzot megnézve a műv. erősítő kimenete"i" nyitják a BC 108 tranzisztort, ami egy testet jutat a 330R ellenállás aljára, így megakadályozva a tirisztor következő félhullámkori begyújtást. Nos kiegészítve ezt a töltőt az általam (próbapanelon) épített áramkorláttal, ami egyéként egy forrasztópáka fűtésének vezérlése volt K típusú hőelemmel, a következő dolgokkal bővült: Az akksi - pontja és a grétcz - pontjai közé beraktam a figyelő ellenállást (2 párhuzamos 0.1ohm 5W). Az áram értékét 2A-8A közt szerettem volna szabályozni. Ezen értékeknél az ellenálláson eső feszültség 100-400mV-ig változhat. Itt jön a képbe a korlátozó áramkör melyben az első erősítő fokozatot átállítottam(R3-R4 arányt), hogy a kimeneti jelem 1,4V-7.5V-ig változzon (100-400mV bemenetnél), majd a második erősítő bemeneteit megfordítottam (mert nekem fordított működés kell) a kimenetre ráakasztottam egy visszajelző ledet, illetve egy 5,6K soros bázisellenállással egy 2N2222 tranyót. A tranyó emittere a testre, kollektora direktbe a tirisztor gyújtáskörébe a 330R és az 1N4001 dióda közé (mint az eredeti kapcsoláson). Következett a próba (csak az áramkorlát próbája volt). Akkumulátor helyett 2Db 24V/70W-os izzó párhuzamosan. A triak begyújt. Állítom az áramkorlátot 2A irányába, a 2 erősítő kimenetén kigyullad a led, a triak teljes sávszélességgel gyújt tovább.A 2N2222 tranzisztort nem tudom kinyittatni a műveleti erősítővel(UCE kb. 2V), még a bázis ellenállás csökkentésével se 2,2K-ig próbáltam. De, ha a tranyó bázisell. felhúzom +tápra, azonnal megáll a triak! A erősítő kimenete csak a a leddel (soros 1k-mal) olyan 10V körüli feszt produkál, ha ezt megtetézem a bázisell. ami a 2N2222 hajtja (sokkal kisebb terhelésnek kéne lenni), leesik olyan 6V körülire. A tranzisztor már több fajtára cseréltem (bc108, bc547 stb.), de semmi változás. Próbáltam a töltő rajzról lemásolni az erősítő kimenetét(soros led, dióda, 820R és 10K-> GND-re. Bázis a két ellenállás közül), de ez sem működik. Szerintem valami visszacsatolás kellene a 2. erősítő "+" bemenet és a kimenet közé, de milyet? Az ott lévő 360k + 680n RC tagot kihagytam, mert a bemenet fordítás miatt negatív visszacsatolás lett volna. Már teljesen elbizonytalanodtam. Ha valaki tud kérem segítsen. Lehet, hogy triakkal nem működik ez a kapcsolás? A hozzászólás módosítva: Máj 6, 2014
Szia
"Nos kiegészítve ezt a töltőt az általam (próbapanelon) épített áramkorláttal, ami egyéként egy forrasztópáka fűtésének vezérlése volt K típusú hőelemmel" Az első tévedésed ott van hogy a kapcsolás a hőmérsékletet szabályozza, nem az áramot. Ha a forrasztónál kisseb a beállítotnál a hőmérséklet, akkor a fűtés mind addig megy, amig el nem érte, a beállítottat. Ha te tirisztorral (vagy tiakkal ) akasz áramot szabályozni akkor a fázist kell, hasitani. Egy hullám elején kapcsolod be akkor a teljes áram ha a hullám végénél kapcsolod be akkor a legkisseb áram lesz. Ehhez figyelni kell a hullám kezdetét, amire a forrasztó állomás szabályzója alkalmatlan. Ha cseréled a tőltő trafoját akkor, lehet olyan trafot kellene tekerni ( vagy tekertetni ) amit ~5V on belul lehet állítani 3....6 lépcsőbe. Ha kevesebb a trafó feszültséged kisseb lesz a töltő áram amit, a tőltő szabályző kapcsolgatna a tőltés állapotának megfelelően. Ezt a jelen pillanatba üzemelő tötővel meg tudod oldani, mert az csak ha elérte a feszültséget akkor lekapcsol. Ha esetleg ez nem felel meg, van egy kapcsolás ami szerintem neked jó: Bővebben: Link üdv.
Először is köszönöm, hogy válaszoltál. Az első tévedésemhez annyit mondanék, hogy ez esetben az áramkörnek teljesen mindegy mit szabályoz, van egy bemeneti feszültség (ami a páka esetében a hőelem szolgáltat (0mV-25mV), ez nálunk az áramkorlát ellenállásán eső feszültség szolgáltatja. A feszültség nagysága miatt (ami 100mV-400mV) kellett az erősítést "visszább" venni, illetve, hogy a hőfokszabályzó elve fordítva működik (a beállított jel alatt a kimenet magas), nekem pedig pont fordítva kellett (beállított jel felett legyen magas), ezert cseréltem meg a második műveleti erősítő bemeneteit (invertáló, nem invertáló). Így azt csinálja, amit elvárok tőle, történetesen ha a töltőáram a beállított érték felett van bekapcsol a kimenetem magas szintre vált, amit a led is visszajelez. A szabályzásnak az elve az lenne, hogy tirisztor folyamatosan gyújt (330ohm és a dióda soros körén keresztül), és amikor a töltőáram túllépi a áramlimitet a korlátozó kimenetén lévő tranzisztor kinyitna, ezzel testet kapcsolva a tirisztor gyújtó körében lévő felhúzó ellenállás aljára, így elvenné a tirisztor gyújtásához szükséges feszültséget (mivel nem a gate felé folyna az áram). A tirisztor kioltását a félhullám végén a null átmenet végzi, begyújtani csak akkor képes, ha a gate-re megfelelő nagyságú feszt adunk (és polaritásút a triaknál). Nos, ha a áramkorlát megszólalási idejét egy kondival meghosszabbítom így meg tudom akadályozni a következő félhullám nulla átmeneténél történő begyújtást.Viszont a kondi értéke kritikus, mert ha túl kicsi (a félhullám lefutó élénél már elejti a tranyót), akkor be tud gyújtani ismét a tirisztor. Ha túl nagy, akkor viszont sok félhullám kimarad, így az áramérték nagyot ingadozik . Azt nem értem kristály tisztán, hogy ebben az elméletben hol a hiba. Értem a fázishasítási elvet, de ha belegondolsz a tranyó is ezt csinálja, nem engedi szabadon gyújtani a tirisztort. Nincs igazam? A másik dolog: a trafóm már megvan (ilyen volt ócsóé
) . A linkelt rajzot megnézem és tanulmányozom, köszönöm.
Nekem a linkelt rajz nem igazán jó, mert én egy feszültségű aksikat töltenék, és szerintem nem kellene a primer körömet fázishasításos elvvel bolygatni. Én így gondolom. De javítsatok ki, ha tévedek.
|
Bejelentkezés
Hirdetés |








) . A linkelt rajzot megnézem és tanulmányozom, köszönöm. 




