Fórum témák
» Több friss téma |
Javítás módja, a gomb cseréje. Biztos, hogy a gomb? Gondolom, hogy hülye kérdés. Ha nem világít a LED a másik gombnál meg igen, akkor egyértelmű.
SMD forrasztással van a gomb benne. Ha a gomb halt meg, akkor másik alternatíva, ha a másik gombját nem használod semmire, vagy ahová használod elég messze van (mondjuk pár km.), akkor azt használhatod oda is, ahová a rossz gombot. Ha nem a gomb a rossz és a LED is világít rendesen és nem halványodik el (elem merülés), akkor lehet még leejtésből származó hiba. Akkor nem is érdemes próbálkozni a javítással. Bár, ha szürke gombos (40MHz-es), akkor van benne egy antenna, ami egy ferrit rúdra tekercselt drót. Az szokott még tőben eltörni a forrasztásnál. Az javítható. Ha kék gombos, mint a képen, akkor ez a lehetőség nem áll. Más hibalehetőség nem nagyon van.
Sziasztok,
A korábbi Hörmann garázskapu nyitónkat elhagytuk ezért egy új HSM4-t szeretnék beaktiválni a garázshoz. Tudnátok segiteni, hogy mi ennek a pontos menete? A neten csak olyan leirást találtam ahol már egy müködő távirányitóról örökitik tovább az információt az új adóra, de ugye nekem jelenleg nincs egy müködő távirányitom sem. Előre is köszönöm
Sziasztok,
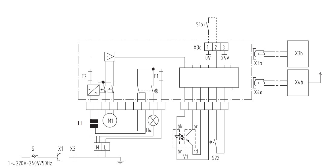
Segítséget szeretnék kérni tőletek. Szeretnék beüzemelni egy Hörmann gts 40 típusú kapunyitó motort, úgy, hogy szeretnék hozzá egy nyomógombos vezérlést és egy rádiós távirányítósat társítani. Két kérdésem lenne ezzel kapcsolatban: A nyomógombot miként kell bekötni? Ehhez a motorhoz hozzá lehet társítani a slavebox 1 rádiót? Azt néztem, hogy ez a motor ua. mint a supramatic s aminek fent van a hörmann weboldán a komplett leírása kapcsolási rajzostól. A motoron van három csavaros befogatású kivezetés (gondolom ide kellene valahogy kötni a nyomógombot), illetve telefondugasz-szerű kivezetésből is van kettő, ebből a bal oldalit néztem, hogy a gyári rádiót ide kellene bekötni. Sajnos sehonnan nem tudtam kikeresni milyen gyári rádió való ehhez (az lett volna a legegyszerűbb, mert csak be kellett volna dugni és kész), emiatt is gondoltam a slavebox-ra. Ha tud valaki hasznos tanáccsal szolgálni azt köszönöm előre is. Üdv
Szia
Ha rákeresel a "Hörmann gts 40" kulcsszóra + képek ott van a 3. képen a vevője a telefoncsatival. Lehettél volna olyan kedves és mellékeled a kapcsolását, de sebaj, azt a 3 kivezetést egy 24 voltos izzón kersztül elkezded összeérintgetni egymással, amelyiknél elindul, az a step-by-step (NO) kimenet, ezt rákötöd a külső vevődre, adsz neki 24 voltot és már megy is az idegen vevőről. Üdv
Hello,
Kerestem én, láttam is ezt a képet, de annyira kicsi, hogy olvashatatlan rajta sajnos a típus jelzés. Mellékelem a kapcsolást. Kösz a segítséget! Üdv
Bekötéssel kapcsolatban pl. a slavebox 1 vezérlő vezetékeit miként kellene erre rákötnöm (mellékelem a doksiját)? Rózsaszín a 3-as, citromsárga az 1-es zöld pedig a 2-es csatlakozó, ez így jó lehet? A fehérnek hova kellene mennie?
Ha egy sima nyomógombot is szeretnék bekötni vész esetére azt hová kell kötni? 1-es és 2-es csatlakozóra azt is? Mit jelent az, hogy impulus gomb? Sima nyomógombos kapcsoló nem alkalmazható, ez valami más? Elnézést a sok kérdésért és még egyszer köszönöm a választ!
Ami neked kell:
Terminal 1+2 impulse citro/zöld A 24Volt (-) (+) 1-3 azon a csavaros csatlakozón, erre kötöd a vevőd rózsszín (+), fehér(-)
köszönöm a segítséget!
Azért az fontos kérdés, hogy milyen Hörmann motorról van szó.
Az oldalára rá van írva. Mert több féle megoldás létezik. Supramatic-ban is van külső vevős sorozat a Supramatic 1. Supramatic 2 beépített vevővel rendelkezik, amit a meghajtás menüjéből lehet tanítani. Ecomaticnál külső vevő van. Promaticnál egy szürke P gomb. Szóval nem mindegy, milyen hörmann meghajtás.
Szisztok
van 2 Hörmann A445 vezérlőm. Az lenne a kérdésem hogyan tudnám beállítani hogy lefele mozgatásnál ne kelljen 2x megnyomni és nyomva tartani a vezérlő gombot. Felfele üzemnél 1x megnyom és automatikusan megy. Előre is köszönöm.
tottman üzemmódban van. Van felrakva valamilyen biztonsági cucc? (fénysorompó, élvédelem, stb...) Ha nincs, akkor csak totman módban működnek. Meg lehet kerülni, de ezirányú kérdésekre nem felelek érthető okokból.
Nincs semmi felrakva.
Köszönöm a válaszod.
Szia
Lehet, hülyeség amit mondok, régebbi marantecnél (hörmann klón) második szintű programozásba kellett lépni és ott lehet engedélyezni az öntartó üzemet. Ha van leírásod, akko bogarászd át a programtáblázatát. Üdv
Nincs sajnos és neten is csak németet találtam az meg nekem nem megy.
Ha esetleg kitudnál segíteni egy angollal vagy véletlenül magyarral megköszönném.
A marantec alapvetően más. Csak a régi vezérlésekben egyeztek meg, amikor még a Marantec gyártotta a Hörmann vezérléseket és meghajtásokat. Tehát nem Hörmann klón.
Az 4xx Hörmann vezérlések már a Hörmann "saját" termékei és teljesen különböznek. Az öntartást nem lehet bekapcsolni biztonsági egység nélkül. Bár a motorokban van erőhatárolás, de ez nem lakossági meghajtás/vezérlés ezért nem annyira érzékeny. (A Marantec-et az egyik Hörmann testvér alapította. Kb olyan, mint a Nike és a Puma esete)
Köszi, ezt nem tudtam.
Szia Mumtaz,
Supramatic 2-es a motor. Az pontosan mit takar, hogy a meghajtás menüjéből lehet tanitani? Előre is köszönöm a segitségedet.
Hello.
"SupraMatic 2"-ből nemcsak egyféle típus létezik...nem ártana pontosítanod!!!
Supramatic 2-ből csak egyféle van. Illetve ott van a Supramatic 2 E, P, H. De sok különbség nincsen közöttük. A menürendszerük pedig szinte azonos. Vagy, ha a két változatra gondolsz, amik egymás után jöttek ki, akkor is csak annyi a különbség, hogy az egyiknél a PRG gombot elég szimplán megnyomni a belépéshez, míg az újabbikon nyomva kell tartani 5 mp-ig. Ezen kívül nincs különbség.
Hello!
Én csupán a kétféle SupraMatic 2-re céloztam: 1. - külső rádiós vevőegységgel (HE2/3) 2. - belső (integrált rádióvevő) vevőegységgel ...ellátott típusok nem azonos módon történő rádió kód betanítására utaltam... A német link után mutatom a magyart...talán jobban olvasható... A hozzászólás módosítva: Ápr 5, 2014
Értem én. De azok valahogy itt nem is kerültek forgalomba. Az általánosan használt meghajtás a Supramatic 2 E. A külső vevős nagyon ritka. Bár legalább egyszerűbb távkapcsolót hangolni rá. Supramatic 2 alatt általában mindig az E-t értik.
Hello!
Nekem nemrég pont olyannal volt dolgom, amiben még a külső vevő sem volt benne (okát nem ismerem, hogy miért). Egy univerzális vevőt csatlakoztattam rá, amely vette a kerti kapu távirányítójának (szabad nyomógomb) jelét is...
Ritka, mint a fehér holló.
![]() Bár, ha azt vesszük, hogy most megint visszatértek a kertkapu mozgatóknál a külső vevős megoldásra... Mondjuk az is érdekes, hogy ebből is kettő van, mert a "régi" BiSec rendesen ment az 5-21-20-23 sorkapocsra, az újabbak meg buszra. Nem tudom, hogy ennek mi értelme volt. Pláne, hogy a buszos vevő csak egy csatornás, holott pl Rotamaticnál soha nem volt egy csatornás vevő. Sok helyen meg marhára örülnek neki, meg mi is, mert kiskapu funkció kilőve. Az ügyfél meg őrjöng. Nem tudom, ennek mi értelme volt. A hozzászólás módosítva: Ápr 8, 2014
Sziasztok
Marantec dynamic 128 tengelyvég motorhoz keresnék alkatrész katalógust. Van, egy hiányos motorom, ezt szeretném gatyába rázni. Üdv
Üdv! Nekem egy Supramatic E garázskapu mozgatóm van és "F" kódot mutat és ennek köszönhetően nem csinál semmit. Nem reagál gombokra és nem mozog. Köszi, ha valakinak van ötlete! Tibor
Sziasztok
Ez a fajta supramatic -s : Bővebben: Link mindkét irányba csak egy másodpercre indul el a motor (ha nyomva tartom akkor megy tovább is) nyilván a fordulatszám érzékelőjével lehet gond, ami egy opto jeladós megoldás, méricskéltem a kimeneteken, de nincs változás, ha közé teszek valamit. Lehet ilyen jeladót kapni? Tehát nem a referenciapont jeladójára gondolok. Üdv
Ezeken általában nem optoszenzoros megoldás van, hanem reed-ek a tetején. 2 darab.
Az optoszenzoros még nagyon Marantec-es lehet. Én még soha nem láttam. Ami supramatic S, vagy GTS motor volt, az mind reed-es volt. De Marantec motorokban volt optoszenzoros is. A hozzászólás módosítva: Szept 23, 2014
Pedig elhiheted, hogy optos, mert kibontottam. Ez nem a 220volt szíjhajtásos motoros amibe valóban reed szenzor van (elképzelhető, hogy a ref pont adója ennél is reed szenzor, mert 2 vezeték megy oda, de azt nem bontottam ki)
Ez 24 voltos ablaktörlő motor hajtja és az opto jeladó tárcsája a lassított áttétel tengelyén van. Poén, hogy a vezérlést kaptam először csak kézhez, rögtön rá is dugtam a marantec comfort 150-es motorhoz, teljesen azonos a csatlakozója, meg emlékeztem, hogy van ilyen két potméteres végállás állítós vezérlés, amit már csináltam, hát igen, csak ennek van egy 24 voltos változata is, ezek szerint. Rögtön le is vágta a 8 amperest, de csoda, hogy túl élte, pedig oda került a 220 ahova a 24 volt megy. Ha véletlen összefutsz ilyennel, kívülről nem látszik, meg nincs is rá írva, de a hátsó burkolata piros színű A hozzászólás módosítva: Szept 24, 2014
Sziasztok,
Ez ugyan nem Hörmann, viszont vacakol egy ilyen CAME KRONO szárnyaskapu mozgató motor. Elkezdte azt csinálni, hogy időnként nem csukta be teljesen a kaput, de kicsit megnyitva majd újra zárva rendesen bezáródott. Ezt különösen hidegben csinálta. Most eljutott oda, hogy már ki sem nyitja, viszont kézzel segítve a kapu mozgását teljesen nyílik és záródik. A manual szerint kenni kellene: Idézet: Lehet hogy az a baja, hogy csak a csuklót az oszlopnál szokták zsírozni? A többi része még soha nem kapott semmit... Vajon hogyan és mivel kell kenni?„Lubricate the drawing head and the rest pins” Ötlet/javaslat? A hozzászólás módosítva: Szept 24, 2014
Meg kellene nézni (gondolom 220-as a motor) a motorok kondenzátorait ált ez felelős a "legyengülésért" ill. kenéshiány, de inkább a kondi.
Érdekes, hogy a szárnyaskapu mutorok kondijai milyen kevés ideig bírják, főleg a végállás kapcsoló nélkülieké. Szerintem az a pár másodperc amíg koppon van a motor és keni neki még a vezérlés mert még nem járt le a menetidő, az ba*zna oda a kondiknak? |
Bejelentkezés
Hirdetés |








