Fórum témák
» Több friss téma |
Lehet, hogy a 0,5 W-os túl fog melegedni, legfeljebb kicseréled nagyobb teljesítményűre. Igaz az is, hogy az idő felében fog csak melegíteni, még akár jó is lehet.
Természetesen megfelel. De hol lesz itt 0,5W? Az egész áramkör fogyasztása nem haladja meg a 130mW-ot..
Sziasztok
Egy kis segitsegre lenne szükségem....megépitettem a ket led-es villogot amelynek a kapcs. rajzat fekraktam par nappal ezelott. A gond az hogy nem villog ) Talan a tranzisztorokat nem jol raktam be??
Hello! Az első képen a baloldali tranyó kollektor-emittere fel van cserélve. De mint ha a jobb oldali Led is fordítva lenne. (Lelapolt katódnak a tranyó felé kell nézni.)
A tranyot megforditottam ugy ahogy mondtad. Igy sem mukodik...Lehet hogy tonkrement?? Probaljam meg uj tranyoval?A led-ek polaritasat ellenoristem, azokkal nincs baj
Nem fog az tönkremenni.
- Ellenőrizd a táp polaritását. - Vedd ki a két kondit, és mind két Led-nek világítania kell. Ha nem világít, zárd rövidre a tranyók kollektor-emitterét. Akkor meggyőződhetsz, hogy a Led jó polaritással van-e bent.
Ellenőriztem a táp polaritását. Kivettem a két kondit de a ledek csak akkor égtek ha rovidre zártam a tranyot.
Azt nem láttam, milyen tranyó van benne. Mert nem mindegyiknek egyforma a bekötése.
De ha van műszered, meg lehet a feszültségeket mérni a tranyó lábain a negatív táphoz (emitterhez) képest. Bázis-emitternél kb. 0,6..0,7V kel legyen. Ja, és NPN tranyónak kellene lenni benne.. A hozzászólás módosítva: Feb 10, 2017
Az bizony PNP..
De gond egy szál sem, meg kel fordítani a Led-eket, a tápot, és a kondikat..
Nagyon-nagyon szépen köszönöm a segítséget
) Működik )
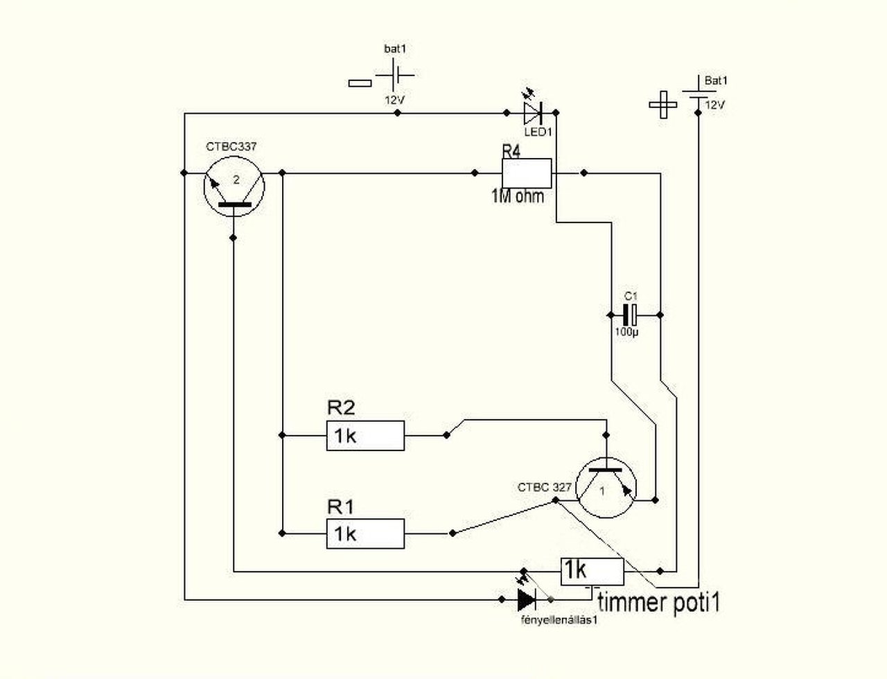
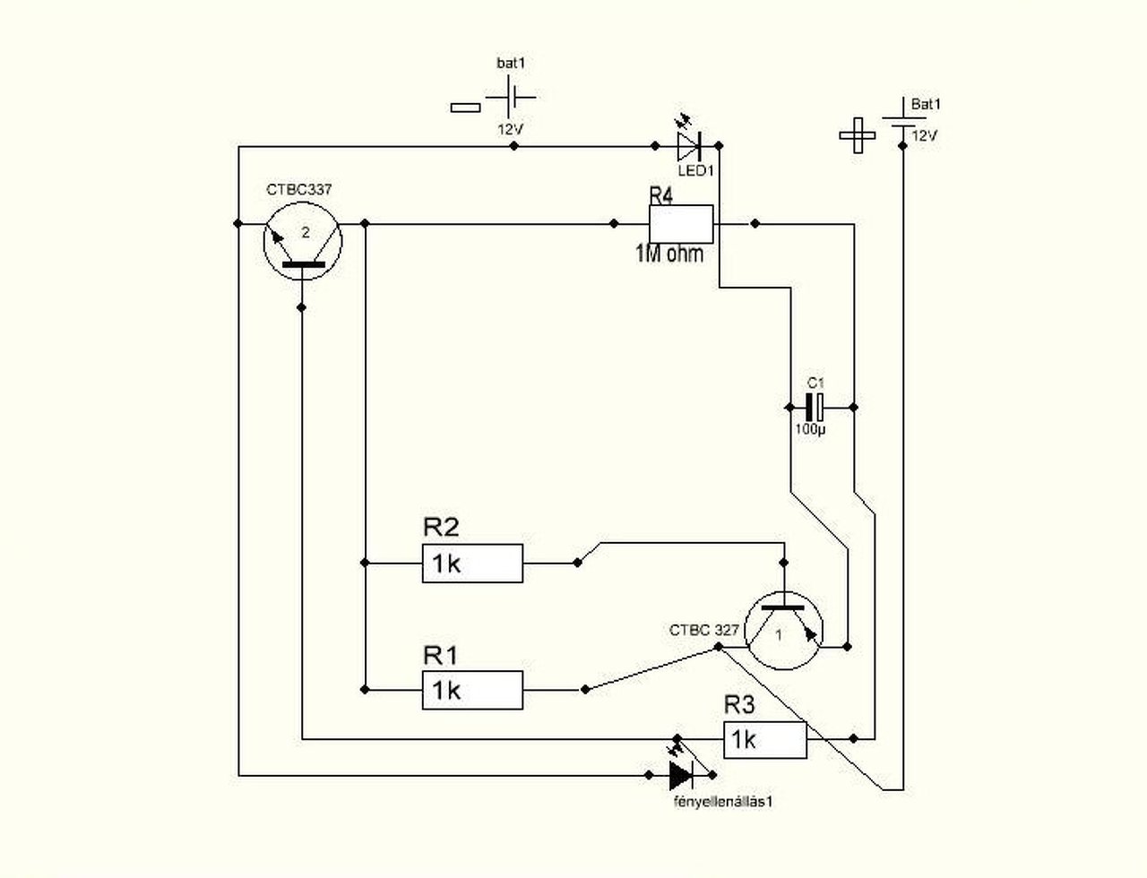
Kérdésem lenne, hogy, hogyan tudnám megoldani, egy timerpotival, a képen látható villogót,
hogy szabályozható legyen a villogás,mert így csak a kondik cserélgetésével lehet. Ez egy működő villogó, ha valakit érdekel ez alapján, meg tudja építeni.
Sziasztok
Elkészült a kér led-es villogóm, működik is normalisan viszont van egy kis gubanc...a villogon kívülszeretnek még 14 ledet hajatni ugyanarrol a 9v-os tápról.Amikor a 14 led felgyul akkor a villogo nem müködik. Mindenképp külön-külön tápról kell meghajtani vagy ha a villogoban csokkentem az ellrnallasok nagysagat akkor egyidejuleg egy taprol fog mukodni a ledsor es a villogo is?
Szia!
Mekkora áramot képes leadni az a 9V-os táp? Mutasd meg a rákötés rajzát is!
A 9V-os elem nagyon karcsú táp ennyi LED-hez, ezért nem csoda, hogy leáll az áramkör.
Inkább valamilyen erősebb hálózati adapterről lenne jó.
Fényellenállás, jó kis cuc.Ez szabályozza, hogy, nappal ne villogjon, csak este.
A hozzászólás módosítva: Feb 11, 2017
Nem muszáj bele tenni, de akkor folyton villog, ki lehet hagyni belőle.
Értem. Ha egy szépen szabályozható villogót szeretnél, akkor használj inkább 555-ös integrált áramkört. Példa: Bővebben: Link
Köszönöm, jó ötletnek tűnik, de már ki kísérleteztem, hogy ezt a villogót 1, 2V-tal is tudjam működtetni. Nem tudom hogy az ic mennyire ragaszkodik a 9-v-hoz. Ha nem lesz más akkor át térek erre.
1,2V kevés lesz a LED-nek. Bővebben: Link
A hozzászólás módosítva: Feb 12, 2017
Köszönöm, de a napelemes,lámpában lévő kis idukciós kűtyü meg teszi.
Azon keresztül világit
Sziasztok,szóval olyan villogót szeretnék építeni, ami, egy, ledes, de olyan kellene amin tudom szabályozni a fel villanás hosszúságát, és a közötte eltelt szünetet.
Van egy villogóm, sikerült be kötni egy timmer potit, de az csak a sebességét szabályozza. A villanás hosszúságát és a közte eltelt szünetet, nem ezt kéne meg csinálnom. Ha van valakinek egy kapcsolási rajza meg köszönném, vagy az én rajzomat egészítse ki. Ja és ha lehet olyan 4V-6V-nál ne keljen neki nagyobb áram. |
Bejelentkezés
Hirdetés |




Egy kis segitsegre lenne szükségem....megépitettem a ket led-es villogot amelynek a kapcs. rajzat fekraktam par nappal ezelott. A gond az hogy nem villog 













