Fórum témák
» Több friss téma |
Fórum » 1 fázisból 3 fázis
Témaindító: kisgyerek1986, idő: Okt 16, 2007
Jobban teszed, ha nem játszadozol vele és fixen kötöd be. Akkor legalább teljesül a feltétel, hogy fázis és védővezeték között mindig közel azonos a feszültség, csillagpont és védővezeték között pedig nulla. Ilyesmi nem igazán dugaszolgatásra való.
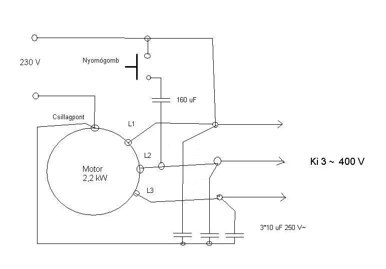
33 µF-os kondi túl nagy. Milyen armatúra volt az, amiben 33 µF-os kondi volt? Ha jól tudom, 400 W-os higanygőzlámpa mellé is csak 25 µF-ot raktak. Végeredményben, ha van 6 db kondid, akár kettőt-kettő sorba kötve is jó. Itt van újra a korábban már felrakott rajz. A hozzászólás módosítva: Jan 17, 2014
Valami piszok régi armatúrából bontottam kb 30 db van belőle összesen. Hogy érted ezt ? "obban teszed, ha nem játszadozol vele és fixen kötöd be. Akkor legalább teljesül a feltétel, hogy fázis és védővezeték között mindig közel azonos a feszültség, csillagpont és védővezeték között pedig nulla. Ilyesmi nem igazán dugaszolgatásra való. "
Akkor megkérlek részletezd. Mivel ne játszak?? A fixen bekötést az alatt azt érted,hogy ne konnektorba bedugdosós legyen hanem kismegszakítóra kötve pl egy tokozatban?
Ha a fázist kötöd a csillagpontba és a nullát valamelyik végre, akkor a fázis-védővezeték közötti feszültség elég változatosan fog alakulni. Az egyik (nulla) ponttól a mérhető feszültség 0, a többitől ~400 V. Aminek ugye ~230V körül kellene lennie. Ha bárki más odajön méregetni, frászt kap, ha ugyan nem ég le valami még hamarabb.
![]() Miközben az általad mért fázisok közötti feszültség 400 V körül alakul és a csillagponthoz mérve mindegyik fázis hozza a ~230 V-ot. Mint korábban néhány kollégám már ideírta, a villanyszerelés nem csak abból áll, hogy összekötök néhány drótot. ![]() Idézet: „hanem kismegszakítóra kötve pl egy tokozatban?” A hozzászólás módosítva: Jan 17, 2014
Sziasztok
Egy ugyanilyen 3 fázis generátort szeretnék építeni mint az előttem szólók. Van egy 7,5kW-os motor, egy fázisról beindítottam, még indítókondi híján a tengelyt mechanikusan pörgettem meg. A 3 csillagpont között kb 350V 350V 300V mérhető a kisebb feszültség a 2 szabad kivezetés között. Megpróbáltam elindítani róla egy E1N eszterga Dahlander motorját (0,75kW és 1,5kW), de egyik fokozatban sem indult el. Mi lehet a hiba? Mekkora értékű indító és üzemi kondikat kellene használni ehhez a motorhoz? Előre is köszi a segítséget Üdv A hozzászólás módosítva: Júl 10, 2014
Szerintem egy másik motorról a tengelyén keresztül hajtsad meg. Kössed rá a terhelésnek az említett 3F motort. Ha pörög a (generátor) akkor az egyik fázis csatlakozó között egy pillanatra süssél ki egy 10-20µF 450V motorindító kondit, amit előtte a 230V-ról feltöltöttél. Esetleg a kondival biztonság kedvéért kössél sorba egy másikat is, nehogy tulfesz lépjen fel.
Fel kell gerjednie...terhelésen...
Mi az oka hogy nem használhatom erbe hozzászólásában is linkelt kapcsolást?
Valószínűleg ahogy én csináltam nem pörgött fel a motor rendesen? fordulatát nem mértem... Nem teljesen értem hova kellene tenni azt a kondit. Ha csak lehet úgy szeretném megcsinálni mint Steve25, csak nemtudom hogy az én esetemben mekkora indító és üzemi kondi kell. Üdv
Az indító kondit a csillag pont és egy szabad tekercsvégre kell kötni, ez legalább 100-150UF vagy még nagyobb kell legyen. (a 230V a csillagpont és egy másuk tekercsvég.) A kondit egy rövid ideig kell rákapcsolni. Az üzemi kondi az terhelés függö, ha tul kicsi terhelésen leáll a cucc, ha nagy, a motor melegszik, esetleg leég!
Kösz az infót,
Ma vettem 12UF os 450V os üzemi kondikat, meg egy 200-250UF indítókondit. Ez utóbbi 330V os ez okozhat problémát? Ahogy te írod, hogy a kondi a csillagpont és az egyik kivezetés közé kell, a feljebbi kapcsolásban viszont két kivezetés között van. Mi a különbség? Melyik lesz nekem jó végülis? Köszi a segítséget mégegyszer Üdv
Kipróbáltam mindkét módon de nem pörög fel... próbáltam egy 4,6kW os motorral is, de ugyanaz az eredmény. A motorral szemben milyen követelmények vannak azon kívül hogy 380/220 as legyen? pl fordulat, stb. Légyszíves segítsen aki tud mert kezdek falnak menni.....
Előre is köszi
Ha van akkora teljesítményed, hogy 1 fázison el tudod indítani a 7,5 vagy 4,6 kW-os motort, akkor jobban jársz, ha átszereltetsz 3 fázisra. Az áramszolgáltató részéről az óra és automatacsere nem kerül pénzedbe, csak az oszlopra menő +2 szál és a belső szerelés. Ezzel meg is szűnnek a gondjaid.
Sajnos nem ilyen egyszerű a helyzet. Már megérdeklődtem, de több mint 100-ba lenne, és az csak 3x10A, mivel most 1x25A van ben. Úgy vagyok vele ha másnak működik akkor nekem is működhet ez a generátoros megoldás.
Ha lehet a generátor megépítéséhez várnék információt. Vettem még egy indítókondit, most kb 400MF kapacitással elindult a motor, a kondit két kivezetés közé kötve, de ugyanaz mint amikor mechanikusan pörgetem fel a tengelyt. Az üzemi kondikon múlhat a dolog? Vagy nagyobb fordulatú villanymotor kellene? Üdv
Sziasztok, Végül sikerült. A probléma az volt hogy az esztergán belül nem volt a motorhoz kötve csak 2 fázis
. A tapasztalat hogy megy szépen, nagyon extrémen nem melegszik semmi. kb 400MF indítja a motort, az üzemi kondik 30MF osak, de nem vettem észre különbséget 10MF os kondikkal sem. A motorindító két kivezetés között van, tehát nem a csillagponton. A 2. Dahlander fokozatban is elindul a gép, kivéve a legmagasabb fordulaton, itt csak úgy tudom ha menet közben átkapcsolom a Dahlander kapcsolót.Az esztergán van egy motorvédő kapcsoló, ezt nem tudom használni mert egyből leveri. Ennek mi az oka? a generátort érdemes ilyen kapcsolóval védeni? Mekkora értékűt lehetne használni? Kérdésem még hogy az indítókondi kisütéséhez mekkora ellenállást használjak? Üdv
Sziasztok!
Ennél az áramkörnél használt 74175 IC hol beszerezhető? 4-5 kW motor meghajtásához milyen IGBT-k haszálhatók? Megfelelő az IRG4PF50W? A hozzászólás módosítva: Nov 10, 2016
Sziasztok még annyit hozzáfűznék ,hogy megépítettem én is a mellékelt rajz alapján.
De sajnos nem azok az eredmények lettek amiket vártam. Ugyan úgy csillagpontra a 0 ,egyik tekercsvégre meg a fázis , az indítókondenzátort pedig egy másik tekercsvégre ,egy tekercsvég pedig szabadon marad. El is indult azzal nem is volt gond ,hanem a 3 fázissal. A feszültségek pedig 315V,356V,381V . A motor típusa pedig Evig VZ90S4. Nem tudom hogy mi lehet a probléma. Légyszi segítsetek köszi.
Szia!
Sztem ez természetes , elég asszimetrikus szokott lenni ---ezért irták a 3X10--16µF kondit a kimenő fázisokra. De egy 3f motornál ez nem akkora gond --kisebb lessz az inditónyomatéka,de ált. elindul- Persze vmi olajszivattyú v sűritett levegő kompresszornál nyomás alatt már lehet gond.
És ha mondjuk a kimenő fázisokra jóval-jóval nagyobb kondit teszek ? A műszerem csak effektív feszt.
mér ,de elméletileg ott kell hogy legyen 380V és ha a kondikat feltölti akkor esetleg összejöhet.
Nem fog összejönni. Ez nem lehet szimmetrikus. Ha olyan motorod volna, hogy külön forgórész hajtaná és másik állórész adná le a feszültséget, akkor igen. Az olcsóbb aggregátorok szintén ilyen kondenzátoros gerjesztéssel működnek. Amíg nincs rajta terhelés, szimmetrikus. Ha 1 fázison terhelik, elcsúszik a szimmetria.
A tied 1 fázison hajtják, ott a legnagyobb a feszültség, mert van állandó utánpótlás. A másik kettő gyengébb. Ezen segít a fázisok közötti kondenzátor, de csodákra az sem képes.
Ok köszi szépen a segítséget
Üdv mindenkinek!
Adott egy régi kis kombinált gyalugép. Motorja 3fázisú 380V 3KW. 230V-ról szeretném üzemeltetni teljesítményveszteség nélkül. Nem akarok áramkört építeni, túl sok idő, túl sok macera, túl költséges. 3 kattintás után 2 nap múlva fel akarom szerelni. Fordulatszabályzás nem feltétel, bár kombi lévén fúrni és marni is lehet vele, de lágy indítás nem lenne hátrány. A piacon tengernyi VFD invertert találtam, de vagy 220V in-out-os vagy ugyan így 380V-osak. Pl. erre gondoltam, h. jó lehet de a kimenete ennek is csak 220V. Ezen kívül az sem világos, h. csillagban vagy deltában kell bekötni a motort. Az már csak hab a tortán, h. van hozzá elszívó is, 380-as az is de csak 500W körüli. Gondolom ezt kondenzátorokkal nem lehet megoldani. Ennek megoldásában kérnék szakembertől segítséget. A hozzászólás módosítva: Aug 31, 2022
Ha 220/380V csillag-delta kivitelű motor, akkor deltába köve használható 230V-os, háromfázisú kimenettel rendelkező frekvenciaváltóval.
Tavaly találkoztam olyan kínai frekiváltóval, ami 230V-os egy fázisból csinált 3f (3x400V) motorhoz tápfeszültséget. Belül volt egy Delon feszültség kétszerező és ebből csinált a gépezet szabályozható frekvenciájú 3fázist. Ilyen készülék kapható, gyári váltó volt.
Ami hozzám került, annál a 2 elkó purcant ki. Csere után prímán zebegett tovább a helyén. Delon kétszerező: ITT Az alkatelemek méretezéséhez fordulj szakemberhez, kondikra kisütő ellenállások is szükségesek. Fontos! A kétszerezés miatt a módosító áramkörben igen jelentős DC feszültség van! Azóta már egy sima 3f 3x400V-os bemenetű váltót működtetek így egy hajtásban. A hozzászólás módosítva: Aug 31, 2022
De azzal nem lesz kisebb a teljesítménye? Akár amit korábban linkeltem vagy egy ilyet is felrakhatok?
Ezt nem értem. Miért kellenek még a frekiváltó után pluszba kondik? Egyébként én is olyan eszközt keresek ami 230-ból csinál 380-at (400-at).
A hozzászólás módosítva: Aug 31, 2022
Nem utána, hanem előtte kell. Olyan frekiváltó kell, aminek a bemenete 3x400V. Ide lesz kötve a 1x230V-> a kétszerező. 2.2kW_os váltónál 2x 680µF volt, ha jól emlékszem. Ide 450V-os kondik kellenek.
Azt se felejtsük el, hogy egy frekiváltót be is kéne programoznia valakinek...ha jól tudom (...vagy nem?)
A hozzászólás módosítva: Aug 31, 2022
Ezek szerint nem nézted meg a linken lévő készüléket. Pedig úgy tűnik, h. innen a 4KW-os modellre lesz szükségem és deltába kell bekötni kondenzátorok nélkül. Szerintem. De javítsatok ki ha nem jól gondolom. (irányváltást is tud)
uniman A programozása nem kihívás mivel van hozzá leírás. Am. találtam videót is róla. A hozzászólás módosítva: Aug 31, 2022
Csak az nem világos, h. kisebb lesz-e a leadott teljesítmény vagy sem.
Ezt először is el kéne dönteni:
Idézet: „Egyébként én is olyan eszközt keresek ami 230-ból csinál 380-at (400-at). ” A teljesítmény nem lesz kisebb. A programozás valóban nem nehéz, ha a villanymotor és a váltó szükségletével, igényével és a meghatározások, paraméterekkel tisztában vagyunk. Például 2 közismert váltó használati beüzemelési segítsége... A hozzászólás módosítva: Aug 31, 2022
|
Bejelentkezés
Hirdetés |






. A tapasztalat hogy megy szépen, nagyon extrémen nem melegszik semmi. kb 400MF indítja a motort, az üzemi kondik 30MF osak, de nem vettem észre különbséget 10MF os kondikkal sem. A motorindító két kivezetés között van, tehát nem a csillagponton. A 2. Dahlander fokozatban is elindul a gép, kivéve a legmagasabb fordulaton, itt csak úgy tudom ha menet közben átkapcsolom a Dahlander kapcsolót.