Fórum témák

» Több friss téma
Fórum » Fototranzisztor
 
Témaindító: Bukall, idő: Nov 10, 2006
Lapozás: OK   1 / 2
(#) Bukall hozzászólása Nov 10, 2006 /
 
Hello! Van egy olyan problémám, hogy egy ismeretlen tipusú forotranzisztor collektorát és meitterét szeretném megállapitani, de nem tudom hogy. Tud vki segiteni?
(#) Georgee válasza Bukall hozzászólására (») Nov 10, 2006 /
 
adatlapok
Klikkelj rá és keress rá nézd meg az adatlapját
(#) Bukall válasza Georgee hozzászólására (») Nov 10, 2006 /
 
Na de épp hogy a tipusát nem ismerem. Olyan kinézete van mint egy egyszerű led diódának.
(#) Georgee válasza Bukall hozzászólására (») Nov 10, 2006 /
 
Képet tudsz feltölteni róla????
(#) Bukall válasza Georgee hozzászólására (») Nov 10, 2006 /
 
Teljesen olyan mint egy átlagos led dióda. Képet most nem tudok feltölteni.
(#) source2 válasza Bukall hozzászólására (») Nov 10, 2006 /
 
ha belenézel a közepébe ahol a vezeték van az az oldal az emitter (asszem) igen

http://www.thiel.edu/digitalelectronics/chapters/apph_html/apph_fil...16.jpg

a kép is ezt bizonyítja, (már amennyiben NPN fotótranzisztor)

ha így nem jó akkor fordítva biztos jó :

egyébként multiméterrel is mérheted! tedd dióda viszgálóba, fekete vezeték lesz az emitter, a piros a kollektor (ha jól van bedugva a műszerbe) csak egy irányba vezet, és ha fénynál csináld, mert másképp nem fog működni!

üdv gyula
(#) Georgee válasza source2 hozzászólására (») Nov 10, 2006 /
 
Milyen a tokozása??? Jah esetleg Oszcilloszkóppal ki tudod mérni vagy multiméterrel
(#) Sebi válasza Bukall hozzászólására (») Nov 10, 2006 /
 
A fototranzisztor többnyire 3 lábú.
A kétlábúak legtöbbször fotodiódák.
Ohmmérővel egyik irányban fény felé tartva - majd eltakarva látható a működőképesség.
Fordított mérés nem okoz kárt benne.
(#) source2 válasza Sebi hozzászólására (») Nov 10, 2006 /
 
hát nem tom, amikor én a lomexba kértem két lábut kaptam és fotótranzisztor, mer rákérdeztem és a csákó azt mondta.
(#) Sebi válasza source2 hozzászólására (») Nov 10, 2006 /
 
Ezért írtam, h többnyire: nekem van 3 lábú meg 2 lábú is. A bázist nem vezetik ki.
(#) _JANI_ válasza Sebi hozzászólására (») Nov 10, 2006 /
 
Például a BPW 40-es NPN tipusú fototranzisztor is úgy néz ki mint ha led lenne!!! Ilyen tokozása van még a BPW 96C; a BP 103 B; és A SFH 309-nek is...
(#) _JANI_ válasza Bukall hozzászólására (») Nov 10, 2006 /
 
Igy néz ki mint ez? :wink:
(#) csonthulye válasza _JANI_ hozzászólására (») Nov 12, 2006 /
 
Nalunk is szinte csak kétkivezetésű fototranzisztorokat lehet kapni. Ritka a három.
(#) zeusz7 hozzászólása Ápr 2, 2007 /
 
Most ismerkedek a gyakorlatban az infraleddel és infratranzisztorral, ezt a kapcsolást raktam össze, de nem kapok a kimeneten feszültséget.

http://www.kepfeltoltes.hu/view/070402/kapcs_www.kepfeltoltes.hu_.jpg

Mi a probléma?

kapcs.JPG
    
(#) pbalazs válasza zeusz7 hozzászólására (») Ápr 2, 2007 /
 
Valószínűleg kinyírtad a tranyót. Amikor először kinyitott a tranzisztor, rögtön rövidre zárta a tápot. Szerintrem a tápod erősebb volt.
Megoldás: az ellenállást az emitterrel sorba és ne párhuzamosan kösd, és az emitteren méred a feszt. Nézd meg, hogy max. mekkora lehet a tranyó kollektorárama, és úgy válaszd meg az ellenállást.
(#) lgyk válasza zeusz7 hozzászólására (») Ápr 2, 2007 /
 
Hi!

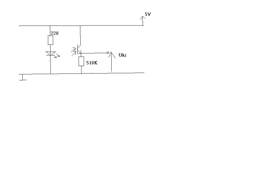
Tipikus hiba: a két mérendő pont egy vezetéken van (föld és Uki). Az ideális vezeték két pontja között nem mérhetsz feszülséget.

Ha az Uki és az 5V között mérsz, akkor ugyanezen okból kifolyólag mindig 5V-ot fogsz mérni.

Mellesleg a 120 Ohmos ellenállásod lényegében olyan, mintha ott se lenne...
(#) zeusz7 hozzászólása Ápr 2, 2007 /
 
Ja rosszul rajzoltam, a 120ohm-on keresztül megy az E a földre.
De lehet,hogy a 120ohm attól még kevés.
köszi
(#) zeusz7 hozzászólása Ápr 2, 2007 /
 
Vettem másik tranzisztort, hátha az előzőt kinyírtam és erre módosítottam a kapcsolást.

Elvileg jó a kapcsolás?

problémáim:
1. A napfényre 1V-ot kapcsol, de nem 5V-ot.
2. Közvetlenül mellé teszem az infraled-et, és akkor is csak 0.5V-ot kapcsol.

kapcs.JPG
    
(#) pbalazs válasza zeusz7 hozzászólására (») Ápr 2, 2007 /
 
A kapcsolás elvileg jó.
Próbálj meg kisebb ellenállást, pl. 1K, hogy azért folyjon áram.
Lehet, hogy a tranzisztor nem arra a hullámhosszra ugrik, mint amit a dióda ad. Ez azért elég valószínűtlen, de lehet. Jobb ötletem most nincs. Próbálok előkeresni valami ilyesmit itthon, aztán írok.
(#) zeusz7 válasza pbalazs hozzászólására (») Ápr 2, 2007 /
 
100K-s ellenállásnál már meghajt egy LED-et a tranzisztor, de csak akkor, ha közvetlenül hozzáérintem az infraLED-et. 3-4cm-es távolságra gondoltam, arra ez így nem lesz jó?
(#) pbalazs válasza zeusz7 hozzászólására (») Ápr 3, 2007 /
 
Kipróbáltam, nálam felmegy 4,6V-ra is, ha közel van a LED.
Az lehet a baj nálad, hogy a LED csak keskeny szögben sugároz, a tranzisztor meg nem irányérzékeny. Olyan tranzisztorral is próbáltam (BPT141), amin van egy kis lencse, ami fókuszálja a fényt. Ezzel messzebbről is lehet venni az infra fényt.
Ha nagyobb távolságot akarsz, mindenképpen kell valami győjtőlencse a tranyó elé, meg valami erősítő utána.

Egyébként mit akarsz csinálni? Fénysorompót? Távirányítót? Csak mert akkor van egyszerűbb megoldás, nem kell újra feltalálnod.
(#) zeusz7 válasza pbalazs hozzászólására (») Ápr 3, 2007 /
 
Fénysorompót, ami érzékeli, ha egy kb 4-5 cm-es tárgy ott van, vagy nincs ott és PIC-nek leadja az állapotváltozást.
(#) pbalazs válasza zeusz7 hozzászólására (») Ápr 3, 2007 /
 
Ilyen tárgy érzékelésre kétféle megoldást ismerek. Az egyik, hogy van egy adó, vele szemben egy vevő. Ha a tárgy köztük van, akkor jelez.
A másik, hogy az adó és a vevő egy oldalon van, és az adó jele a tárgyról visszaverődik (ha ott van) a vevőre. Gyártanak ilyen optokapukat.
Melyiket akarod csinálni?
Mindenesetre az adó jelét mindenképpen modulálni kell, különben a napfény, meg minden fény be fog zavarni.
(#) zeusz7 válasza pbalazs hozzászólására (») Ápr 3, 2007 /
 
Jó az, ha külön van adó meg vevő. Értem, hogy miért kéne modulálni csak a fototranzisztorom egyáltalán nem érzékeli az infraledet.
Van neked esetleg vmi jó és egyszerű kapcsolásod ilyen célra?
(#) pbalazs válasza zeusz7 hozzászólására (») Ápr 3, 2007 /
 
Ezer ilyen kapcsolás van a neten. Itt van egy.
(#) zeusz7 válasza pbalazs hozzászólására (») Ápr 3, 2007 /
 
köszi
(#) zeusz7 válasza pbalazs hozzászólására (») Ápr 3, 2007 /
 
Úgy érzem nekem ez túlzás, nem akarok 2 métert csak pár centit, van jel vagy nincs jel, csak van valahol egy ennél egyszerűbb kapcsolás.
(#) pbalazs válasza zeusz7 hozzászólására (») Ápr 3, 2007 /
 
Mindeképpen modulálni kell a jelet.
Azt megteheted, hogy az adónál csak egy 555- t használsz azon a frekin, amire a vevő érzékeny. A kapcsoláson ez 40KHz. Ha a vevő látja a 40KHz-et, akkor a kimenete alacsony szintű, ha nem, akkor magas. Ennél egyszerűbb nem lesz fototranzisztorral sem, sőt, bonyolultabb lesz, mert akkor még erősíteni, meg demodulálni is kell. A TSOPxxxx vevőben meg minden benne van.
(#) zeusz7 válasza pbalazs hozzászólására (») Ápr 4, 2007 /
 
Úgy fogom megpróbálni, hogy az adó rész egy infraled lesz, amit egy astabil multivibrátor hajt meg, a vevő meg egy TSOP1736. Remélem menni fog, az adatlapok szerint akár 35m-ig is jó lehet, nekem ennek a töredéke is elég és szerintem sokkal egyszerűbb, mint a neten fellelhető kapcsolások. Mondjuk lehet, hogy majd meg se moccan...
(#) zeusz7 hozzászólása Ápr 5, 2007 /
 
Nos nem megy, ötlet valakinek, hogy miért nem?
Hibás az egész ötlet?
Következő: »»   1 / 2
Bejelentkezés

Belépés

Hirdetés
XDT.hu
Az oldalon sütiket használunk a helyes működéshez. Bővebb információt az adatvédelmi szabályzatban olvashatsz. Megértettem