Fórum témák
» Több friss téma |
Fórum » MIG/MAG/Co2 hegesztő készülékek házilag
Témaindító: electorkalandor, idő: Feb 19, 2009
Témakörök:
Szia mpisti rakott fel rajzot olvass vissza 2-3 oldalt
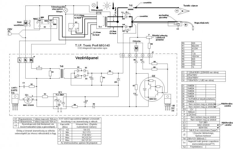
Sziasztok! Sikerült elksziteni a transzformátort a co géphez , sajnos most nem tudok képet feltenni , addan kérnék most tanácsot hogy a folytótrafó mekkora legyen és milyen menetszámmal , a főtrafó adatai 40 négyzetcentis mag , szekunder tekercs 50 menet és 48 voltot ad ki , a folytóhoz van egy 25négyzetcentis vasmagom ha az jó és valaki tudja milyen menetszám kellene rá akkor légyszi segitsetek.
megpróbáltam öszedobni egy folytótrafót de nemigazán lett jó , nameg azt nemértem hogy ugy tekertem meg a trafót hogy 2*24 voltot ad le de ha a két tekercs párhuzamosan van kötve akkor lehet vele heeszteni de nagyon égeti a lemezt persze ezen grécbe voltak kötve a diódák és 48v jött ki egyenben , de ha kétutas egyenirányitást teszek rá akkor van 24v egyen feszem és igy már nagyon nehezen fog ívet nameg nem olvassza le a drótot sem ahogy kéne , esetleg valakinek nincs valami ötlete milehet a hiba?
üdv
Leesik a fesz,és nem képes ívet fogni
Szia.
Na szóval tegyük rendbe a dolgokat. Co hegesztőnek sok a 48V de pálcás mma hegesztéshez elég ha folytót is raksz rá nem fogja égetni a lemezt.Ugyanis a 48 volt az ívgyújtáshoz kell az hegesztés közben le kell hogy essen 20-25 voltra. Ha nem esik le akkor éget és fröcsköl. A folytó az olyan eszköz amin üresjérésban nem esik a feszültség számottevően de terhelés alatt minél jobban terheled annál nagyobb feszültségesést okoz a rendszerben. Co géphez 24 volt az jó mivel 2x24 voltos középmegcsapolásos trafód van erre elég 2 dióda is. A folytó vasmagja fele 3/4-e legyen a főtrafó vasmagjának. Nem kell zárt vasmag elég egy egyenes lemezköteg is 25-30 cm2 keresztmetszettel. Én csináltam már tömör vasra is és jó lett. A menetszám az kisérletezéssel határozható meg. Kb 25 -35 menetet tervezz és menetenként próbálgasd vagy tegyél rá több megcsapolást. Ha sok menetet teszel akkor hegesztés közben a feszültség nagyon leesik és nehéz az ívet tartani. Ha keveset az olvadék fröcsögni fog (éget) Olvass vissza felraktam egy pálcás hegesztő mérési adatait abból kiokoskodhatod a dolgokat. Készülök dokumentálni egy folytó készítést fényképekkel . Már megvan a vasmag és a rezet is ma lágyítottam ki két ünnep között felrakom az eredményeket.
Köszi a segitséget! De a 24v al meg az a gondom hogy nehezen fog íver nameg triakos szabájzóval állitom a fezst rajta de ha még ezt a 24v ot leszabájozom kissebre akkor egyáltalán nem lehet vele hegeszteni folytót azt egy 25négyzetcentis magra csináltam 27 menetel , 24 volton épenhogy lehet ívetvenni vele és hegeszteni de etől kisebb feszen már nem
Szia,
a fojtóba egy oldalról rakjad az öszes E lemezt,másikról az öszes I lemezt,tegyél közé 4-5mm vastag sperlemezt vagy pertinaxot (légrés)... :yes: Ha van nagyáramú elkód, közvetlenül a diódák után köss be 40mFot szürésre,a - pólus a fojtón keresztül a heggesztendő anyagra (test) a + pólus a heggesztőpisztoj végén a huzalra... Esetleg zárd rövdre (ideiglenessen) a TRIACos szabályozót,lehet hogy nem alkalmas a trafó teljes kivezérlésére...
Remélem nem megvezetsz minket!
Írd már le hogy mivel fogol ívet pálcával vagy huzallal mert eddig nekem gyanus hogy pálcával próbálod. Ha co huzallal akkor hanyas a huzal? A triakos cucc nem valami jó egyszerübb lett volna a trafóra pár megcsapolást tenni. A folytót én egyszer feltekertem 21 menet munkakábelt egy 4x10 centi átmérőjű rudra és működött. Ha kidobod előle a triakos cuccot akkor mit csinál és mennyí a feszültség? Ha nem primer megcsapolásos a trafó esetleg egy primer oldali folytóval 4-5 megcsapolással orvosolható a dolog. Csak az a lényeg hogy a sekunderen 20-30 Volt között legyen a feszültség terheletlenül.
Nem akarok senkit megvezetni , amugy co huzalal próbálom nem elektótával , sajana nem primer csapos a trafóm ezért kell a triak , de anélkül még nem próbáltam , de ma kipróbálom , lehet az lessz a vége hogy ujra kell tekercselni a trafót .
Esetleg ha valaki abban tudna segíteni hogy ennek a gépnek a pontos transzformátor adatait le tudná nekem ide irni az lenne a legjobb , mert én ezzel a gépel is megelégednék ha összetudnám hozni , nekem is volt egy ilyenem és ugy emlékszem 25 négyzetcentis volt a fótrafó de sajna ezen kivül mást nemtudok menetszám stb , ha valaki tudj akkor légyszi irjátok már meg , köszi előre is.
Ne csügedj,most először fontos kideríteni a gyenge pontokat...
Egyfázisú CO2 heggesztőhöz optmális a 0.8mmes huzal...Te vastagabbal próbálkozol ? Én is készítettem már TRIACos egyszerű szabályozót, elmegy,működik... Szabályozás nélkül meglátod mekkora a max áram... :yes: Ha kielégítő, NEM kell trafót tekercselni...
0.8 as huzallal próbálom de elég gyengus , bár igaz hogy csk triakal próbáltam de teljesen felhuzva a potit és igy is elég gyenge volt , lehet kevés a feszültségem , vagy nemtudom , ötletem sincs mi lehet a gond.
Próbálkozz meg 4 diódás egyenirányítással,plusz puffer kondi(k).
Mpisti hozzászólását olvasva,miben az áll, hogy a triakot mint kapcsolót ki szokta váltani ,mágneskapcsolóra ,szóval hogy a triak csak a mágneskapcsolót kapcsolgatja,bevált!!Pedig először nem hittem benne,míg a kettő
nem láttam a változást.Lényegesen megváltozott a hegesztő viselkedése,és nem utolsó sorban a varrat minősége is.Merem ajánlani látványos a változás!!
[quote triakal próbáltam de teljesen felhuzva a potit]
NEM erröl volt szó... rövidrezárni a triákot úgy próbálni...
Na akkor nézzük a dolgokat tovább.
Fontos a jó kontaktus mindenhol testkábelnél munkakábelnél egyaránt vizsgáld meg helyes polaritással kötöttél-e be mindent a + kell a munkakábelre. A triakkal te a primer áramot vezérled de amiről itt előbb szó volt az a triak az előtolást vezérli szóval a kettő nem ugyan az. Direktbe próbáld 230 voltról a trafót akkor a max árammal menie kell 40 -es vasmaggal a névleges teljesítmény 1600 Watt .A gagyi ocó gépekben 600 Wattos trafókból kihoznak gyárilag olyan 70 Ampert(ráirnak 150-et) ezt lemértem az enyémen. Ha a grace után rákötsz egy pufferkondit minél nagyobbat én 41000miktó 50 voltot használok (de már 10000miktó is sokat javít a hegesztés minőségén) Akkor kivehető a 100 amper a gépből és a varrat is sokkal jobb lessz. Ne aggódj a feszültséged megfelelő csak van egy hiba valahol a rendszerben. Próbáld grace hiddal ha van annyi diódád.
Esetleg rakhatnál fel képeket akkor láthatnánk mi a bibi.
Milyen a trafód? E I magos vagy láncszem alaku mag ? Miből szedted a trafót? Lehet hogy pálcás hegesztő volt régen? Mert ha igen akkor az szórótrafó és az nagyon meredek karakterisztikályú co hoz. Próbáltad folytó nélkül?
A vasmag nem tudom mi volt azelőtt , de én tekercseltem meg és nem lett jó , képet nem tudok feltenni mert nekiálltam szétbontani és egy kisebb vasra tekerem a huzalt fel mert lehet vékony a huzalom ehhez a maghoz amúgy amit szétbontok az kétoszlopos mag , a mostani amire tekerem az meg egy E I lemezes lesz és 25 négyzetcentis
Semmi értelme a nagy kapkodásnak... :no: ez csöbörből vödörbe lessz...
Ne kapkodj.
A 25 ös trafó kis barkácsgép kategória lesz. Hanyas huzaljaid vannak? Nekem van egy hegesztőm pálcás és a primerje 2 mm átmérőjü huzalból van de legnagyobb fokozatban 42 ampert vett fel és 160 ampert adott le. Az én barkács co hegesztőm primerje 3 mm-es átmérőjű alu huzalból van és a szekunder pedig 3x5 mm-es alu profilhuzal . Mekkora az ablakja a trafódnak ha belefér rakj rá 4-5 megcsapolást és fokozatkapcsolóval kapcsolgasd. A nagy trafód valószínüleg úgy lett tekercselve hogy szórótrafóként üzemelt nem mindegy ugyanis hogy a tekercsek hogyan helyezkednek el mert ezzel befojásolható hogy lapos vagy meredek karakterisztikájú lesz a trafó . Neked lapos kell és arra az EI trafó a jó választás. De biztos vagyok benne hogy a nagy trafód is jó lett volna mert sokkal nagyobb teljesítményt képes leadni és van benne tartalék bőven.
Hát sajnos nekem sehogy sem akar menni a co gép , most ott tartok hogy már háromszor tekertem meg a trafót de sehogy nem volt jó . próbáltam egy kisseb vassal de az se lett jó , nemtudom hogy van egy nagy hetra trafóm esetleg azt egyenirányitva nemlehetne megoldani.
Na akkor most hol tartassz?
A trafód most hány voltot ad le egyenirányítás nélkül és egyenirányítva? Hanyas huzallal tekerted meg? Mit csinál a hegesztőd? Nem fröccsen el a drót vagy mi a probléma ? Rakjál képet és ha nem értessz valamit kérdezz, itt minden segítséget megadunk csak ne légy türelmetlen! A hetra szórótrafó terhelés alatt leesik a feszültsége neked olyan kell ami tartja a feszültséget.
Üdv! A Hetra jó! Eleve alacsony a gyújtófeszültsége, és van áram is rendesen! Sőt én (de rajtam kívűl mások is) találkoztam már ilyen gyári géppel is, a jellegzetes Hetra trafóval szerelve!
Először is nagyon köszönöm a segitséget! Most ott tartok hogy szétszedtem a trafót mert vékonynak tartotam a huzalt és arra gyanakszok hogy az a gondja amugy a huzal 1.2 mm-es primer és 3mm es szekunder volt szerintem ez a gond , de most itt elmélkedtem és arra jutotam hogy akkor a hetra trafóját kéne átalakitani mert zon elélenne a huzalkeresztmetszet , amit először csináltam co trafót az a 40 négyzetcentis vas az kétoszlopos trafó , arra megoldható lenne hogy én ezt a drótot ami a hetrán van áttekercselem rá és ugy gondoltam ezt hogy a szekunernek lenne egy 50 voltos vége is hogy elektródával is lehessen dolgozni vele , ha tudsz valami jótanácsot adni hogy egy oszlopra , vagy esetleg mind a két oszlopra tekerjem a huzalt azt szivesen meghalgatom , előre is köszi.
Na akkor ez kezd érdekes lenni egyesek szerint nem jó anak ( dár megjegyzem ezt valják többen is ) mások szerint jó , na most akkor mivan tulajdonképpen , esetleg akkor egy képel megvendégelhetnél minket egy olyan gyári co gépel amiben ilyen hetra trafó van.
Kérésed parancs 3000 képet néztem át, de meglett (tudtam , hogy valamikor az idén volt), minden gépet, műszert, elektronikát, töltőt lefotózok amit javítottam! Van rendesen!
Egy kis reklám nekem! Már az én általam forgalmazott vezérlő panellal! Volt egy kis malör 10.000 képpel korábbit linkeltem, de javítva! Ilyen ez ha ennyit fotózik az ember! 200G kép az már elég zűrös!
Igazán a CO2hez kis belső ellenálású trafó való,ahol a primér és szekundér szoros mágneses kapcsolatban vannak...
Ez megvalósítható ezzel a vasmaggal is...
Üdv!
Azok a legjobb fejlesztésem képei voltak! Leiszt Jani
Először köszönöm a képeket , de sajna az én getrám trafója az nem ilyen az egy egyszerü kétoszlopos trafó , ami egy illetve kétfázisos üzemre készült
,de azért a kép az nagysegitség köszönöm
Mondjuk ha jól belegondol az ember csak úgy lehet jó a hetra ha a feszültségét csökkented valahogyan ezt vagy új primer tekerccsel vagy a mostani tekercs megcsapolásával érheted el.
Előnye hogy kevesebb menet szükséges a folytótekercsre . De a legjobb ah kipróbálod hogy megbontás nélkül a hetrára teszel egy gracet és rákötöd a pisztolyt hogy mit csinál akkor. A régi trafóidnak pedig biztos a huzal volt a baja , minimum duplázni kellet volna a huzalokat de inkább 3 szorosan kellet volna megtekerni persze ha ráfért volna a vasra. |
Bejelentkezés
Hirdetés |





nem láttam a változást.Lényegesen megváltozott a hegesztő viselkedése,és nem utolsó sorban a varrat minősége is.Merem ajánlani látványos a változás!!
rövidrezárni a triákot úgy próbálni...








