Fórum témák
» Több friss téma |
(3) Tilos a közúti közlekedés hatósági ellenőrzését megakadályozni, megzavarni, valamint az ellenőrzés eredményét
befolyásolni, ide nem értve az ellenőrzést előre jelző eszközök használatát. (1/1975. (II. 5.) KPM-BM)
Ja, ha neked egyértelmű, az más. Akkor tényleg felesleges a vita. Meg lettem győzve, megyek inni.
Amúgy BÚÉK mindenkinek!
Most nehogy megsértődj. Csak nem értem miért nem fogadod el, nem én találtam ki.
A doppler lézer nem teljesen így működik, ott a két hullámhossz különbségével operálnak.
Ugyan arrol beszelsz, csak te a jelsorozat analizalasanal nem a legkozelebbi kibocsajtashoz kepest nezed az adott visszaverodes utan beerkezo jel keslelteteset, hanem a jelsorozat elejehez kepest. A jelenseg ugyan az, sot az eredmeny is, ha gondolod lerajzolom neked. A te megoldasodnak az az elonye, hogy hosszu sorozat eseten nincs szukseg akkora pontossagra, cserebe a sebessegadat ritkabban frissul. Viszont ezen az elven ahogy irod csak az elso es az utolso impulzusra van valojaban szukseg, tehat akkor minek az a sok koze?
Akarom mondani majdnem ugyan arrol. A te modszerednek van egy tovabbi hatranya: tavolsagot nem lehet vele merni. (Egyszeruen bizonyithato: allo targy eseten a kimeno es bejovo jelsorozar hossza ugyan akkora, csak a fazisa mas. Mivel a meromuszer tavolsagadatot is mond meres kozben, igy az a modszer amit te mondtal, ki van zarva).
Engem meggygőztél.
Na ettol feltem
Neked mi a véleményed a laser atlantáról?bf móddal lehet zavarni?
Nem tudom, meg nem probaltam. De szerintem mindent lehet bf-el zavarni, csak ki kell talalni hogyan. Majd ha talalkozok egyszer hbfj kollegaval, akkor kiprobalom mit tud az atlanta ellen a regi zavarom.
De amugy minek ? Csak a kíhívás miatt ? Szerintem max 2-3 db ilyen mérő lehet Magyarországon-mindegyik privát használatban
Még egy kis segítség a kételkedőknek.
Koszi. Bar nem ketelkedtem, de erdekes doksi ez.
Nem a legújabb verzió, de nagy vonalakban jó.
Teljesen. Ugysem hasznalni akarjuk, hanem nagyjabol kiismerni.
Ausztriában milyen lézerek vannak?
Amikor átmentem Linz környékén "meglőttek" egy rendőrautóból
Hat a palyan szekcio kontroll biztos van, mert azzal en is talalkoztam. Mast sajnos nem tudok.
Talaltam nehany leirast, hogy FPGA-ban hogyan lehet TDC-t megvalositani. Bar ez nem eleg pontos ahhoz, hogy sebesseget merjunk vele, viszont parkolosegednek boven jo:
TDC FPGA 1 TDC FPGA 2 TDC FPGA 3
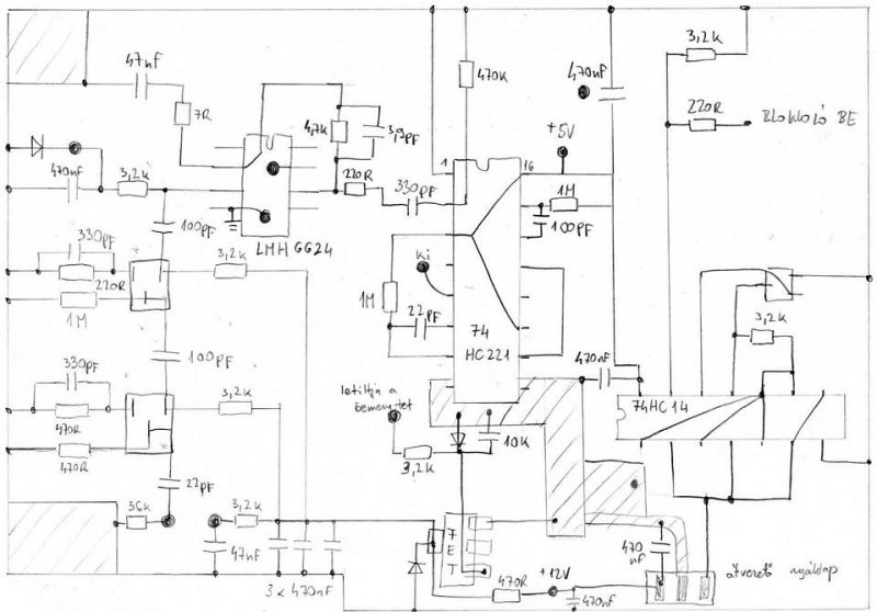
Építettem egy lézerdiódás tesztert. Felteszem mert nagyon alszik a topik. Tfdu-s vevővel megy kb. 50-60m-ről, de ledel is meg vagy 15m-ről.
png-be nem tudnád felrakni, mert ezt nem tudom megnyitni
Már rakom is. Nem tudom miért gondoltam hogy mindenki eagle-vel dolgozik.
Sprint layout és Splan, rulez!
Köszi, így már én is megnézhetem.
Szia!
Milyen frekit tettél bele?
Szia. Csak a Fáma 3 van benne 200pps. Ha valakinek van kedve megírhatja a többit.
Miben írtad, C vagy ASM?
Assembler, pár sor az egész
Köszi!
A TC4427-nel, ha osszekotned az OUTA es OUTB-t az nem javitana egy kicsit a jelalakon (tavolsagon)? (A bemenetek mar ugyis ossze vannak kotve)
Eredetileg össze akartam kötni, de valahogy lemaradt.
Lehet, hogy segitene, nekem az LL90 100-105 metert visz.
Milyen vevővel, tfdu-val?
AL G8 kapcsrajz
|
Bejelentkezés
Hirdetés |













