Fórum témák
» Több friss téma |
Mielőtt kérdezel, a következő két dolgot ellenőrizd!
I. A helyes tápfeszültségek megléte.
II. A kimeneten van-e egyenfeszültség.
Élesztés.
Sokan dícsérik a VF3-at! Tényleg olyan jó, vagy csak "puding"?
Nekem egy 2X20W TDA2005R-es végfokom van. Annál jobb a FV3? Köszi!
Próbáld ki!
Neked az lesz a jobb, amelyik jobban tetszik Egyébként valószínű hogy hangminőségben jobban ottvan, mint a 2005.
Szia!
És teljesítményben?
Erre csak egy lehetőség adódik megépíted és aztán te saját magad eldöntöd neked melyik tetszik jobban !
[/OFF]De csak halkan mondom a kettő köszönő viszonyban sem nincs egymáshoz ! VF3>TDA2005[OFF]
Nekem egy olyan kapcsolás + NYÁK kéne, ami 2x20 W és 2 8 OHM-os hangszóró mehet rá ! ?
:hide: :eeknoes:
Azért nem válaszol senki mert van google :google:
Másik pedig, hogy van vagy egy mázsa az oldalon. Nézz szét! Van kereső.
Szia!???
VF3 jobb? gondolom a ">" jel miatt? Vagy a TDA2005 a ">" rá mutató nyíl miatt? THX, Ha már így "jóban" vagyunk Teljesítménye a VF3-nak 16VDC-n? Mennyi lehet kb?
De csinálhatod úgy is, hogy keresel egy neked tetsző IC-t, és az adatlapjában szereplő kapcsolást megépíted. Ha beírod a keresőbe, még paneltervet is fogsz találni.
Hát, még nagyon kezdő vagyok, eddig még nem találtam
Jól gondolod !
A teljesítmény az nálam mellékes , de ha te arra utazol akkor ne ilyen pici erősítőket nézegess ezek csak csupán alig 10-15 Wattot produkálnak de az emlegetett kis VF3 azért tegyük hozzá szépen produkál mint teljesítmény mint minőség szempontjából is , egy viszonylag átlagos hangszóróval is helyt áll azzal a 15 Watt -al . Egyébként mit szeretnél , jó minőségű erősítőt vagy esetleg nagyobb teljesítményűt , vagy csak az építés kedvéért keresel valamit ?
Köszi!
Nézegetek - nézegetek.... Néztem TDA1562Q-t, ami azt írják 55-60W-tud 16VCD-ről. Meg ilyenek. Van egy 300Wattos 12VDC tarfóm. Ahhoz építenék "realtív" jó teljesítményű cuccot. Egyenírányítva, 20 000 µF-kondi = 16,08 VDC, erre építkezek!
Van esetleg a felvetett kérdésre megoldás ?
Bővebben: Link
Ebben az esetben eléggé korlátolt a lehetőséged sajnos , pedig a 300W -os trafóval már lehetne kezdeni valamit ha lennének megfelelő feszültség értékek rajta .
Milyen trafóról van szó , esetleg nem tudsz rátekerni , tekertetni további feszültségeket , akkor lehetne nem csak ÍC és végeket lesni a számodra , tudnék ajánlani mást is . Viszont ha nem szeretnél kompromisszumot kötni akkor a TDA1562 az jó választás !
TDA 2020 már kifutott termék ! Valakinek oly ötlete van-e , hogy 2x20W és 8OHM-os erősítő? Köszi ! ( ha lehetne, akkor már az IC legyen egyből 2x20W )
Beépítettt halógén világítás trafója. Jó kis cucc! Zárlat védelemmel, túlterhelés védelemmel, biztosítékkal..stb.
15 db 20W tűlábas halogén izzót táplált. Kidobták, én meg kikukáztam
Miért nem keresel?
Bővebben: Link
Most nem akarok rosszindulatú lenni meg egyéb jó az oldal nagyon csak 1 hibát találtam eddig a 40W os kategóriában ott figyel a TDA 2822 ami messze van a 40 W tól
1,5W (max azthiszem)
GRND!!!
Sok kapcsolásnál olvasok olyat, hogy PowerGround. Kezdő vagyok még "kiscsíra" Ezért bátorkodok ilyet kérdezni! Arra mit kötök???Illetve nekem 4ohm a hangfalam...ezt rá lehet közni?
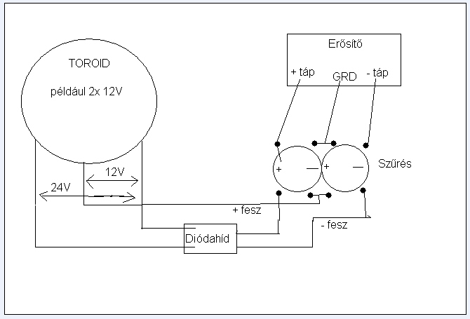
Ehhez az erősítőhöz kettős táp kell. +,- és GND. A Power Ground tulajdonképpen a trafó középkivezetése. Majd lerajzolom paintba, és akkor megérted. Nekem is van ilyen hidam, és lehet tenni rá 4 ohmot, de a tápfesszel jóval lejjebb kell menni.
Köszi! Akkor az gáz, mert nekem 16,08VDC-m van, ahol csak (+/-) van.
Így kell bekötnöd, egyébként én 8 ohmon kicsit több mint 40 voltról járatom. Remélem érthetően rajzoltam le, bocs a fapadosság miatt
Kérdezhetném úgy is, hogy hány vezeték jön ki a trafódból? 2, 3 vagy 4? persze a sekunder oldalon
Amit beillesztettem linket az nem tetszik? Attól egyszerűbbet meg részletesebbet minek? Ott le van írva minden+nyákterv...
Nem, nem jó, nekem KÉTSZER 20 W-kell az pedig csak egyszer 20 !!!
Hát figyelj! Ezen a legegyszerűbb segíteni. Hát kétszer építed meg!
Lehet szimpla tápból duplát buherálni egy egyszerű kapcsolással, de ilyen teljesítményre nem ajánlom, mert teljesítmény csökkenést és hamarabbi feszültségesést okoz. Azért lerajzolom ha érdekel.
|
Bejelentkezés
Hirdetés |




Legalább nem fogok fázni!






