Fórum témák
» Több friss téma |
Sziasztok!
Van egy elektromos motorom ami 2db aksiról (2x 12v 10Ah) üzemel. Ehez szeretnék tőletek kérni egy feszültség szabályzót! A motorja 24VDC és 10.5 A-os.
Na akkor várd
meg a profikat mert itt nem csak feszültségre hanem áramra is szabályozni kell hacsak nem akarsz szép füstöt látni....
Én PWM et ajánlanám, mert ha ilyen motort szeretnél felhasználni valahova akkor erő is kell gondolom ha, meg csak feszültséget meg áramot akarnál szabályozni akkor az erő nagyon elhagyná azt a szerencsétlen motort.
Ezt ajánlanám én valamikor megépítettem nagyon jól ment. Csak mivel neked 24V kell akkor a tápot is annyit adj neki ne 12V-ot mint a rajz szerint, meg a kondik is legalább 35V-osak legyenek. Rajz szerint 15A-tud de izmosabb fettel akár többet is. És ajánlanám ezeket a topicokat is. Üdv.
Pont erről akartam beszélni de ti ezt jobban ismeritek. A motort végülis nyomatékra kell leszabályozni max áramfelvétel mellett.
Nem tudja nekem valaki meg mondani melyik áramkör tervező progiba van benn a TL494-es IC?
A Tina7-be nincs és az EWB-ben sincs
A PWM-et itt nem a nyomaték miatt ajánlott használni, hanem az alacsony veszteség okán. Mivel egyetlen visszacsatolása a túláram-védelemnek van, itt semmilyen nyomatékra történő szabályzás nincsen, ez egy soros áteresztőtranzisztoros megoldás kapcsolóüzemben. Ami miatt alkalmas egyfajta "nyomatékvezérlésre", az a motorral párhuzamos dióda: A motor kikapcsolásakor keletkező önindukció során fékeződni fog a motor, de ebben az esetben a dióda szinte teljesen kioltja az önindukciót. vagyis kb. hatástalan.
Igaz, de jobb mint egy sima fesz szabályzó meg nem is egy kályha ahhoz képest.
Erre utaltam: "A PWM-et itt nem a nyomaték miatt ajánlott használni, hanem az alacsony veszteség okán"
Üdvözlök mindenkit.
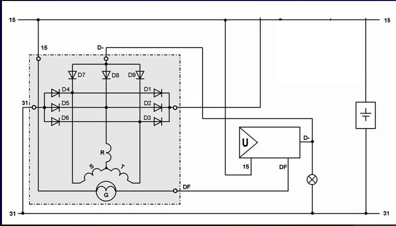
Segítséget kérnék. Van egy 24 v-os 150 A Ikarus generátorom. Napelemes akksik töltésére szeretném használni ha kevés a napsütés és a fogyasztók is erről üzemelnének olyankor. A baj az, hogy mínuszos gerjesztésű. Minden fesszabályzó amit találtam a neten, pozitív gerjesztésű, vagy nincs is feltüntetve. Megmértem a diódákat rendben vannak. Lerajzoltam a mérések szerinti sémát. Ha tudna valaki segíteni nagyon megköszönném. fabianjo@gportal.hu
Szia!
Ha kivezeted a kefék kivezetéseit, akkor olyan gerjesztésűre kötöd, amilyenre akarod. A D- diódkat pedig kiviszed kívülre és bekötöd pozitív kimenetre. A hozzászólás módosítva: Feb 24, 2022
Azt hiszem tudok segíteni a problémádon, csak meg kell keresnem, azt hiszem negatív gerjesztésü az a szabályzó. Rajza biztos van.
Megvan a kapcsolási rajz.
Köszönöm a választ.
A fotón lévő szabályzó a generátor gyári szabályzója lehet. A generátoron ugyan olyan csatlakozó van mint a képen lévő szabályzón. Csak össze kellene nyomni a csatlakozókat és kész. Hol lehetne ilyenhez hozzájutni ? Még egyszer Köszönöm FK.
Rába motoros E 516-os NDK arató gépen volt ilyen szabályzó (létezett IFA motoros is azon más generátor volt), de régebbi Ikarus buszon is lehetett. Ez volt a hozzá tartozó generátor.
|
Bejelentkezés
Hirdetés |




meg a profikat mert itt nem csak feszültségre hanem áramra is szabályozni kell hacsak nem akarsz szép füstöt látni....









