Fórum témák
» Több friss téma |
Fórum » Csöves erősítő készítése
Ne feledd betartani a fórum viselkedési szabályait, és a topik megmaradásának feltételeit. [link]
A téma átmenetileg fagyasztva lett, hozzászólni nem tudsz!
Brum semmi., Hangja szép, Nem is kívánhatnék ettől többet!
![]() Doboz készül hozzá, majd csinálok nektek képeket. A hozzászólás módosítva: Nov 3, 2014
Örülök, hogy működik, leld sok örömed benn!
Kíváncsian várjuk a dobozolást!
Azóta is hallgatom. Egész jólett. ECl82 után mintha több lenne a mély. .
Egy ilyen fizikoterápiás árambirizgáló lesz a doboza. Hordozhatóra tervezem. Nem egy nagy teljesítmény, és szeretném minél jobban kihasználni. Már készül a doboz, épp most szárad a festék.
A frontra tervezek még egy analóg kivezérlésjelzőt, amit még meg szeretnék építeni EZ alapján. Régebben láttam valahol, talán itt egy rajzot trafóelhelyezésről. Tűvé tettem már az egész netet, de sehol sem találom. Hálózatihoz képest a kimenők elhelyezése szerepelt rajta. A hozzászólás módosítva: Nov 5, 2014
Másik kérdés lemaradt az előbb. A kimenőtranszformátor, és a csövek helyzete mennyire befolyásolja a hangot? Gondolok itt arra, hogy mennyire szabad közel helyezni a kimenőket a végfokcsövekhez.
Annyi a lényeg, hogy a kimenők és a hálótrafó vasai ne ugyan úgy álljanak, hanem el legyenek fordítva egymáshoz képest. (Kimenők állítva, htr. fektetve, vagy ahogy jobban tetszik, van, mikor az is elég, ha 90°-ot fordítunk az egyiken, ez nagymértékben függ a htr. szórásától.
A végcsövek és a kimenő helyzete egy ilyen erősítőnél már nem befolyásolja a hangot. Túl közel leginkább a csövek hőmérséklete miatt nem tenném.
Én inkább mérem, meghallgatom. Biztosabb módszer, és bonyolult műszerek sem kellenek hozzá.
Értem, köszönöm. A trafók helyzete már fix, csak gondoltam megerősítést kérek.
A szellőzéseket kialakítottam a dobozon, alul- felül. Motoszkál az agyamba a melegedés. "Venti"-t nem terveztem a dobozba, de érdekel a téma. Mennyire zavaró tényező egy PC venti a csöves erősítőben? Régebben olvastam, hogy minőségfüggő. Brushless és egyép típusok. Inkább ne, vagy?
Kerestem egy régi fülest a teszthez. Mikor összerakom a cuccot, mindenképp meghallgatom. Csak nehogy csalódás érjen. Nem ördögi kör ez? Nem akarok egy egész 'asztalnyi' erősítőt. Vagy annyira nem vészes? Kipróbálom mindenképp!
A hozzászólás módosítva: Nov 5, 2014
Nem hagyott nyugodni, és le is mértem szkóppal.
Kb 40 centinél már nem zavart be egyáltalán a hálózati. 20 centiről10 mV egyező vasállásban. 6mV 90+90 fokban. Ha csak a cséve tengelyirányában forgatok 90 fokot akkor 12mV lesz váltóban a primeren. Szóval azt mérem, ha csak 90 fokban forgatok akkor nagyobb zavart kapok, mintha ugyanúgy állnak a csévék. Nálam kb 20 centire lesz a hálót. a kimenőktől, ugyanabban az állásban. Ha igy helyezem el, kb 10mV 150Hz mérek. Ha közé rakom a kezem leesik 3mV-ra. Hálózati lemezzel való szigetelését tervezem . . A hozzászólás módosítva: Nov 5, 2014
10mV teljesen jó, az a szekunderen már semmi.
Ha teljesen közel rakom kijön belőle 300mV is.
Ha a tetejére, 514mV.
sziasztok,
van otthon két darab EAG TU080-as trafóm, de nem találok semmit róla, tudja valaki, hogy milyen trafók ezek?Annyit tudok hogy M85-ös a vas, és jó sok tekercs van rajta. köszi üdv Máté
Szerintetek elég neki 250V 1A főbiztosíték? Nem terveztem neki fixet, a levegőben lógna..
A hálótrafót kívülről zárd egy réz szalaggal, segít a zavarelnyomásban.
Már építem a dobozt. Azt majd csak a végén szeretném. Úgyterveztem, hogy elférjen.
A trafó mind a két primerágára raktam 250V 1A kis biztosítót.
Szia Máté! Ebben a doksiban annyit írnak róla, hogy valami illesztő trafó. elektroncso.hu a jelszó, az 5. oldalon keresd.
Zoli, elég neki, bőven. Én nem lógatnám, vagy fúrnék a hátlapra egy bizti tartót, vagy csinálnék egy kicsi nyákot egy foglalattal.
Majd meglátod, pöpec lesz!
Ezzel a kivezérlésjelzővel vagyok megálldva. Nemtudom, hogy hol marad neki hely. Az előlapon megmár ottvan a kijelző. Ha megleszek, majd közösen kitaláljuk..
Mihez máshoz kell hely? Egy dióda egy ellenállás, egy kondi meg egy trimmerpoti kell elé összesen.
Hű. Egy cikket néztem, ami 5*5 nyákra fért fel. + a tápja. Reménykedtem is, hogy megy 6VAC-ról az egész..
Mod.: Ahogy állok szerintem befejezem 2 óra múlva. Nemakartam képet lőni félkészen, de ha kívánjátok.. A hozzászólás módosítva: Nov 7, 2014
Láttam a műveleti erősítős rajzot, de én biztos nem szórakoznék vele, amikor az előbb leírt alkatrészekkel elég lenne meghajtani.
Majd ha ottjárnék, szívesen kérném a segítséged.. Inkább trimmelném. Szeretném, ha tényleg a kivezérlést mutaná.
Veszélyes lesz nagyon ez a hordozható ECl... Ránézek megrémülök.. A hozzászólás módosítva: Nov 7, 2014
Vettem új kondikat a tápba, meg a nyákra is..
100u meg 47u, is. A hozzászólás módosítva: Nov 7, 2014
Sziasztok!
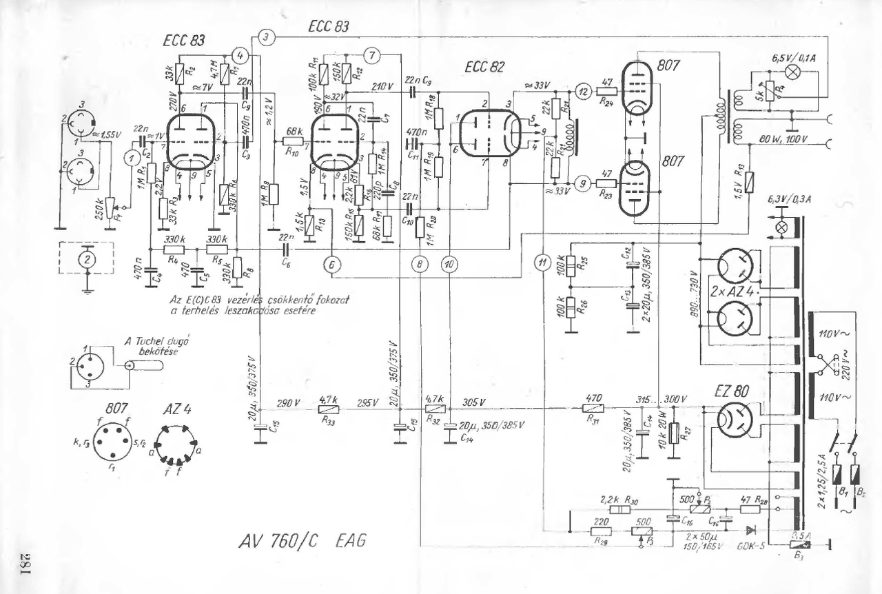
Csekély ismereteim miatt a csöves technikában ,szeretnék segítséget kérni tőletek. Hozzám került egy EAG AV760/c erősítő.A hiba pedig az ,hogy a primer körben kiüti a 2,5A-es biztosítékot.elkezdtem szakaszolva hibát keresni.Kivettem a csöveket és megmértem a trafókat és a fojtót.A kimenőn megvannak a kellő ellenállásértékek és a hálózatin is megvannak a kellő feszültségek cső nélkül.Amikor beteszem az AZ4-eket azonnal üti a biztosítékot.Ha csak az EZ80-van bent és az előfok akkor semmi gond azzal szerintem minden rendben ,de az AZ4-ek után valami gubanc van a rendszerben. A kondikat már megmértem és jók tartják az értéküket.Tudnátok segíteni ,hogy merre keresgéljek? Mellékeltem egy kapcsolási rajzot is
Lehet az AZ4 fűtése rövidzáras lenne? Vagy valameik kondenzátor ami a táphoz közel van (anódfeszültségen). De majd a kollegák jobban tudják,ez csak egy kezdő véleménye.
Tippjeim: AZ4-Szűrőkondi(k)- végcsövek+kimenő
Várjuk a megoldást...
Az Az4 ,hogyan lehet rossz?
A végcsövek nem lehetnek ludasok ,mert ha csak a táp Az4-ek vannak bent már akkor üti.
Az AZ4 dióda helyett drót...de lehet, hogy az 1-2V-os (műszer) vizsgálatnál nem jön elő.
Szűrőkondik esélyesebbek azért. A kondikkal párhuzamos 100k-kat is megnézni, ha valamelyik szakadt, az elindíthatta a hibás folyamatokat, ha ott a bibi. A hozzászólás módosítva: Nov 8, 2014
|
Bejelentkezés
Hirdetés |






