Fórum témák
» Több friss téma |
A derékmagasságban elhelyezett érzékelővel is sok gond lesz: egy fő be/kimeneténél hármat is számolhat, mert a két kar és a törzs között a fény átjuthat... Egy mikrokontroller, egy 8 lábú tokbanl megoldhatná az egész feladatot a resettel együtt...
Írd át mozgásérzékelősre. végül is te vagy a főnök. Egyébként teljes mértékben egyetértünk. Engem is bosszant az intelligens mosópor.
Ismét egy be -kiszámlálós project ,minden nyűgjével együtt. Erre tökéletes megoldás max egy hőkamera,vagy sima kamera ,ami az egész szobát figyeli.A számlálós módszer csak akkor működik , ha minden belépő egy "áruvédelmi" cimkével lenne ellátva,és ezt számolnád.(cipőtalpra esetleg felrakható ,szobacipő kötelező...)
Valamelyik Rádiótechnika újságban (vagy Hobby Elektronikában?) volt egy cikk, ami konkrétan ezt a feladatot tudta. Ott kis helyiségek világítását vezérelte. Egy WC vagy spejz esetén még okés is, de mi van ha két ember közel megy be és utána külön-külön jönnek ki? Figyelni kell az ilyenre, mert számlálásnál lehet olyan, hogy már lekapcsolt a lámpa, de még van bent valaki. Sajnos ez az infra sorompó hátránya.
Egy helyen egy riasztórendszerekben alkalmazott érzékelővel csináltam olyat, hogy minden "riasztás" egy 30 sec időzítőt újra indított, ez működtette a szerkezetet.De így is simán előfordult hogy láthatatlanná váltunk,pedig sem szék sem ágy nem volt a helyiségben.
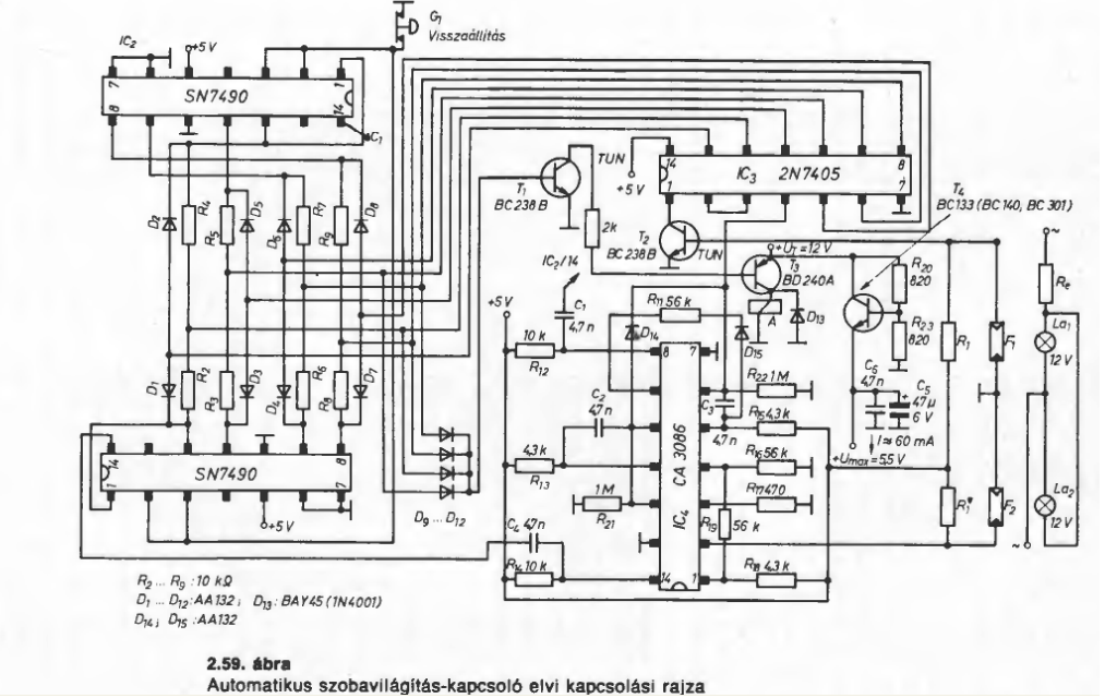
Megosztom veletek sok-sok évvel ezelőtti "alkotásom" :
Nevezetesen egy WC automata világítása . Az ajtóval szemben, a fajansz fölött volt egy gyári infrasorompó. Az ajtón vele szemben egy prizma. Ha az érzékelő "látta" a prizmát lekapcsolta a világítást. Egyéb esetek : nyitott ajtó, vagy valaki van a prizma és az érzékelő közt egyértelmű Bár érdekes módon néhány hónap működés után a hátamról visszaverődő jelre is érzékelt ...
Ez a számlálós opto, ki-be kapcsolós izé már régen megoldott dolog..
A legprimitívebb megoldás a WC helyiség megvilágítására amit láttam ezidáig, az egy sima sarokba szerelt régi nyomókapcsoló volt,amit az ajtó működtetett.
Olyan mint az ördöglakat,csak a hozzáértőknek működik amikor akarják ,a nem beavatottak csak leverik mérgükben.
Kamrában nálam is ilyen van (bár nem én találtam ki, hanem az előző tulaj). Évtizedek óta jól működik (gondolom ennek részben az is oka, hogy a kamrába csak be szoktunk lépni, de nem csukjuk magunkra az ajtót, pontosan úgy mint ahogyan a hűtőszekrény esetében sem).
Valószínűleg idegen helyen én is lesnék ha a WC-ben ilyen lenne. Személy szerint ott magamra szeretem csukni az ajtót
Ez úgy üzemelt hogy alaphelyzetben ajtó zárva, gomb benyomva, áramkör bontva. Ajtó kinyit gomb kienged, áramkör bontva. Ajtó bezár, gomb benyomva, áramkör zárva. Ajtó nyit, gomb kiengedve áramkör zárva. Ajtó bezár.........stb.
Ez a rajz ki vagyon próbálva, tesztelve?!?!
Értelem szerűen olyan profi megoldásra lennék kíváncsi, ami mondjuk ha 1/10 2/10 ed másodpercen belül érzékel kétszer akkor azt nem számolja...
Bár nekem nem olyan lényeg, mert egyedül lakom a fej/váll magasságban elhelyezett érzékelő remekül megoldja ezt a problémát. Mozgás érzékelő, mikrokapcsoló, időzítő ezek nem megfelelő megoldások. Ha a kádban fekszem akkor ne kelljen integetnem, hogy visszakapcsoljon a lámpa; wc/fürdő ajtót ha becsukom akkor ne oltódjon le a lámpa, időzítő meg magától érthetődően sz@r ![]() Szamóca által feltöltött kapcs érdekes pláne ha működik
Sziasztok! WC-ben mindig felkapcsolva marad a villany, ezért szeretnék jelenlét érzékelőt beüzemelni. Viszont ez vagy nagyon drága, vagy mozgásérzékelőt akarnak rám sózni. Miért nincs ez jobban elterjedve? Van esetleg olyan modell, amit ajánlotok? Amit már valaki kipróbált, és nem kerül 60 000 Ft-ba? Esetleg ebay? Fényérzékelés nem kell (nincs a wc-ben ablak, úgyhogy mindig kapcsolnia kel), kb. 2x1 méteres a helyiség, úgyhogy elég alapdolgokról beszélünk, amiket tudnia kéne. Előre is köszi.
Én infrakapus megoldást készítettem PIC-el külön kapcsolási lehetőséggel, resettel. Nagyon bevált, remekül működik Infra LED-TSOP modul páros, PIC-es jelfeldolgozás. Ha érdekel benneteket, közzé teszem.
Írj gyorsan egy cikket róla
Köszi Zoli bácsi, érdekelne, de van egy olyan érzésem, hogy 123 másik kérdést szülne. Nekem ez kínai.
Csak olyat tudok, hogy idekötöm-odakötöm. |
Bejelentkezés
Hirdetés |






