Fórum témák
» Több friss téma |
Mielőtt kérdezel, a következő két dolgot ellenőrizd!
I. A helyes tápfeszültségek megléte.
II. A kimeneten van-e egyenfeszültség.
Élesztés.
Hoppá!
A védelmet is fel kell újjítani. Nem is figyeltem, hogy ahhoz is hozzányúltak a hozzá nem értők. Amint kijavítom jelentkezem!
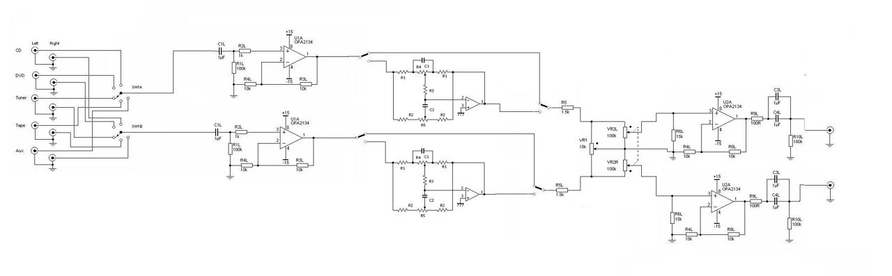
Szia! A Vu méter rajza nincsen meg hozzá neked?,szeretném meg építeni!
Nagyon köszönöm a segítséged. Kezdem tervezni a nyákot.
Sziasztok!
A kérdésem rövid és egyszerű, csak kell egy megerősítés is. Van egy erősítőm, hozzá egy 15V,3A-es táp. Az erősítő elé szeretnék betenni egy hangszínszabályozót. Úgy gondoltam, hogy ugyan arról adok neki tápot. Ugye nagyobb hangerőn az erősítő nagyobb áramerősséget vesz fel, de a hangszínszabályzóhoz csak akkora árameerősség jut, amekkorát csak az vesz fel?
Szia!
Sikerült életet lehelni a védelembe is. Bekapcsol a végfok és kattan a relé is. De még izzik az "áramkorlát". Hiába veszem le az 1K potival a nyugalmi áramot akkor is szerintem magas. Mennyinek kellene lennie ebben az esetben a nyugalmi áramnak?
Egy FET-párra általánosan 50mA-t ajánlok, az bizony elég tekintélyes 3-mal szorozva.
Korántsem biztos, hogy a végfok szívja az áramot, bár jó lenne kimérni gerjedésmentes-e. A transzformátorok némelyike a gerjesztés mértékénél foga egy szál magában is képes a primerrel soros izzót parázsló fényre bírni. Ha kiveszed a biztosítékokat megtudod.
ebben 16 db FET van, tehát 8 pár.
Most olyan 20mA egy fet. de holnap beleásom magam jobban. Tehát akkor olyan 400mA megengedett?
Ne vedd feljeb a nyugalmit, az ágota ilyen, ha feljebb tolod a nyugalmit a pilincka lemez a venti segítségével sem hűti le a feteket és megfőnek. Sok ilyet javítottam, sajnos a fő hiba hogy a fetek gyárilag sincsenek az én igényeimnek megfelelően összeválogatva és egyesével az örök vadászmezőkre távoznak. (Fenti hozzászólás szigorúan a saját véleményemet és tapasztalatom tükrözi.)
A nyugalmi áram nem önmagárét van, hanem a keresztezési torzítás csökkentésének az eszköze. Csak addig emeld míg hallhatóan jótékony hatású.
Tanulságos lehet valamennyi 0,47 ohm-on feszültségesést mérni. Ha kiugró értéket tapasztalsz, ott a FET (vagy az ellenállás) nem illik a sorba.
Értem. Hát nem tudom, hogy jött az ötlet, hogy csak egy lemezt tesznek bele hűtésnek. Én méreteztem bele egy hűtőbordát. Ha megtartom a végfokot akkor bele építem. Csak még 5 milimétert le kell vágni a bordákból, hogy beférjen a végfokpanel alá.
Megmérem az összes ellenálláson eső feszültséget. Remélem nem fogom az örök búzamezőkre küldeni a FET-eket.
Sziasztok.Aktív hangdoboz 25wattos erősítőt akarom kapcsolóüzemű táppal hajtani.A kérdésem az lenne, hogy külön nagyfrekis szűrőt hogy tudnék tervezni hozzá? Ha a táp messze (1méter) a végfoktól akkor csökken a mindenféle sercogás ami hallatszik amikor nincs bemenő jel.A segítséget előre is köszönöm. Longa.
Szia! Mint írod a zaj mértékére hatással van a kapcsoló üzemű táp és az erősítő távolsága. Ebből arra lehet következtetni, hogy az induktív szórás jelentős. Ez ellen a tápegység mágnesezhető anyaggal való burkolásával tudsz védekezni, lásd PC táp háza.
Amennyiben maga a tápfeszültség is tartalmaz tüskéket, azt LC szűrővel érdemes csillapítani. Az induktivitás értékének 5uH körüli megfelelő áramterhelhetőségű fojtótekercset, kapacitásnak 2-3 párhuzamosan kapcsolt 1000µF körüli elektrolit kondenzátort ajánlok.
Köszönöm!Otthon leszek szabin dobozolok, veszek ki rossz számítógép tápbol szűrő tagokat.
Olyan kérdésem volna, hogy a két elkonak hány voltosnak kell lennie ebben a kapcsolásban? Eddig csak 16 voltost találtam a 22µF-ből a 100µF-ből meg 25 voltosat.
A 100µF legyen valamivel magasabb feszültségtűrésű, 50V-os jó lenne.
Lenne még egy kérdésem
Sajnos elkövettem egy hibát a nyakon :/ A jel bemenetnél van egy 4.7µF os kondi és utánna jönne egy 2k2 es ellenállás. Sajnos ezt kifeledtem a nyak rajzból .Nagy baj? Üdv:Levente
Szia! Az a 2k2 ellenállás egy fontos aluláteresztő szűrőt képez a 220pF kondenzátorral. A NYÁK-on továbbra sem tudok eligazodni, de feltételezem akad olyan fóliasáv amit elmetszve, a forrasztási oldalon tudod pótolni.
Amennyiben a bemenetet közvetlenül potenciométerre kötöd és nem valami alacsony kimeneti ellenállású aktív fokozatra, akkor a 2k2 ellenállásnak elvész a jelentősége.
Beiktatok egy SMD ellenállást
Köszönöm a választ
Megpróbálom megkeresni, gyors választ nem ígérhetek. Volt egy kis kavarodás a rendszeremben.
Csak ezzel tudok szolgálni.
Hello!
Megmértem az összes ellenálláson eső feszültséget. egy két ellenálláson 10 mV helyett 15 mV-ot mértem. De még áramkorlát nélkül nem mertem kipróbálni. ![]() Azt tapasztaltam, ahogy teszek rá hangerőt (még éppen hogy) a ventilátor ütemre szinte teljes sebességgel beindul. Meg persze erősebben izzik az égő. jelenleg a biztosíték helyére kötöttem az izzót.
Ugyanakkora Ugs-ről másfélszeres draináram? Elég rosszul hangzik. Nem tudom mekkora kockázatot rejt, megpróbálok utána olvasni. Papírforma szerint azok, melyeken lényegesen nagyobb nyugalmi áram folyik előbb melegszenek és magukra rántják a teljes terhelést.
Sziasztok!Végfokot építéssel kapcsolatban szeretnék kérdeni pár dolgot: A hidalt quad 405-ös ami elméletileg 300W-ot tud névlegesen mennyire jó mélyládák meghajtására? 4ohm-on lenne terhelve, valamint 500VA-s toroid és 20000mikroF puffer elég lenne neki?Vagy inkább vegyek egy használt végfokot ami kétcsatornás?
|
Bejelentkezés
Hirdetés |





Sajnos elkövettem egy hibát a nyakon :/ A jel bemenetnél van egy 4.7µF os kondi és utánna jönne egy 2k2 es ellenállás. Sajnos ezt kifeledtem a nyak rajzból .





