Fórum témák
» Több friss téma |
Mielőtt kérdezel, a következő két dolgot ellenőrizd!
I. A helyes tápfeszültségek megléte.
II. A kimeneten van-e egyenfeszültség.
Élesztés.
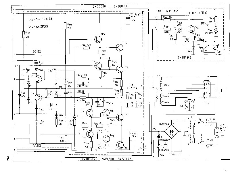
Szerintetek ez a rajz működőképes és tudja azt ami rá van írva? És elbír-e +-50 volt-ot?
Kösz a segítséget!
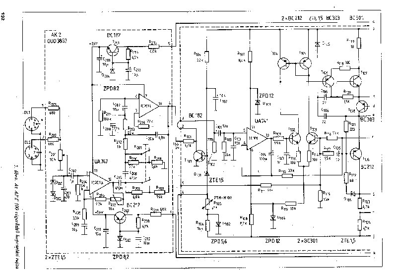
Hello azt szeretném megkérdezni hogy az alábi kapcsoláson mivel lehetne helyetesíteni a tip41 es tranzisztort?
előre is köszi
Szia!
Én a helyedben hagynám a fenébe ezt a kapcsolást. Tudom nem ezt kérdezted, csak jó tanácsként mondom.Egyébként kapható, és BD243-at ajánl helyettesítésre.
Mert?
Most találtam és azt gondoltam egyszerü és könnyü. Mi a baja elmagyaráznád ha szépen megkérlek.köszi Ez csak ilyen elméleti működésü ami csak papiron működik vagy zajos vagy mi baja.A kicsatoló kondi mondjuk tényleg nincs rajt de az pótolható. köszi azé
sziasztok!
van egy 500 W-os mélynyomóm és szeretnék egy erősítőt készíteni hozzá.........tudna valaki segíteni??????
Szia!
Nem mindegy hogy névleges 500W vagy RMS 500W
Az életbe nem tud 100-150 wattot!! MAx az 1/10-edét!
Ez a kapcsolás több sebből vérzik, ill. már elvérzett. (Szimmetrikus tápfesznél nem alkalmazunk kimeneti egyenáram leválasztása céljából kondit.) Már a bemeneti dif. erősítőnél baj van, nincs báziselőfeszítés, ettől már inkább effekt cuccnak minősíthető. De befelé haladva sem javul a helyzet,sőt!
Ne is foglalkozz vele.
Somogyi bírja azért a wattokat, az más téma, hogy nem szól semmit.
Csak a bevezető szál szakad meg állandóan!
Sziasztok!
Kérdezném hogy a Cleopátra rádioerösitöt nem lehetne kicsit nagyobb teljesitményre átépiteni? Használj nagybetűket mondatkezdéskor kérlek! jav.-szamóca
Szia!
Nagyobb teljesítményhez, nagyobb tápegység, végfokozat, hűtőfelület szükségeltetik. Megérné?
Tulajdonképp igazad van,csak mivel full egyszerü az egész herkentyü ezért gondoltam.Kaptam ajándékba csak a táp elkokat kellett kicserélni,igy most tökéletesen müködik,csak nekem felesleges.Akkor meghirdetem.
Ha jóludom neked is van egy ilyen 400w-os végfokod.Hűtőbordát tudnál nekem hozzá ajánlani ami jól hűti is?19"-os rack dobozba akarom rakni de arra nemfér valami nagy borda és állítólag eléggé nagy borda kell neki.Ami most megvan építve ahoz két kisebb van kb 9cm magas 25cm hosszú és az eléggé melegszik,igaz ventilárot csak a doboz belsejében van a bordán nincs.
SZia
Igen....nekem egy elég nagy bordán van,aminek tulajdonképpen az önálló hűtése elegendő. Múltkor leálltak a ventilátorok és nem volt több 40 foknál....órák múltán. A méretek: 22*28cm és 10 cm magas... De én úgy vettem pedig észre,hogy nem melegszik. Jól be van lőve a munkapontod? üresjáratban is melegszik neked? (nálam tök hideg órák múltán is üresben és 50mA alatt van bőven a nyugalmi áram. Mostanában szeretnék még két véget venni és azokat kisebb bodrára teszem és nem félek attól,hogy baja lesz. Talán tehetnél egy-két terelő lapocskát a ventilátorod elé,hogy jobban érje a bordát.
Üresjáratban nemmelegszik.Csak full terhelésen langyos olyan fél óra alatt,lehet elég neki ez a borda de én biztosra szeretnék menni.A 10cm magasság az a bordák kiállása?Amugy amit én építek abban a dobozba fújja majd be két db ventilátor a levegőt és fölül a szellőzőn a meleg kitud majd menni és a bordán is lesz 2db ventilátor.Azabaj hogy muszály ragaszkodnom a 9cm magassághoz mert azért az csúnya ha nagyobb a borda mint a doboz.Vagy inkább rakjak a rack doboz két oldalára és egyik oldalra is két fet és a másikra is?
Üdv
Ha adott két teljesen egyforma erősítő, aktív hangváltóval, akkor a mély, vagy a magas erősítő melegszik jobban? (azonos amplitúdót feltételezve) Avagy úgy is feltehetném a kérdést, hogy a mély, vagy a magas hangok melegítik jobban a végtranzisztorokat? Az Én gondolat menetem: A mély erősítőben az alacsony frekvencia miatt több ideig kell vezetnie a tranzisztoroknak, és több ideje van melegedni, mint a magas erősítésekor, ugyanakkor a magasnál pedig a nagyobb frekvencia miatt gyorsabban kell kapcsolgatnia... Szóval nem tudom eldönteni. Igazából ez csak elméleti kérdés részemről, gyakorlatilag mindkettőn elég nagy hűtőborda van ventilátorral megfejelve. Köszönöm
Sziasztok!
Szeretném kérni a segítségeteket, van egy beag apt 100 as végfokom amit +-29 voltról üzemeltettem(csak ilyen trafóm volt) de gondok lettek vele. A hangfal kimeneten -14 voltot mértem, ha kötök rá hangfalat akkor az R143 as ellenállás elkezd füstölni. Tudtok nekem valami segítséget nyújtani hogy hogyan induljak el? Előre is köszönöm nektek (csak ez az ütöttkopott erősítöm van)
SZia
Ha jó a légáramlat,akkor nincs baj,ha belül van minden összetömörítve. Én annak a híve vagyok,hogy sok venti,de közepes fordulattal..így nem zajos,de mégis huzat van. A porosodásra kell figyelni. A bordámon 4cm a bordás rész...az anyag 1 cm vastag...és alul két 1 cm vastag L kiállás van még,ami 5cm-re áll ki végig. A lapos felületre van nekem felfúrva az összes fet.
Természetesen a "mély" erősítője fog jobban melegedni,azon egyszerű oknál fogva,h egy átlagos(manipulálatlan)zenei jelben a mély hangok az össz. kimenő teljesítmény kb 60,vagy akár 70%-át is felemésztik.A középsávra 20-25%,a magasra 10%esik,persze ezek csak hozzávetőleges,irányadó jellegű értékek,és (zenei)műfajfüggőek,de általában a mély hangok "viszik el" a teljesítmény túlnyomó részét.
Az is lényeges,hová van belőve a keresztfreki,mert nem mindegy,h 1kHz-től,vagy (mondjuk)6kHz-től dolgozik a magashangú csatorna...
Nézd meg, hogy a kimenőtrafó primer és szekunder tekercse közt nincs-e zárlat.
Helló! Meglett a probléma vagyis remélem hogy csak ennyi lessz a baj kiment 2 db bc300 as.
De azért köszi.
Hát akkor remélem eléglesz neki amit én akarok rátenni.Ha nem akkor süljön meg
Sziasztok! Erősítő teljesítményét nem lehetne úgy kiszámolni, hogy multiméterrel megmérném azt, hogy mekkora a feszültség a hangszórón és ez ugye zene közben mindig változó ezért a mért értékek közül a legnagyobbat kiválasztanám és megmérném azt is hogy mekkora áramerősség folyik át a hangszórón és itt is a legnagyobbat választanám ki. Mivel P=I*U ezért a két értéket összeszoroznám és megkapnám a a teljesítmény.A kérdés az, hogy ezzel így kisebb pontatlanságokkal meg lehet e határozni az erősítő teljesítményét vagy hülyeség az egész.
Szerintem kantálhuzalból csinálj egy 8 Ohm-os műterhelést és 50-150 Hz között adj szinuszjelet a végfokra. Ebben a tartományban pontosan tudsz mérni a multiméterrel. Én is így szoktam :yes:
Szia! Elég fesz-t mérni! Mert P=U2(négyzet) /R
|
Bejelentkezés
Hirdetés |













