Fórum témák
» Több friss téma |
Azt szeretném megtudni, hogy lehetséges-e olyan rendszert építeni, ahol egy lámpát úgy tudok több helyről is kapcsolni, hogy közben a kapcsoló a lámpa fényerősségét is szabályozom. Gyakorlatilag olyan lenne, mint egy fényerősségszabályozó egybeépítve egy váltókapcsolóval.
Szia!
Igen, lehetséges, sőtt, még a mobiltelefonodról is szabályozgathatod!
Bonyolult kérdés. Minden kapcsolón fényerősség tekerő? És ha igen, akkor minden kapcsolónak külön rá vonatkozó fényerősség, vagy egyik kapcsolón feltekert fényerőt a másik kapcsolón le lehet tekerni? Az első is bonyolult (a régi falban futó vezetékekre nem lehet alapozni), a második meg nagyon bonyolult
Itt biztos megoldja pár ember programozható ic-kkel, az nélkül viszont a vezetékek száma lesz nagyon sok
Apáméknál tetőteret építünk és oda lettek véve ilyen alternatív kapcsolós fényerő "szabályozó" izék. Egy kör alakú tekerentyű van rajta, amit eltekerve változik a fényerő, a tekerentyűt megnyomva pedig le/fel kapcsolódik a lámpa. Lehet hozzá kapni egy hasonló cuccot, amit csak megnyomni lehet, ezáltal alternatív-kapcsolóként is használható.
Üdv.!
Elég a falban lévő 3 vezeték, és semilyen programozható IC nem kell.
Idézet: „egyik kapcsolón feltekert fényerőt a másik kapcsolón le lehet tekerni” Igen!
Igen, de ez esetben, csak az egyik helyen állítható a fényerő.
Igen, de ennek ellenkezője nem volt kitétel a témaindító hozzászólásban.
Itt is van, "Fényerőszabályozós kapcsoló" néven:
Bővebben: Link
3625+fa, na ezért építek magamnak ilyeneket!
Idézet: „ennek ellenkezője nem volt kitétel” De igen: Idézet: „egy lámpát úgy tudok több helyről is kapcsolni, hogy közben a kapcsoló a lámpa fényerősségét is szabályozom” Er-go: minden kapcsoló, fényerőszabályozó is!
Az idézett mondat első mondatrésze a lámpának csak a több helyről való kapcsolását állítja. A vessző után a mondat második fele pedig értelmetlen.
... kapcsolóval ...
Én így értettem. De még mindíg, nem tudjuk, hogy mit akar pontosan a témaindító. Csak arra volt kiváncsi hogy lehet-e, vagy hogy egyszerűen, házilag hogy lehet Na majd meglátjuk, ha újra belép.
Hozzákölteni én is tudok. Egyébként pedig ha a "val" toldalékot hozzátesszük a "kapcsoló" szóhoz akkor a mondat így sem köti ki azt, hogy mindkét kapcsolónak tudnia kell a fényerőt is szabályoznia. Ehhez a mondatnak ilyennek kellene lennie:
Idézet: „Egy lámpát úgy tudok több helyről is kapcsolni, hogy közben a kapcsolókkal a lámpa fényerősségét is szabályozom.” Nagyon zavaró, hogy tízből három-négy fórumozónál meg kell fejteni hogy mit is akart írni valójában...
Tessék egy lehetséges megoldás.
A kontállux érintőszenzoros kapcsolók is így működtek. Un. alállomásokat lehetett venni hozzájuk1/3 áron.
Szia ! Igen. Lehet kapni alternativ fényerőszabályzós kapcsolót. Ha kereszváltó is van ilyen akkor gyakorlatilag akármennyi helyről kapcsolhatsz és fényt is szabályozhatsz. Egy komolyabb villanyszerelő üzletben betudod szerezni és választ is kapsz a kérdéseidre. Ha nem akkor irj. Pista.
a "-val"-t, én is hozzágondoltam, de úgy látszik, hogy figyelmetlenül olvastam át ellenőrzéskor. Köszönöm, hogy hozzáköltöttétek.
Tisztelt Fórumolvasók!
Egy olyan fényerő szabályzós kapcsolásra lenne szükségem, melynek egyik izzója lassan halványodik (kb.: 5mp) míg a másik ezen idő alatt erősödik, majd fordítva. 230V-os 6db (fejenként 1,5W-os) led izzókat "villogtatnák" vele egy gőzfürdőben. Ebben kérném a segítségeteket.
Helló!
Ezt a fajta fényerőszabályzó lámpakapcsolót, hogy kell bekötni? Milyen színű vezetéket hova kössek???
Az egyik vezetéket az L-be, másikaz az A-ba. Az A megy a lámpába, az L az állandó fázis.
A hozzászólás módosítva: Dec 30, 2015
Szia!
Nem értek a villamossághoz, nekem négy vezetékem van. Mind szürke színű :-o..... akkor ilyenkor?
Onnan, ahol a négy vezeték van, hány lámpát lehet kapcsolni? Ha egyet, akkor abban két részt lehet kapcsolgatni? Annak a kapcsolónak van testvére, amivel szintén azt a lámpát lehet kapcsolni?
A szobában egy darab mennyezeti lámpa van amiben 5 db sporlámpa van téve. Semmi más.
Ilyesmi lámpa van felrakva amit csatoltam. A hozzászólás módosítva: Dec 30, 2015
Lehet, hogy leválasztókapcsoló van bekötve. Semmi gond, lehet használni a kapcsolót, de elég nehéz lenne elmagyarázni, hogyan keresd ki melyik vezeték micsoda. Inkább hívj egy villanyszerelőt.
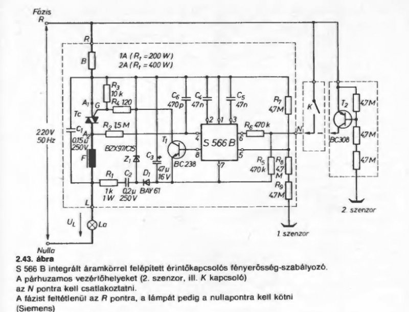
Talán itt elfér a kérdésem. Egy érintőfelületes Kontállux kapcsolót szeretnék átalakítani LED-ekhez (a LED-ek fázishasítással dimmelhetőek). Az eredeti, ha jól emlékszem, U112 vagy S556 IC-vel vezérelt megoldásban gondolom, a triak mindenképpen cserére szorul, valami kisebb tartóáramú típusra, ezen kívül mit kell módosítani még, van erről valakinek tapasztalata? A LED-ek összteljesítménye 20 W körüli.
Itt jobb helye lenne...
De még a hozzávaló gyári szabályozó kiválasztása sem olyan egyszerű Bővebben: Link A hozzászólás módosítva: Dec 29, 2021
Köszönöm. Kipróbáltam, az Osram parathom 7,9W-os, GU10-es LED-ekből a 3 darabbal tökéletesen működik így, ahogy van.
|
Bejelentkezés
Hirdetés |




Itt biztos megoldja pár ember programozható ic-kkel, az nélkül viszont a vezetékek száma lesz nagyon sok











