Fórum témák
» Több friss téma |
Fórum » Hangváltók (készítése)
A mértékegységeket a mérőszámtól szóköz választja el. A személynevekből képzett mértékegységek (Volt, Ohm, Amper, stb.) nagybetűvel írandók!
Sziasztok! Tudom hogy nem ép ide tartozik de valaki nem tudna adni egy 2 utas aktiv hangváltó kapcsolást !
Igen kerestem! Olyanra gondoltam amit már valaki megépitett sokszor megszivtam már olyan kapcsolásal amit még nem épitetek után !
A kérdésedet itt kellett volna feltenni, de nem adtál meg semmi infót, ami alapján javasolhatna neked bárki egyet.
Egy hangváltót mindig a hangszórók paraméterei alapján kell megtervezni és az adott hangszórókhoz kell hangolni. Olyat nem fogsz találni, ami "bevált", az előbbi okok miatt. Más hangszóróval már teljesen máshogy fog szólni ugyanaz a hangváltó. Nem is adtál meg semmit, ami alapján tervet adna neked bárki is. Hány Ohm -os hangszórókhoz kell, milyen teljesítményre, milyen keresztezési frekvenciával, mennyi a hangszórók érzékenysége, milyen meredekségű szűrőt szeretnél...? Tedd fel a hangváltós témába a kérdésed, de ezek az infók mindenképpen kellenek.
Aktív váltót keres, így nem kell sokat tudni a hangszórókról.
Ha végfok részre is a feladathoz tartozik akkor lehet, hogy hasznos, de tény így nem definit az igény
A hozzászólás módosítva: Ápr 9, 2016
A keresztezési frekvencia és a szűrő meredeksége akkor is kellene, ha pedig még végfok is kell, akkor a teljesítmény is szükséges.
Helló! Videoton 2050 2550 hangfalakhoz keresek kondikat.Ha valaki tud segíteni kérem hogy írjon.
***********@freemail.hu A hozzászólás módosítva: Ápr 13, 2016
H2000. Hangszó 2000
A hozzászólás módosítva: Ápr 13, 2016
Sziasztok! Valaki hozzáértőbb vagy esetleg tapasztaltabb tudna nekem segíteni hogy az Orion HS400-as hang(fala)sugárzóim hangváltójába pontosan milyen tipusú és fajtájú kondi való?
Köszi előre is! A hozzászólás módosítva: Ápr 27, 2016
Szia! Találtam egy biztató fotót Bővebben: Link
Itt a rajza. A Logotech-et mint beszerzési forrást már korábban linkeltem. A 22µF és a 47µF racionális áron, polaritásfüggetlen elkóval lenne célszerű.
Szia! Köszönöm szépen!
Az én hangváltóm így néz ki: Link Ebben perpill 2db 10µF-os 63V-os kondi van, és 1db 47µF-os 63V-os. Kicsit megkevert, hogy több helyen olvastam, hogy fóliakondenzátort javasolnak bele, illetve, hogy a 47µF-os bipoláris, a többi viszont nem. Ezek szerint nem fontos hogy bipoláris kerüljön a 47-es helyére? A másik ami nekem nem tiszta, olvastam hogy valaki 100V-os kondit tesz bele a 63-as helyett. Ez változtat valamin?
A 47µF legyen bipoláris, azaz polaritásfüggetlen elektrolit kondenzátor Bővebben: Link. A 100V vagy 63V feszültségtűrés egyaránt megfelel. A 10µF fólia-kondenzátorban is elérhető Bővebben: Link.
Tehát akkor az nem gond ha eddig olyan kondi volt a 47µF-os aminek volt + - pólusa?
Működött vele mint láthattad, de a továbbiakban nem szerencsés használni a sima elektrolit kondit.
Értem, köszönöm szépen!
Nagyon fontos azoknak a kondenzátoroknak a minősége , amelyek a hangszóróval sorba vannak kötve .
Lehetőleg PP legyen . Ha több kisebb kapacitásúból állítod össze az eredő sokkal jobb minőségű lesz mintha egy db-ot használsz . Ezt valószínű valamelyik járulékos paraméter javulása okozhatja . Nem egy zseniális ötlet volt egyébként . Az egyik srác megépítette a dobozaimat ,és elhozta őket mert hallgathatatlanok . És tényleg néhány perc után úgy érezte az ember hogy ki kell kapcsolni . Az összes különbség az volt hogy az ő váltójában 1 db 13 mikros C219 kondenzátor volt ,az enyémben szintén C219 de 1-2 mikrókból összeállított térplasztika .
Üdv!
"Ezt valószínű valamelyik járulékos paraméter javulása okozhatja." Ez a peraméter az ESR. (ESR=electronic series resistance), az elektrolit kondenzátorok néhány tized, vagy néhány ohm-os soros ellenállása) A hozzászólás módosítva: Máj 5, 2016
Elektrolit kondenzátort sorba kötni a hangszóróval ,elég furcsán hangzik .
A fólia kondenzátoroknál is van ESR ,de nem tudom elképzelni hogy tized Ohmnyi eltérés önmagában ennyire beleszóljon a hangba . Talán a fegyverzetek feltekeréséből adódó induktivitás ,és az ESR lehet a bűnös . Ketten együtt már egy párhuzamos R-L tagot alkotnak .
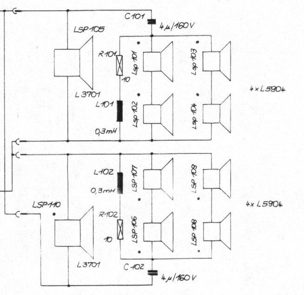
Kedves Szakik!
Van egy Vermona Regent hangdoboz párom. Kicsit rendbe kapnám őket. A betekintésnél láttam, hogy az egyik dobozban csak egy mélynyomó hangszóró van, a másik dobozban, benne van a mélynyomó, valamint 4 db kisebb sugárzó, -gondolom azok adják a közép. ill. magas szekciót. Kérdésem, hogy szét tudom osztani a 4db -egyébként egyforma paraméterű- hanszórót a két dobozba? A neten találtam rajzot róla. ebben benne van a hangváltó is. A dobozaimban a hangváltó szerepét egy 10 w-os 10 omh-os , és egy 4 mF/160V os kondenzátor adta. Köszönöm szépen ! A mélysugárzó 50W/8 omh, a kicsik 8W/8 omh (a rajz a rendes gyári hangváltót mutatja) Kezdő "amatőr" vagyok ![]() ![]()
Üdv! Két-két középmagas hangszórót párhuzamosan kellene kötni,majd sorba velük a kondenzátor, és így a mélynyomóra párhuzamosan az egészet.Sajnos ez így eléggé találgatás váltó szempontjából,mert ismerni kellene a hangszórók több adatát is. Viszont kiindulásnak jó lesz,szólni fog ,később viszont finomítani kell.
Köszönöm!
Annyi elírás van a kérdésemben, hogy "A dobozaimban a hangváltó szerepét egy 10 w-os 10 omh-os , és egy 4 mF/160V os kondenzátor adta" Így helyes: A dobozaimban a hangváltó szerepét egy 10 w-os 10 omh-os ellenállás, és egy 4 µF/160V os kondenzátor adta. Az alábbi sematikus rajzot készítettem a dobozban lévő elrendezésről. Remélem átlátható. Köszönöm, mégegyszer..!
Hibás a rajz, ha 2-2 magas sorba van és úgy párhuzamosan. A rajzon 1-3-4 hangszóró sorba van és azzal párhuzamosan a 2. hangszóró. mellékeltem egy képet is, így gondoltam én.
![]() Leveszel 1-1 soros magasat és 2µF-ra kicseréled a kondit és a másikba is ugyan az (vagy maradhat 4µF is, csak akkor a magas hang alsó határfrekvenciája lejjebb kerül).
Sziasztok!Van egy érdekes kérdésem, az alábbi mély sugárzóhoz milyen hangváltó illene?
Egyedileg el lehetne készíteni?Vagy inkább vásárolni? Válaszotokat köszönöm! Üdv! SAL SPA 2530
Üdv.
El lehet készíteni, csak kell hozzá induktivitás mérő. Hangváltó 3000Hz Keresztezési frekvencia pdf-ben 3500Hz-et ír ideálisnak.
Üdv!Én meg mindenáron 3500Hz-es keresztezésit keresek,ebbe amit belinkeltél nem gondoltam hogy jó lesz. Nemrég én is beleakadtam ebbe a szériába.Azért gondolkoztam az gyedi elkészítésben mert gondoltam akkor a tekercset pontosabban el lehetne készíteni.
Mellékelek egy rajzot. Az alsó részét kell majd nézni, ha nem kell a magas rész. 3500Hz keresztezési frekvenciával.
Kondenzátorok C1 = 2.65 uF C2 = 5.44 uF C3 = 8.05 uF C4 = 2.26 uF Induktivitások L1 = 0.25 mH L2 = 0.88 mH L3 = 0.75 mH L4 = 0.36 mH A hozzászólás módosítva: Jún 6, 2016
Lényegében megvan hozzá a piezo magas sugárzó is,be is van építve a neki megfelelő 53 literes ládikájába,csak ezen a mély sugárzón gondolkozom erősen hogy ha már minden megvan hozzá akkor egy normális szintű hangváltót kellene hozzá építeni vagy vásárolni,én pedig rengeteg tekercset készítettem már,de ehhez valahogy nem tudok információt találni mert ilyet még soha sem készítettem,mondjuk úgy hogy a hangtechnika nem annyira érintett engem sajnos,de bármit képes vagyok alkotni
![]() SAL KHS 311M
Tökéletes rajz,nagyon szépen köszönöm!
![]() Nagyon szép dolog lenne ha el tudnám készíteni, akkor már legalább szépen szétválasztaná a frekvenciákat. |
Bejelentkezés
Hirdetés |











