Fórum témák
» Több friss téma |
Fórum » Kapcsolási rajzot keresek
Témaindító: Kallai Csaba, idő: Márc 11, 2006
Témakörök:
Szia! A végfok 22 W - 8 Ω. Ez ±25/30 V tápfeszültséget jelent (terhelt/terheletlen). A szekunderek arányát megtudod, ha onnan táplálsz be pár voltnyi váltakozó feszültséget.
Ellenőrzésül nézd meg az egyenirányító utáni pufferek feszültségtűrését, az alatt kell maradnod.
Először óvatosan lehámoznám a szigeteléseket, hátha van alatta hőbiztosító. Ekkora trafó a helyén ülve ritkán szakad...
Sziasztok!
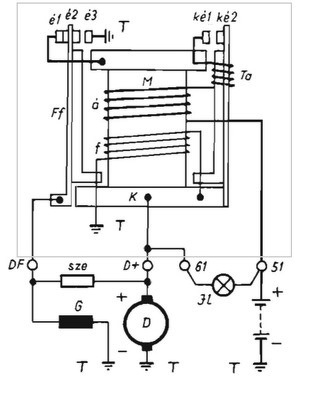
Egy MZ TS/125-ös motorkerékpárhoz szeretnék elektronikus feszültségszabályzót készíteni, ehhez szeretnék kapcsolási rajzot. Ha esetleg épített valaki, és van bevált kapcsolása jól jönne. A motor negatív testelésű 6 Voltos rendszerű, dinamóval szerelt. A gerjesztőtekercs egyik vége fixen negatívra van kötve. Mellékeltem egy képet. köszönettel: furko
Sziasztok.
Ha csatlakozhatok itt a kollégához. Nekem Jawa 250-559 motorommal volna ilyesmi, kb havonta szét kell szedni hogy legyen töltés... Egyébként a motor jó de a töltéssel állandó a kínlódás. Valami elektronikus szabályzás jó lenne de nem veszem meg rá 130E Ft-ért a vape gyújtás készletet, azért szeretném eredetiben meghagyni a gyújtását. Bármi segítséget szívesen fogadok. Válaszokat előre is köszönöm.
Szia! Bővebben: Link A témájában érdeklődj!
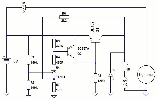
Ezzel már próbálkoztam, de nem volt stabil a feszültség.
TL431 talán elég pontos, bár jobb lenne a témájában érdeklődnöd, sajnos csak motorkerékpár generátorhoz építettem eddig elektronikát.
Igazából ezt is megtaláltam, de nincs róla infó hogy tényleg működik-e.
Ha más nem lesz teszek vele egy próbát. Köszönöm! Nagyon sok mindent építettem már netről ami nem működött, ezért keresek itt bevált kapcsolást.
Bővebben: Link Itt többen is írták hogy megépítették.
Köszi! Ennek a nyáktervnek a kapcsolását linkelte reloop legelőször.
Megcsináltam, de nem elég stabil a feszültség.
Sikerül ki nyomoznunk. 2*26Vac /1*18Vac
igy már könnyű dolgom lesz. Még egyszer köszönöm mindenkinek.
Sziasztok!
Egy monitor Main Board-jának a rajzát keresem, a panelon lévő szám : L1721mn/L1921mn-00 . Sajnos ez alapján nem igazán találtam, de hátha tud róla valaki valamit. Köszönöm előre is.
Sziasztok!
Minap vásároltam egy régi NEC laptopot. Az eladó azt mondta, nem tudta kipróbálni tápegység hiányában! Sajnos, kiderült, hogy a videó kimenete hibás, mert külső monitoron sincs kép. Keresem a rajzát, hátha megtudnám javítani. Legyetek szívesek segítsetek! Típusa: NEC Versa LX Intel Pentium II laptop. Segítségeteket előre is megköszönöm!
Sziasztok! Szükségem lenne egy elektro voice evt400A erősítő kapcsolási rajzára. Google nem a barátom, még egy képet sem ad ki róla. 2U rack magas erősítő, valaki mar cserelt benne vegtranyokat. Egyik oldala mj15024, masik meg 2n3773, szóval tuti hogy kvazi komplementer vegfokrol van szó. Valamiért mind a két oldalon kintvan a teljes féltáp. Egyik oldalt a + masik oldalt a -. védelem működik benne, csak ezek a mért értékek maga az erősítő panel kimenetén van mérve.
Szia.
Idézet: „szóval tuti hogy kvazi komplementer vegfokrol van szó” Azért ebben ne légy olyan biztos... Főleg, hogy ha tényleg kvázi komplementer lenne - amit kétlek - akkor nem egy sokkal kisebb feszültségű (MJ15024-250V - 2N3773-140V) tranzisztort használnának. Néhány típust láttam már, javítottam (Dynacord L1600 L2400, Powermate 600, 1600, ElectroVoice P1200, 2000, 3000 S900, CL1600) de hogy kvázi-komplementer lenne, még nem volt példa.... Amit az ElectroVoice és Dynacord használt, az az MJ15022-MJ15023, vagy az MJ15003-MJ15004. Mi a meghajtó tranzisztor benne? Jó lenne egy kép a végfokról is.
Szevasztok Kollégák. Segitsetek ki egy müszaki rajzzal, mégpedig a Samsung CW683CNG képcsöves tv-hez valóval. Beszerzési ötleteket is megköszönném. Miska.
Szia!
Rajz:Bővebben: Link.
Sziasztok!
Kapcsolási rajzot / leírást kérnék tőletek. Egy 100*100 mm fém felületet figyel az elektronika, ami egy közelítés / érintés kapcsoló. Pl. ha megközelítek vagy megérintek a kezemmel egy kilincset, azt már érzékelje. A végeredmény egy relé meghúzása. Köszi. Üdv janigel
Kérdés, hogy milyen a környezet, van-e a működés szükségessége esetén hálózati feszültség. Ha igen, akkor legkönnyebb az 50Hz-et érzékelni egyszerű CMOS kapukkal (függetlenül attól, hogy esetleg akku/elem a tápfeszültség). Ha nincs a közelben hálózat, akkor oszcillátort kell építeni, amihez csatlakozik az érzékelő-lemez, melynek érintésekor a rezgés leszakad.
Csak szólok, nem biztos hogy primer szakadt, lehet hogy beépített klixon ment tönkre, meg kellene próbálni kipiszkálni.
Helló kadaris. Köszönöm a gyors segitséget. Miska.
Üdv! Nem feltétlenül gyári, de kipróbált kapcsolási rajzot keresek 3 V-al már működjön, a kimeneten 9 V 50 mA terheléssel működjön. Egy gyári, (MT3608-2A), modul helyett kellene, mely egyből nem működött.
Szia!
Ez egy MC34063 kapcsoló üzemű táp kalkulátor. Beírod a paramétereket, ő kiszámolja és megépíted. Bővebben: Link
Még többféle kalkulátor.
Bővebben: Link Idézet: „Schematics for the SG-1” A Csillagkapu kapcsolási rajza is ott van!
Szia! Köszönöm a segítséget! Az egyik oldal és másik oldal, ugy hogy jobb es bal oldalra értettem, az az volt javitva az erősítő. Azóta sikerült megjavitani, meghajtó fokozat előtti résszel volt egy kis bibi, lényeg hogy mostmár működik mind a két oldal, annyi hogy más a bemeneti érzékenysége, de hát ez van.
Üdv kedves csoport társak! A videoton TB43 (kékes) készülék kapcsolási rajzát keresem, de a neten nem nagyon látom. Tud-e itt valaki nekem segíteni?
A válaszokat előre is köszönöm. |
Bejelentkezés
Hirdetés |









