Fórum témák
» Több friss téma |
Fórum » Labortápegység készítése
Attila SMPS Labortápegység II -t valaki megépítette furatszerelt változatban?
Szia
Nem hinném hogy bárki megépítette volna, mivel legjobb tudomásom szerint nem készült furatszerelt, csak smd.
Ez nem lenne neked megfelelő? Vezérlő fesz 0,4-1,8V
BS108 GEGZ Esetleg BS170 A hozzászólás módosítva: Feb 9, 2014
Ezzel csak annyi baj van hogy a feszt a sönt előtt méri, tehát a söntön eső feszültséget a műszer nem fogja jelezni (a földhöz képest méri a kimenet feszültségét az egyik szálon, a másikon pedig a föld és a sönt közti feszültséget (átfolyó áram)). De ez legyen a legnagyobb baja (valamit valamiért). Cserébe semmilyen segédtápra nincsen szükség, rákötöd a 4 szálat a tápra és kész.
A tápban van sönt, minek bele még egy?
Én a saját kapcsolásomat átterveztem a tanácsaid alapján, van amit régebben már beletettem (potik csuszkájára az ellenállásokat).
- 470K-k hozzáadva - Cki 10µF/63V berakva (habár ezt jó lenne tudni, hogy mekkora az ideális, hogy a tranziens amiről korábban írtál ne legyen nagy) -Z2 referenciára betettem egy 10µF/6.3V-os kondit. (de akár egy SMD is mehetne a bottom oldalra, úgy szebb lenne ha utólag van berakva) 4,7 µF / 25V SMD1206 Kerámia - még írtad, hogy másik OPA mehetne bele, erre mi lenne a javaslatod, hogy ne kelljen a kapcsolást átalakítani? A hozzászólás módosítva: Feb 9, 2014
Szerintem hagyjuk békén a jó öreg kapcsolást, úgy a hibáival és előnyeivel együtt. Ha minden hibát ki szeretnénk űzni belőle, már rég köze sem lenne az eredetihez. Az egyszerűsége ellenére így is túl sokat bonyolítottunk rajta.
Amiket javasoltál módosításokat, nagyjából megoldottam, de így egy teljesen másik kapcsolás lett belőle. Kipróbálni még nem próbáltam ki, így mindenki csak saját felelősségére tegye! Pioneer
Na, te érted hogy miket beszélek! Szuper! Szinte tökéletes a rajzod! Értetted azt is hogy hogyan kell az áram-megosztó söntöket mérésre is felhasználni, hogy hogyan gondoltam a két OPA-s szabályozást és az üzemmód-jelző LED-eket, hogyan kell lebegőföldessé alakítani az egészet... Vágod te a dolgokat!
![]() A segédtáp-része nem stimmel mert ott azt mondtam hogy maradhat ugyan az mint a "2.7.4.v2"-nél csak a Villardot meg kell fordítani. Azaz itt most a negatív táp mehet kis stabkockáról, a pozitív pedig Villarddal. Így ugyanis nem kellene a segédtáphoz másik szekunder. Bár én a külön segédtáp híve vagyok szóval nekem így még jobban is tetszik a rajzod végül is. A rajzról viszont még hiányoznak a potik szűrőkondijai, a csúszkák lehúzó ellenállásai és az elektronikus DC BE/KI kapcsoló. Illetve a feszültség-állító poti részét át lehetne variálni hogy az is feszültségvezérelt legyen. Ez csak 3db ellenállásba kerülne. Ja és az LM358 sem sokkal jobb választás sajnos az LM324-nél. Javaslom a TCL2272-t ez nagyon jó kis OPA, én is ezt használom. Idézet: Tudjuk hogy hogyan lehetne jobbá tenni de inkább hagyjuk békén? Ezt még meg is érteném akkor hogyha a jobbá tétel az áramkör bonyolításával, több alkatrész felhasználásával történne és ezáltal drágább és bonyolultabb lenne az áramkör. De erről szó sincs, pont hogy egyszerűbb lesz tőle! (Nézzétek csak meg a két rajzot hogy melyik egyszerűbb!) Szóval nem értem az okát miért ne lehetne jobbá tenni. Azért mert akkor már köze se lenne az eredetihez? Miért kell hogy köze legyen hozzá? „Szerintem hagyjuk békén a jó öreg kapcsolást, úgy a hibáival és előnyeivel együtt.” Egy áramkör tervezésekor szerintem az a cél hogy az áramkör a lehető legjobb legyen, nem az hogy hasonlítson valami másra. ![]() Idézet: Na, akkor itt a lehetőség hogy az én javaslataimat felhasználva újra egyszerűbb legyen a kapcsolás. „Az egyszerűsége ellenére így is túl sokat bonyolítottunk rajta.” ![]() Mondjuk nekem aztán teljesen mindegy hogy megfogadjátok-e a tanácsaimat és átrajzoljátok-e, én csak elmondtam az ötleteimet mert Alkotó barátom kérte. Ha így marad ahogy van, én továbbra is nyugodtan alszom. A hozzászólás módosítva: Feb 9, 2014
Nincs belőle furatszerelt változat. Az SMPSII az egy áramkör, egy változat.
Furatszerelten sokkal nagyobb lenne az áramkör és biztos vagyok benne hogy teljesen másképp viselkedne a huzalozások hosszának megnövekedése miatt. Idézet: „Cki 10µF/63V berakva (habár ezt jó lenne tudni, hogy mekkora az ideális, hogy a tranziens amiről korábban írtál ne legyen nagy)” Ez igazából csak a gyakorlatban derül ki de nem lövünk vele nyulat. A lehető legkisebb legyen ami még éppen hogy nem hagyja a szabályozást begerjedni vagy egyéb hülyeségeket művelni. A 10µF már nagyon jó érték és szerintem biztosan elég is. Az OPA-t írtam a másik hozzászólásomban hogy TLC2272 a nyerő, nálam is ez vált be. Használtam még másokat is de azok nehezen beszerezhető drága egzotikumok voltak, a TLC2272 meg van mindenhol és nem is olyan drága. A hozzászólás módosítva: Feb 9, 2014
Megvallom neked nem néztem utána a paramétereknek, én általában nem keresek modern alkatrészeket a boltok polcain mert azok már kissé elavultak..most meg azt tettem.
Azért kíváncsi lennék hogy a 3db IRF540 G-S kapacitása és a 220ohm milyen időállandójú aluláteresztőt képvisel, most meg keresünk egy jó gyors OPAt amit majd vissza kell lassítanunk hogy ne gerjedjen a sokkal lassabb végrehajtás miatt. Pont ugyanez a baj a Lézeres témában szupepe idióta fetes áramgenerátorával kb 9 éve...persze ott is egyszerűbb betenni Miller kapacitást, meg egyéb tüneti kezelést alkalmazni. Szegény Pioneernek meg sikerült lerajzolnia a te tápod szabályzókörét...
A javasolt TLC2272 50mA-rel tudja rugdosni a feteket, azért ez már nem rossz. A fetek gate-kapacitása az adatlapjukról leolvasható; kb 2nF. Az időállandó pedig kiszámítható az ellenállással. Ehhez hozzávéve az OPA slew-rate-jét és a kimenő áramát már kiszámítható hogy milyen gyors lesz a reakcióideje az egész tápnak. Bár ezt már egyszerűbb talán leszimulálni. Aztán hogy ez most jó-e vagy sem, azt mindenki eldöntheti maga, az én véleményem szerint teljesen jó. Mellesleg rajtam kívül senki nem vizsgálta még a labortápja dinamikus viselkedését szóval nem is nagyon értem most miért kell miatta aggódni.
De rendben, egy gondolat erejéig játszunk el azzal hogy nem elég! Túl nagy a fet kapacitása, túl nagy az időállandó, lassú a beavatkozás. Oké. Mit tudunk ilyenkor tenni? Beteszünk egy kis tranzisztort az OPA-k kimenetei és a gate-ek közé! Így már nagyságrendekkel gyorsabb lesz! És ezzel eljutottunk oda hogy az áteresztő tranzisztorokat ismét egy meghajtó tranyó segítségével működtetjük. Mint ahogy az eredeti kapcsolásban is! ![]() Szóval ha kell a meghajtótranyó azzal sem vesztünk semmit az eredeti rajzhoz képest, ha meg nem kell akkor egyszerűsödött a kapcsolás. Az én véleményem az hogy nem kell. Az SMPSII-nél egyébként egy jó darabig kísérleteztem ilyen meghajtással és arra kellett rájönnöm hogy nélküle, közvetlen az OPA-kkal hajtva még jobb is a kapcsolás. (Tegnap már említettem hogy minden áron törekedni kell a szabályozókörben a lehető legkevesebb félvezető használatára.) Idézet: Így igaz. Aki ezt a konstrukciót kitalálta, nagyon okos ember lehetett. (A lebegőföldes tápegység nem az én találmányom.) „Szegény Pioneernek meg sikerült lerajzolnia a te tápod szabályzókörét...” ![]() Ebből a rajzból még valami jó dolog fog születni De nem lehetne mindjárt az elején 50-5A-re tervezni s nem utólag ?Igy akinek megfelel a 3 amper max el hagy egy két dolgot. Én biztos vagyok benne sokan az 5 amperes verziót épitenék majd meg... Idézet: „Mellesleg rajtam kívül senki nem vizsgálta még a labortápja dinamikus viselkedését szóval nem is nagyon értem most miért kell miatta aggódni.” De! Én vizsgáltam.
Szinte lehetetlen ekkora hőt értelmesen kezelni.
Ha kell a nagy áram, akkor Attila86 tápja remek választás lehet, hiszen ott 10A-t is használhatsz.
Előszabályzó nélkül nem igazán ajánlanám nagyobb teljesítményre alkalmazni. viszont itt valaki tervezett egy egy jó kis előszabályozót. Azt elé kötve megoldható a dolog, viszont akkor már a trafó lesz kicsit bonyolultabb. Bár aki maga készíti (készítteti) a trafót, annak már mindegy mennyi leágazást készít rá.
Ha több tranzisztorral oldja meg (nem 3-al, hanem 5-el) akkor akár kivitelezhető.
Nálam 2,5A/50V-ot visz simán. Igaz még csak tesztelés volt, valamikor össze is kellene már rakni a dobozát, csak hát tél van.
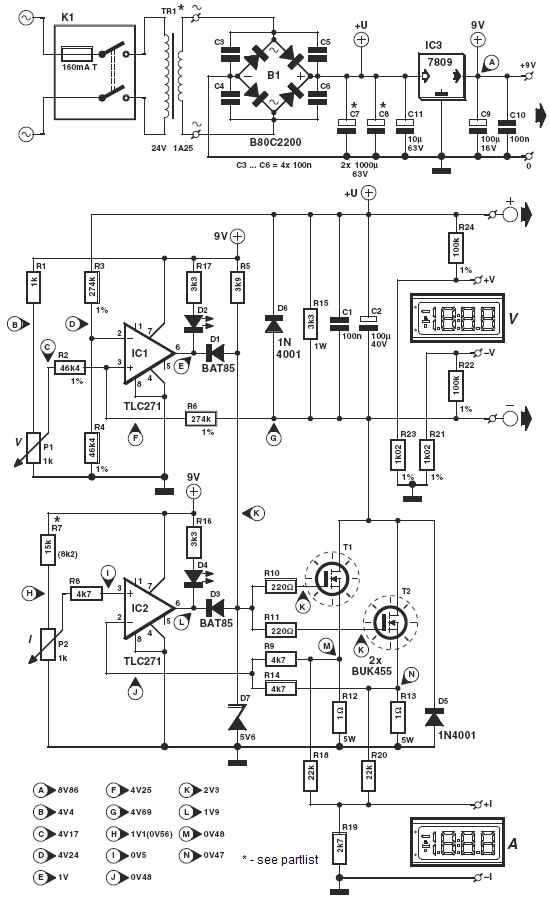
Attila86 javaslatai alapján, Pioneer által felvázoltakkal, kísérteties a hasonlóság!
A hozzászólás módosítva: Feb 9, 2014
Ez az hogy tranzisztoros nem tudja azt amit az ember elvárna tőle. A hatásfoka nulla.De nem kel mindjárt 10-20 amperekben gondolkodni.Megértem azt hogy a kapcsolásokban az utolsó milliamper is át van rágva ill mérve s számon tartva, ugyan akkor 200Wattot meg a szoba fűtésére használnak fel a labor táp megépítői.Mert ugye ez az igazság. Szerintem ebből kellene kiindulni.Hisz a veszteség itt kezdődik.
És bocsánat ha ez sértőleg hat valakire , nem e szándékkal mondom ,de hogy melyik kapcsolás éppen kinek a rajzához hasonlit senkit nem érdekel addig mig a cél ,hogy jó hatásfokkal müködő kapcsolást illetve megépitve jó labortápot tudhat magának az illető.
Az eredeti rajz 30V/3A-es. Az 50V/5A ehhez képest sokkal nagyobb disszipáció lenne, 90W helyett 250W. Én szerintem ebből a kapcsolásból egészségesen legfeljebb 120W hozható ki azaz maximum 40V/3A vagy 30V/4A. Ennél feljebb már nem kellene semmiképp se menni valamiféle előszabályozás vagy előválasztás nélkül.
Egyébként jut eszembe, ha 30V/3A-nél maradunk maximum, akkor egyetlen szem TO-247 tokos fet is elég lenne szerintem. Ezzel még egyszerűbb és még olcsóbb lenne az áramkör. A hozzászólás módosítva: Feb 9, 2014
A több tranzisztor használatával a tranzisztoronkénti disszipáció csökkenthető de az eredőjük ugyan annyi marad. Vagyis a hűtőbordát is a tranzisztorokkal együtt növelni kell. 200-300W már rengeteg hő, főleg hosszú távon.
Ejnye mán no!
![]() A segítség, az ismeret, és a tudás bővítése ne legyen már egyenlő a sértő rossz szándékkal. A fentebb mellékelt ábrán mindössze az látszik, hogy létezik a jelen elgondolásokból egy, -közel hasonló- már megvalósított kapcsolás, ráadásul az Elektor tollából. Kiindulási alapnak, vagy bővítésnek, vagy egyszerűsítésnek -szerintem- elegendő. Egyszerű, nagyszerű. /van egy olyan mondás, mi szerint: "rossz az aki rosszra gondol"/ A hozzászólás módosítva: Feb 9, 2014
|
Bejelentkezés
Hirdetés |







Furatszerelten sokkal nagyobb lenne az áramkör és biztos vagyok benne hogy teljesen másképp viselkedne a huzalozások hosszának megnövekedése miatt.

Ebből a rajzból még valami jó dolog fog születni





