Fórum témák
» Több friss téma |
Fórum » Leszállásjelző hanggal
Sziasztok!
Egy kis segítséget szeretnék kérni elektronikai tervezésben. A helyzet az, hogy buszsofőrként dolgozom, és egy nap, míg az én buszomat javították, egy másikkal dolgoztam, amiben a leszállásjelző használatakor nem csak egy zöld visszajelző világított a műszerfalon, hanem megszólalt egy "csiling" is, így nem kellett minden megálló előtt ránézni a visszajelzőre. Leszállásjelző csak a 2-es és 3-as ajtónál van, de csak egyszer csilingelt a visszajelző,amelyiknél hamarabb nyomták meg, és ha többször megnyomták (kipróbáltam) akkor sem csilingel, csak az első jelzésnél. Egy ilyet szeretnék megépíteni, minél egyszerűbben, időtállóbban, ebben kérnék segítséget, az áramkör megtervezésében. Van egy kicsi zümmerem, ami egy 4,5 V-os elemre kötve kb. 1 kHz-en sípol, bár nem tudom elég hangos lenne-e az Ikarusba.
Az izzóra kell teni a zümmert ami a kapcsolóban van és mig világit addig dudál !!
Vagy kell hozzá még 1 időzitő, hogy csak 5 mp-ig zümmögjön.
Ebben az a baj, hogy akkor 2 zümmer kellene, még időzítővel is, és akár percekig sípolgatna.
nekem volna egy ötletem....
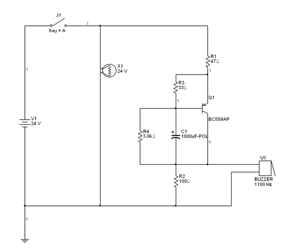
a zümmert rákötöd egy kondival és egy ellenállással sorban a zöld visszajelző lámpájára..... csak addig zümmögne míg a kondi felnem töltődik.... mondjuk egy 36V-os 2200µF kondi és egy 1kOhm jó lehet... remélem beválik üdw
Szia !
Ötleted jó ![]() Annyit csak a megvalósításhoz, hogy a busz feszültsége valszeg 24V körül lehet, ezért figyelni kell a zümmerre, ami 9-12V lehet. Üdv!
Igen, a busz 24V-os. De kedden, ha megyek dolgozni és lesz annyi időm, akkor kipróbálom a javaslatokat.
Köszönöm szépen!
Én is észrevettem hogy ezek az uj buszok a logigátlanság csúcsai
![]() Az utas sem tudja hogy jeleztek-e azon a az ajton, mivel nincs lámpa ott, de viszont a söförnek kikell nyitnia az összeset hogy biztosra menjen, ezért sokkal nagyobb az elhasználodás! De a legjobb hogy a müszerfalon már van Reset gomb ![]() Te hogy nyulhatsz hozzá a busz elektronikájához? A közlekedési társoság szerintem nem venné jó néven. Meg utána leadod a buszod másnak, és elromlik akkor találja ki hogy müködik a kapcsolásod.
Nem kell mindent tudnia a cégnek.
Nem nagyon kell babrálni, mert csak a visszajelző lámpa egyben a nyitógomb is, amiből van nálunk tartalék cserélni, mert elhasználódnak, tehát szerelünk mi is. Ezzel a visszajelző lámpával párhuzamosan kötném a hangjezőt és így érintetlen maradna az eredeti áramkör. Más pedig nem nagyon vezeti, ketten vagyunk felváltva rajta, szinte mindig megy a busz, igen pici az esélye, hogy 1-2 szer egy hónapban vki más beleül, de szerintem ez neki is megkönnyíteni a melót.
Szigorúan a saját véleményem szerint:
Aztán egyszer ne adj isten okozol/okoznak/szenvednek vele egy balesetet, odacsuknak valakit, elrántanak vagy kiseik valaki a lépcsőről és berendelik a buszt gépjárműszakértői vizsgálatra, hogy a soför volt figyelmetlen, vagy műszaki hiba okozta. Na ott megtalálják a kütyüd akkor térdelés és fejbelövés fogkövetkezni. Szerintem ne barkácsold a gépet. Ilyen visszajelző rendszereket inkább szereztessétek be, szerintem csak szólni kell és venni fognak. Egyáltalán nem drága, kb mint a csipogós tolatás jelző. Az itteni home made kapcsolások sokmindenre jók, de nincsenek hitelesítve semmilyen szabványnak nem felelnek meg. Arra tökéletesen alkalmasak, hogy otthon elbogarásszon velük az ember, vagy kisebb megrendeléseket teljesítsen, tervezzen. De egy busz az nem az otthoni játszós asztal a műhely sarkában! Bármikor lehet egy rövidzárlat és kinyithatja az ajtót menet közben ha a nyitógombra kötöd. 50-90-nél nem szívesen lennék az ajtóban ha az kinyílik. főleg, hogy 1-2 hülye abba kapaszkodik... Szerintem alaposabb átgondolásra van itt szükség.
Tényleg mondhatnád ezt az ötletet a közl. társoságnak,
hogy rendeljenek valami hagjelző kiegészítőt a gyártótól.
De ha külömben párhuzamosan kötsz egy ilyen egyszerű kapcsolást, az addig fog neked zümmögni mig kinem nyitod az ajtot, vagyis egy idő után idegesítő lesz
a zümmert rákötöd egy kondival és egy ellenállással sorban a zöld visszajelző lámpájára.....
csak addig zümmögne míg a kondi felnem töltődik.... Ez meg a másik: Idézet: „Én is észrevettem hogy ezek az uj buszok a logigátlanság csúcsai Az utas sem tudja hogy jeleztek-e azon a az ajton, mivel nincs lámpa ott...” Nem tudom, melyik országban nézted az új buszokat, mert azok, amelyek tavaly és tavalyelőtt kerültek újonnan forgalomba Budapesten, azokon egytől egyig mindegyiken van visszajelző lámpa az adott ajtó fölött...még azt is megsúgom, hogy zöld színt kell figyelni!
Pécsen van egypár új merci busz azokon nincs semmi visszajelzés az ajton h jelzett-e már valaki, az 1. ajton meg már jelző sincs. De akkor nem egyről beszélünk.
Kondi ok. Idézet: „csak addig zümmögne míg a kondi felnem töltődik....” pont ez a lényeg h csak egy kis ideig zümmögjön ne végig míg kapja a feszt
Szerintem logikailag ketté kell bontani a kérdést.
1. Kell egy flip-flop, ami átbillen, ha megnyomják a leszállásjelzőt, és mindaddig így marad, míg a vezető nem nyit. 2. Kell egy időzítő, ami egy 2-3 mp-re (vagy rövidebb ideig) szólaltatja meg a zümmert, illetve az 1kHz-es hangot. Az egész két, 555-ös (vagy egy 556-os) IC-vel megoldható. Szerintem.
Szia !
Minek ? Mi indokolja ? Magyarázd el ! Üdv! Idézet: „Minek ? Mi indokolja ?” Lehet - sőt biztosan - az én felfogásom gyenge, de nem értem. Mit kell elmagyaráznom? Bocs, tényleg nem értem...
Szia !
Azt mond el minek az 555 és a flip-flop ? Ha nagyon bonyolítom akkor is elég egy tranzisztor. Üdv!
A buszon EGY ajtó van csak???
Csak mert össze NEM!!! kötheted a különböző ajtók leszállásjelző-fényeit... |
Bejelentkezés
Hirdetés |




Vagy kell hozzá még 1 időzitő, hogy csak 5 mp-ig zümmögjön. 


