Fórum témák
» Több friss téma |
Az az alkotórész a relé és a típusa van odaírva. De akármilyen miniatűr relé jó lesz oda. Az az áthúzott négyzet pedig nem más, mint a relé behúzótekercse.
A hozzászólás módosítva: Aug 25, 2013
Szia !
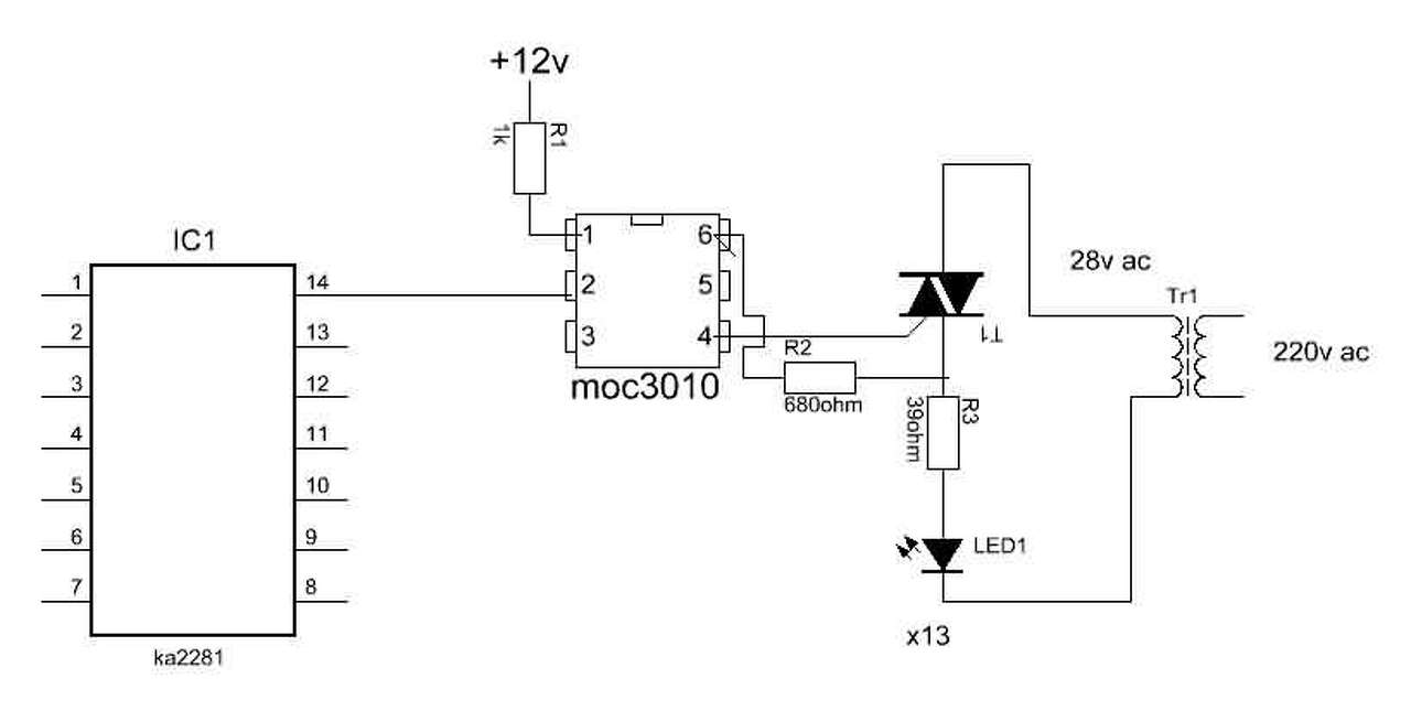
Kis segítség kellene. MOC3010 opto+BT136 ezzel kellene kapcsolni 30VAC-t kb 300-500mA terhelést Gond az, hogy bármit próbálok, bármilyen kapcsolást, a triak mindig szivárog 10V körül. Van valakinek működő ötlete, tapasztalata..stb ?
Szia!
Fogyasztót kötöttél a triakra vagy csak a multiméter volt a terhelés?
100 Ohm/ 50W ellenállással helyettesítettem a fogyasztót.
Még egy kérdés: ez a MOC... 30V-ról is működik? Mert ha diak van benne, akkor nem biztos.
Triak
MOC3010 Optoisolators Triac Driver Output Ha nem működne akkor valszeg nem kapcsolna. Az a gond, hogy a MOC vezérlése nélkül átereszt T1-T2 A hozzászólás módosítva: Nov 28, 2014
Mutasd meg a kapcsolást! Ha a bemeneti LED lábait összezárod, akkor is folyik áram az ellenálláson?
Több féle képpen is megpróbáltam.
triak_vez.gif -- igy átereszt moc3010_AC.jpg -- igy nem kapcsol be moc3010-3020.JPG -- szintén átereszt ...stb
230V-ról jól működik? Próbáld már ki, mert sejtésem szerint olyan kis feszültségről az eredeti ellenállásokkal nem hiszem, hogy jól működne.
Próbáld meg a 3. rajzon azzal a + ellenállással, talán nem ereszt át.
A 2. rajzod persze nem okés, mert a gate és az MT1 között van az optotriac... miről táplálkozna?
Megoldódott...
![]() Az történt, hogy találtam a fiokba egy darab nyákot amin volt egy DIP8 foglalat. beletettem a MOC-t...összekötöztem...stb ez volt úgy 13:00 -óra magasságában. Most megfordítottam a panelt és a foglalat (MOC) 6-5 lába zárlatban volt ![]() Ez nem az én napom. triak_vez.gif megy ahogy kell. Köszi hogy foglalkoztál a kérdéssel !
Üdv! Problémám nekem is ugyan az. Ha nem adok az optotriakra semmit a triak akkor is vezet. Valamelyik alkatresz rossz lehet? Moc3061+bt137
Sziasztok!
Egy számomra érdekes anomáliát tapasztalok, és kikérném róla a nálam sokkal hozzáértőbbek véleményét. Egy optocsatolóval (3,3VDC) vezérelnék egy triakot, ami egy fűtőszálat szabályoz (230VAC) az itt található kapcsolás alapján. R1=500Ohm, R2=4,3kOhm Alapból nem működik, viszont amikor feszültség alatt hozzáérek az optocsatoló két kimenetéhez a multiméterrel ellenállásmérő állásban, akkor bekapcsol, és az elengedést követően "megjavul", tehát vezérelhetővé válik. A vezérlő gép (Raspberry Pi) áramtalanítása után újra nem működik. Vajon az a baj, hogy R2 túl nagy? (sok helyen, többek közt itt is 360Ohm-ot javasolnak) Vagy kell egy ellenállás az optocsatoló 4. ága, és a triak gate-je közé is? Illetve láttam ebben a fórumban fentebb kapcsolásokat, ahol a terhelés oldalon volt még egy kondenzátor-ellenállás kombó is bekötve. Az segíthet? A hozzászólás módosítva: Márc 13, 2015
Sziasztok
Készítettm egy kapcsolást ahol az alábbi "rajzocskát" készítettem el és valamiért nem müködik, nem tudom hogy van e köze a dologhoz de 17 váltoról probáltam. A hiba a folyamatos kijövö áram és az opto nem müködik. A hozzászólás módosítva: Márc 14, 2015
Móricka megirigyelné a rajzod.
Ott van fent moc3010-3020.JPG és triak_vez.gif
ok de mi ért viselkedik igy az én kapcsolásom?
Lehetséges hogy terhelés nélkül nincs úgymond kikapcsolt állapot? Mert most a kimeneten egy multiméter pihen. A hozzászólás módosítva: Márc 15, 2015
A 17V eléggé kicsi a MOC-nak, plusz rendes fogyasztó kell, hogy a triak képes legyen kinyitni.
hát ez a bajom hogy olyan mintha folyamatosan nyitva lenne a triak, pedig a MOC nem kap semmit. 12v egyennel teljes rövidzárat csinál. Lehet hogy az RC tag csinálja a galibát?
Ne műszert, hanem egy 24V-os lámpát vagy valamilyen kisebb ohmos ellenállást köss a triakra.
Hello.
Optocsatolóval lenne egy kis problémám.(PC817) Az 1 képen megfelelően működik a bekötés de a 2 képen valamiért halványan világít a led ha nincs bekapcsolva a +5V ha bekapcsolom akkor erősebben világít. Ez mitől lehet? 1 kép 2 kép Az optocsatolót lemértem nyitó irányba 1,07 mutat. A hozzászólás módosítva: Márc 14, 2020
Szia! Fordítva van bekötve az opto tranzisztora. Az emmiter a negatívabb fesz felé legyen. Valószínű letörik a tranzisztor...
Kapcsolási rajz ellenőrzéseSziasztok. Építek egy forgalomirányító modell vezérlést. Kérlek benneteket, hogy a triakos végfokot ellenőrizzétek már le, hogy jó e a kapcsolás, amit rajzoltam. Ritkán használok triakos kspcsolást.Köszönöm szépen.
Nemtudom van e jelentősége,de az adatlapon lépő kapcsolásnál a nullában van a fogyasztó .
Szerintem semmi. Ha nincs jelölve a fázis helyesség a dugvillán, és az aljzaton, akkor fordítva is lehet csatlakoztatni a dugvillát. Lajikus felhasználó esetén, meg pláne.
Akkor tökéletes a terved .
No de majd aki gyakorlottabb nálam, az megmondja a mikéntjét.
(Remélem.)
A triak rajzjele a felirathoz képes fordítva van. A kaput a MT1 mellé rajzoljuk, így a rajzjel alapján nem jól van kötve, de a felirat mellette viszont a jó bekötést mutatja.
Elkészítettem a teljes kapcsolási rajzot. Itt igazából a triakos végfokban nem vagyok biztos. Ugye van az MT1, és MT2 láb a triaknak. Na most akkor melyik lábra megy a fázis? Találkoztam több féle kapcsolással, az egyiken az MT1-re, a másikon pedig az MT2-re ment a fázis. Melyik a helyes? Én az MT2-re kötöttem a rajzon a fázist, és az MT1 az elmenő vezeték a lámpához.
Köszönöm.
Hello! Az MT2 a hűtőfelület és a középső láb. Arra megy a fázis. A Gate áram a Gate-MT1 között folyik le. Jól van az így. De a lámpákat ne L-el, hanem L1..L5-el jelöld. A nulla is legyen N1..N2. És tegyél biztit az L tápba.
A hozzászólás módosítva: Feb 16, 2025
|
Bejelentkezés
Hirdetés |












(Remélem.) 



