Fórum témák
» Több friss téma |
Fórum » Oszcilloszkóp blokkvázlata, vizsgára
Témaindító: Thomas10100, idő: Feb 22, 2007
Sziasztok!
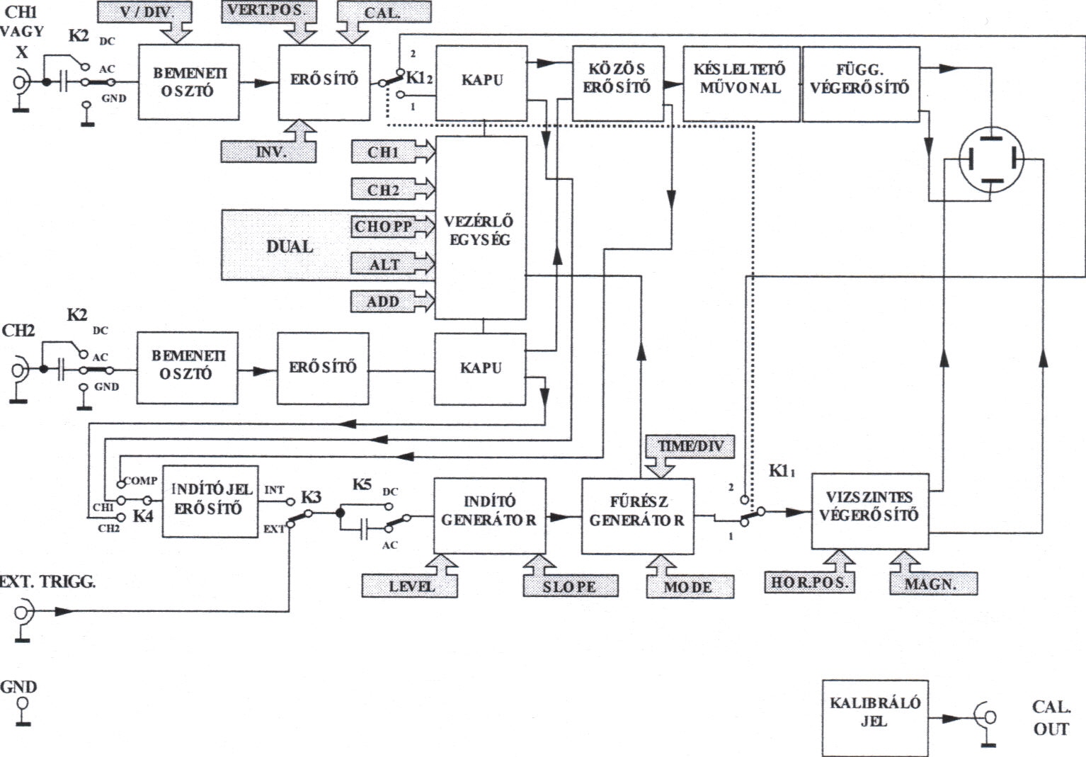
Oszcilloszkóp blokk vázlatokat keresek, aki tud az dobjon be pár címet. Elég részletes kellene. Kandó II.félév méréstechnika, ha valaki ide jár. Köszönöm!
Hello!
Óbudára jársz? Mert akkor ugyan arra lenne neked is szükséged, mint nekem... Akkor már ketten vagyunk, akiknek ez kell!
Jaja! oda
Akkor ez kell! Ma odaadta a tanár mindenkinek, ha bent voltál, akkor te is megkaptad, ha nem, akkor beszkenneltem a kedvedért!
Helló!
Igen bent voltam, megkaptam. Azért köszi!
Segítség kéne!
Blokk vázlatokról kéne megtudnom valamit! hogyan kell olyat csinálni? van ehhez egy kapcsolási rajzom is! plusz valami információ kéne a kitöltési tényező. nagyon köszönöm!
Szia Norberto!
Az tényleg egy kapcsolási rajz! Ezt szertné zizu1126 blokkvázlatnak felbontani. Van benne egy integrátor, egy bistabmulti, és valami a végén, de így hogy nem tudom mit csinál, nehéz megcsinálni! Nekem úgy tűnik mint egy csúcstartó áramkör. Bizonyos ideig kijelzi a csúcsfeszt. Ha nem jó az okoskodásom akkor bocsi! Ezt az áramkört legalább három, vagy négy blokkra lehet bontani táppal együtt. Úgymint: integrátor, bistab, kijelző, táp.... De most nézem! Ha több blokkra akarom felbontani az is lehetséges. Pl: diódás vágó, integrátor, erősítő (vagy kapcsoló), bistab, erősítő, kijelző, táp! Üdv bgsf
Jobb lenne egy szkennelt rajz vagy az eredeti!
Bocs! Az nem bistabil multivibrátor hanem astabil!
köszönöm a segítséget!!!
![]() felkészüléshez kellett! |
Bejelentkezés
Hirdetés |







