Fórum témák
» Több friss téma |
Fórum » MIG/MAG/Co2 hegesztő készülékek házilag
Témaindító: electorkalandor, idő: Feb 19, 2009
Témakörök:
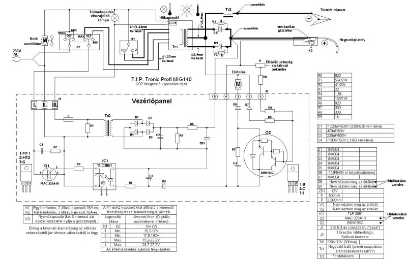
Egy fotó a szabályzókártyáról sokat segítene.
Hát ettől a kártyától sokat ne várj. Már alakítottam át 190-es gépet pont e kártya miatt. Először csak a relé ment tönkre, aztán szétégett a kártya. Nem ijesztegetni akarlak csak rossz tapasztalataimat osztom meg veled. Az átalakításhoz viszont igen jól kell ismerni a gépet. Ha nem ismered a kapcsolását és a működését pontosan, inkább bele se kezdj az átépítésbe.
Sziasztok!
Vettem egy tip tronic 140A gépet ami az eladó szerint nagyon jól működik,de mire hozzám eljutott már semmit nem csinált,életre keltettem ugyan de csak nagyon csúnyán lehet vele hegeszteni, utána néztem mindenki azt mondta ,hogy kontakthiba, erre én minden vezetéket és kapcsolót, potmétert kicseréltem,elkezdtem felújítani a vezérlőpanelt,de tudatlanságom miatt belefutottam egy nagy hibába egy olyan ember írta, nézte meg nekem hogy mi kell bele aki nálam is kevesebbet ért ehhez ,ha valakinek hasonló típusú gépe van vagy esetleg ennek tervei alapján épít magának egyet kérem legyenszive s egy alkatrészlistát kitenni,mert én már lassan kezdek megcsömörleni...(vezérlőpahelhez)...Köszönöm!!
Mit lehet egy vezérlőpanelen felújítani?
Ha nem értel az elektronikához akkor ne nyulj hozzá. Vaterán pár ezerért kapsz egyszerü kis vezérlőpanelt. Ha csak a tolásszabályzást és a mágneskapcsoló kapcsolgatását kell megoldani. Gondolom mágnesszelep nincs benne de ha van akkor azt is a mágneskapcsolóra kötheted. Ha a régi panelt szeretnéd megmenteni akkor egy fotó kellene legalább róla hátha valakinek van rajza róla.
Akkor maradjunk abba,hogy megmentés a cél...
és ez lett belőle
Ha jól sejtem akkor az összes alkatrészt kicserélted benne és nem működik.
Az alkatrészek szerintem nem azonos értéküek a gyári panelen lévő alkatrészekkel vagyis össze vannak keverve az ellenállások szerintem ugyanis nem stimmelnek a szinkódok. A z1-z2 dióda az zéner dióda ugye? mert a régiben üvegtokos volt. Miért nem ugyanolyan alkatrészeket használtál az ujjáépítéshez? Vagy kutakodsz a neten tolásszabályzó rajz után vagy egyessével lekódolod a régi panel fotójáról az ellenállás szinkódokat és ugyanolyan értékű alkatrészeket használsz.
Ha itt visszaolvasol vagy ha felmész ide fórum tetejére és a job felső sarokban a kis fényképezőre kattintol a képek között találaz a 2. oldalon ugyanolyan panelt mint a tiéd.
Ott a trafó volt a hibás de az ellenállások szinei jól látszanak amiből le tudod kódolni széppen.
működni ugyan működik csak valami szerintem nem úgy ahogy kéne, elvittem egy elektronikai boltba hogy fejtsék meg nekem hogy a zénerek milyen értéküek mert minden felirat elmosódott rajta(akkor kaptam az üvegtokos helyett azokat amik benne vannak), az ellenállásokat ohm szerint vettem meg hozzá az enyémen nem mindenhol lehetett rendesen kivenni a színkódot azt innen néztem meg:
http://www.hobbielektronika.hu/forum/files/4c/4cf7774443a51e2d58fb1...8d.jpg találtam egy kapcsolási rajzot, de annak olyan rossz a felbontása hogy nem lehet megtudni róla szinte semmit , aztán ahogy jobban megnéztem kiderült hogy egy újabb kiadású géphez lehet
Igen ezt a rajzot találtam én is de ez csak hasonló a tiédhez szerintem.
Igen, sajnos, abban reménykedtem hátha valaki tudja a pontos értékeket, vagy ha valakinek van ilyen gépe és hajlandó lenne kimérni, legalább a zénereket,már az is nagy segítség lenne.
Kössz,de te most nem a kérdésre válaszoltál.Nekem nem égett szét,csak nem lehet rendesen szabályozni és hátha van valami ötlet.mert én nem találtam benne hibát.
Nekem sem azért kellett kiváltani,mert szétégett,
hanem azért, mert pocsék volt a szabályozás. Hibát én nem is kerestem benne, látva a szabályzó primitív voltát. Egyszerűbb volt kiváltani, mintsem órákig keresni olyan hibát,amit talán az elvárt eredménnyel ki sem lehet javítani. A gépet viszont azért kellett jól megismerni, hogy a kiváltás az elérhető legjobb eredményt hozza.
"Javítok" egy régebbi még NDK-s AWI-s hegesztőt. A tipusát sajnos nem tudom, mert az egyik rokoné, és harminc kilóméterre van most a gép tőlünk. Már csak az a baja, hogy nehezen gyújt! Szerintem nincs meg a gyújtáshoz a nagyfesz. Valaki meg tudná mondani, hogy a munkakábelen kb mekkora feszültségnek kellene lenni?
HF gyújtós vagy koppintós? Mert ha HF gyújtós, akkor nem megy a nagyfesz gyújtó része. Ha koppintós, akkor viszont nagyon kicsi az üresjárati feszültség. A régi tirisztoros gépeknél szokott lenni egy segédfeszültség egység, amelyik gondoskodik a 70-80V-os gyújtófeszültségről. Ez a gyújtófesz van"ráültetve"a tirisztorok által szabályozott nagyáramú rész feszültségére. Így a tirisztoros szabályozás alacsony folyási szögénél is megfelelő a gyújtása a gépnek.
Ez egy tekercses becsatolásu nagyfesz gyújtású gép lenne, ezért kérdeztem rá a feszültség értékére. Van benne egy fém doboz amiből nagyfesz kábelek jönnek ki és azok mennek rá a munkakábel kimenő pontjára két relén keresztül, talán van is valamilyen nagyfesz, de a gép gazdája szerint kevés lehet mert ezelőtt sokkal könnyebben gyújtott!
Legyél szíves valami fotót készíteni erről a részről, akkor tán előbbre jutnánk.
Szia, köszönőm szépen, még azt meg tudnád mondani, hogy a D3, és D4-re mi van írva,vagy mi az értéke?Előre is köszi...
Sziasztok! Visszaolvastam, úgy rendesebben a fórumban és a segítségeteket szeretném kérni. A képeken látható hegesztőt szeretném egy kicsit használhatóbbá tenni. A munkakábelt mindenképp szeretném lecserélni euro szabványosra, mert kicsit odavan már, akad benne a huzal, és felszerelni hozzá egy aljzatot. Olvastam, hogy a huzalelőtolást érdemes külön trafóval megoldani, hogy egyenletesebb legyen, valamint egy kondenzátort is szeretnék beszerelni, hátha szebbek lennének a varratok. Tudnátok segíteni, hogy kezdjek hozzá?
Mágneskapcsolót nem nagyon látok, az új munkakábelhez viszont mindenképp kellene egy mágnesszelep, ami a gázt adagolja...
Ja és a másik oldalról egy kép. Szerintetek be lehet ide valahogy építeni az aljzatot az új munkakábelhez?
Mennyibe kerülhet egy aljzat és munkakábel? Amit eddig láttam 4500Ft.- az aljzat és kb 10eFt.- a munkakábel. Elbírja a 4 méteres munkakábelben tolni a huzalt ez a csepp motor? Egyébként eddig amire szükségem volt mindent sikerült megoldanom a masinával, de mostanában nagyon elegem lett a huzal állandó elakadásából (széteshetett a spirál), és abból, hogy mire sikerült beállítanom rendesen az előtolást vége lett a varratnak. Hegesztés közben állandóan ingadozik a huzalelőtolás sebessége. Eladni nem szeretném, mert normális gépet az árából úgysem tudnék venni. Amire nekem kell, arra eddig az áramerőssége elég volt, beolvadt rendesen, csak csúnyák voltak a varratok, amiket sikerült vele csinálni.
Szia!
4m-es kábel felejtős, MB16-os kábelt vegyél 3 m-eset. Az a kábel 160A-es, neked ehhez a géphez bőven elég. A centrál csatlakozó valóban 4500Ft körül kapható, ennél nincs olcsóbb megoldás-illetve ha új gépet építenél,akkor lenne de az egy más dolog. Nem lesz könnyű dolgod az átalakítással, kell 2db 22000µF 50V-os kondi, -bocsi, letelt a műszakom, a többit otthonról.
Folyt.köv.
Na tehát:A huzal sebessége azért ingadozik, mert a huzaltoló a hegesztőfeszültségről megy. Először ezt kellene kiváltani egy megfelelő trafó segítségével, Ehhez szükséged lesz egy 24V 60VA körüli teljesítményű trafóra plusz egy graetz hídra. Másodszor a triacot kell tehermentesíteni úgy, hogy a triac ne a trafót hanem egy 230V AC mágneskapcsolót működtessen. A triac ugyanis nem váltja be a hozzá fűzött reményeket ebben az alkalmazásban.Harmadszor: ha a gép porbeles huzallal ment eddig, akkor nem lehet vele töltet nélküli huzallal hegeszteni csak akkor, ha a munkakábelre kötöd a pozitív pólust. Ugyanis a porbeles huzalt negatív pólusról hegesztik.Ezekkel a kis gépekkel csak akkor lehet jól hegeszteni ha hibátlan a munkakábel, jó a huzaltovábbítás és az áramátadó fúvóka is jó állapotú.Egyébként kínszenvedés vele a munka.
Üdv!
Egy haveromnak ugyanilyen gépe van és ugyanez volt a problémája. Vett egy 250A-es 3m-es ESAB kábelt, szerzett euros csatlakozót, szereztem neki mágnesszelepet és megcsináltuk. Kell egy trafó a mágnesszelephez (ha 230v-os akkor nem) amit simán rákötsz a főtrafóra. A többi szerintem értelemszerű.
Szia. A D3 1n 4148 a D4 1n4007
Szia!köszi szépen!
Szia! Probeles huzalt még nem használtam soha, mindig CO-val ment. Köszi az azonnali választ, azt hiszem elkezdem összeszedegetni a cuccokat és belevágok. Majd dokumentálom a dolgokat, hátha másnak is hasznára lehet...
És hogy szuperál neki az átalakítás óta? A huzalelőtolást is átalakítottátok külön trafósra, vagy csak kábelcsere?
Az átalakítás óta eltolt vele kb egy fél (18kg-os) dob 1mm-es huzalt. Az előtoláshoz nem nyultunk, de elég gyengécske mert nem bírja úgy tolni a huzalt ahogy kéne és ezért azon gondolkodtunk, hogy az egész tolóművet kicseréljük normális (ESAB MEK 4S-ből bontott) ipari változatra.
|
Bejelentkezés
Hirdetés |














Na tehát:A huzal sebessége azért ingadozik, mert a huzaltoló a hegesztőfeszültségről megy. Először ezt kellene kiváltani egy megfelelő trafó segítségével, Ehhez szükséged lesz egy 24V 60VA körüli teljesítményű trafóra plusz egy graetz hídra. Másodszor a triacot kell tehermentesíteni úgy, hogy a triac ne a trafót hanem egy 230V AC mágneskapcsolót működtessen. A triac ugyanis nem váltja be a hozzá fűzött reményeket ebben az alkalmazásban.Harmadszor: ha a gép porbeles huzallal ment eddig, akkor nem lehet vele töltet nélküli huzallal hegeszteni csak akkor, ha a munkakábelre kötöd a pozitív pólust. Ugyanis a porbeles huzalt negatív pólusról hegesztik.Ezekkel a kis gépekkel csak akkor lehet jól hegeszteni ha hibátlan a munkakábel, jó a huzaltovábbítás és az áramátadó fúvóka is jó állapotú.Egyébként kínszenvedés vele a munka. 




