Fórum témák
» Több friss téma |
Fórum » Fordulatszámmérő kétütemű motorra
Gyanta van rajta, azt lemosom, mikor kalibrálni akartam az se sikerült pedig tettem a jel bemenet közé még 1 diódát is, és akkor is csak az összes led világított semmi mást nem csinált.
Kalibrálni egy kis teljesítményű pl. pc hangfal trafójának a szekunderével kell. Az egyik pontját rákötöd a bemenetre a másikat pedig a testtel. Aztán addig tekergeted a potit amig 3000-et nem mutat. De ha ezt csinálja valószínű hogy megdöglött valamelyik alkatrész.
Sziasztok!
Én is szeretnék építeni fordulatszámmérőt, Sámsonra ![]() Amit tudok, hogy 12V Kalapácsos gyújtásom van, és az is marad. Annyi lenne az eltérés az itt megszokottól, hogy szeretném, ha egy led csak 200 vagy 250 rpm-nek feleljen meg. Igen tudom az 50led ha 200rpm/led. A panel mérete rugalmas, egyedi műszerfalba fog bekerülni. Ha bekapcsoláskor felvillanna az összes, vagy valami hasonló teszt demó lenne hozzá annak nagyon örülnék! ![]() Ha esetlegesen le is vezetné nekem valaki a mérés elvet, hogy hogy fog nekem több részre oszlani a kijelzés azt értékelném, de nem várom el senkitől, ha nincs hozzá türelme, vagy ideje. Még nem vagyok szakija az elektronak. ![]() Még annyi, hogy mire számítsak? Hány wattot tartsak fenn neki a rendszerben? További szép estét mindenkinek!
Szia! A kolléga szokta feláldozni magát, ha ilyen extrém kérés érkezik.
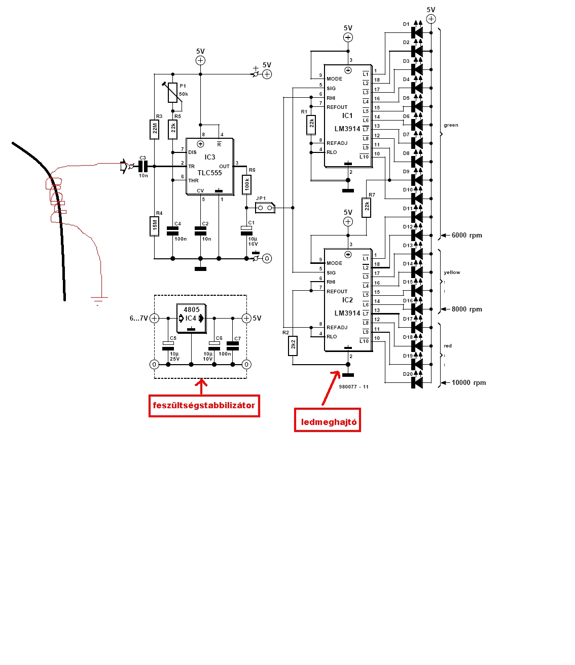
Az eredeti kapcsolásban az 555 minden szikránál készít egy beállítható szélességű négyszög impulzust. Ez minél gyakrabban ismétlődik, annál nagyobb lesz a kitöltési tényező. A kimeneten lévő RC-tag kondenzátorán a kitöltéssel arányos feszültség jelenik meg. Innen olyan mint egy kivezérlésjelző ![]() Bővebben: Link A hozzászólás módosítva: Jan 4, 2014
Köszönöm szépen!
![]() Ez király! Akk ha jól értem, kondicsere, és rögtön beállítható többszörannyi ledre a potival? ![]() Ha már itt tartunk, a sebességmérő is hasonlóképp egyszerű? (például kibuherált km-óra érzékelőpárral)
Ezzel a módszerrel (monostabil 555) az impulzus-sűrűséget (frekvenciát) feszültséggé lehet konvertálni.
A linkelt rajzot azért kicsit még finomítani kell, 2,5V bemenő feszültség környékén kéne az összes LED-nek világítani.
Neked mezei ledből van? -Pontosabban milyenből? Elégedett vagy a nappali láthatóságával? Meg még az lesz a legszebb baleset, ha nem fogok találni olcsón hasonló fényerejű ledeket több színben... Nem szeretnék ellenállásokkal bohóckodni.
Továbbá, ugye egyszerűen kivitelezhető egy kapcsoló, mellyel csökkenthetem az összes led fényerejét egyszerre, az éjjeli fényviszonyokhoz. (amit majd egy potival beállítok egy éjjeli tesztkörön )
Ezek víztiszta fényes LED-ek, 5mA-rel hajtva. Nappal és sötétben egyaránt jó így. Az LM3914 témát és adatlapot olvasgasd!
A 2.láb és a ledek közé egy ellenállás, amit a kapcsoló áthidal?
Pontosabban a ledek közöse, és a test közzé. ![]() Úgy gondoltad?
Nem igazán értem a kérdést. Kicsit ásd bele magad az LM3914-be, ne kelljen Ádámtól-Évától kezdve mindent leírnom
Sziasztok!
Szeretnék építeni egy motorkerékpárhoz fordulatszám mérőt, viszont szeretnék bele egy olyan funkciót is, ami leteszteli a LED-eket indításkor (tudjátok mint azokban a méregdrága motorokban). Találtam kapcsolásokat fordulatszám mérő témában például ezt . Mivel nem rendelkezem rengeteg rutinnal az áramkörök nulláról való megépítésében, ezért szeretném a segítségetek kérni. A LED tesztnek egyszer kéne lefutnia, amikor az egész áramkör megkapja a tápot. Onnantól a fordulatszám mérőnek kell élnie. Azt szeretném hogy az egész folyamat úgy nézzen ki, hogy ráadom a gyújtást ekkor a LED-ek szépen sorban felgyulladnak alulról felfelé (esetleg egy potit is be lehetne tenni a sebesség állítására), majd mikor már az összes világít szépen sorban elalszanak felülről lefelé, amikor kialudt az összes életbe lép a fordulatszám mérő. Gondoltam arra, hogy a teszter egy relén keresztül kapja a tápot, majd amikor lefut a folyamat, behúz a relé, ezzel elveszi a tápot a tesztertől és ráadja a mérőre, a LED-ek pedig mindkét részáramkörre rá lennének kötve. Nem tudom mennyire járható ez az út. Fordulatszám nekem csak 8000-ig (16 LED) kellene, 6 V- os aksi van a motorban. Bármilyen ötletre vevő vagyok, esetleg kész kapcsolási rajzért nagyon hálás lennék. Lehetőleg minél olcsóbban. Előre is köszönöm a segítségeket, és elnézést, ha hosszúra sikerült a magyarázat.
Hello! Annyit segítek, hogy megrajzoltam hogyan lehet a bekapcsoláskor ezt a fel-le futó jelet előállítani. A VG1 generátor csak imitálja a tápfesz megjelenését, a VM1 meg méri a feszültséget a szimulációnál. Vagy is ezek nem kellenek. Az áramkör kimenetét, (tranyó emittere) egyszerűen csatlakoztatni kell az LM3914-ek 5-ös lábára. A fel-le futás idejét, az R3-C2 határozza meg. Fordulatmérő áramkört meg majd választasz magadnak a rajzok közül. üdv!
Nagyon szépen köszönöm! Esetleg egy tipp, hogy hogyan lehetne megoldani az üzemmódok közötti automatikus váltást?
Már mint milyen "üzemmódok" között? Amit rajzoltam, az tápfesz bekapcsolásakor (gondolom gyújtáskapcsoló) egyszer lezajlik, majd mér az áramkör tovább fordulatot mint egyébként tenné. Nem kel semmi relé meg egyebek. Ha erre gondoltál volna.. üdv!
Szóval akkor 2db NE555-ös részáramkör kell a kapcsolásba, amiknek a kimenetét egyszerűen egybehúzzuk, és ráadjuk a LM 3914- 5-ös lábára?
Köszi! A hozzászólás módosítva: Feb 14, 2014
Ez így van. Ez csak addig emeli fel a monostabil utáni integráló tag feszültségét, míg ez a "teszt" folyamat le nem zajlik. Utána nem szól bele. üdv!
Még egy olyan kérdés, hogy olvastam ebben a topic-ban, hogy a szocimotoros ford.mérő táprészét el kell felejteni. Helyettesíteni kell egy 4805-össel. A közeli boltban csak 7805-öt tudtak adni. Simán felcserélhető a 4805 a 7805-re vagy más alkatrészek kellenek hozzá ( 6V-ból kell 5V-ot előállítani )?
4805-ös kapcsolás
Sziasztok!
Tervezem megépíteni ezt a kapcsolást fordulatszámmérő az lenne a kérdésem, hogy ha egy CDI gyújtású robogóra akarom feltenni, akkor hova kellene kötni a jel bemenetét? Azt tudom, sok helyen olvastam, hogy a trafó 1-es kivezetése, de nálam ilyen a trafó trafó Amint láthatjátok van a szikra kivezetése (4) ami a gyertyáéhoz megy és van egy sárga vezetékes, szerintem ez lehet a 15. Több kivezetés nincs csak a felfogató vas, amin keresztül kapja szerintem a testet. Ez lenne az 1-es pont talán? Viszont ez közvetlen testen van ugye... Szóvan nem tudom hova kössem. Köthetem esetleg a sárga vezetékre? Ez megy a gyújtáselektronikára. Köszi szépen!
Sziasztok!
Adott egy 4ütemű egyhengeres motorhoz való fordulatszámmérő és ezt szeretném megcsinálni úgy hogy működjön 2ütemű motoron.Kipróbáltam így de 5500at mutatott alapjáraton.A jelet a megszakítóról kapja.Simsonra szeretném rábuherálni.
Szia! Milyen IC van benne? Nézd meg az adatlapját, lehet kínál is megoldást.
Sajnos semmi a CP1005-ről. Nézd meg hogyan reagál a panelban lévő 10-200nF tartományba eső kondik értékének változtatására!
A kondenzátor csere semmi változást nem hozott?
Azok a zöld kondik milyen értékűek voltak, és miket próbáltál helyettük?
Sziasztok!
Ebben a kapcsolásban a 1,5µF kondenzátor helyett milyen és mekkora kondit lehetne használni? Egyedül fóliába találtam interneten, de nem lehetne valami "gyakrabban előforduló" értékkel helyettesíteni? Köszi szépen!
Szia!Én robogómra épitettem meg ezt a kapcsolást.Egyszerüen a gyertyakábelre tekertem 3-4 menetet egy vastag 4-5 mm átmérőjű szigetelt rézdrótból többszálas volt,de az is jó volt ha csak vizszintesen mellétettem a gyertyakábelnek.Ez volt a bemenő szál.
A hitelesitést egy PC s jelgenerátorral végeztem,kivezettem a hangerősitőről és beállitottam ahogy akartam. http://kapcsolasok.hu/letoeltesek/doc_download/20-jelgenerator-program.A négyszögjelen nézd,ott érzékenyebb. A kondik cseréjével még a tartományt is el tudod mozgatni,és ellenőrizni.
Szia! A kondi értékén a fel és a lefutás sebessége múlik, 1 vagy 2,2µF (elko) egyaránt jó, akár mindkettőt kipróbálhatod.
|
Bejelentkezés
Hirdetés |

















