Fórum témák
» Több friss téma |
Igen lehet, de ez is elég fontos szempont. Ha jól emlékszem 33Ohm volt. Azt hiszem 200mA el tölti és 400-al kisüti. De pont ezért kéne tudjam számolni hogy ez elég e.
Mekkora volt a gate-tápfeszültség? 15V? Mert akkor máris 500mA a csúcsáram, ami sok.
Adott a total gate töltés (adatlapon Qg), ezzel kell számolni és nem a gate kapacitással. Aztán adott a driver kimenőárama illetve a gate ellenállás amit beraksz, ebből adódik egy max. áram aminél több ugye nem tud a gate felé folyni. Illetve adott a feszültség, amire fel akarjuk tölteni a gate-et. Ezek alapján kiszámolható hogy mennyi idő alatt fogja feltölteni.
Igen, erre gondoltam. Na ezek a képletek kellenének.
Igen annak tűnik, de mégis sok kapcsolásban ilyen értékkel használták. Egyébként az a gate töltés kisütés sem lineáris , van benne egyenes rész is.
Elolvastam ezt a doksit és itt azt írják, hogy nem esik kétségbe az IC, ha több, mint 500mA-t engedünk ki rajta (3-ik oldal). Tehát még a túláramra sem lehet fogni a tönkremenetelt.
Nem biztos hogy az ment előbb tönkre!
![]() Egyébként azt csak szerintem kisütő áramként viseli el. Itt arra gondolok hogy pl a felső IGBT-még nem zárt be, mondjuk mert kevés árammal vezérelte de az alsót már elkezdte nyitni. Logikailag neki rendbe is van mert a felső zárásban van tehát alsó nyitható, de időben ez a kevés töltő kisütő áram miatt el van csúszva. De konkrétan nem is ezt akarom kinyomozni hogy mi volt a hiba hanem megelőzni a késöbbieket! ezért kéne tudjam számolni.
Na igen, ha összenyitnak a FET-ek, akkor egy IGBT tönkremeneteléből jó nagy kár is keletkezhet. Érdemes legalább a gate-emitterek közé clamping-szupresszordiódákat tenni (18V), hogy az IGBT átütése kisebb valószínűséggel tegye tönkre a drájvert. Ezen kívül (ha van rá lehetőség), akkor szakítani kell a bootstrap tápfeszültség előállítással és külön-külön izolált tápokat kellene használni a három felső rendszernek és egyet az alsóknak. Én így csináltam meg a frekiváltómat.
Szia !
És ilyenkor egy fél vagy teljes hídmeghajtónál a független tápot rákötöd a bootstrap kondenzátor helyére ? Azt hiszem Vs-Vb. Kicsit már kezd zavarni ez a bootstrap megoldás valóban letisztultabbnak tűnik a független táp.
Igen, a bootstrap (Vs-Vb) helyére megy a leválasztott gate-tápfeszültség.
Köszönöm ez kell nekem
A hozzászólás módosítva: Ápr 8, 2015
A következő a gondom. Készítettem egy IGBT meghajtó áramkőrt. Az IGBT 50 ampert kapcsol PWM módban, 100 V-nál. Már a második IGBT-nek a gate-ja szakad meg egy idő után. Mi lehet a gond szerintetek?
Szia!
Az emitter miért nem a GND-re csatlakozik? Mekkora a gate-feszültség?
Szia, az emmiter meg van emelve 2.7 V ra, így lezáráskor mínusz 2,7 V-t kap, hogy biztosabban lezárjon. Az egész vezérlés 12 V-ról megy. (a kis Traco DC-DC konverterről.) Ez egy ajánlott kapcsolás. Szerintem inkább egy antiparallel védődióda kellene a Gate és az Emmiter közé. Pl. 16V zenerekkel.
A hozzászólás módosítva: Márc 19, 2016
Dehogy kap -2,7V-ot. A GND-hez képest nem lesz negatív gate-feszültség. A negatív gate-lezáró feszültség eléréséhez szimmetrikus gate-tápegység kell és úgy kell megoldani a meghajtást, mint ahogy ezen a képen.
A hozzászólás módosítva: Márc 19, 2016
Nyilván hogy nem a GND-hez képest kap negatívot. A táp 12 V, az emmiter meg van emelve 2.7v-t.
Tehát ha nyit a komplementer, akkor a Gate vagy 9.3 V-t kap (az emmiterhez képest, vagy - 2.7 V-t (az emmiterhez képest). Itt egy ajánlott rajz: A hozzászólás módosítva: Márc 19, 2016
Jó, kezdem érteni a koncepciót. De miért nem használsz szimmetrikus táplálást, ha tényleg fontos az intenzív lezárás. Bővebben: Link
Nem az intenzív lezárással van a gondom, Elég, ha üzembiztos. A te rajzodon is van 2 db. zener a gate és az emitter között. Mivel plusz minusz 20 V a szabvány gate-emitter max. feszültség, szerintem az hiányzik az én rajzomból. Még lehetne a gate ellenállást növelni, de nem hiszem, hogy abba szakad bele. Vélemény?
Az én rajzomon lévő Zenerek védődiódák, amik a meghajtást védik az IGBT átütésének esetére és a Zenerek feszültségére korlátozzák a maximális gate-emitter feszültséget. A szabványos kapcsolóüzemű gate-feszültség az 15V és ettől nem érdemes eltérni.
Ezek mind tiszták. Maradt a kezdeti kérdés, hogy mitől szakadhattak meg a gate-k.
A gate hogy szakad meg, zárlatos lesz vagy elveszti a kapacitását?
Miket kérdezel. Más a zárlatos, és más a szakadt. Ez szakadt.Elveszti a kapacitását. Ezt nem értem.
Ha tesztelem, próbálom az IGBT-t, a gate-re hiába adok feszültséget, nem nyit meg.
Jó, csak a MOSFET-ek meg IGBT-k legtöbbször zárlatosak szoktak lenni. A vezérelhetetlenség azt jelzi, hogy a gate hozzávezetése szakadt meg a tokon belül, ami lehet gate-zárlat következménye is (elpárolog a bondhuzal).
Lehet, hogy visszarúgott a kollektor és ezért sült meg a gate. De az is lehet, hogy valamitől túl nagy gate-feszültséget kapott az emitterhez képest és az tette tönkre. Induktív a terhelésed? Mi az IGBT típusa?
Nem csodálom hogy tönkremegy ha se a be se a kikapcsolása nincs normálisan biztosítva. Ezt a zéneres dolgot felejtsd el, nem tudom kinek az elméjéből pattanhatott ki. A komplementer emitterkövető jó úgy ahogy van, de én a bázisuk meg az IC közé azért tennék egy ellenállást.
Ha pwm-ben vezérled akkor a gate ellenállás is nagy, max. 10 ohm legyen vagy inkább kevesebb. A kikapcsolást meg akár meg is tudod gyorsítani egy PNP tranyóval meg egy diódával. Az emitterkövető és az IGBT között fizikailag a lehető legrövidebb vezetősáv legyen, hogy ne vigyen be plusz induktivitást.
Kifejtenéd, hogy miért nem jó a be és kikapcsolás? A zeneres védelmet mindenhol ajánlják. A komplementer bázisok és az IC között van 470 ohm. A gate ellenállást leveszem 10 ohm-ra, és egy azzal paralel diódára gondolsz, ami lezáráskor vezet?
Üdv!
A gate védelmét pl katóddal összekötött két 15V zener is elláthatja agate és emitter között, a lezárófesszel sincs gond, a nagyobb szünetmentesekben így szokták. így a gate max a nyitó+ stab feszt kapja pl. 15,6V.
Szia!
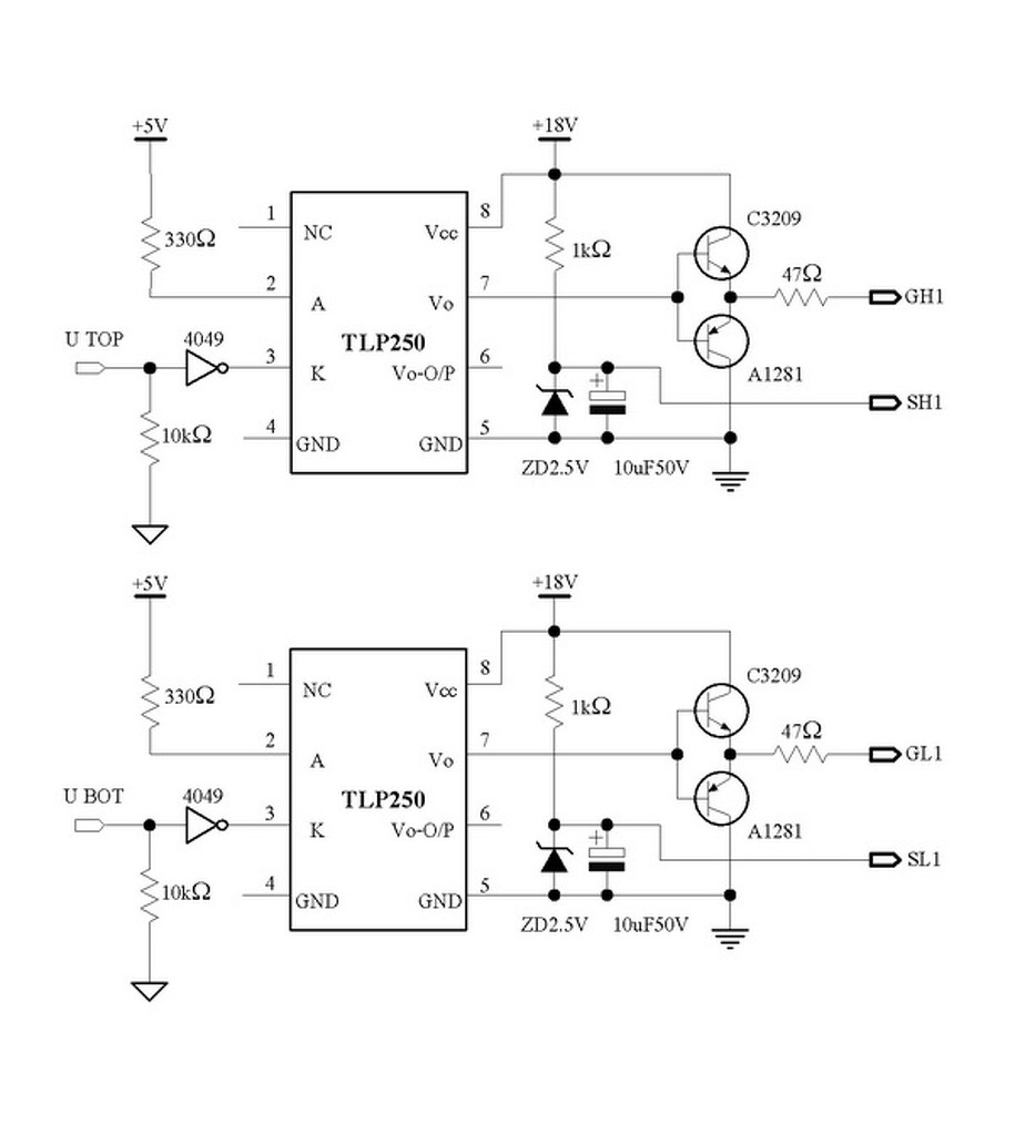
A zener diódákat valóban be szokták tenni, ha beteszed te is jól teszed. Azonban azok elsősorban a vezéreletlen állapotban védik az IGBT-t, illetve, mint már feljebb olvashattad, az IGBT halála esetén esélyt adnak a meghajtó áramköröknek, hogy túléljék. Ha jó a meghajtás, akkor annak is a biztonságos tartományon belül kell tartania a gate-t minden pillanatban. Jó lenne egy fénykép az IGBT-ről és a meghajtóról, mert a kialakítás legalább olyan fontos, mint a jó kapcsolás. Amit én hiányolok a kapcsolásról, az a nagyfrekvenciás hidegítő kondenzátorok hiánya. A TLP250 nyakára kellenének 100nF-os kondik a 2,7V-os "földhöz", gondolom a táp is örülne neki, illetve az elrendezéstől függően az emitterkövetőknél is kellhet még kerámiakondenzátor.
A rajzodon semmilyen zéneres védelem nincs. Van rajta egy 2,5V-os, amivel eltolod az IGBT lábát a fix földpotenciálról, és az elkó tetején lebegteted. Számold ki (vagy szimuláld le) hogy mennyi idő alatt tud így ki-be kapcsolni a 47 ohmon és az elkón keresztül.
Nem tudom milyen vezérlés ez, meg mekkora frekin megy, de ha 50A-t kapcsolgatsz akkor illene az IGBT-t mondjuk 100ns alatt kapcsolni. Ez ugye eleve nem fog menni, mert az a TLP vagy tízszer ekkora idő alatt kapcsol át az adatlapja szerint. Ez a meghajtás ebben a formában eleve rossz, de legalább a kikapcsolást nagyon gyorssá kellene tenni, és közvetlenül az IGBT lábán egy PNP tranyóval ahogy azt már írtam. Megfelel a komplementer emitterkövető is, de ahhoz a zénert meg az elkót ki kell onnan hajítani, hogy a PNP tranyó tudja rövidre zárni a gate-et. Persze ettől csak jobb lesz de nem lesz jó, mert a TLP ugyanúgy lassú, a lassú átkapcsolás alatt óriási a kapcsolási veszteség, amitől az IGBT megszakad. |
Bejelentkezés
Hirdetés |












