Fórum témák
» Több friss téma |
Fórum » MIG/MAG/Co2 hegesztő készülékek házilag
Témaindító: electorkalandor, idő: Feb 19, 2009
Témakörök:
Pár kép:
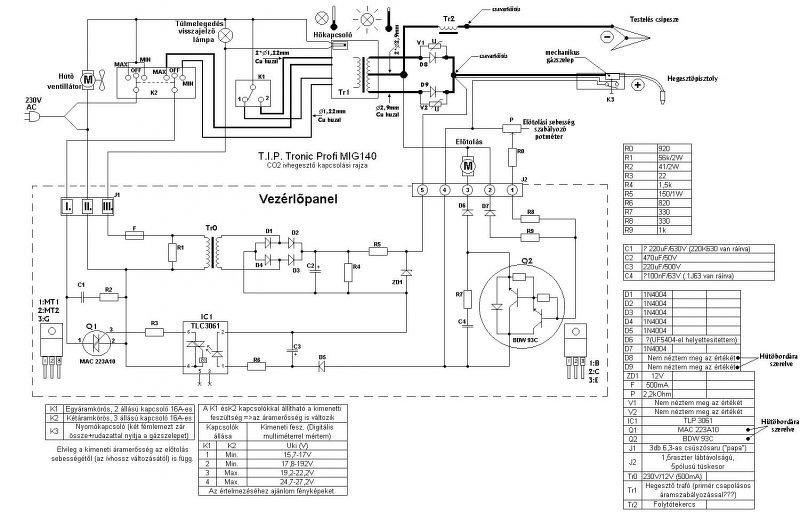
A T.I.P. Profi 140 táblázata:
A hozzászólás módosítva: Júl 23, 2018
Sokat gondolkodtam a primer oldali szabályzás megoldásán a rajz alapján.
Azt hiszem, hogy kezdem kapisgálni a megoldást. Nagy segítség lenne, ha valaki megalapozottan megerősítene. Köszönöm. Bocsánat a képért, de melóhelyen csak ennyit tudtam kihozni .. A hozzászólás módosítva: Júl 24, 2018
Csak a sorrenddel van baj.
A tekercsek sorrendje még nem ismert, így a kapcsolók jelzése is csak tip(p).
Köszönöm a kiigazítást.
Közben nekem is gyanús lett.
Felülről lefelé haladva a tekercskivezetéseken:
felső:1-3 alatta:2-4 az alatt:MAX legalsó:MIN
Másodszorra olvastam végig az elejétől a fórumot. A lényeget kijegyzeteltem.
Ismét meggyőződtem róla, hogy az olvasással sok felesleges kérdést lehet mellőzni. Ezért elnézést szeretnék kérni, hogy oktalan kérdésekkel zavartam a fórumtársakat. Mentségemre szóljon, hogy nagyon ki akartam próbálni az új szerzeményt. Szóval, sok dolog világossá vált, nyilván lesznek még kérdéseim. Kérlek benneteket, hogy amennyiben az idegrendszeretek engedi, lehetőség szerint segítsetek az agybajom kielégítésében... Nem mással szeretném elvégeztetni a feladatot, csak mankót és véleményeket fogok kérni. Üdv, Atilla
üdv. ha lenne valakinek güde mig 155/4/a bekötési rajza megköszönném.
A fórumot végig néztem de nem találtam. Előre is köszönöm.
Ha erre gondolsz ez fél perc volt a guglival.
Üdv. Nem erre a szábályzó kapcsolási ralyzára ezt megtaláltam én is, de kössz.
Bocs, hogy beleszólok!
Az a rajz egy elvi vezetékezési séma az egész gépre! A vezérlőből, csak a kötéspontok vannak rajta.
Beleírkáltam egy kicsit.
Üdv. Azt én is tudom ,hogy az nem a vezérlés rajza de a google nem dobja a rajzot a vezér kártyára azért próbálok it keresgélni.
Egy Cseh ffórumon láttam a vezérlő kártya tip.számát (talán ahol ez a rajz is van).
Csak este tudok rákeresni!
Üdv. Esetleg valakinek rajz?
A fórumot megtaláltam de rajz nincs.
Két féle güde 155/4 gépet találtam.
Neked melyik van? Jó lenne ha pár képet fel tennél róla. Az újabb készülék vezérlőjéről csak annyit találtam, hogy mikrokontroller vezérli az előtolást. Elméletileg 255 fokozatban, amit a három ledes kijelzőn nem lehet jól követni. Hibái lehetnek: 1.; forgó jeladó hiba, 2.; főtrafót kapcsoló relé alulméretezése. A régebbi tipusról, csk egy pár képet találtam. A panel tip.száma, sajnos téves volt. Sajnos eddíg ennyi, ami nem sok. Képeket okvetlenül tegyél fel, mert így mások is tudnak segíteni.
Üdv. a képek a gépről s a kártyáról.
Sziasztok,!
sSzeretnék segiítséget kérni coCO2 gépem átalakiításához,. vVettem hozzá kettő db 100_00_µF os kondit, 4,7_oOhm-os, 25_wW-os kisütő ellenállással., aAhogy olvasgattam a fórumot,_úgy vettem ki, hogy ezt az egyenirányiító és a fojtó tekercs közé kell berakni, ez idáig rendben van,_viszont az előtoló motort is szeretnék külön tápról járatni és ehhez kellene egy olyan segiítség, hogy hogyan lehetne relét_vezérelni arról az egy szál visszajövő vezetékről,_ami a munkakábelről jön vissza egy kapcsolón keresztül,._Ttalán van egy bevett, működő kapcsolás. Köszönöm. Van egy egyszerű, ákombákom, gyors visszarajzolásom. A hozzászólás módosítva: Szept 1, 2018
Moderátor által szerkesztve
Régebben csatoltam egy primitív rajzot hogy milyen vezérlést csináltam az enyémhez. A nyomógomb egy relét vezérel, aminek egyik érintkezője a gázszelepnek, a másik érintkezője a tolómotornak ad feszültséget. A trafót is lehetne egy harmadik érintkezőn keresztül kattogtatni, de ami trafó nekem van azt nem lehet, meg egyébként sincs semmi szükség rá. Ettől bonyolultabbra házi körülmények között szerintem nincs szükség.
Egy 17V-os, 50VA körüli trafóról megy a "vezérlés", a tolómotornak egy egyszerű zéneres-áteresztős stabilizátor adja a stabil és állítható feszültséget. Lehetne oda stab IC-t is tenni, de a fetnek olyan kicsi gate áramra van csak szüksége, hogy a zéneres megoldás is kellően stabil feszültséget ad, mivel gyakorlatilag csak a potis feszültségosztó a terhelése.
A puffert az egyenirányitó + és - pontjai közé kell kötni, polaritás azonossan!
A rajzodat ha átnézed és az valóságazonos, akkor a vezérlődből elmenő egyik fehér vezeték rálép a munkakábeledre, azon kimegy a nyomógombig, majd onnan vissza van vezetve a vezérlőbe a másik fehér vezetéken. Ennél a vezérlésné a külön tápmegoldás, egy kicsit varázslatos. Szerintem első lépésben a puffert csináld meg, mivel az stabilizálni fogja a hegesztő feszültséget. Én úgy oldottam meg, hogy a készülékem vezérlője tud menni külön tápról de mellé lehet kapcsolni a hegesztőfeszültséget is. Ez szerintem akkór jó, ha nem lehet stabil markolattartási poziciót felvenni.
Ha ez egy einhell, akkor csak lehúzod az egyenirányítóról a feketét (-) és a fehéret (+) és ezt kötöd a segédtápra.
Előbb azért a puffert csináld meg, mert mindenképp emeli a hegesztőfeszültséget és lehet, hogy kevés lesz egy 24V-os trafó.
Köszönöm a segitséget, beszereltem már a kondit, a toló motor
felgyorsult, mindenképp külön kapcsolásról szeretném járatni, Rajzoltam egy gyors kapcsolást, hogy esetleg ez járható út-e, A lényege az lenne hogy egy külön trafóról csinálok kb 12v egyenfeszültséget, ezt rákötve ugyanúgy a pozitív munkkábelre, erről vissza a kapcsolón át egy relét meghúzunk, és a lényege hogy a negatív potenciálja ennek a segéd résznek nincs közösitve a többivel, csak a gáz szeleppel és egy motor meghajtóval. Köszönöm Szerk.: Illetve a segédtrafót lehet hogy egy kicsit nagyobb feszültséggel csinálom de onnantól már akármit tudok vele kezdeni, csak az egy vezetékes megoldásra kellene egy ötlet. A hozzászólás módosítva: Aug 29, 2018
Szia!
Csináld meg úgy, ahogy lerajzoltad, csak a segédtápot ne simítsad (puffereld), mert nem minden vezérlő működik simítot egyenfeszültséggel. Elég egy segédtáp is.
Hello szakik ha esetleg valakinek kellene egyedimaszk ?
Ezt a napokban fújtam üdv
képek a javításról és a gépről
|
Bejelentkezés
Hirdetés |



























