Fórum témák
» Több friss téma |
Fórum » Hegesztőgép javítása
Témaindító: Szentgyörgyi Lajos, idő: Nov 25, 2008
Sziasztok!A segitségeteket szeretném kérni.Kaptam egy FDG100 tipusú porbeles gép ami át lett alakitva uj munkakábellel co2-re..A problémám az hogy a huzal előtoló motor a legkisebb fordulaton "szalajtva"darabosan adagolja a huzalt de ha nincs huzal a munkakábelben a motor anélkül is dadog kis fordulaton..mitől leheteséges ez? a huzal adagoló vezérlőpanel vagy a motor lehet e rossz?illetve hogyan tudnám kimérni ezeket.sajnos nem értek az elektronikához.Volt e valakinek hasonló problémája?Köszönöm a segitséget.
Üdv! Vettem egy 3 fázisú 320A-os német CO2 gépet, olyan problémám van a géppel, hogy ha bekapcsolom a ventilátor üzemel, a pisztolyt bekapcsolom a toló nem működik, nem kapcsol be. Próbáltam úgy is hogy levettem a pisztolyt és a csatlakozónál összezártam a csatlakozót, úgy sem reagált, de a relét ha benyomom, úgy elindul a toló, mi lehet a baj?
A hozzászólás módosítva: Máj 20, 2019
Moderátor által szerkesztve
Sziasztok.Segítségeteket szeretném kérni.Adott egy Trakis-hetra MIG160 a probléma hogy a huzalsebességet nem tudom szabályozni.Motor hajt de szerintem a legnagyobb sebességgel.Cseréltem potit de nem segített,a nyomtatott áramkörön semmilyen elváltozás nem látható.Én itt ki is fogytam az ötletekből.És ti? Hozzászólásaitokat köszönöm!
El nem tudom képzelni hogy a poticserés ötlet honnan jött... Mivel a gép nálad van, így egyedül Te tudsz rajta mérni, mondjuk kezdésnek annyit, hogy változik-e egyáltalán a motor feszültsége a poti tekergetésére. Gondolom nem, mert akkor a fordulata is változna.
Üdv. Nemrég került hozzám egy Traconic 253/8-as Co hegesztő. Nem nagyon szoktam ilyen gépekbe belemerülni de rokoné és megkért , hogy nézzek rá mi lehet a gondja. Elmondása szerint nagyon rosszul hegeszt a gép, pattog csak nem olvad be rendesen, inkább csak bunkót lehet vele csinálni mint varratot, amig jó volt nagyon megvolt vele elégedve. Pontosabbat egyenlőre még én sem tudok mivel nem próbáltam ki a gépet. A kérdésem az lenne, hogy esetleg nincs-e ehhez a géphez valakinek leírása, rajza vagy esetleg tippje, hogy hol kezdjem a hibakeresést, típushibák stb. Előre is köszönöm a segítséget.
Először ki kell mérni, hogy átadja-e a mágneskapcsoló mindhárom fázist. Gyakori hiba, hogy elég egy érintkező.
Ha megvan a 3 fázis, ki kell kötni a diódákat és egyesével kimérni. Lehet szakadás. Ritkán előfordulhat fokozatkapcsoló hiba, pl. beszőtte a pók. Nem vicc. De a sűrített levegő segít. A hozzászólás módosítva: Júl 11, 2019
Hasonló jelenséggel dolgozik az én gépem is de én a huzaltolás sebességével küzdök.Mert teljes sebességgel tolja a huzalt és nem tudja eldolgozni(beégetni).Esetleg ellenőrizd a huzaladagolás sebességét is.
Uraim.A gépem újra a régi,meggyógyítottam,és nem is értek hozzá:o
Sziasztok került hozzám javításra Dc 130 Trakis hegesztő elvileg villámot kapott.
Nem hajtja a tirisztorokat, a képen látható panel van benne. Ami hibát találtam eddig a 15v os stab ic szét durrant a 2 db 2N2905 zárlatos lett na meg pár helyen a panel megszakadt. Ezeket próbára helyettesítettem de semmi eredmény. Lehet ilyen panelt venni kompletten valahol?
Ha nem találsz ilyen kártyát szerintem érdemes ezt még kínozni.A elégett nyákutakat át lehet jumperelni.A tranzisztorokat kondikat Ic-ket lecserélném mindegyik olcsó mint a gyufa.Ha az IC-ket lecseréled jobban teszed ha IC foglalatba teszed a cserélhetőség miatt.Ezt pár óra munkával átforrasztható az egész.Sok sikert!
Szia még futok 1 kört hátha kapok panelt de a vége szerintem is az alkatrészek cseréje.
Van hozzá profi kiszedőm nem tenném foglalatba mert hibát visz bele ez tapasztalat. Köszönöm.
Szia.Megírnád majd hogy mire jutottál és miben volt a hiba?Ha van hozzá eszközöd gyerekjáték kicserélni az alkatrészt.Sok sikert a javításhoz!
Szia ma jött meg hozzá minden alkatrész szerintem a hétvégén kijavítom.
Hát a 747-es ic nem volt egyszerű mert megy ki a forgalomból.
Ha ilyen nehézség van, írni kell ide. Néhányunknál hempereg még a fiókban.
Szia.Kíváncsian várom a fejleményeket!
Szia sikerült megcsinálni kicseréltem kizárásos alapon minden IC-t és tranzisztort illetve a 4007-es diódákat és egy kis fólia pótlás még jött hozzá.
Íme a javítás képei: A hozzászólás módosítva: Júl 28, 2019
Szia!Gratulálok az eredményhez,jobban örülök neki mint te
Most mindenki örül!![]() További szép napot!
Köszönöm
a gazdája örül neki nekem az időm ment el vele sok. Én annak örülök hogy végre nem kell kerülgetnem.
Sziasztok!
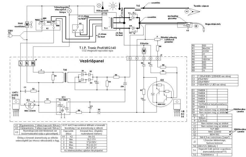
Van egy TIP tronic MIG 160 hegesztő a családban. Megállt a huzal tolás és nem is húz ívet. A panelen a trafó primer oldalán lévő üvegbiztosíték kiment, a trafó primer oldala megszakadt. Ezeket mind kicseréltem, és akkor a 2db elko kondit is, de most se csinál semmit. A nagy hűtőbordán lévő egyenirányító diódák mérve jók. A MIG 140-nek van meg a kapcsolási rajza, a főtrafó primer oldalán lévő kapcsoló, ami az áramerősséget állítja az más, 5 poziciója van és a kikapcsolt 0 állás. A főtrafó szekunder tekercsén 1V AC-t se mérek (kb 0,9V). A panelen van egy TRIAK, az mit csinál? Az adná a főtrafóra primer oldalon a 230V-ot, ha a gombot megnyomjuk és az opto csatoló kivezérli a TRIAK-ot? A panelen minden mérhető alkatrész jó (potméter is), de az előtoló motor meg se mukkan, és 3 gyors gombnyomásra a lakás kismegszakítót is lenyomta. Mit nézzek meg? Köszönöm a segítséget!
Szia.Esetleg feldobhatnál ide a vezérlőkártyának mindkét oldaláról egy-egy fotót.Közelit.Hisz csak te láthatod.
Szia
Csatoltam a kapcsolási rajzot, az afőkapcsolót leszámítva ugyanaz
Elég kusza a rajz, de így elsőre a trafó primerje csak a triakon keresztül kaphat 230-at, akkor amikor épp nyomod a gombot. Lehet hogy behalt a triak. Az a K2 az micsoda, relé, mágneskapcsoló vagy kézi kapcsoló?
Az más a 160ason. Fokozatállító, 0tól 4ig
Én is úgy gondolom hogy az opton keresztül van a triak meghajtva A hozzászólás módosítva: Aug 7, 2019
Annyira azért nem "kusza"...
![]() Idézet: „A főtrafó szekunder tekercsén 1V AC-t se mérek (kb 0,9V).” Hőkapcsoló és lámpája? Idézet: „akkor a 2db elko kondit is” Azt mi a bánatnak? ![]() Idézet: „és 3 gyors gombnyomásra a lakás kismegszakítót is lenyomta” 5-re talán még Paksot is?
Elkot azért mert púposak voltak már.
A kimeneten megvan az egyenfeszültség, ha nyomom a gombot, 20,6v kb, max potméter állásban.
Most úgy néz ki az előtoló motornak kéne csak mennie már. Bdw93c tranzisztor cserélve volt már. Minden passzív alkatrész jó ezen kívül és az a 3db dióda is.
A panel jó, kipróbáltam külső 24V-os tápegységgel és potival és rendesen működik.
Valahol máshol lesz a gond, délután méregetek
Sziasztok!
Valami rátermett emberkét keresek aki segítene nekem, persze nem ingyen, hegesztőgépeim rendbetételében. Kijelző kalibrálás, vezérlés módosítás, egyebek. Hirtelen lenne 2 gépem is ilyen, amit meg kéne fabrikálni! A gépek zsír újak és analóg masinák. Ha lenne rátermett vállalkozó a feladatra keressen! A hozzászólás módosítva: Nov 6, 2019
Moderátor által szerkesztve
Ha zsír újak, panaszaiddal fordulj a garanciális szervizhez!
külföldről behozott gépekről van szó, kínából
nem érné meg kikűldeni és vissza, 300 dolcsi volt csak az, hogy idehozták |
Bejelentkezés
Hirdetés |






















