Fórum témák
» Több friss téma |
Fórum » ZC-18 kazán
Témaindító: szabó valéria, idő: Feb 3, 2008
Témakörök:
Szomszédban a rendes, FÉG által küldött szaki kikötötte. Azt hittem, az agyam kipukkad... Mert drága...
Kiderült a probléma. Volt kint egy villanyszerelő és megnézte. Sajnos csak 5 perce volt de holnap jön javítani.
Pont az volt a gond mint amit az öreg nénikénél csináltak. A termosztát és a kazán kapcsoló egy áramkörre volt kötve. Na ez az amit nem szabad. Így a kazán mindig működik (legalább "alapjáraton") ha véletlenül felmegy a hőmérséklet a max fölé akkor gondok lehetnek. Hozzá teszem egy "nagytudású" tv-rádió szerelő buherálta meg a rendszert.(ő a volt tulaj) Persze lehülyézett hogy az neki így jó volt. Nekem miért nem jó. Képtelen volt megérteni hogy nem biztonságos. Csak hajtogatta a magáét. Gaffy: Sajnos itt minden fixen van kötve. A kazán is, illetve a szobatermosztát is. Ugyan arra a kapcsolóra. Köszönöm a segítségeteket!
Sziasztok!
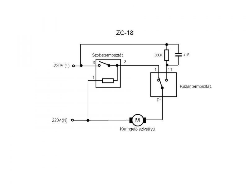
Majdnem végigolvasva a teljes fórumot (18. oldalig jutottam) rengeteget tudtam meg, ezt utólag is köszönöm! Pl, hogy nálam utókeringetési vezérlés van, és hogy a IMG_20191015_204140.jpg és a IMG_20191015_204143.jpg képen a kazán termosztát érzékelője van, aminek nem a levegőben kellene lógnia. A házat már ezzel a kazánnal vettem, még várja a szakembert aki rendesen kitisztítja ( ha esetleg Budapest 20. kerületén ismertek ilyen embert megköszönném, ha megosztjátok velem az elérhetőségét!) Viszont az új termosztát bekötésénél nem szeretnék semmit sem elrontani vagy eldurrantani, mivel voltam olyan galád és utolsó pillanatra hagytam a fűtés szerelést. Vásároltam egy Computherm Q7 RF termosztátot. Ennek a bekötéséről szeretnék megbizonyosodni, hogy mindent rendben fogok-e csinálni. Olvastam, hogy lehet kell bekötnöm ellenállást valahova, az a rész nem teljesen tiszta. Szóval amit találtam kapcsolási rajz (dbcf065df593b86a38e902d3eae21447.jpg) az miképp állja meg a helyét az adott Q7-es termosztátom ügyében? Mivel a bekötési segédletben ( lentebb linkeltem) természetesen másképp mutatja. Régen az MGM tekerős termosztátja volt ami már borzasztóan öreg és elhasznált volt. A rendszer sem volt jól megcsinálva mert a termosztát és a kazán kapcsoló egy áramkörön volt, ahogy azt az előttem lévő hozzászólásban is írják. Tehát, ha jól gondolom a következőt kellene tennem: Az 1-2es (R-N) kábelre rakok egy villásdugót (földeléssel együtt, plusz kicserélem a kábelt is, mivel számomra nem szabványos 2 fekete és 1zöld-sárga kábelt tartalmaz, és a jövőben nem szeretnék ezzel szívni), mivel régen direktbe volt kötve a rendszerbe! Ezt bedugom és a kazán ezen része rendben. Majd a 3-4-5ös jelölésekhez kötöm a szoba termosztátot ahogy a IMG_20191015_203952.jpg-es képen is látható. De csak 2 vezetéket (termosztát 11. oldal) az NO és COM csatlakozásra csak hát melyik kettőt? Ebben tudnátok nekem segíteni, egyáltalán jól gondolom-e? (Azt tudom, hogy az egyik vezetéket nem kell bekötni, mert azzal a régi MGM-en volt egy relé ha jól emlékszem amit éjszakai üzemmódban melegített így 4-fokkal alacsonyabb fűtést eredményezett, még nem teljes a tudás át kell olvasnom párszor, hogy mindenre pontosan emlékezzek) Előre is köszönöm!
A mellékelt kapcsolási rajz nem ide való.
3 -> NO 4 -> COM De mivel az 5-ös az a nulla, a 3-as pedig a fázis, ezért az eredeti három vezetékkel (és egy átkötéssel) is be tudod kötni. A kazántermosztát érzékelője az a "rézcső jellegű" cucc, az a helyén van. Ami nincs a csövön az a túlmelegedés elleni védelemre szolgáló klixon. Ennek is a csövön kellene lennie, bal oldalon, felül. De jelen esetben mindegy, mert úgyis ki van kötve. Ha úgyis hívsz szerelőt, akkor ezt is cseréltesd ki, jobb a békesség.
Nagyon szépen köszönöm!
A szerelő majd megnézi azt az érzékelőt, egyébként a túlmelegedés érzékelőt akartam írni, csak most még eléggé össze vissza van minden a kazánról a fejemben! A "rézcső jellegű" cucc gondolom egy régebbi típúsú hőmérséklet érzékelő szenzor. Foglalkoztam elég sokat elentronikával csak jobban bele kell ásnom magam, mielőtt bármit is csinálok. Szeretek megbizonyosodni arról, hogy jól gondolom amit gondolok !
Sziasztok! Most ment el a gázszerelő vagy 2 órája. Van egy ZC18-as kazánunk. A probléma az volt vele, hogy a főégő nem gyulladt be mikor kapcsolt a szobatermosztát takarítás után. Na ezt sikerült megoldania a szakinak, de azóta hatalmas lánggal ég az őrláng a korábbi állapothoz képest. Sajna nem voltam itthon, hogy jelezzem neki a problémát, az asszony meg nem tudta mit kell nézni. Szóval azóta őrlángon csinál 60 fokos vizet a kazántestben. Amikor meg bekapcsol akkor 3-5 perc alatt felküldi 85-90 fokosra az elmenőt. A rendszer nem levegős. A gondom az, hogy a lángmagasság állító kis tekerentyűre egyátalán nem reagál a láng. Olyan mintha beszorult volna. A kazán biztonsági kapcsolója eddig egyszer már kikapcsolta a gázt a közel 100 fokos víz miatt. Ötletetek van? Köszi!
Szia! Valószínű, hogy hozzányúltak a teljesítmény szabályzó csavarhoz a gázszelepen.
A hozzászólás módosítva: Okt 26, 2019
És azt merre keressem? Visszahívom a szakit de ezek után nem nagyon bízok meg benne.
Sziasztok.
Adott egy régi FÉG ZC18 kazán. Ehhez szeretném a Computherm q7 termosztátot kötni. Ha az 1-2 lábra kötöm, a kazán nem kapcsol be. Ha a 3-4 lábra, akkor 1-2 percenként elindul a kazán és fűt mint az ... Mit kell másképp bekötni? Tudnátok segíteni?
Ez a kazán másként nem tud.
Vagy fűt, vagy nem. ![]() Az 1...2 percenként részén el lehet gondolkozni, de az meg nem a bekötés miatt van. Nálam (termosztáttól függetlenül) az "jött be", hogy a "jobb oldali gomb alatti tekerentyűvel" annyira visszavettem a teljesítményt, hogy a leghidegebb napokon se` legyen hideg. Ekkor "ésszerű" ideig ment "normális" lánggal. Igen, az okos termosztátok szeretnek "sűrűn" kapcsolni. A Q7 adaplapját most nincs kedvem (megint) letölteni, de a jobbaknál megadhatók a fűtésrendszer (és a ház) paraméterei. És/vagy megtanulja.
Ugyan ilyenem van nekem is, korábbi kommentekben megtalálod a kérdésedre a választ.
Üdv Mindenkinek! C24-es FÉG-em van. Korábban itt ilyen hibát elemeztek kollégák de nálam most valami más okozza. Tehát: tavaly csinálta először, hogy egy ideig nagy lángon ment, majd fokozatosan csökkent és eltűnt vagy kb 1 cm-esre redukálódott. Akkor a szelep mozgató rúd a kosztól szorult, tisztítás után üzemelt májusig. Októberben szépen ment 2 hétig, majd a hiba ugyanaz. Szétszerelés, semmi kosz. Összerak, láng indul, ment egy hétig majd ismét lecsökkent. Ezután membrán csere (jó volt de mégis...), termomágnes csere, termo elem csere, teljes szelepház szétszedés, stb. minden rendben, hiba ugyanaz. Keringtető hangra jó, valószínű szállít mert a szilárd tüzelésű kazánról ha átkapcsolom akkor pillanat alatt áttolja a meleg vizet. Ma viszont érdekeset tapasztaltam amit eddig nem: ha a kazántermosztátot letekerem (magyarul utókeringtetésre kapcsolom) a láng elalszik, a keringtető tovább "morog" azaz megy de ezután már csak kisebb lánggal kapcsolható vissza ami aztán szép lassan le is csökken annyira, hogy van amikor elalszik (közben hallom hogy a keringtető működik). Ha a kazán termosztátról lehúzom a csökkentett fesz saruját, ez a jelenség nem áll elő, bár nyilván utókeringtetés sincs. A vezérlő panel a sima mezei nyák kondival, egy ellenállással. Vacakolna a kondi vagy megnyúlt az ellenállás? Mi a fene van itt? Köszönöm előre is az ötleteket!
Szerintem lehet, hogy áramlási vagy nyomás problémád van a rendszerben, az esetleges vezérlő panel hibán kívűl.
Ha nincs megfelően beállítva a rendszer, illetve a tágulási tartály nyomása, üzem közben lehet olyan, hogy hiába megy a keringtető teljes fordulaton nem tud akkora nyomást előidézni, hogy eléggé nyissa a membránt/gázt. A hozzászólás módosítva: Nov 29, 2019
Köszönöm! A rajz alapján az RC tagnak semmi köze nem lehet a fordulatszámhoz ha utókeringtetésről visszakapcsolom. Mégis akkor szűnik meg a jelenség ha azt a II.-es sarut lehúzom (azóta a neten is több ilyen képet láttam ahol lehúzták) és ezzel megszüntetem az alacsony fordulatszámos üzemet. És még az is érdekes hogy ha a cirko-tól elveszem az áramot (kihúzom a dugvillát vagy szobatermosztátot kapcsolok) akkor minden esetben teljes lángon indul, folyamatosan megy, fűt egészen az első KT kapcsolásig. Azután már vagy visszaáll a teljes láng vagy nem. Esetleg a keringtető pumpa a csökkent fordulatról nem tud visszaállni normálra valami miatt és ezért kiiktatják az utókeringtetést?
Nekem C12-nél például azért van lehúzva az utánkeringtető saru a kazántermosztátról, mert akkor is akkora fordulatot ad a keringtetőnek, hogy megmarad a teljes láng. Az, hogy ezt a kondi zárlata, a keringtető "jósága" (mert az már nem eredeti), vagy a rendszer átépítése (vastag csöves, öntöttvas radiátoros, nyitott rendszer helyett vékonycsöves, lemezradiátoros, zárt) miatti nagyobb nyomásérték okozza, annak nem jártam még utàna.
Lehet, hogy a keringtetőd sem belevaló, az új, modernebb, esetleg "okos" keringtetők már nem nagyon szeretik ezt a kondis megoldást. A hozzászólás módosítva: Nov 29, 2019
Szia! Ezt írod, hogy:
Idézet: „ha a kazántermosztátot letekerem (magyarul utókeringtetésre kapcsolom) a láng elalszik, a keringtető tovább "morog" azaz megy de ezután már csak kisebb lánggal kapcsolható vissza ami aztán szép lassan le is csökken annyira, hogy van amikor elalszik (közben hallom hogy a keringtető működik).” Szerintem a kazán termosztát érintkezője már be van égve hisz nem mai gyerek lehet már és a rossz érintkezés miatt nem a teljes feszültség és áram kapcsolódik a szivattyú motorra hanem az ott keletkező átmeneti ellenálláson eső feszültség és áram. Ezt úgy tudod ellenőrizni, hogy a P1. és 1. pontokat átmenetileg összekötöd, rövidre zárod. Ekkor (ha a termosztátnak az említett baja volna) a szivattyúnak normál üzemi fordulattal el kellene indulnia. Ha nem akkor a segédfázis kondenzátora veszített az értékéből és ezért nem tud teljes fordulattal indulni a visszakapcsolás után. Ha termosztátnak volna baja akkor nem egy "ökör az ára". Bővebben: Link Idézet: ..... lehet, hogy a termosztát is érintkezési hibás? A sorban benne van még a "retesz kapcsoló átkötése" is a csokiban, talán az a kötés is laza volna, vagy ezek érintkezési hibái összeadódnak? A lényeg, hogy ha összekötöd a P1-1-et akkor már csak a szobatermosztát és az átkötés a csokiban van a soros körben, indulni kell a szivattyúnak és nyitnia kell a főégőt teljes lángon. „még az is érdekes hogy ha a cirko-tól elveszem az áramot (kihúzom a dugvillát vagy szobatermosztátot kapcsolok) akkor minden esetben teljes lángon indul, folyamatosan megy, fűt egészen az első KT kapcsolásig.”
Hello,
zc-18 "Tök egyszerú" a gondom, nincs utókeringtetés. A képen látható vezérlőpanelem van. Mit lehet, hol lehet, lehet-e ezzel valamit csinálni, állítani?
Szia, jó pár alkalommal fel lett már téve a rajza ide a fórumba, például itt.
Faék talán egyszerűbb. ![]() Mérd meg a félvezetőket (első körben nem is kell kiforrasztani semmit), a diac-ot nem triviális. Érintkezést a "nagy zöld ellenállás" lábainál. Panel hátoldalán a forrasztásokat. Én személy szerint nem vennék másik elektronikát... Két megjegyzés: - Vigyázz, harap! Hálózattal közvetlen kapcsolatban van! - Nem kell kapkodni, rövid távon sok baja nem történik a cirkónak az utánkeringetés hiánya miatt.
zoszka, Gafly köszönöm. Szerintem csere lesz, 4700-ért lehet a linkelt lapot kapni, és mivel nem értek az ilyen mérécskéléshez és egyy esetleges forrasztáshoz is büdös bunkó vagyok, szerintem többe kerülne kideríteni, hogy mi a baj
Abban reménykedtem, hogy lehet rajta valamit állítani, kapcsolni.Egyébként a polaritás számít? Jelölve van az R és N, de mi van, ha fordítva dugom be a 220-ba a dugót? Mondjuk nem tudom mit jelent a rövid táv, de sajnos kb február-tól az akkori fűtési szezon végéig, és az új szezon beindulása óta így megy a kazán. A hozzászólás módosítva: Dec 9, 2019
Sziasztok!
Most szkenneltem be a Termofég ZC 18.1-es cirkó használati utasítását. Remélem lesz, akinek hasznára válik.
Sziasztok!
Elvi kérdésem lenne fég ZC 18 kazánnal kapcsolatban... van 1 ilyen parapetes kazánunk. 2017be költöztünk a házba ahol most lakunk. értelem szerűen akkor se volt már mai darab, de müködött mindkét télen jol. sőt tavaly fűtésszezon előtt kapott uj hőcserélőt is ami sajnos nem is volt olyan olcso mulatság.. No a lényeg, hogy idén áprilisban mikor kikapcsoltam a fűtést, leengedtem a rendszerről minden vizet, hogy a régi nyilt rendszerű fűtést korszerűsítését elkezdjem. uj radiátorok, kerültek fel mindenhova, valamint minden régi csővezetéket is kiszedtem a házbol. csak a kazán melletti részeket hagytam meg, mert eredetileg vegyestüzelésű kazán volt a házban, később lett a fég parapetes kazán mellé épitve. Emiatt (szerintem) elég nagy felesleges viztömeget keringetett és fűtőtt a kazán. de működött.. most nyáron készen lettem a radiátor cserével, mindenhova 16mm és 20mm-es 5rétegű cső került bekötésre. (gerinc 20 mm-es és a radiátorok leágazásátol csak 16mm.) ezt azért is irom le mert a viz mennyisége jelenleg talán 80 liter lehet a rendszerben az eddigi kb 300 literhezképest. Az utolso lépéshez hivtam vizsszerelőt h az általam lekészitett előre menő sé visszamenő ágat rákösse a kazánházban bent hagyott 2collos csövekre. én ezeket nem tudom szerelni. Amikor készen lettek a bekötéssel megkértem őket h segitsenek beinditani a rendszert. csodák csodájára azonnal be is indult némi légtelenités után. de az öröm kb 20 percig tartott. amikor is egyszer csak leállt a nagy láng. a szivattyu ugyanugy keringette a vizet a radiátorok melegedtek. aztána vizszerelő mondta hogy szerinte a membrán körül lesz a probléma. hivtam egy gázkazán szerelőt aki az egész vizcsap házat kicserélte egy felujitottra. mivel még elmult hétvégén nem igazán volt szükség fűtésre, igy nem probálgattuk, ha bekapcsoltam láttam hogy müködik. tegnap végre lett volna időm kisérletezni a radiátorok beszabályozásával. bekapcsoltam a fűtést a termosztáton 35 fokra, és járkáltam körbe a lakásban, nézegetni melyik radiátor mennyire meleg. aztán feltünt h már nem melegszik igazán egyik se. megnéztem a kazánt megint ugyanaz a jelenség mint a csere előtt. kapcosláskor belobban a gáz ég a kazán nagy lángon kb 2 mpen belül szépen lemegy a láng és kialszik.. szoltam a szerelőnek h jo lenne ha visszajönne megnézni. viszont mindemellett gondoltam hogy körbe kérdezősködnék, hogy én is jobban képben legyek, hogy hol lehet a baj? a kérdésem az lenne hoyg számithat e a rendszerben lévő (most már zárt rendszerű) nyomás nagysága? mivel még foylamatosan légtelenitgetem itt ott a radiátorokat, igy a kezdeti nyomás ami 1,2 bar körüli volt, lement 1 barra.. először azt gondoltam hogy amiatt kapcsolt ki a kazán, visszatöltöttem 1,3 barra most, de sajnos igy is ugyanaz a jelenség, bekapcsol kb 2 mp-re és utána kialszik.. A kazán alatt van nekem 2 csap. az 1ik az előre menő a másik a visszajövö ág elzáro csapja ha a visszamenő ágat elzárom pár mp-re és kinyitom, akkor ujra belobban a láng de nem marad ugyakkor sem. Hol lehet a gond? gondolom én se tettem jót neki hogy hagytam szárazon állni honapokig. aggodom h lerakodás van a rendszerben ami ujra meg ujre előidézi a problémát, mert szerintem nagyon kicsi esély van rá hogy a gázkazán szerelő által hozott felujitott alkatrész is ugyanugy rossz mint az enyém volt. és hozzáteszem a kazánszerelő ellenőrizte az enyémnek is a működését és arra is azt mondta h nem érti h mi baja, de betette a másikat és azzal ugye müködött a dolog. kb 1 orát.. Lehetséges valami elektronikai hiba ami miatt elzár a kazán? vagy esetleg ennek a vizcsapháznak a környékén másik alkatrész? Ha valakinek van tippje azt előre is köszönöm. a kazánszerelő egyelőre nemtudom mikor jön vissza, és nem is biztos hogy ő kell a megoldáshoz, attol aggodom hogy én rontok el valami tirivális dolgot esetleg...
Szia, az alábbi dokumentum 27. oldalán, 7. és 13. pontban írnak pár dolgot.
Lehet buta kérdés, de tágulási tartályt tettél fel újat? A radiátorokat nyisd ki alul, felül teljesen, kazán és szobatermosztátot feltekerve, próbáld úgy a rendszert, Szerintem kellene egy normális szerelő, aki kitisztít, leellenőriz, beállít mindent. Nem túl bonyolult egy ilyen kazán. A hozzászólás módosítva: Szept 23, 2020
Keringési okok: szivattyú, dugulás, levegő, vezérlés.
Beállítási ok: alaphelyzeti előfeszítés túl nagy a gázarmatúrában. Amúgy a 20-as csőnek kb 16-17mm a hasznos átmérője. A 16-osnak kb 10-11mm.
Szia! Szerintem levegős a rendszered. Nézd végig a csőrendszert és az automata légtelenítőket nyisd ki (ha építettél egyáltalán ilyet a nehezen légteleníthető helyekre) vagy a radiátoroknál találhatókat használd.
Szia! Ha nem levegős, akkor a kazántermosztát tilt. Nem tud bekeringetni azon a lópikula vékony csöveken. Vélhetően a szivattyú kondenzátora kapacitás szegény. Az öklöm csövön ment, a vékony szívószálhoz kevés.
b., a rendszered a legközelebbi körön forog. Vagyis ha a kazánhoz közel van radiátor, és tökig nyitva van az előre menő, és a visszatérő is, akkor azon forog a víz, és hamar elmelegszik a cirkó. Beállítás jó játék, el leszel vele pár napig... Legmagasabb ponton van automata légtelenítő?
Idézet: .„Beállítás jó játék, el leszel vele pár napig...” Én úgy csináltam, hogy a vizkörben a legutolsó teljesen nyitva, a többit pedig elzárogatva. Vizcsöveken tapintás, levegőben hőmérő alapján. El lehet vele lenni egy darabig, és el is mászik külső hőmérséklet függvényében. Családtagok kezét azonnal letörni, ha hozzá mernek nyúlni a szent csapok bármelyikéhez.
Sziasztok!
Nagyon hálásan köszönöm mindenkinek a segítséget! ezek alapján meg is lett a probléma! Nem a kazán a rossz hanem ugye én elkezdtem sorba lefojtani a körök elején lévő első pár radiátort és amiatt nemvolt elég nyomás... amint kinyitottam az egyik körön lévő első radiátort máris beindult a kazán. Ezért is jo, hogy ide írtam mert ehhez aztán nem kellett volna kazánszerelő.. amikor felhasználói hiba van.. Viszont a probléma jellegéből kiindulva akkor jól gondolom, hogy a jobb szabályozhatóság érdekében érdemesebb lenne egy nagyobb szivattyut beszerelni a mostani helyére? bár most ugytűnik h sikerült beállitnai egy olyan állapotot ahol nagjyábol egyformán melegek a radiátorok. de ez inkább hosszu távon fog csak kiderülni. mivel már a fűtésrendszert szétszerelni nem szeretném amit megépitettem igy a kérdésem az, hogy egy erősebb szivattyú jo lehet e nekem és ha igen akkor mekkora kéne?most ő van bent: http://nsx82.nl/upload/IMG_20200924_100049.jpg Mégyegyszer hálásan köszi mindenkinek a hozzászólásokat!!!!
Én egy fűtési ciklusra (tél) hagynám ahogy van (megfigyelés/behangolás).
De nem értek hozzá... |
Bejelentkezés
Hirdetés |















amikor felhasználói hiba van.. Viszont a probléma jellegéből kiindulva akkor jól gondolom, hogy a jobb szabályozhatóság érdekében érdemesebb lenne egy nagyobb szivattyut beszerelni a mostani helyére? bár most ugytűnik h sikerült beállitnai egy olyan állapotot ahol nagjyábol egyformán melegek a radiátorok. de ez inkább hosszu távon fog csak kiderülni. mivel már a fűtésrendszert szétszerelni nem szeretném amit megépitettem igy a kérdésem az, hogy egy erősebb szivattyú jo lehet e nekem és ha igen akkor mekkora kéne?




