Fórum témák

» Több friss téma
Fórum » Erősítő mindig és mindig
Mielőtt kérdezel, a következő két dolgot ellenőrizd! I. A helyes tápfeszültségek megléte. II. A kimeneten van-e egyenfeszültség. Élesztés.
Lapozás: OK   2282 / 2576
(#) reloop válasza krapulax6 hozzászólására (») Nov 4, 2020 / 1
 
Örülök az eddigi eredményeknek.
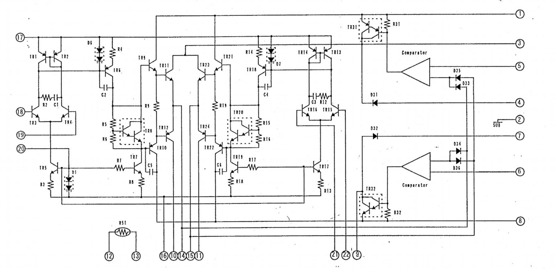
A koppanásgátló áramkört a doksi 18. oldalán találod, a QK01-QK05 tranzisztorok alkotják.
Ezen tranzisztorok üzemi feszültségéből szám szerint kilenc van feltüntetve. Ellenőrizd őket!
(#) krapulax6 válasza reloop hozzászólására (») Nov 5, 2020 /
 
A QK03 collectoran 45.2V a 0.1V helyett illetve a QK02 38.8V a 49.1 helyett.
Tobbi feszultseg kozelit a megadottakhoz.
Plusz eleg hianyos a nyak:
CK05,CK01,DK01,DK02 sincs bekontve.
Forrasztast nem latni a masik oldalan a nyaknak.
A hozzászólás módosítva: Nov 5, 2020
(#) krapulax6 válasza krapulax6 hozzászólására (») Nov 5, 2020 /
 
Pedig ezen szepen latszanak:
(#) reloop válasza krapulax6 hozzászólására (») Nov 5, 2020 /
 
Lehet az átalakítás miatt tér el a feszültség. A meghajtók IC-k mellett találtam még egy C705 1 µF kondit, nem ártana cserélni.
(#) krapulax6 válasza reloop hozzászólására (») Nov 5, 2020 /
 
Oke,viszont ez gyari vagy takolas lehet?
Nem erdemes potolnom a ket diodat es a ket kondit?
(#) reloop válasza krapulax6 hozzászólására (») Nov 5, 2020 /
 
A gyártók szoktak ilyet bevetni, feltételezhető működött így is hibátlanul a készülék.
Késleltetés gyanánt a driver-ek tápját kapcsolja be. Az RK10-en követheted a feszültség változását. Nézd meg egybe esik e a pattanó hanggal!
(#) krapulax6 válasza reloop hozzászólására (») Nov 5, 2020 /
 
A bekapcsolas pillanataban nincs merheto feszultseg az ellenallason viszont ahogy pattan a sugarzo ugy meg is jelenik rajta 150 mV.
Az 1µF-os kondit meg nem volt idom cserelni.
(#) reloop válasza krapulax6 hozzászólására (») Nov 5, 2020 /
 
Az RK10 ellenállás a a QK02 kollektorához kapcsolódik ahol 38,8 V-ot mértél korábban. Kérlek ellenőrizd ezt a mérést!
(#) krapulax6 válasza reloop hozzászólására (») Nov 5, 2020 /
 
A valosagban az emitterhez van forrasztva.
A kollektornal levo ellenallas a DK02 re van forrasztva es a forrasztasi oldalon (zold) atkotve es a 3.kepen lathato R711-re van kotve a barna vezetekkel.
(#) krapulax6 válasza krapulax6 hozzászólására (») Nov 5, 2020 /
 
Kulfoldi forumokon is rakerestem az erositore es ugyanezek az atkotesek jellemzoek
A hozzászólás módosítva: Nov 5, 2020
(#) reloop válasza krapulax6 hozzászólására (») Nov 5, 2020 /
 
Válasszunk más taktikát! Az uPC1270 2-es láb a driver előerősítőjének pozitív tápja. A doksi szerint ennek késleltetett kapcsolásával éri el az áramkör a bekapcsolási tranziens csillapítását.
Az lenne a feladatod, hogy lekövesd a 2-es lábak hová futnak be a koppanásgátlóba. Ezen a vonalon, ha találsz elektrolit kondenzátort az valószínűleg része a csillapításnak és mérőeszköz hiányában érdemes kicserélned.
(#) krapulax6 válasza reloop hozzászólására (») Nov 5, 2020 /
 
Latszolag a kesleltetes mukodik,mert az RK10-es ellenallason 3-4 masodperc utan tudtam csak merni a feszultsegesest.
Most olvasom a leirasban,hogy 10 masodperc utan kell a nyugalmi aramot merni.
Jol gondolom,hogy hamar kapja a tapot az uPC1270?
A hozzászólás módosítva: Nov 5, 2020
(#) reloop válasza krapulax6 hozzászólására (») Nov 5, 2020 /
 
Az időzítés teljesen rendben. Felteszem csak felfutás gyors, ezért keresünk kondit, ami eredetileg a CK05 lett volna.
(#) airwalker hozzászólása Nov 6, 2020 /
 
Estét!

Lapozgattam az LM4780 doksiját, 4 ohmos végfokot keresve. Régebben csináltattam kínában nyákot az első kapcsolási rajz szerint, és ahogy elkezdtem nézegetni a két rajzot, sok hasonlóság van benne. Létezhet, hogy az általam csináltatott kétcsatornás panelt fel tudom használni párhuzamos kapcsolás szerint is?
(#) krapulax6 válasza reloop hozzászólására (») Nov 6, 2020 /
 
Csak es kizarolag az RK10 es ellenallason keresztul.
(#) reloop válasza krapulax6 hozzászólására (») Nov 6, 2020 /
 
Úgy látom az átalakítás miatt az uPC1270 3-as, MUTE lába használatban van. Ott fedezted fel az átkötést R711 helyén. Az hogyan kapcsolódik a némító áramkörhöz? A képekről nehéz visszakeresnem.
(#) Ronin hozzászólása Nov 7, 2020 /
 
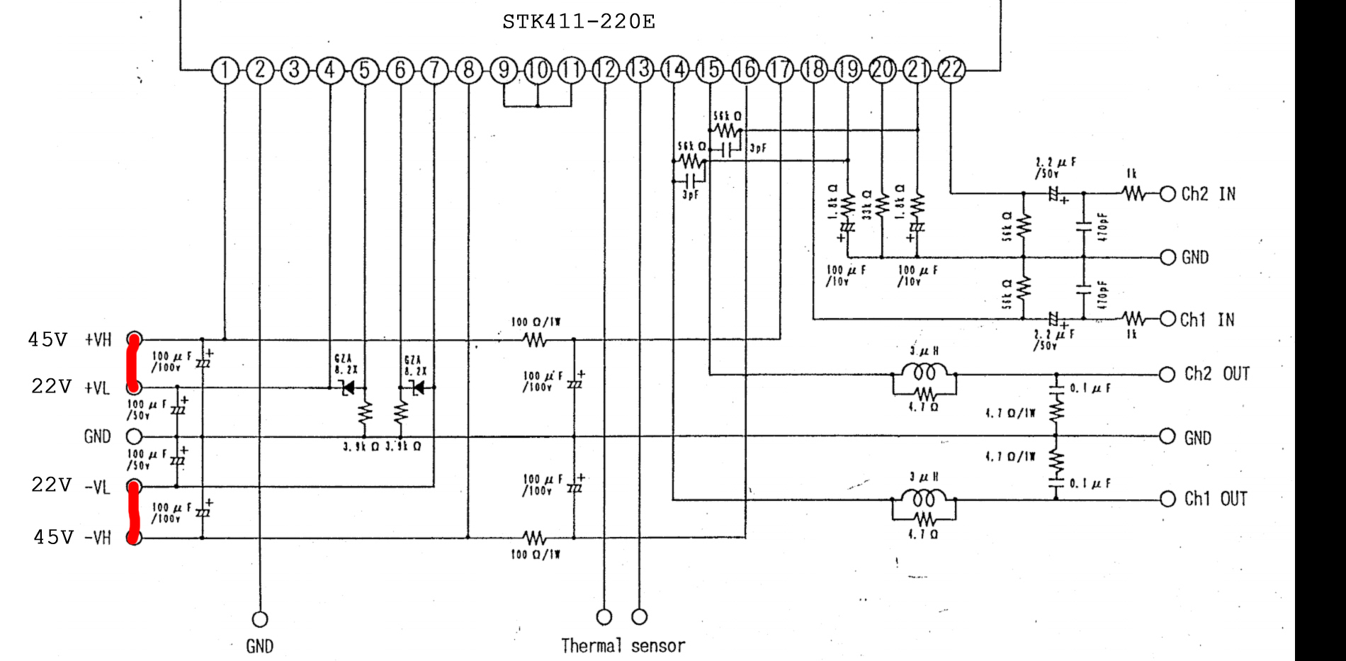
Ha a képen mellékelt erősítő IC-nek a +-VL pontjára 22V helyett 30-at kap, attól lehet baja?
(#) Alkotó válasza Ronin hozzászólására (») Nov 7, 2020 /
 
8,2 V-ot stabilizál belőle, egy ellenállás és egy zéner segítségével. Nagyobb előtét ellenállással tudod korrigálni a nagyobb feszültséget (kb. 6,2-6,8 kR). Van még a rajzon egy kondenzátor is, aminek ellenőrizni érdemes a feszültségtűrését, ki kell bírja a nagyobb feszültséget.
A hozzászólás módosítva: Nov 7, 2020
(#) Ronin válasza Alkotó hozzászólására (») Nov 7, 2020 /
 
Köszönöm a választ, de ez nem így működik. Az IC-ben van egy áramkör ami akkor kapcsol nagyobb feszültségre ha nagyobb teljesítmény kell. Engem az érdekelne hogy azt az egységet zavarná a 22V helyett a 30V ?
(#) Alkotó válasza Ronin hozzászólására (») Nov 7, 2020 /
 
Igen, már látom, hogy az alapfeszültség is eljut az IC-be. Nem tudom elviseli-e a magasabb feszültséget.
(Csak megjegyzem, ha elő van írva valamekkora feszültség, akkor miért kellene azt kikerülni? Sokkal kevesebb bonyodalmat ígér, ha betartod az értékeket.)
(#) Ronin válasza Alkotó hozzászólására (») Nov 7, 2020 /
 
A válasz nagyon egyszerű. Jelenleg szimmetrikus tápom ilyen feszültséggel van, és az érdekelt volna kipróbálhatom ezzel, vagy nem.
(#) krapulax6 válasza reloop hozzászólására (») Nov 8, 2020 /
 
Szia.
A 3-as labak a DK02-es “helyen” bekotott ellenallason keresztul a QK02 kollektoraba futnak.
Viszont a forrasztasi oldalon van egy a labainal szigetelt ellenallas is amelyet korabban fotoztam.
Szinten a Q703/3 -rol indul vagy fut be es megy a Q704/9-10 labra.
(#) tothbela válasza Ronin hozzászólására (») Nov 8, 2020 /
 
Szia!
Ez egy "G" osztályú erősítő, aminek a végtranzisztoraira kivezérléstől függően hol az LV, hol a HV kapcsolódik ahogy ezt te is látod. Ha a LV és a HV is ugyanarra a tápsínre kerül, akkor csökken a hatásfok, mivel "AB osztályban fog üzemelni. Tisztán 2X30V nem árt neki, nyugodtan tákötheted.
Arról nem írtál hogy a HV-t mekkora feszültségről kívánod járatni, de a lényeg az, hogy a disszipációt ne lépd túl.
A 22/45V-os táprendszer az csak egy jó választás hogy lehető legjobb legyen a hatásfok.
(#) krapulax6 válasza krapulax6 hozzászólására (») Nov 8, 2020 /
 
Kikapcsolaskor is felkuszik terheletlenul a kimeneten a DC,Egypt csatornan 25V, masikon 16V es on an all make be 16-20 mV-ra.
(#) Karesz 50 válasza tothbela hozzászólására (») Nov 8, 2020 /
 
Ez egy "H" osztályú erősítő, melynek a kimeneti fokozata a tápfesztől függetlenül "AB" osztályban üzemel...
(#) tothbela válasza Karesz 50 hozzászólására (») Nov 8, 2020 /
 
Végül is igen. Az osztályba sorolás (lehet hogy tévedek) a magasabb tápsínre való átkapcsolásban tér el. A "H" osztálynál azt hiszem disszipatív, ezt nevezik tracking rail izének, a "G" pedig kapcsolóüzemű, switching rail izé ha jól rémlik.
(#) Karesz 50 válasza tothbela hozzászólására (») Nov 8, 2020 /
 
Kicsit utána néztem a biztonság kedvéért, de mintha a szakirodalomban is keveredne egymással ez a két osztály (mármint a "G" és a "H"). Eddig úgy tudtam, a "G" osztálynál egy "lágy átkapcsolás" van, tehát az "AB" osztályú végfok végtranzisztorai egy feszültségszint fölött állandó és alacsony (néhány Volt tápfesz-en) maradnak, de van ennek sönt változata is.
"H" osztálynál pedig komparátor kapcsolja magasabb tápra a végfokot, mielőtt az klippelne.

Az egyik könyvben ez úgy szerepel, hogy a "G" osztály egy "B+C" osztályú, a "H" osztály pedig egy "B+D" osztályú kapcsolás... máshol meg fordítva .
(#) tothbela válasza Karesz 50 hozzászólására (») Nov 8, 2020 /
 
Igen, ez engem is zavar. Azért nem is mertem biztosra írni. Tehát inkább úgy értem, a kérdéses STK az a kapcsolt tápsínes.
Egyszer vitáztunk egy fickóval, hogy mi értelme van ennek 100W alatti erősítőknél. Arra gondoltam, talán a fogyasztás csökkentése miatt. Mondjuk heti hét nap szól rajta a rádió halkan, majd szombaton feltekeri a hangerőt a gazdája.
(#) Ronin válasza tothbela hozzászólására (») Nov 8, 2020 /
 
Ha így kötöm be mint a képen van, akkor működik csak AB osztályban? És ha csak az egyikre VL vagy VH kötök feszültséget akkor is szólnia kell?
(#) tothbela válasza Ronin hozzászólására (») Nov 8, 2020 /
 
Ha úgy kötöd be ahogy rajzoltad, akkor "AB". Csak VL, vagy csak VH nem jó, mert a meghajtó fokozatot a VH táplálja, így az mindenképpen szükséges. Elvileg (most nem néztem) ha nincs VL, akkor az átkapcsoló tranzisztorok alapból a VH-ra kapcsolják a végtranzisztorokat, így lehet hogy úgy is működik. De ha nincs két lépcsős tápod, akkor maradj annál amit rajzoltál.
Következő: »»   2282 / 2576
Bejelentkezés

Belépés

Hirdetés
XDT.hu
Az oldalon sütiket használunk a helyes működéshez. Bővebb információt az adatvédelmi szabályzatban olvashatsz. Megértettem