Fórum témák
» Több friss téma |
- Ez a felület kizárólag, az elektronikában kezdők kérdéseinek van fenntartva és nem elfelejtve, hogy hobbielektronika a fórumunk!
- Ami tehát azt jelenti, hogy a nagymama bevásárlását nem itt beszéljük meg, ill. ez nem üzenőfal! - Kerülendő az olyan kérdés, amit egy másik meglévő (több mint 17000 van), témában kellene kitárgyalni! - És végül büntetés terhe mellett kerülendő az MSN és egyéb szleng, a magyar helyesírás mellőzése, beleértve a mondateleji nagybetűket is!
Köszönöm szépen a választ
Én kb. 1A-al fogom terhelni, naponta max. 15percet, akkor ezek szerint ez nem károsítja az akumlátort
Hello!
Nem tudom melyik kapcsolás működésére gondolsz a kérdésedben. De.. A TCA-nak az adatlapján látható a belső felépítése. Egy "műveleti erősítőből", és egy "inverter" tranyóból áll. A műveleti erősítő pozitívan vissza van csatolva, és a bemenete a tápfeszültségből leosztott "referencia" feszültséget kapja. Így egy feszültség komparátor van kialakítva. A komprálási feszültség és a hiszterézis értékét a tápfesz befolyásolja. Az adatlapon látható is, hogy a tápfesz %-ban van megadva értékeik. Az NE555-nél hasonló a helyzet. Csak itt a komparátor kissé korrektebb megldású. Az áramkörben található, egy RS tároló, melynek a Qnegált kimenete van kivezetve. Belül van három 5kohm-os ellenállásból álló feszültség osztó. Így belső referenciaként, a tápfeszültség 1/3-ada és 2/3-ada áll rendelkezésre. A két referencia feszültséget hasomlítja össze a bemenettel a két műveleti erősítő, és billenti az RS tárat. Ha a 6. láb feszültsége magasabb mint a tápfesz 2/3-ada, akkor Set vezérlése van a tárolónak (a Qnegált kimenet L szintű lesz). Ha a 2. láb feszültsége alacsonyabb mint a tápfesz 1/3-ada akkor, akkor Reset vezérlése lesz a tárolónak (a Qnegált kimenet H szintű lesz). Tekintve, hogy a két bemneti láb (2-6) összekötött állapotban van, a bemneti feszültség változására, mint "hiszterézises komparátor" működik az áramkör. Ha a bemneti feszültség 2/3-ad tápfesz felett van, a 3. láb L szintű lesz, és mind addig ott is marad, míg a bemeneti jel le nem csökken a tápfesz 1/3-ada alá. (és szintén ott marad, míg újból el nem éri a 2/3-ad feszültséget. A tranzisztor a kimenetre azért kell, mert a TCA kapcsolása "nem fordít fázis", (azaz, ha a bemenet magas, akkor a kimenet is magas szintű) az 555 viszont igen. Valamint az 555-nek nem szakadt kollektoros a kimenete. üdv! proli007
Hello!
Tekintve, hogy nem ismerem az aksidat, fogalmam sincs, de ne vegyél mérget rá. Egy aksi általában nem arra készült, hogy C/2 kisütő árammal terheljék. (legalábbis tartósan) üdv! proli007
Szia!
És ezt a kapcsolást ha megépítem akkor látnom kéne ahogyan villog a LED? Mert nekem csak világít.
Sziasztok
Lenne egy olyan kérdésem hogy adtak nekem egy Compaq Evo n410C laptop ot [amire nekem kell arra bőven elég] bekapcsoláskor a képernyő egy részén ilyen tejszines bevonat van egy sávban ami kb 2 3 centi magas és 8 centi széles, és nem külső szennyeződés. [a képen látszik hogy a windows emblémától balra ill a sajátgép fehér területén van ] Nyomogatni nem merem nehogy nagyobb legyen a baj ezt a hibát képernyő teljes kicserélése nélkül is meg lehet oldani ? Válaszaitokat előre is köszönöm
Hello!
Elvileg 0,2..0,3sec gyorsan villognia kellene. Esetleg a 2.2µF-os kondi helyett tegyél nagyobbat, akkor lassabb lesz. És az R5 helyére nagyobb ellenállást, hátha ez az IC nem bírja a terhelést. (Nekem nincs 081-esem. De egy 071-essel majd kipróbálom.) üdv! proli007
hellostok
Tudom hulyém hangzik de mi az a tranyo mert nekem mindig a trafo jut eszembe
Hello!
Közben megnéztem milyen hibát követhettél el. Mert probléma nincs itt, kivétel ha - rosszul raktad össze a kapcsolást - nem jó az IC - fordítva tetted a kondit az áramkörbe - vacak a kondi, illetve nagyon szivárog. (A 100kohm miatt, lehet hogy az ideális egy tantál kondi lenne. De sima elkóval is működik.) Ha szivárog, nem képes a tápfesz 2/3-adára feltöltődni. Ebben az esetben használhatsz R4 helyére 10kohm-os ellenállást, és C1 helyére 22µF-os kondit. üdv! proli007
Sziasztok!
Az baj, ha a következő kapcsolásokba a 100nF-os kondik helyére 63nF-os kondik kerülnek? Az egyik egy TDA2030-as erősítő, a másik egy kivezérlésjelző. Köszi Üdv.
Sziasztok!
A bekeretezett ellenállásoknak mekkora teljesítményűnek kell lennie? Az R1-nél, és az R3-nál sincsen megadva teljesítmény, de feltételezem, hogy oda nem jó a 1/10W-os, vagy az 1/4W-os.
Szerintem elég az 1/4W-os. Ekkora ellenálláson nem fog nagy áram folyni, és a bázisnak sem kell... :gumicsirke:
Hali!
A kiv.jelzőben az egy zavarszűrő kondi, szóval attól még menni fog. A TDA-nal viszont nem tudom, de nekem úgy rémlik, hogy ott nem tápnál van. (nem zavarszűrő) Mindenesetre próbáld ki, bajt nem csinál...
Hello!
1 ledet 12v.-ról működtetek és potival szabályzom merthát ugye az nemárt ebben az esetben...de több ledet szeretnék rákötni (kb20-at) csak ahoz nem elég a 12v.(arra max 4-et kötnék ha ledenkénz 3volt-al számolok.)szoval az lenne a kérdésem hogy mivel és hogyan tudnám felerősteni a 12v.ot! előre is köszi!!
egyszerűbb ha párhuzamosan kötöd a ledeket ahhoz számolsz egy előtét ellenállást.
Heló!
Köszönöm a segítséget. Az áramkört azért építettem, hogy kidrüljön jó-e az IC. Szóval nagy rá az esély, hogy az a hibás, mert csak világít. Köszi mégeygszer! Üdv.: Jocó!
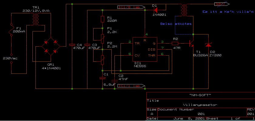
Sziasztok.A képen látható villanypásztort lehet drótkerítésre kötni???
Hali!
A kapcsolásban az 51Ohm nem 51KOhm akar lenni? Csak mert az IC adatlapján lévő kapcsolásban nincs ekkora különbség a fesz.osztó ellenállásai között. Vagy jó így is? / TDA2030-as erősítőhöz menne/Bővebben: Link
Sziasztok! Remélem tudtok segíteni a problémámom
Építettem egy TDA1554-es erősítőt rákötöttem a hanszórót bemenetet tápot és semmi.Csak a hangszóróból jön ki valami alapzaj Lehet hogy a kapcsolást értelmeztem félre valaki elmagyarázná hogy hova kell kötni a táp másik oldalát?És a bemeneteket? Előre is köszönöm
bementek ott van pl hogy b in nahh oda az egyik a másik a gndre ami pedig a táp másik oldala
kimaradt véletlen egy e betű "bemenetek"
Akkor sem értem hogy mit akarsz vele mondani.Megkérhetlek hogy ábrázold a képen amit mellékeltem? Úgy talán megértem.
itt van..ami kettőt bekarikáztam az a bemenet..tehát a bemenet egyik fele ott van hogy pl b in vagy j in és a másik vezetéket a földre azaz a gndre kell kötni..a tápot pedig úgy kell bekötni hogy az egyik a jelöl 12V a másik pedig a gnd
ez mind szép is jó csak az a baj hogy én így kötöttem be de meg se mukkant :no:
esetleg valahol zárlat van vagy talán valamit rosszul csináltál a nyákgyártáskor?..tápfeszültség biztos hogy jó?(gondolok itt a 12V illetve 8Ara)..alakatrészek nem lehet hogy hibásak?
9 voltos elemről próbáltam de így is kéne működnie.
|
Bejelentkezés
Hirdetés |















