Fórum témák

» Több friss téma
Fórum » Analóg voltmérő (multiméter)
 
Témaindító: Görgő, idő: Máj 16, 2010
Témakörök:
Lapozás: OK   5 / 6
(#) segítő válasza erbe hozzászólására (») Feb 8, 2022 /
 
Részemről vége. Igazándiból nem is akartam hozzászólni, nem akarok vitatkozni profikkal.
(#) eyess válasza segítő hozzászólására (») Feb 8, 2022 /
 
Mérés , és mérés közt sok különbség van , és a mérő alkalmatosságok között is .Elhiheted egy digitális műszer hamarabb át fog verni mint egy analóg .Mivel a digitális műszereknek kicsi a belső ellenállásuk általában , és képesek akkor is mutatni kvázi összeszedni olyan értékeket, amik valójában a mérendő ponton nincsenek is jelen.Ez egyébként a digitális műszerek egyik hibája a kis belső ellenállás.A másik hiba pedig , hogy ha egy impulzus értéket szeretnél megmérni digitálissal ott csak állandó pörgő számokat fogsz látni , és nem tudsz egy tól ig értéket sem leolvasni.Az analógnál pedig a mutató szépen fogja mutatni , hogy meddig , vagy mettől meddig van a kitérés, tehát behatárolható sőt pontosan leolvasható az érték.
(#) segítő válasza eyess hozzászólására (») Feb 8, 2022 /
 
Köszi a megerősítést, tapasztaltam. "Csodás profi " deszkamodell csőmérőt készítettem digitális filléres kínai panel mérőkkel. Vagy ötször-hatszor. A gond, hogy nem megbízható, szerintem az ok a nagyfrekis gerjedés. És kiszámíthatatlan, mikor, melyik csőnél jelentkezik.
(#) eyess válasza segítő hozzászólására (») Feb 8, 2022 /
 
Lehet viszont a kínai panel mérők is megérnek egy misét.Mert ha már azok önmagukban is képesek hibára , akkor már az egész áramkört hibára méri.
Én azért tennék egy próbát arra , hogy nem panelmérőkket tennék a csőmérőre, hanem egy analógot , és ha úgy is jelentkezik a probléma , akkor lehet tovább gondolni a hiba okát.
A hozzászólás módosítva: Feb 8, 2022
(#) Massawa válasza eyess hozzászólására (») Feb 8, 2022 /
 
Egy kicsit talán elkeveredtél. A DVM-eknek ezt a hibáját pontosan nem a kicsi hanem a néha már valoban irto nagy belsö ellenállásuk okozzák. Mig egy klasszikus analog müszer 1-100 kOhm/V belsö ellenállásu, a DVM-ek meg megaohm tartományban kezdödnek.
Ma már elég sok olyan DVM van aminek van valamilyen lineáris skálája is ( oszlop, félkör stb) amin elvben lehet ilyen változásokst követni, igaz messze nem olyan jol, mint az analog müszer mutatoja.
(#) segítő hozzászólása Feb 8, 2022 /
 
A csőmérőket hagyjuk, az speciális, marginális.
Kezdőknek, amatőröknek, meg mindenkinek: Rózsa Sándor: Amatőr mérőkészülékek építése Ma sem elavult, sok okosság,elmélet,kapcsolás, meg konkrét rajz van benne..
A hozzászólás módosítva: Feb 8, 2022
(#) eyess válasza Massawa hozzászólására (») Feb 8, 2022 /
 
Csak említésképpen semmi egyéb.

Idézet:
„Mérés , és mérés közt sok különbség van , és a mérő alkalmatosságok között is”


Idézet:
„Mivel a digitális műszereknek kicsi a belső ellenállásuk általában”


A fogyasztás fogalma
A műszernek azt a tulajdonságát, hogy mérés közben kölcsönhatásba lép a mérendő rendszerrel és annak eredeti állapotát megváltoztatja, illetve abból energiát von el fogyasztásnak nevezzük.
A feszültség- és árammérő fogyasztását a műszer belső ellenállása okozza.
A jó műszer fogyasztása kicsi ilyenek az elektronikus műszerek.

Viszont hajlamosabbak a tévedésre is.
A hozzászólás módosítva: Feb 8, 2022
(#) nagym6 válasza eyess hozzászólására (») Feb 9, 2022 /
 
A digitális multik belső ellenállása 10 MΩ néhány kivételtől eltekintve. Analógok 1-2-3 nagyságrenddel kisebb belső ellenállásúak, nagyobb mértékben "beleszólnak" a mérendő áramkörbe.
A hozzászólás módosítva: Feb 9, 2022
(#) eyess válasza nagym6 hozzászólására (») Feb 9, 2022 /
 
És vannak olyan analóg műszerek is amik elektronikusak, amik belső ellenállása majdhogynem meg egyezik egy digitáliséval , és mégsem mérnek szellem értékeket.

De mint írtam sokféle mérés , és mérő alkalmatosság van , csak ilyen esetekben a digitális műszerekkel vigyázni kell ,mert félre vezetőek is lehetnek.
A hozzászólás módosítva: Feb 9, 2022
(#) nagym6 válasza eyess hozzászólására (») Feb 9, 2022 / 1
 
Csak visszább ezt írtad:
Idézet:
„Mivel a digitális műszereknek kicsi a belső ellenállásuk általában”
(#) eyess válasza nagym6 hozzászólására (») Feb 9, 2022 /
 
Így van .Manapság sokféle digitális mérő alkalmatosság lehet.Nem korlátoznám le kimondottan csak a DVM re.
(#) hg6dab válasza segítő hozzászólására (») Feb 9, 2022 /
 
Idézet:
„Analóg "univerzális" műszernek -szerintem - a mai (2022 év) - nincs értelme.”
Egy sor olyan mérés van, ahol, ahol kedvezőbb az analóg műszer. Paraméterek beállítása, változó jelek követése, potméter ellenállásmenetének ellenőrzése stb., ahol a digitális multiméter számainak ugrálását kéne nézned. Persze van multiban olyan, amin van analóg bargraf, de azért ha lesz alkalmad, ilyen feladathoz azért csak próbáld ki az analógot.
(#) Massawa válasza eyess hozzászólására (») Feb 9, 2022 / 4
 
Néhai professzorom mondta az egyetemen ( hol voltak akkor még a digitális müszerek, volt valami 15 kg nehéz nixie csöves számlálo/frekimérö).

„Aki nem tudja elöre milyen értéket kell mutatni a müszernek, annak felesleges a müszer a kezébe“.
(#) Massawa válasza eyess hozzászólására (») Feb 9, 2022 /
 
Elveszettem a fonalat. Nem tudom honnan vetted az idézeteket és mi köze a megjegyzésemhez.
(#) nagym6 hozzászólása Feb 9, 2022 /
 
Van egypár analóg multi nekem is, szükség esetére. Amikor zavaros jel miatt a digitális multi nem jó, akkor inkább az oszcilloszkóp mint az analóg multi. Látni is akarom, mi van ott.
(#) kiborg válasza proba hozzászólására (») Feb 10, 2022 /
 
Ilyen a multiméter:
Ez AZ

Van rajz is, de az elektrotanyáról is letölthető.
LINK a doksihoz

Ha jól értelmezem, akkor a w28 jelű potival lehet beállítani, ugye ?
(#) segítő válasza nagym6 hozzászólására (») Feb 12, 2022 /
 
Idézet:
„Van egypár analóg multi nekem is, szükség esetére. Amikor zavaros jel miatt a digitális multi nem jó, akkor inkább az oszcilloszkóp mint az analóg multi. Látni is akarom, mi van ott.”

Vagy a kettő együtt..Analóg+szkóp
A hozzászólás módosítva: Feb 12, 2022
(#) hadihajos válasza csjoki hozzászólására (») Júl 15, 2022 /
 
Üdv! Remélem jó egészségben használod a multimétered! Néhány ellenállásban a kör jelölés százalékos tűrésre figyelmeztet? A szimbolikus jelöléseknél ezt nem láttam. Köszönöm!
(#) hadihajos hozzászólása Júl 15, 2022 /
 
A rádiótechnika 1992/3-as számában az precíziós analóg multiméterhez CA3130-at használ.
A https://www.eleccircuit.com/6-ranges-ac-millivoltmeter-circuits/ -nál CA3140-et.
Kinek mi a véleménye? Köszönöm!
(#) Massawa válasza hadihajos hozzászólására (») Júl 16, 2022 /
 
Ezeknek az ICknek elképesztöen nagy a bemeneti impedanciájuk ( a Terraohm tartományban van) igy nagyon kicsit terheli a mérendö áramkört.
Emlékszem anno (70-80 - as években az ilyen IC-alig voltak elérhetöek) egy üzemanyagméröt épitettem és bizony egyik klasszikus - akkor elérhetö uA709, uA741 stb. - OPAMP sem müködött a kapcsolásban. Honapokig kellett várni, amikor tudtam egy ilyen IC-t szerezni.
A hozzászólás módosítva: Júl 16, 2022
(#) vfd ora hozzászólása Márc 2, 2023 /
 
Üdv.
Segítséget kérnék!
Nekem is van egy ilyen műszerem TL-4M!
Sajnos egy kicsit adtak neki, mert a sönt ellenálláson R17 a szigetelés elfüstölt, valamint a műszernél lévő R6, 100-Ohm körüli tekercselt ellenállás is megszakadt! Eddig nem mért, de a műszernél lévőt ideiglenesen egy 100-Ohmos ellenállással pótoltam, és így 3V-os DC állásban jól méri a 1,5V-os elemet, de az AC állásban valami gond van, mert alig mutat valamit. AC 18V- ra 7V-ot jelez. Mi lehet még a baja? Köszönöm a segítséget!
A hozzászólás módosítva: Márc 2, 2023
(#) Patópali válasza vfd ora hozzászólására (») Márc 2, 2023 /
 
Üdv!
Mérd meg a D1, D2 diódákat jók e?Az R39 Trimmer potméter nem lett eltekerve?
(#) vfd ora válasza Patópali hozzászólására (») Márc 3, 2023 /
 
Köszönöm a választ. A diódákat meg fogom mérni, a potmétert én nem, de más lehet hogy eltekerte. Ez a potméer csak az AC mérésért felelős?
(#) vfd ora válasza Patópali hozzászólására (») Márc 3, 2023 /
 
Kiforrasztottam a két diódát, A D2 zárlatos volt, a D1 jelzett valamit, de nem azt amit egy hibátlan D9V mutatott! Kicseréltem őket, és így már mér a műszer! DC V ban nem jelez AC, és AC-V ban nem jelez DC-t! Viszont az Ampermérésnél valami még nem jó, mintha tized annyit mutatna. Az1,5V-os elemnél 300mA mutat a 3A-s kapcsolásnál, pedig teljesen új!
(#) vfd ora válasza Patópali hozzászólására (») Márc 3, 2023 /
 
Ezek szerint a D3, és D4 is megadta magát, és azért nem hiteles az Amper mérése?
(#) vfd ora válasza vfd ora hozzászólására (») Márc 3, 2023 /
 
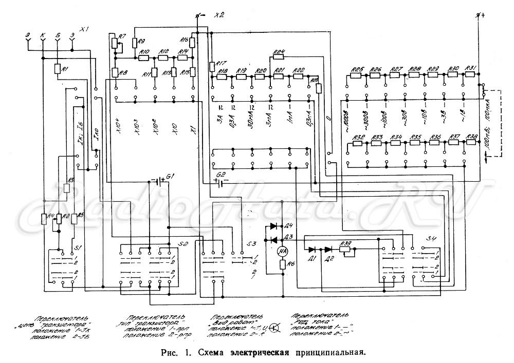
(#) erbe válasza vfd ora hozzászólására (») Márc 3, 2023 /
 
Nem mindig eléggé érthető amit írsz. Talán erre a D3-D4-re hivatkoztál?

S73R0827.JPG
    
(#) erbe válasza erbe hozzászólására (») Márc 3, 2023 /
 
Jól emlékeztem, hogy ezt a témát máshol már tárgyaltuk.
(#) vfd ora válasza erbe hozzászólására (») Márc 3, 2023 /
 
Igen! De közben A D1, és a D2 cseréje után a műszer jól méri a AC, és a DC feszültségeket. Viszont az áramerősségnél 10%-ot csal! Azért írtam hogy esetleg a D3-D4 is hibás lehet?
A hozzászólás módosítva: Márc 3, 2023
(#) erbe válasza vfd ora hozzászólására (») Márc 3, 2023 /
 
Ha D3-D4 hibás lenne, bármilyen mérésnél csalna. Az árammérő körben csúszott el valami.
A megpörkölődött söntellenállást nem cserélted? Minden méréshatárban arányosan ugyanannyit csal?
Az nem mérés, hogy közvetlenül ráteszel egy 1,5 V-os elemet. A mért áram akármennyi is lehet. Elé kell tenni egy ismert ellenállást, ami nem terheli túl az elemet és várható hogy nem zuhan be a feszültsége.
Következő: »»   5 / 6
Bejelentkezés

Belépés

Hirdetés
XDT.hu
Az oldalon sütiket használunk a helyes működéshez. Bővebb információt az adatvédelmi szabályzatban olvashatsz. Megértettem