Fórum témák
» Több friss téma |
Ha van benne bizti, azt nézted? Nem látszik rajta ha kiment...
Még mindig nem vagy hajlandó leírni, milyen típusú a multimétered.
Ráadásul még azonos típusjelölésen belül is tucatnyi változat készült, elég, ha a D830B-t említjük, de sok más típusra is áll. A típuson kívül a belsejéről fotó is kellene.
Néztem, legalábbis amit én annak gondolok. Áthidaltam, semmi valtozás
Elnézést XL830L. Holnap teszek képet.
Azzal amit írsz én is szembesültem. Van egy másik 830-om, de nem tudtam az elektronikát átcserélni.
Ha ilyen akkor nézd meg a nagy R010 fekete ellenállást, meg a mellette lévőt. Ha van másik multid, akkor tudsz mérni/csipogni
A biztit úgy látom kispórolták. Utána kövesd a fóliát onnan hová megy... ha a tekerősön keresztül a taknyolt IC-lábra akkor szerintem kuka A hozzászólás módosítva: Feb 27, 2023
Ja a link kimaradt tőlem
ugyanazt akartam/találtam mint erbe
Az enyémnek így néz ki a belseje.
Végigméregettem. 10A állásban csak két lábon sípol a multi, ez trimmer két lába.
Sikerült megjavítani. Felül a betápnál van négy ellenállás egymás alatt, abból a felső kettő volt rossz. Áttettem a másikból, működik. Kb olyan pontos mint volt.
Tudom kis kínai pár ezer forintos vacak, de ezen legalább két golyó fixálja az tekerőt. Ezért szeretem. A donor valami aneng volt, na az nem ilyen. Köszi a segítséget! A hozzászólás módosítva: Feb 28, 2023
Igen közben kiderült hogy a D1, és a D2 dióda megadta magát! Kicseréltem őket, és újra hitelesen mér. AC- ben AC-t mutat, de DC-t nem, és fordítva! Viszont az Ampermérés kb 10%-al kevesebbet mutat 3A-es állásban egy 1,5V-os új elemre 0,3A mutat! Itt mi lehet a baj?
A hozzászólás módosítva: Márc 3, 2023
Ha az áram bemeneten van védő dióda, azokat szedd ki, szeretnek átvezetni túláram után.
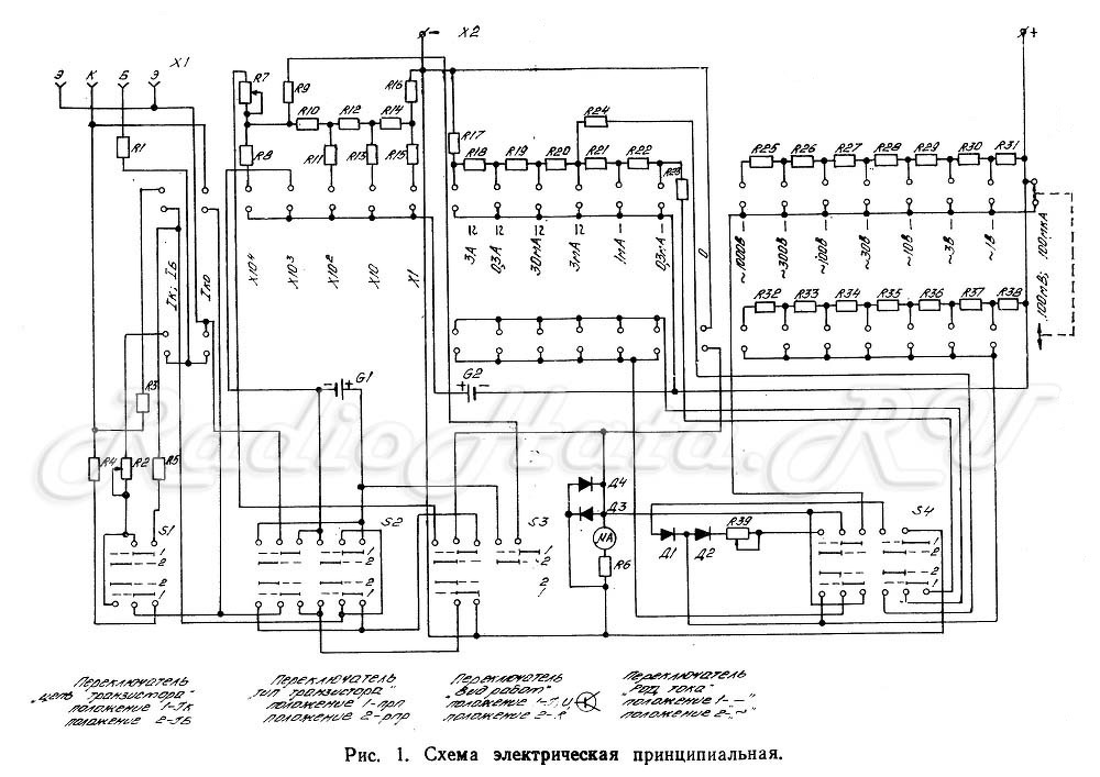
Én nem látok ilyet, de itta van a kapcsolási rajza.
A hozzászólás módosítva: Márc 4, 2023
Idézet: A mérés. Csak remélem, hogy nem direkt méred az elemet. Mert a fogalmazásból ez sejlik. „kevesebbet mutat 3A-es állásban egy 1,5V-os új elemre 0,3A mutat! Itt mi lehet a baj? ”
Igen, volt egy ugyanilyen fekete bakelites műszerem, egy előző szériás, azzal is így mértem az elemek állapotát, V-ra, és Amperre is. Ott pontosan mutatta az Ampert, olyan 1,5-2A!
A hozzászólás módosítva: Márc 4, 2023
Ez a mérés akkor jelent valamit, ha ugyan azzal a műszerrel, ugyan azzal a zsinórral mérsz. A kollégám is rendszeresen így teszteli az elemeket, ( mindig hisztizek is érte) de ő nagyobb áramokat mér rajtuk. Az elemeken mért áramba sok minden bele szól, ha tesztelni akarod a műszer áram mérő részét, minimum egy áram mérésre alkalmas táp, vagy a műszerrel sorba egy másik árammérő. Így akár egy mezei kontakthiba, rossz mérőzsinór bármi okozhat eltérést. Akár a műszer kapcsolója is lehet kontakthibás bármi...( esetleg a műszernek a bemenő ellenállása más...)
Idézet: „Ott pontosan mutatta az Ampert, olyan 1,5-2A!” részből a "pontosan" ennél a mérésnél nem értelmezhető. Akkora áram folyik pontosan, amit a mérőzsinór-műszer belső ellenállása-átmeneti ellenállások telepfeszültség meghatároznak, a műszer meg mér amit akar..., ha jó akkor pontosan azt méri.
Megfelelő méréshatárra kapcsolva a műszert, lehet mérni direktben is, csak szerintem semmi értelme. Amint proba is https://www.hobbielektronika.hu/forum/topic_post_2547194.html#2547194 utalt rá.
Most kíváncsiságból megmértem így egy AAA elemet, 5 A fölötti az induló áramerősség, értelemszerűen gyorsan esik. Két műszerrel mérve, az egyik sorba kötve, az "áramkörbe" mindkettőn közel azonos az érték. A hozzászólás módosítva: Márc 4, 2023
Van értelme, károsítja a műszert és az elemet...
Ugrálsz ide-oda, két témában ugyanazt írogatod, de semmi értelme, ha nem fogadod meg a tanácsokat. Pedig elég lenne egy nagyobb feszültségű áramforrás, pl. 12 V-os akku feltöltve és néhány ellenállás, amivel több mérésen keresztül is ugyanazt az értéket várhatod.
Pl. 10, 100, 1000 Ohm...
A videóban látható "megoldásokat" kerülni kell, főleg a végén említett CR2032 elem ellenőrzésének az ajánlott módját.
Köszönöm a segítséget! A leírása alapján megoldódott az Ampermérési hiba oka! "Rossz mérőzsinór"!
Köszönöm a leírást, így végre megoldódott az Ampermérési probléma!"Rossz mérőzsinór"!
Gondolkodom egy ideje ezen a hozzászóláson, és lenne egy további kérdésem. A Graetz-híd utáni, tipikusan ~100 µF-os elkót ugyebár feszültségsimításra használják, tehát belőle csak a LED-ekre mehet áram, visszafelé (a műszerem felé) nem, hiszen nem tudna visszafelé menni a Graetz-hídon. Az árammérő műszerem az Graetz-híd elé, a kiskapacitású, de nagyfeszültségű (~0.22 uF) kondenzátorral sorba kötve kerül be az áramkörbe. Itt mitől kaphat akkora tranziens áramot, ami kiéget benne egy SMD-t? Vagy esetleg arról lenne szó, hogy a simító elkó kezdeti feltöltése igényel nagy áramot? Köszi!
A hozzászólás módosítva: Márc 15, 2023
Az áram a "körben" folyik, különben a műszered nem mérne áramot
![]() Az a baj hogy a kondid kisütött alaphelyzetben 0V-van. Mikor bekapcsolod a cuccot, abban a pilanatban a kondi mintha 0ohm-os lenne, a körben folyó áram nagyságát szinte csak -már ha van - egy kis korlátozó ellenállás szabja meg. Mivel a műszered a "körben" van sorosan, rajta is átfolyik ez a pillanatnyi "bazi nagy áram", amit vagy kibír vagy nem. Ahogy töltődik a kondid úgy csökken az áram az üzemi szintjére. Szóval a soros betápon az árammérésednél nem a feltöltött kondiból kifolyó áram teszi tönkre a műszered, hanem a kisült kondiba befolyó ![]() Az a soros 220n kondi is rövidzárnak számít bekapcsoláskor... A hozzászólás módosítva: Márc 15, 2023
Ok, világosnak hangzik, amit írsz, de az ösztöneim még egy kicsit tiltakoznak, két okból:
1.) A kisütött kondi valóban nagy árammal kezd el töltődni, de olyan kicsi a kapacitása, hogy nagyon-nagyon rövid idő alatt már el is kezd csökkenni a felvett árama 2.) Valamint legfeljebb 1/100 másodperc múlva a töltőfeszültség ellenkező irányú lesz, és a kondi elkezd kisülni Ilyen kevés idő elég lenne egy ellenállás elégetéséhez? Mégis mekkora lehet az a tranziens áram, hogy ilyen rövid idő alatt képes ekkora munkát végezni? Köszi!
Pipi, nem lesz jó ez a gondolatmenet. Ugyan nem vagyok azon a szinten, hogy meg tudjak oldani differenciálegyenleteket (márpedig azokból kijönne a tranziens görbe), a józan eszem mégis azt súgja, hogy ha egy kondenzátorra AC-feszültséget kapcsolunk, ott semmiféle tranziens jelenség nem léphet fel. Nem lehetséges, hogy nagyobb áramot vesz fel a kondi az első néhány periódusban, hiszen az ezredik periódus is pont ugyanolyan, mint az első. Mindegyikben teljesen kisül, majd polaritást vált a feszültsége. Minden periódusban a "nulláról" kezd újratöltődni, tehát minden periódusban pont ugyanaz történik, mint a legelsőben. És minden perióduson belül már az első nanomásodperctől kezdve csökkenni kezd az áram, hiszen elkezd felépülni a fegyverzeteken az ellenfeszültség. Szinte biztos vagyok benne, hogy a diffegyenletekből is ugyanez jönne ki.
Szóval szerintem a multiméteremet hazavágó tranziens áram nem a bemenő (ellenállásként használt) kondenzátorból adódik. Hanem valószínűleg a "kimenő" kondiból, amit a Graetz-híd után feszültségsimításra használnak. Ennek ugyanis nagyságrendekkel nagyobb a kapacitása, és ha ez nulláról indul, az a primer körben (ha trafós, vagy kapcsolóüzemű a megoldás) simán okozhat olyan áramigényt, ami hazavágja a műszeremet. Szerinted? Bocs, a gyakorlati dolgokban amatőr vagyok, szóval ez csak elméleti okoskodás.
Szerintem senki nem mondta, hogy az izzó bemenő kondija a ludas ( ha egyáltalán van olyan) . Valóban jól látod a graetz utáni kondi töltődik fel, és attól ment el a műszered.
Csak az utolsó mondatom vonatkozott a soros kondira. Ott sem mindegy mikor "dugod be" a konnektorba, ha nullátmenetnél, akkor nyilván ahogy a szinuszon nő a feszültség, úgy szépen követi a kondi,
De ha a szinusz púpján akkor ott biza nagy áramlökés lesz... |
Bejelentkezés
Hirdetés |




Ráadásul még azonos típusjelölésen belül is tucatnyi változat készült, elég, ha a D830B-t említjük, de sok más típusra is áll. A típuson kívül a belsejéről fotó is kellene. 
A biztit úgy látom kispórolták. Utána kövesd a fóliát onnan hová megy... ha a tekerősön keresztül a taknyolt IC-lábra akkor szerintem kuka 






