Fórum témák
» Több friss téma |
Emlékszem de nem működött jól. Még lehetne összegezni potival az opa kimenetét akkor egy tranzisztor is elég lenne, de olyan vevőt szeretnék ami nem csak Pest vármegyében működik, hanem például Sopron vármegyeháza pincéjében is, igaz ehhez több kellene még ennél is.
Akkor esélyelenek poziciójából indulnék.
Ott még lehet egy LED is világítania a ferritre kötve. A hozzászólás módosítva: Márc 21, 2024
Én MK484-gyel gondolkoztam el a vételen. De sajnos magasabb a vételi freki, kb. 150 kHz-től kezdődik az IC-nél. Majdnem..
A hozzászólás módosítva: Márc 21, 2024
Az nem zavar, hogy ez AM IC, míg ide FM kell??!
Ha olyan vevőt akarsz, ami közel is jól működik és távol is, abba AGC is kell! A tiédben nincs, és ennek megfelelően csak szűkebb térerő határokkal működik. Ebben a formában nem lesz belőle jó rádió, mert még ha az érzékenységét fel is hozod a kellő szintre, közel az adóhoz telítésbe megy.
Ha távolsági vétel is a cél, jobb ha lecseréled a CD-t HC-ra!
Igen jó ötlet, meg szeretném majd rendes nyomtatott panelon elkészíteni és beletervezem ezt is, bár néztem szignálgenerátoron, nagyon nagy jelnél sem láttam problémát, mivel ez egy FM rádió a négyszögjel mint limiter nem is biztos hogy hátrányt okoz, a HC valóban jobb, gyorsabb meg kisebb a kapcsoló csatornaellenállása.
A limiter<>AGV-vel! Ez azt jelenti, ha kellően erős a zavarás, az alapjaiban teszi lehetetlenné a hibátlan vételt(még közeli vétel esetén is), mert a sávon kívüli zavarás is eléri azt a jelszintet, ami a digitális rész igényel!
Míg AGC esetén mindig a legerősebb jel korlátozza az erősítést, ami normál esetben a hasznos jeled is egyben. Ott csak max erősítésnél fordulhat elő a fent említett eset. Közelebb az adóhoz már nem.
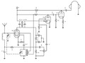
Szia! Ahogy ígértem, itt a rajz
Megépítettem a mellékelt kis segédáramkört és teljesen bezárt forgókondival addig állítottam a KF trafót amig a sípolás a leghangosabb lett a fülesben. Akkor elvileg a szelektivitásom most kéne a legnagyobb legyen? Amit még meg szerettem volna tőled kérdezni, az, hogy az amerikai fickó akinek az oldalán a rajzot találtam egy olyan forgókondit használ aminél a két forgórész nem egyforma (az oszcillátor forgókondija kisebb), de nálunk ilyent nem nagyon találni. Ez tudom, hogy befolyásolja az oszcillátorom frekitartományát, nem tudom mennyire baj ![]() Köszi a segítséget! A hozzászólás módosítva: Márc 23, 2024
Felső keverésnél 455 kHz KF-nél
------ vett helyi alja 526 981 kHz teteje 1606 2061 kHz ------ 3,05 2,10 átfogás tehát más átfogású kondenzátor (vagy induktor) kell a bemenő kör és a helyi oszcillátor együtt futásához. Így is csak 2, max 3 ponton lesz pontos. A hozzászólás módosítva: Márc 23, 2024
Ez így biztosan nem általánosan igaz, lásd csatolt kép.
Nem kerestem többet, ez volt az első, ami a kezembe akadt...
Ahogy a gg630504 által bemutatott módon az oszcillátor hangolókondijának átfogása kisebbnek kell lennie, a magasabb frekvencia okán. ezt kétféleképpen lehet elérni, vagy a Ga fly által bemutatott aszimmetrikus hangoló forgókondival, vagy ha egyforma a két kondi, akkor akkora kondit kötsz sorba a forgókondival, hogy az eredőjük adja ki a tényleges átfogást.
Mivel még így sem biztosítható a pontos együttfutás, a forgókondival párhuzamosa kapcsolt trimmerkondival a sáv tetején, a sáv alján az induktivitással kell hangolni. Így a sáv két helyén lesz pontos együttfutás, és ezt a sáv 1/3 - 2/3 nál két helyen teszed, akkor ennél jobbat nem nagyon lehet elérni. Némileg javíthatod az eegyüttfutást, ha a forgókondi két szélső lemezét óvatosan hajtogatod. Jó sokat kell számolgatni. A KF sávszűrő jósága határozza meg a szelektívitást, nem az együttfutás. Az együttfutás csak az érzékenységet befolyásolja a keverő meredekség révén. Ezért nem lehet a demodulátor diósát meghajtó szekundert kihangolni, mert a demodulátor terhelése az 1:1 trafó (amit ki lehetne hangolni) csatolása terheli az anódköri rezgőkört, ami pont a szelektivitást adja.
Ez igen válasz, hálásan köszönöm.
Sziasztok! Megépítettem a mellékelt képen látható keverőt. R5-R7 egy 100k-os poti Ezzel lehet beállítani a munkapontot. Megépítettem dugdosós panelen, működik, de nagyon érzékeny a poti beállítására. V1 jelgenerátor nem szinus, hanem négyszög jelet ad (PIC kimenet). (A jobboldali szövegek a szimulátoros eredmények.)
Módosítás, vagy jobb megoldást szívesen veszem. Köszönettel!
Egyszerűbb és atombiztos keverő megoldás, ha pl analóg kapcsolóval kevered az antennajelet az oszcillátoréval! Ott nem kell munkapontokkal bajlódni...
Analóg kapcsolósnál a bemenő jel szintje (pl. 10mV) nem gond? Ill. mi kell még hozzá?
A hozzászólás módosítva: Márc 25, 2024
Gondolom az egyértelmű, hogy a kapcsolójel jön a PIC-ből, és az analóg jelet kapcsolgatod a forrás(pl antenna) irányából, a terhelés(aluláteresztő szűrő) felé.
Igen ezzel nem volt problémám. A jelszintekkel és a táppal, elvileg plusz-GND-minuszos táp kell az analóg kapcsolóknak.
Csinálsz egy fél-táp fesz-osztót. Erre kötöd az analóg kapcsolót. Ehhez képest már meg van a +- tápfeszültséged az IC táp lábain. Kondikkal pedig leválasztod a DC összetevőt.
Köszönöm az analóg kapcsolós ötletedet, kiválóan működik! 73HC4053-al készítettem el. (Bevallom, hogy nem bíztam benne. Egy tápos 5V-ról járatom, adatlapja szerint, +- táp kell neki.)
Nincs mit!
De, amúgy nem kell a két táp, csak ha föld potenciálú jeleket akarsz vele kapcsolgatni, akkor ajánlatos hozzá képest negatív tápot adni neki! Na de, miért kellene kötelezően földpotenciálon lennie a kapcsolt jelnek?!! ))
Az analóg kapcsolókban FET-eket használnak és azok nyitásához többnyire több voltos jel kell. Az egyoldalas 5V-t kevésnek éreztem, de Neked volt igazad - működik. Még egyszer köszönöm.
Ne viccelj, 5V még a nem logikai szintekre alkotott FET-ek kapcsolásához is gyakran elég, kis teljesítményű MOS-FET-eknél ez nem is nagyon kérdés!
Az alacsony feszültségű családoknál van olyan ami 1V alatti tápfesznél is működik! Az IC-n belül a negatív tépfesz nem a magasabb nyitófeszt hivatott szolgálni, hanem a csatorna ellenállás szimmetriáját viszi így 0V-ra le! Az ugyanis mindig fél táp közelében van....
Sziasztok, szeretném a BBC 198kHz adását hallgatni, van egy KT0936 alapú rádióm, megoldottam, hogy MW helyett LW-re kapcsoljon, de gondolom a ferrit rúd tekercsét is hozzá kellene igazítanom. Itt fogyott el a tudományom, hogy mennyi menetet kellene tekernem rá. Tudnátok valami útbaigazítást adni?
Igen ez az. kb 109menet van most rajta az eredeti MW sávhoz.
Ez az adatlapban elkerülte a figyelmem, hogy megadták LW sávra a tekercs induktivitást: "4.1mH To 7mH". Szóval ha egy ferrit rúdra tekerek annyi menetet, hogy valahol a két érték között legyen, akkor jó lehet nem?
Jobb.
Ha tudsz mérni az már önmagában sokat ér, meg elvileg kondenzátor is számít...
A segédprogramok között van a Thomson képlet számoló is! Azzal gyorsan ki tudod számolni, adott kondenzátor mellett, adott frekvenciára, milyen induktivitást kell elérned...
Hozzávetőlegesen kb a középhullám menetszámának 4x-ese kellhet... |
Bejelentkezés
Hirdetés |





Még vannak ötleteim. 




