Fórum témák
» Több friss téma |
Ha pont van, akkor pont nem jó?
Én is gondoltam a szóközre, de megdőlt valamiért az elmélet. (Frankye-vel, vagy Norberto-val próbálgattuk, de valamiért nem működött következetesen.)
Üdv!
Egy építendő kapcsolási rajzon van egy IC, amiről semmilyen információt nem találtam a neten. Adatlapot sem. Ez az M5616L. Valaki ismeri, vagy ismeri a helyettesítőjét/jeit? Ez egy 80-as években használt kapcsolásban van benne.
EDIMAX BR6104KP prinszerveres router ha volna valakinek kéznél, Y1 kvarc melletti tranyó (Q2), vagy stabilizátor tipusa kellene, vagy helyettesítő. Az sem baj ha csak a helyettesítője, majd berakom, elfér. Az a baja hogy sokszor kifagy, ez a parány pedig kiforrasztotta magát, de ki is pukkadt.
Elvileg nagyobb teljesítményű tranyónak látszik. A hasán is van fémezés, az is be van forrasztva, hasonlít egy TO220 tokhoz, csak gyufafejnyiben. Ha stabilizátor, elég a feszültsége, esetleg a bekötése. SMD kódokat sajnos nem ismerem, bár cégenként is változhat. Akinek ilyen van és még működik, erre, és a U1 IC-re is ajánlott kis zászlót applikálni, mindkettő elszinezte a nyákot mindkét oldalon.
Sziasztok! A képen látható számológépből (kvarcóra,stb...)való "csipogó"-ról tudnátok felvilágosítást adni?Milyen frekvenciát tud megszólaltatni,mire tudnám használni pl.:ultrahangos ebriasztó alkatrészeként vagy erre nem alkalmasak a paraméterei?Válaszaitokat előre is köszönöm!
Üdv mindenkinek!
"ADZ 12" tipusú alkatrészről tud valaki infót? Hasonlit az orosz KT 802 tranyóra csak van egy M5 -ös csavar az alján. KT 802
Szia!
Ez a csipogó a magas frekvenciákat képes megszólaltatni, többek között ultrahangot is, szóval ultrahangos ebriasztóhoz használható, abban az értelemben, hogy ad ki ultrahangot, viszont a területi lefedettsége nem igazán jó, mert nem képes nagy teljesítményre, így csak kis területre korlátozódik a hangja.
Köszönöm a válaszod, még csak annyit hogy kb. hány méter a hatósugara?"Személyi védelemre" szeretném használni :anyut múltkor leszedte a bicikliről egy k .utya ...eléggé elszaporodtak felénk a kóbor ebek.
Szerintem nagyon gyér területet "fedhet le", nagyon picike a teljesítménye sajnos, a kutyák nem hiszem, hogy megrémülnének tőle
Remélem, anyukádnek nem lett komolyabb baja
Ezt szerintem csak kísérlettel lehetne meghatározni. Már én is próbáltam hasonló riasztó alkalmatosságok készíteni, nem kóbor kutyák ellen, - szerencsére nálunk nincsenek - hanem macskákat akartam elriasztani, de nem nem működött, se a kutya, se a macska nem reagált semmit, lehet hogy az oszcillátorral volt baj.
Igazad van, puding próbája...Azért beszerzek egy "komolyabb" zümmer-t is. Norberto neked köszönöm az aggodalmad is, anyu egy kisebb sérüléssel megúszta ezt a találkozást
Senki? Nem is hallottatok róla? Felöltöttem a kapcsolási rajzot, hátha tud valaki mondani valami kiindulópontot hogy mi lehet. Bár én egy ME-re tippelek, csak akkor miért más a 'fő' ic típusa (ami ME).
Ez sima kettős műveleti erősítő. Rengeteg más ME-vel helyettesítheted.
Talátam egy videóba egy motort amiben alulról szemlélve nagyon sok (úgy 16) kék tekercs van.
Van hozzá egy kis NYÁK amiről 4 kivezetés jön ki. Ezen egy IC amin a felirat: M3101FP Kerestem a guglin, de nem találtam róla semmi .(Kb 10 éves videó).
Kösz! Csak megzavart, hogy az egyik IC m5126L a többi meg m5616L, amiről természetesen semmi sincs a neten.
Illetve egy EM-463-as stepper motor amit egy Epson nyomtatóból szereltem ki.
Erről találhatok adatlapot vagy valamit?
Adatok helyett a tapasztalatom velük.
Nekem a szomszédomba hoztak két pótos IFA szalmabálát, és a padlásomon nyüzsögtek, nem győztem egereket irtani. Gondoltam bevetek némi elektronikát a nullázott fémlemez, + fázis izzón át drótokra kötve tüzfészkek helyett. Kigpróbáltam egy olyan riasztót ami 20-40KHz között pásztázik (kipróbáltam lejjebb is, szörnyen hangzik), régebbi HE újságban volt. (NE555, 5. lábon a csengőreduktor 5V-ja 10nF kondin át bekötve, a lényeg hogy pásztázott is, nem fix frekit adott). Egy darab ilyen piezzó cucc nem csinált semmit. Műhely elé kiraktam, a kutyám csak szaglászta, simán mászkált mellette az udvaron. 10-15 darabot tudtam összekapargatni, párhuzamosan kötve kiraktam neki hogy reagál. 5 db körül fordult a kocka. Na ettől lehasalt, vakargatta a kutyám a füleit, de a szomszédé még csak leselkedett át hogy mi az. Ha autótrafón kötöd, vagy sokat, és a szomszéd kutya is lefekszik tőle, akkor jó. Azért figyelemmel kell lenni a kapacitására is.A lényeg hogy az egereket sikerült vissza, vagy tovóbb kergetni vele, csak nem egy darabot kellett hoizzá használni. A padlás kb 80-90m2, ahogy írtam mennyivel sikerült lefedni. Szabadtéren nincs cserép, pala ami visszaverné a hangot, szerintem sokkal gyengébb is a hatása.
Elírtam, nagyon apró a betű:
M63101
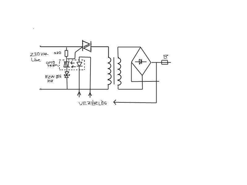
Van egy BZW06 33B típusú diódám.Ezen a fórumon már olvastam róla.Valószínűleg transil dióda.Egy akkutöltőben optotriakkal sorosan van kötve és egy BTA16 triak gate-jére van kötve.Nem értem mire való ez az alkatrész, mi a szerepe itt.Lehet-e diakkal vagy más alkatrésszel helyettesíteni, mert ilyen alkatrészem nincs, rendelés későn ér ide, és gyorsan meg kellene oldanom a problémát.
hegusp
Szerintem minden további nélkül betehetsz egy diacot a helyére. Az is kétirányú és a BZW06 33B-is. A diac nyitása~30V, ez a transil meg33V. Valószinű nagyobb terhelhetőségű, de nem hiszem, hogy gondot okozna.
Gyors rajzoltam egyet.Bocs de nincs fenn az á.k. tervezőm.
hegusp
Nem értem miért csak 120 ohm van sorosan az optotriakkal.... Igy már nem biztos,hogy a diac alkalmas.
220ohm...piros, piros, fekete, fekete, barna.Én sem értem.Jelenleg a töltő kimenetén 27VDC van.Ez jó is, mert 2 12V-os akkut tölt.De a transil dióda zárlatos, és a trafó zúg kegyetlenűl.A 230VAC betáp szűrő tekercsek védő fóliája pedig olvad, füstöl.Csak néhány sec-ig merem bekapcsolni.Magában a trafó rendben működik, 37VAC-t ad.Gondolom ezt szabályozza le az elektronika.Kimeneten graetz is jó(persze hogy jó, adja is a 27VDC-t).
hegusp ui: először a triakot cseréltem.Ahogy indítottam a jó triakkal elfüstölt az optotriak+ gondolom akkor szállt el a dióda is.Elötte nem mértem meg.Ha így van akkor még nincs meg a hiba oka.Vagy a rossz triaktól ment tönkre a dióda, és a jó triaknál rossz diódával elkezdett füstölni az optotriak is???
Az ellenállásnak nem lett baja? Zárlat esetén 1A folyik rajta,és ez 220W teljesitmény hővé alakitására készteti. :eek2:
Az biztos,hogy most túlgerjesztett állapotban van a trafó.
Hello!
Nem értem mit néztek minek. És tuti, hogy a rajzod jó? - A 220ohm nem a optotriakkal van sorba, hanem a triac vezérlőelektródájával és az A1 elektródával párhuzamosan. Ha áram folyik, azt a triac Gate vezeti le, az ellenállás csak azért van, hogy ne lógjon a levegőben a Gate! - Ha ez a kapcsolás így van, akkor annak durr a vége. Mert ha a optotriac bekapcsol (és abban gondolom nincs soros ellenállás), akkor a 230V-ból akkora áram folyhat a Gate-be amekkora akar. - Gondolom a BZW csak a trafó fázistolása miatt rakták be, hogy 33V alatt ne tudjon gyújtani a triac. De valami korlátozó ellenállás kellene, vagy a diódát az A2 elektródára kötni, hogy ha a triac begyújtott, akkor már ne legyen villany a Gate felé. - Ez a BZW leginkább két soros zénernek felel meg. De alapvető feladata a túlfeszültség levezetése, mint a VDR-nek, csak kis feszültségű. 600W.. de meddig. Néhány mikroszekundumig? Valaha volt egy kazal hasonló vacakom. a 200V-osakat tranyós gyújtásban használtam a 200V-os ZX zénerek helyett. Nem is volt gond velük. üdv! proli007
Igaz amit irsz... De attól még az ellenálláson is folyik áram az opto bekapcsolási idejében,és viszonylag nagy. Ezért nem kerek nekem.
Hello!
Hát a triac Gate-A1 között két antiparalel dióda van. Az korlátozza a feszültséget kb. 1V-ra. akkor hogy folyik ott és micsoda? :no: üdv! proli007 |
Bejelentkezés
Hirdetés |






Azért figyelemmel kell lenni a kapacitására is.





