Fórum témák

» Több friss téma
Fórum » Elektronikában kezdők kérdései
- Ez a felület kizárólag, az elektronikában kezdők kérdéseinek van fenntartva és nem elfelejtve, hogy hobbielektronika a fórumunk!
- Ami tehát azt jelenti, hogy a nagymama bevásárlását nem itt beszéljük meg, ill. ez nem üzenőfal!
- Kerülendő az olyan kérdés, amit egy másik meglévő (több mint 17000 van), témában kellene kitárgyalni!
- És végül büntetés terhe mellett kerülendő az MSN és egyéb szleng, a magyar helyesírás mellőzése, beleértve a mondateleji nagybetűket is!
Lapozás: OK   652 / 4057
(#) bölcsész válasza pajti2 hozzászólására (») Okt 13, 2009 /
 
Ezt akkor (nyílván) a szigetelő gyűrű alá kell applikálni?
(#) Pali79 hozzászólása Okt 13, 2009 /
 
Lenne egy teljesen amatör kérdésem: ha adott egy elektronikai berendezés egy áramköri lapja, (nem túl nagy méretű) amiben egy vagy több alkatrész hibás, mert kb 3/4 részt működik és megvan hozzá a gyártótól a kapcsolási rajz, meg lehet ezt javítani?
(#) gg630504 válasza pajti2 hozzászólására (») Okt 13, 2009 /
 
Én forrfülnek ismerem,
Bővebben: Link
(#) pajti2 válasza bölcsész hozzászólására (») Okt 13, 2009 /
 
Szigetelő gyűrűt az orsómenetre húzol rá, hogy az orsómenet galvanikusan ne érjen hozzá a fémtokhoz / hűtőbordához, az egy másik történet. A csavar fej alatt attól még ugyanúgy alátétekkel szerelsz (fém alátét + bakelit alátét), mert valahogyan meg kell húzni azt a csavart, igaz ? Na sorban ráhuzogatod, amiket akarsz, és mielőtt az egészet átdugod a TO-3 rögzítő furatán, hogy csavarozod fölfele, átdugás előtt még ráhúzol egy újabb fém alátétet a szerelvényedre, ami galvánkontaktba kerül majd a TO-3 tokkal, és csak ezután dugod át a furaton. Erre az utolsó alátétre lessz felforrasztva az elvezető huzal.
(#) pajti2 válasza gg630504 hozzászólására (») Okt 13, 2009 /
 
Azaz, forrfül.
(#) Dani494 válasza mex hozzászólására (») Okt 13, 2009 /
 
Lényeg az,hogy már jó a monostabil is,és az opto is.Eszembe jutott hogy az opton ki van vezetve a fototranzisztor bázisa,így kimértem ohmmérővel.Az IR ledet is kimértem,az is jó.
Ma már nem próbálgatok semmit,majd holnap folytatom,a képen látható módon próbálom.Okosabb lettem ma is valamivel.Köszönöm a segítségedet Mex,most már működni fog minden.

opto.JPG
    
(#) pajti2 válasza Pali79 hozzászólására (») Okt 13, 2009 /
 
Általában meg lehet javítani. Az esetek többségében szemrevételezéssel meg lehet mondani, melyik alkatrész égett el.
(#) Pali79 válasza pajti2 hozzászólására (») Okt 13, 2009 /
 
Köszi ez jó hír! Láttam rajta egy megpörkölődött SMD ellenállást vagy mit Sajna az SMD alkatrészeket nem ismerem fel elsőre
(#) rascal válasza Zed hozzászólására (») Okt 13, 2009 /
 
Igen, már néztem én is, de jobban tetszettek azok, amelyek gyárilag méretre vannak reszelve és nem kell neki külső alkatrész. Most ahogy újra megnéztem úgy látom a két végállapothoz nem kell semmi, így ott tudom használni. Köszi az ötletet!
(#) dolfin hozzászólása Okt 13, 2009 /
 
Üdv

Másik topikban írták hogy a problémámra (nevezetesen egy LM35 DZ típusú hőérzékelő 0.2V-1.5V-ig terjedő feszültség out-ját kéne kitolni kb 5x-ös szorzóra (1-4.5Vig)) az "5x erősítésű neminvertáló alapkapcsolást" lenne a megoldás. Azt szeretném megkérdezi hogy kapcsolási rajzot tudna e valaki adni róla?

Köszönöm.
(#) kendre256 válasza c27 hozzászólására (») Okt 13, 2009 /
 
Akkor folytassuk az elektronika tanfolyamot....
(Biztosan meg tudod Te ezt a kapcsolást építeni? A kérdéseidből egyre inkább arra következtetek, hogy lehet, hogy nem...)
A 11. oldalon a tranzisztorok jól vannak jelölve. A nyilacskával az emittert jelölik, és a rajzon helyesen vannak jelölve.
A bázisról a földre kötött ellenállás a tranzisztor kikapcsolási idejét csökkenti.
A tranzisztor kollektorával párhuzamosan kötött dióda a tranzisztort védi a motor tekercseiről érkező induktív feszültséglökésektől.
(#) dtomi86 hozzászólása Okt 13, 2009 /
 
sziasztok!
a motoromban sajnos nincs izzó védelem, ezért igen gyakran kiég. a kapcsolás úgy néz ki: dinamó-kapcsoló-tompított h4. ez a kapcsolás jó lenne hozzá védelemnek? tudom, hogy akkuhoz készült, de ha a kimenő feszt szabályozza akkor szerintem jó lehet.
(#) dtomi86 válasza (Felhasználó 13571) hozzászólására (») Okt 13, 2009 /
 
köszi, holnap megpróbálom
(#) Zed válasza rascal hozzászólására (») Okt 14, 2009 /
 
Idézet:
„jobban tetszettek azok, amelyek gyárilag méretre vannak reszelve”


Lehet, hogy már túl öreg vagyok, ezt nem értem.

Idézet:
„Most ahogy újra megnéztem úgy látom a két végállapothoz nem kell semmi, így ott tudom használni.”


Nem tudom pontosan, mire gondolsz a két végállapot között, de egy ellenállás azért kell hozzá, áramkorlátozónak. Annyi, hogy a rajta átfolyó áram 1-100mA között legyen, a ref. lábát meg a katódra kötöd és megvan a 2.5V +/-1% feszültséged.
(#) proli007 válasza Tomi20 hozzászólására (») Okt 14, 2009 /
 
Hello!
Erre már készítettem egy kapcsolást,nézd meg itt.
üdv! proli007
(#) Tomi20 válasza proli007 hozzászólására (») Okt 14, 2009 /
 
Ez nagyon jól néz ki, köszönöm. Megpróbálom csak a peak detect részt beépíteni, mert a szubszűrőm elég rendesen túl van vezérelve, majdnem négyszögjel a kimenete. Ha nem lesz úgy jó, akkor megépítem az egészet.
(#) Tomi20 hozzászólása Okt 14, 2009 /
 
Más problémám (is) adódott:

Van egy LM3915-öm, Ez a rajz alapján kötöttem be. Ha vonalas üzemmódban van, tökéletesen működik (9-es láb +-on) amint átváltok pont kijelzésre (9-es láb szabadon) akkor ugyanúgy villog tovább, mint vonalas üzemmódban, csak halványabban. Ha egy potival csinálok feszosztót, és az IC bemenetére kötöm, tökéletesen megy a pont üzemmód is. Mit kellene kötnöm a jelbemenetre, hogy zenére is működjön a pont üzemmód? (nekem erre volna most szükségem) Diódát már kötöttem sorosan a bemenettel, szűröm a tápfeszt is 100n plusz pufferrel, a tápfesz 16V.
(#) wg_kezdo hozzászólása Okt 14, 2009 /
 
Készítettem egy egyszerű rajzot. Szerintetek ez így jó? Működhet?
4db ceruza elemről üzemelne ATTiny45-el ami elvileg 2.7-5.5V-ról megy. Csak kapcsolgatja vagyis nem baj, ha nem pontos az órajele, de a reset nem szerencsés ezért tettem oda azt a 100µF-es kondit.
Nem szeretnék stabilizálót használni mivel sokat fogyaszt és az áramkör 90%-ban power-down módban lesz.
BD682-es tranzisztorral használnám amibe elvileg van dióda is.
Ja és egy kis modellmotort vezérelne:
Modellmotor
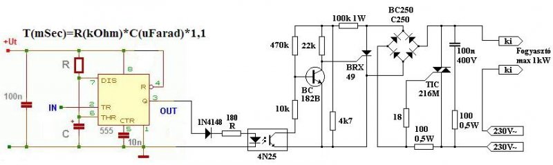
(#) Dani494 hozzászólása Okt 14, 2009 /
 
Sziasztok!
Felteszem ide ezt a rajzot,hátha valakinek hasznos lesz.Az 555-el beállított időre bekapcsol a fogyasztó.
Hibátlanul működik.Az 555 tápfeszültsége 3-3,6 V
Minden jót!

Schalt.JPG
    
(#) bladika válasza wg_kezdo hozzászólására (») Okt 14, 2009 /
 
Mindenképp tegyél még a Tiny VCC és GND lábai közé kb. 100nF kerámia vagy tantálkondit (tantálnál polaritásra ügyelj!) A panelon pedig úgy vezesd a GNDt, hogy külön a motor felől jövőt és külön a Tiny felöl és a 100µF-os kondenzátor lábán találkozzanak. Utána már viheted együtt oda ahol becsatlakozik a panelra.
(#) c27 válasza kendre256 hozzászólására (») Okt 14, 2009 /
 
Lemásolni bárki le tudná, engem inkább az érdekel miért is van így és biztosan jó-e.
A képen bekarikáztam 2 tranzisztort. Az egyiknek a bázisára ment az ic-ből kijövő jel a másiknak az emitterére. Nekem csak ez volt furcsa. Meg az, hogy a bázisra áramot köt ellenállás nélkül. Persze lehet csak én nem ismerem ezeket a dolgokat, de ezért írok.
A diódát meg csak azért furcsáltam, mert így elvileg a motor által indukált feszültség rákerül a tápegységre nem?
(#) bladika válasza c27 hozzászólására (») Okt 14, 2009 /
 
Miért baj az ha rákerül a tápegységre az indukált feszültség? Nem baj az!
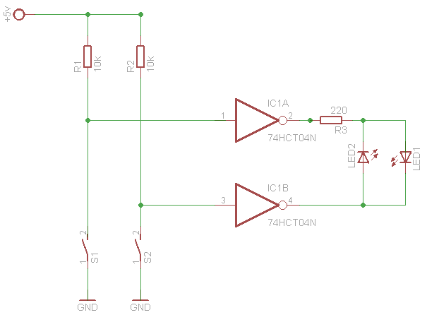
(#) sany hozzászólása Okt 14, 2009 /
 
Jó estét mindenkinek! Szerintetek működő képes ez a kapcsolás? Tudom hogy táp nincs az IC-n,de nem az a lényeg, hanem a két LED a kimeneten.Mert ugye ha mind a kettő kapcsoló zárva van akkor magas szint jelenik meg mind a két kimeneten. Arra lennék kíváncsi tönkre teszi e így az IC-t?

kapcsrajz.png
    
(#) c27 válasza bladika hozzászólására (») Okt 14, 2009 /
 
Nem árt neki? 24v-os motor, de sajnos teljesítményt nem tudok. Ha már válaszoltál akkor megkérdezném hogy lehet nagyjából kitalálni a motor teljesítményét ha 24V-os, a rajta lévő tekercs átmérője kicsivel több mint 1 mm és ellenállása 1.6 ohm?
(#) mex válasza sany hozzászólására (») Okt 14, 2009 /
 
Ha a ledek mindkét kivezetésén azonos potenciál van, akkor áram nem folyik, tehát nem is mehet emiatt tönkre. Akár nyitva, akár zárva van mindkét kapcsoló, nincs feszültségkülönbség, egyik led sem világit. A többi variációban vagy az egyik, vagy a másik led világit, de gondolom ez is volt a szándékod.
Nézz utána, hogy mennyi árammal terhelhetők az ic kapui, esetleg növeld a 220 ohm-ot 270, vagy szuperfényes led esetén 330-470 ohm-ra.
(#) sany válasza mex hozzászólására (») Okt 14, 2009 /
 
Köszönöm a válaszod! Amit írtál az volt a szándékomban
(#) mex válasza sany hozzászólására (») Okt 14, 2009 /
 
Még valamit! Nemtudom ismered-e a ledek záróirányú feszültségtűrését, ami nem sok, mindössze pár volt. Ha valami ok folytán csak az egyik ledet rakod be az áramkörbe és arra záróirányú feszültség kerül a kapcsolók állása miatt akkor akár tönkre is mehet. Ha mindkét led benne van az áramkörben akkor ilyen veszély nem fenyeget, hiszen valamelyik a kettő közül nyit, és maximálja a másik ilyenkor záróirányú feszültségét, a led szinének megfelelő 1,65-2V környékén. Fehér led esetén ez lehet 3V környéke, de még ez sem veszélyes.
Talán nem túlzott óvatosság, ha mindkét leddel sorbakötsz egy-egy 1N4841 diódát, természetesen nyitóirányba. Igy már biztosan nem tehet kárt bennük a forditott polaritás.
(#) Stefan hozzászólása Okt 14, 2009 /
 
7805nél ha emelni akarom a feszültséget 0,6V al a kimeneten , akkor ugye egy dióda kell a GND lába ás a tényleges GND között.
De a GND lábra az anód vagy a katód megy?
(#) Pali79 hozzászólása Okt 14, 2009 /
 
Sziasztok!

Valaki tudna tippet adni, hogy a holnapi nap folyamán Pest déli részén (XX, XXI, XXIII. ker) tudnék preciziós SMD ellenállást venni? Pontosan 23R2-es kellene.
(#) Imi65 válasza Stefan hozzászólására (») Okt 14, 2009 / 1
 
A diódát nyitóirányba kell előfeszíteni. A 78xx pozitív feszültségstabilizátor, ezért a dióda az anódjával kapcsolódik az IC-hez, a testre a katód megy.
Következő: »»   652 / 4057
Bejelentkezés

Belépés

Hirdetés
XDT.hu
Az oldalon sütiket használunk a helyes működéshez. Bővebb információt az adatvédelmi szabályzatban olvashatsz. Megértettem